Fórum témák
» Több friss téma |
Sziasztok! Nem pont multiméter de hátha tud valaki segíteni nekem.
Van egy Weidmüller Digi Chech Pro feszültség tesztelőm és a jobb oldali részénél ha rázom hallom hogy egy darab valami elszabadult benne, kb 2mm-es darabka valami lehet. A mérő jól működik nem tapasztalam semmi rendellenességet. Lehet hogy egy ragasztó darab vagy más müanyag de szeretném szétszedni. A problémám az hogy nem látok rajta egy csavart sem és a szerkezet is nagyon egyben van nem tűnik úgy hogy egy egyszerűen össze lenne pattintva. Valaki szedett már szét esetleg ilyet vagy hasonlót? Köszönöm!
Sziasztok,
Van egy, a kepen lathato (Agilent Technologies L4411A) 6,1/2 digites multimeterem. Az ossz kezeloszerv egy bekapcsologomb rajta. A hatuljan tobbfele csatlakozas is van (usb,stb)… A kerdes az lenne, a funkciok ( feszultseg, arammeres) kozott mivel, es hogyan lehetne valtani? Elore is koszonom!
Tudomasom szerint ez csak kulso vezerlessel (szoftverrel) hasznalhato (LAN/USB..etc). Nem tul gyakori peldany, en egy laborban lattam rack-ben par darabot, valami automatizalt teszt (meres) futott rajta.
Itt találasz hozzá vezérlőprogramot: Bővebben: Link.
Koszonom!
Sejtettem hogy valami specialisabb muszer. Akkor jelen allapotban, nagyon pontos DC fesz meresre kivalo
Arduinoból (nano, uno), és szinte nulla plusz alkatrészbôl lehet csinálni GPIB adaptert, amivel elérheted a funkcióit, akár egy soros terminál programból is. Bővebben: Link
Ha nem USB-t kötsz rá, hanem egy BT modult (pl.: HC-05) akkor a galvanikus leválasztás is teljesül.
Sziasztok.
Maxwell 25301 multiméterem máról holnapra nem mér diódát. Dióda állásba rövidzárban csipog, ohmot jól mér de diódát nem lehet vele mérni, se SI se shottky, nullát mutat. Elemet cseréltem, változás nem történt. Van valakinek ötlete?
Még egy kérdés!
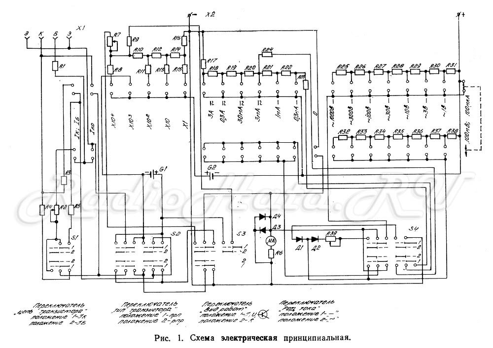
Az ellenállás mérésnél a x10-a 4-en állásban nem lehet kinullázni a műszert, éppen alig jelez! Az R7-es trimmerpotival mit lehet beállítani?
Sziasztok. Segítséget kérnék van egy FLUKE 87V multim, bekapcsoláskor call ír ki. Utánanéztem le kéne futtatni egy kalibrációs procedúrát, neten van róla videó. Fluke képviseletet hívtam , hollandoknál lekalibrálják, egy vagyonért. Valaki tud ebben segíteni, tapasztalat ötlet jótanács.... Nem akarom kidobni bolti ára 500 € fölött.
Elöre is köszi
A pontos procedúra letölthető a Fluketól. Alapvetően nem bonyolult, csak rengeteg különböző feszültség és áram kell hozzá, köztük olyan nem triviálisak, mint 600V 10 kHz. Ez sem bonyolult, ha van kéznél mondjuk egy Fluke 5500a, de az sincs minden háztartásban.
Megfelelő feszerelés nélkül nem érdemes lefuttatni a beállítást, mert nem lesz jó az eredmény, vagy eleve le sem futtatható. Gondolom ezen is valaki elindította kiváncsiságból aztán közben jött rá, hogy hoppá. Ha nincs szükséget hivatalos kalibrálási jegyzőkönyvre, akkor szerintem keresni kell valakit, aki hozzáfér megfelelő eszközökhöz és meg tudja csinálni, az valszeg olcsóbban elvégezhető, ha nem kell hivatalos mérésügyi papír. De ha mégid ki akarod dobni, szólj, szívesen elkapom A hozzászólás módosítva: Okt 19, 2023
Sziasztok!
Egy kis segítség kéne, van egy FLUKE 87V multiméterem, bekapcsolás után a CAL kijelzés jelenik meg a kijelzőn, utánanéztem a neten kalibrációs folyamatot kellene lefuttatni rajta, fluke képviseletet hívtam, azt mondták hollandiába meg tudják csinálni, horror összegért. Van e valakinek tapasztalata, ötlete, véleménye evvel kapcsolatosan? Nem akarom kidobni a műszert mert a bolti ára kb500EU. Segítséget előre is köszönöm..
Szia. Köszi a választ, letöltöttem én is a kalibrációs procedúrát, néhány mérőjelet elő tudok állítani, de ahhogy írtad egy-két mérendő jel előállításához külön ezköz kéne, hát ez van, köszi a vállaszt.
Sziasztok!
Már két YATO YT-73080 multiméterem várna javításra ugyan azzal a hibával. OFF állásban nem kapcsol ki de minden más méréshatárban rendben működik. Ez egy DT830 -nak megfelelő készülék. rajza is elérhető. Már mind a kettőt szétszedtem megtisztítottam semmi hibát nem látok a forgókapcsoló érintkező is épek a panel is. Gondoltam egy kapcsolót beiktatni a telep + vezetékébe de megfelelően nem tudnám elhelyezni. Mi lehet a hiba kérem a segítségeteket. Köszönöm.
Üveg ecsettel próbáld meg puceválni a forgókapcsoló érintkezőit mind két oldalon, akár isopropil alkoholt is fújhatsz rá
A hozzászólás módosítva: Nov 23, 2023
Sikerült megjavítani a multimétert. A nyomtatott panel második gyűrűjén 2 vékony átvágás van. A kapcsoló érintkezők a résekbe behordták a gyűrű anyagát zárlatot okoztak. ezért nem volt OFF állásban kikapcsolás.
Sziasztok! Érdeklődni szeretnék, hogy valaki szokott - e Fluke skopemetert Javítani ? Hibásan került hozzám, előéletéről annyit tudok , hogy az előző tulaj ki volt. Fluke 99 2. széria . Nem kapcsol be sajnos. Annyi életjelet ad , hogy az F5 gombot hosszan nyomom , majd az on/off gombot is , akkor kattant belül egyet ( hardreset) . Szétszedve nem látszik probléma. Valami tippet kérnék , köszönöm!
Üdv!
A kijelzője biztosan jó? Az átvezető pad-ek rendben vannak? Érdemes lenne megtisztítani, mert ennyi idősen valószínűleg már eloxidálódtak az érintkezők. A háttérvilágítása működik és a kontraszt beállítása rendben van? Ha ezek nem jönnek be akkor egy firmware frissítést próbálnék rajta, akár külső íróval beírva.
Köszönöm szépen! Este kipróbálom.
Sziasztok! Vettem egy ANENG 616 multimétert. Sajnos hibásan szállították nem mér ellenállást, kapacitást, diódát. Csak feszültség mérésre használható. Úgy gondolom, hogy amihez feszültséget kell kiadni az nem megy, a mérővezetéken 0 volt feszt. mérek. Hol kellene keresgélnem szerintetek az alaplapon?
Tàpegysége feszültsége jó-e.
Azt az Axicom relét megnézném, hogy működik-e.
A hozzászólás módosítva: Feb 16, 2024
Köszönöm! Kiforrasztottam, teszteltem, jól működik. Visszaforrasztottam a helyére és minden működik ahogy kell. Valami forrasztási hiba lehetett? Még egyszer köszönöm!
Inkább a relé mechanikai "kiakadása". Lehet, hogy egy koppintás rá elég lehet, ha legközelebb előfordul ilyen.
Sziasztok Axiomet AX-365-ös típusú műszerem ellenállás mérésnél értéket mutat ha nincs mérés ahogy a mellékelt fotón látszik illetve dióda mérésnél is .
Mérőelektródákat összeérintve nullát mutat… Ellenállást még nem mértem,hogy pontatlan-e. Van valakinek tippe mi lehet a gond? Előélete ismeretlen.
Valamelyik gombbal lehet nullázni elvileg, a felhasználói kézikönyve segít benne.
|
Bejelentkezés
Hirdetés |




















