Fórum témák
» Több friss téma |
Fórum » Elektromos roller
Az enyém így megy: Alapban 36V-os ezt ugye tudja a vezérlés ha elérte a kellő fordulatot megnyomok 1 gombot amikor behúz egy relé(jó nagy)és oldja az elektronikát ill.ráad még egy akksit, sorbaköti őket így már48V és megy mint az állat.Alaphelyzetben hiába nyomom agombot nem kapcsol amíg el nem éri a max fordulatot 36-on.Ha elengedem a gombot menet közben visszakapcsol az elektronika.Az a baj ,hogy ezek az akksik nem sokat bírnak ki.Ill hogy a 4.akksit miondig külön kell tölteni.
Hát, hogyne érdekelne....
Ezen a vezérlésen semmi rajz nincs. sajna. A képen látszik a gázkar, annak 3 eres(piros-zöld-fekete) a vezetéke. A vastag piros feketét rákötöttem az akksira, a vastag kék pirosat a motorra. Van "üresen" piros-fekete-zöld kábelem ezt összekötöttem a gázkarral, de persze így tudom, hogy még nem kell hogy működjön. A kérdés csak az, hogy mit kell még és hogyan fabrikálnom???
ja azért nem megy,mert a fékkontrol blokkolja az elektronikát. A két fékkarban van pici mikrokapcsoló és értelemszerűen ha be van húzva bármelyik fékkar akkor nem indul a motor.Azt hiszemem a két mikrokapcsoló sorba van kötve és csak egy pár vezeték megy az elektronikába.Ha nálad szabadon van az érpár akkor zárd rövidre és menni fog de ha két pár vezeték megy akkor mindkettőt.De óvatosan.Ha nem indul akkor lehet hogy rossz szét kéne szedni bár valamelyiket beöntik a kincsik.
Nem rollerba fog működni, hanem a motort kiszedtem és beépítettem a gyerkőcök gokartjába. A mellékelt kép alapján nem lenne ötleted a kötözgetésre? A fékkaros megoldást értem, de hogy találom meg, hogy melyik az? És mi a helyzet a kulcsos résszel, az melyik lehet, mert ugye a gyujtás kulcsot sem fogom használni.
Vagy tovább megyek: a vezérlő nélkül hogyan tudnám szabályozni a motor fordulatszámát? A vezérlő kihagyásával gondolom a gázkar semmit nem ér, nem?
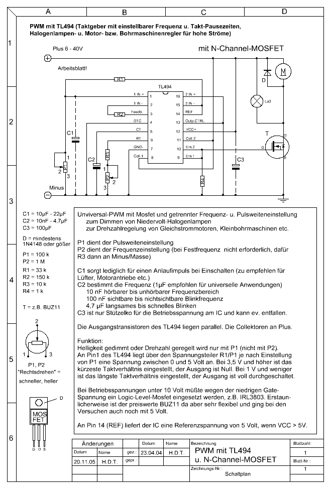
A gázkart nem tudod reprodukálni,mert az egy hall ic-s dolog ,bonyolult.Jobban teszed ha építe(t)sz egy pwm-es vezérlést a gokarthoz én most csináltam pár alkatrész 1db tl494-es ic 2db fet(kb 1000Ft-ból megvan 2-3 óra alatt össze lehet dobni de keresd a dc motor pwm szabályozása topicot.Szia
Üdv.
Megnéztem a motorvezérlőn levő vezetékeket. A fékkarra menő vezetékek, ha nincsennek bekötve nem tilt le az elektrónika. Láttam egy vékonyabb piros vezetéket amin biztosítéktartó van, ezt kösd össze a tápvezetékkel, azaz a vastag pirossal. A gázkart ha összekötötted a vezérlővel és kapcsolsz rá feszültséget, működni fog. A akksis fúrócsavarozó szabályzó ötlet nem rossz, adott teljesítményig. Egy akksisfúró max 100-150w-ot fogyaszt, ezt kell elviselnie a szabályzónak. A rollermotorod 140-300w-os lehet, ami 24v-ról 5-12A áramot vehet fel az akksikból, tehát ezt kell bírnia a vezérlőnek. Nos, a 7,2v-os fúróban a vezérlő 5v-12v között működtethető, de ez még rá is van írva/majd olvasd el, kíváncsi vagyok/, ezért ment neked 12v-ról is. Ha maradni akarsz a kalapácsnál, és távol áll tőled az elektronika, akkor ugyanezen felállással: - A 18v-os akksisfúrókban már 7-24v-ig működő szabályzó van, de ez is csak 5-10A áramerősséget képes szabályozni, de a legtöbbje megtuningolható. Méghozzá azok a fajták, ahol a kis kapcsolóműből kilóg 3db vezeték, és lóg a végén egy hűtőbordára suzerelt fekete kütyü, ez egy teljesítmény MOSFET (Metal Oxid Semiconduktor Field Effekt Tranzistor/ Fémoxid alapú félvezetőre épített térvezérlésű treanzisztor/) , és ez a 3 lábú cucc kapcsolgatja megfelelő mértékben a motorodra a feszültséget. Ez az alakatrész határozza meg, hogy mekkora teljesítményt tudsz kapcsolgatni a vezérlővel. Ennek az "erősebbre" cserélésével elmehetsz akár az 500w-ig is, bár ozz már a vezetékek lesznek a vékonyak, de hagyjuk... - A másik megoldás, a soros /párhuzamos kapcsolása az akksiknak, első esetben az akksik párhuzamban 12v-ot biztosítanak a motornak /megy valamennyire/, avagy sorosan kötve , átváltás után, mint egy turbó fokozat 4x-es teljesítménnyel /megy mint állat/. Csakhogy itt az ugrásszerűen bekövetkezett teljesítménynövekedés "báncsa" a motort, és csökken az élettartama.
3 hiba! 2-es alá!
(látszik, hogy küldés előtt nem olvastam végig, bocsika!) /szerelt, tranzisztor, ott/
Hello!
Ha összekötöm a gázkar 3 vezetékét a vezérlő 3 vezetékével áramot adok a piros+/fekete- vezetékeknek, akkor abban a vékony pirosban már egyből van áram..... más ötlet még?
Hi!
Ez eddig a legtöbb segítség amit kaptam. Köszönöm! Sajna a 7,2 gépen már nem nézek semmit, mert már a kukában van rég. Tudok szerezni egy einhell 24V-os gépet akku meg minden nélkül(nekem csak a kapcsolója kell) remélem akkor azzal menni fog. Ha meglesz és megtalálom a FET-et(láttam már egy másik kapcsolón ami szintén lefüstölt ))), hogyan kell másikat kérnem, milyen jellemzőket kell felsorolnom a boltban, hog ne nézzenek hülyének??? Üdv
Off Akinek vajdasági volt a mestere, az a csoda, hogy nem rovásírást használ!
Bocs, hogy személyeskedek, de hát mi ismerjük egymást!
Szerintem is inkább építs egy áramkört TL494-el, nagyon olcsón elkészíthető és utána javítható (ami a fúrógép szabályzóról nem igazán mondható el). Sima próba nyákra összerakható.
Találtam egy mégjobbat, ez is feltettem!
Köszi... Mintha csak latinul lenne.
Kitalálhatnál a megépítésére egy összeget számomra.... Ha neked megy
[OFF] Szerintem, ez nem ide való! Erre van a PM. De ha üzleti alapon menne, akkor egy gyári kerékpárvezérlő végfokát koppintanám le. Ott van áramkorlát, ez pedig jól jön a félvezető elhalálozások elkerülésére. De sajnos erre egy hónapot kellene várnod! Nyákgyártás stb.. De biztos van aki gyorsabban is meg tudja csinálni, én a betegségem miatt nem vegyszerezem, így gyártatom a nyákot. Mellesleg egy nagyon rendes úriemberrel.
Én azt írtam le, hogy a vékony piros vezetéket amin a biztosítéktartó van azt kösd össze a vastag piros vezetékkel és úgy együtt kötöd rá az akksira. A másik vastag pirosat és a vastag kéket rákötöd a motorra. A vékony pirosat, feketét és a zöldet a gázkarra.
Sziasztok!
Van nálam javításra egy elektromos robogó, a vezérlője halt meg, azaz csak két FET, ezeket kicseréltem megy is most már a masina, de egy bajom van még vele, a + oldali FET-ek G-S lábai között van egy dióda, ha jól tudom, akkor ez a FET védelme miatt van betéve, na ezek közül is elszállt egy, és nem tudom, hogy milyen típust tehetnék a helyére. Illetve még egy gondom van, a kürtje is elszállt a motornak, abban pedig egy C1815 típusú tranyó szállt el, ez helyettesíthető valamivel? Köszönöm előre is a segítséget.
Hú, köszi az extra gyors választ!
12V-os zener tutira elég lesz neki? Elvileg a FET 36V körül kapcsolgat. BC337-em pont lesz is azt hiszem itthon, csak ki kell bányászni valamiből... Még egy gondom van vele, lehet, hogy ebben is tudsz segíteni, amikor kiszedtem a vezérlőt, pikk pakk lehúztam a csatikat, gondoltam, hogy majd visszadugdosom színhelyesen, aztán kész... (ige, egy kicsit elhamarkodott mozdulat volt) De a kínai csodáknál úgy néz ki, hogy a színhelyesség, mint olyan, ismeretlen fogalom... Nagyjából visszadugdostam a cuccokat, a gázkar, motor csatijai, táp, meg a fékkapcsoló tutira a helyén van, mert működik a motor, de van még két csati a vezérlőn, amit nem tudok, hogy mi lehet, illetve, be van-e kötve egyáltalán....
Aha, ok, így már tiszta a dolog. Köszi mégegyszer a gyors segítséget!
Sziasztok! Van a XI.kerbe aki ért az escooterhez és beszerelné a motorvezérlőt?
Nekunk is van 2 ilyen eScooter, egyszer mar belekukkantottam. Azthiszem megint szetkapom, csinalok kepeket es megprobalom visszafejteni a kapcsolast, biztos lesz akinek segitsegere valik.
12v12ah-ba csak zselés aksi létezik és az igaz,hogy a zseléshez külön töltő kell?
sziasztok lenne egy olyan kérdésem hogy amikor bent volt a motor a rollerbe akkor hajtotta a szíjat most leszedtem az aksira kötöttem és ellenkező irányba forog vagy is hátra fele tekeri a kereket!!!
A motor vezérlő nincs rákötve csak símán motor vs aksi ez lehet a hiba??? Mert behalt a vezérlő és még nem tudtam szerezni másikat!! Szóval lehetséges okok??? köszi
24V 250W egyszerű
elektronika index és stoplámpa nélkül 3990 Ft. erre gondolsz?
bocsi rossz helyre küldtem el a a levelet!
Biztosan nem jó fele forog mivel össze raktam a vázban ahogy volt és a motor és a keréken lévő tárcsa amin a szíj fut a foglalatoknak megfelelően áll még azt sem lehet hogy fordítsam meg! De lehet a motorvezérlő hiányzik neki!! De az megfordítaná a fordulatot?
azt szeretném még kérdezni hogy mi célt szolgál?
Mert a burkolatban fityegett!! Kép mellékelve
pár kép a kis csotrogányról mellék!!!
mire gondolsz csináljak videót róla?
Meg oldható!!! |
Bejelentkezés
Hirdetés |




(látszik, hogy küldés előtt nem olvastam végig, bocsika!)
Bocs, hogy személyeskedek, de hát mi ismerjük egymást! 


Kitalálhatnál a megépítésére egy összeget számomra.... Ha neked megy












