Fórum témák
» Több friss téma |
Fórum » Labortápegység készítése
Ennek az oka szerintem, hogy a potenciométerek terheletlen és terhelt karakterisztikája nem azonos. Terhelés esetén eltér a lineáristól (lin potinál persze).
Igen, jól emlékszel. A szakdogámhoz használtam fel egy EMG labortáp trafóját, és ott láttam először ezt a megoldást. Ha jól emlékszem az a jaxley váltogatta a trafó szekunder csapolását, amelyikkel 10 V-ként lehetett állítani a kimenő feszültséget (mondjuk így logikus is).
Igen a lineáris alatt ezt értem, de annyit hozzátennék, hogy egy szóval nem mondtam hogy ez baj lenne,vagy levonna az értékéből sőt, ha nem többfordulatos potit használsz, akkor még jó is mert alacsonyabb feszültségeken jobban jön a precizitás mint 30-40v oknál. Azt hiszem ebben egyet érthetünk. Mindössze kiegészítettelek a megfelelő szóval.
A tekercsek kapcsolgatásánál nem a kimeneti feszültséget figyelik?
Idézet: „Viszont ha pl. egy erősítőt élesztünk 50V-ról, és éppen rövidzárba hajszoltuk a tápot egy hiba miatt, akkor mégis csak el kell fűteni a "teljes" kakaót, az-az nem nyertünk semmit se bordaspórolásban, se egyéb helyen, mert mindennek bírni kell ezt a strapát is.” Akkor mi értelme lenne a megcsapolásos módszernek? Akkor EMG-ék nagyot tévedtek ezek szerint.
Szia!
Én ezt már megoldottam rég, ilyen elven terveztem egy előszabályozó modult. Csak nem akartam a publikálásig lelőni a poént. Az elv egyébként teljesen jó, csak ennek a gyakorlati megvalósítása (vezérlés) sajnos nem annyira egyszerű...
Az RT ben ha automatát akarsz zénerekkel talán de a 80 as években megoldották.
A mérnök azt nézi mit lehet még hozzátenni, a hobbista mit lehet még elvenni hogy működjön.
Nem-nem. EMG nem tévedett, csupán a kialakítás miértjét próbáltam kicsit racionálisabb fénybe helyezni.
Ha kisebb a bemeneti feszültség, akkor kevesebb a hővé alakítandó teljesítmény is, tehát a dolog működik. Ha mondjuk stabil 12V-ra van szükség, akkor azt sokkal gazgaságosabb pl. 18V-ból létrehozni, mint mondjuk 60V-ból. De ettől továbbra is igaz, hogyha 50V a maximális kimeneti feszültség, akkor azon is el kell tudnia viselni a rövidzárat, tehát a hűtési intenzitást, a védelmi elemeket, a trafóteljesítményt mind-mind erre a szélsőségre kell méretezni. Most nem nézem már vissza, de valaki éppen azt említette, hogy a trafócsapolásos módszerrel hűtőbordát lehet spórolni, ami távolról sem hiteles információ.
Én egyszerű dolgokat szeretem, ezért csak egy kapcsoló a tartományváltás. Szerintem úgy is észreveszed ha nincs elég feszültség a tápban, vagy amit ki akarsz venni feszültség és áramnál a kisebb bemenő feszültség kell. Persze nem ennyire egyszerű mert pl az Alkotó féle tápnál kellene még az osztótagon változtatni, kapcsolni. De semmi hatása nincs a kapcsolásra csak kisebb tartománynál kiül pufferig a feszültség, egy ponton túl a potméter tekerése nem növeli a feszültséget természetesen. Viszont a trafó megcsapolás több pozitív dologgal jár mint negatívval. Hiszen a tőlünk sokkal nagyobb szintű EMG mérnökei sem alkalmazták volna.
Persze, ezt eddig is értettem, de EMG valahogy megoldotta, hogy 40V 2A rövidzárba kis bordával is elmegy. Én erre gondoltam inkább. Talán előszabályozás? Esetleg a visszahajló karakterisztika?
Oké, nincs is ezzel semmi baj. A gond ott kezdődik ha nem akarok kapcsolgatni hanem azt szeretném hogy magától kapcsolják a szekundereket relék. Azt hittem hogy Lidi is ilyenre gondolt, mert relét említett.
Értem, persze nekem is mondta egy rádiós kolléga miért nem úgy csináltam. Persze az automata sem rossz ötlet, de mi van ha én zárlatba teszem a tápot? Nem egyszerű megoldani, én meg akkor már kész voltam a felirattal sőt az egész táppal mikorra meglett a cikk. Kár hogy a fejtörő megszűnt az RT ben, talán ha lenne venném de így semmi értelme.
Hello!
A 40V/2A-es tápban előszabályzó van (ez még semmivel nem csökkentené a tranyó disszipációt), de az előszabályzóval párhuzamosan van egy testes ellenállás. Az előszabályzó tranyó, csak akkor lép működésbe, ha az ellenálláson eső feszültség már sok a szabályozáshoz. (Egyébként pofon egyszerű, csak jól kell méretezni) Tekintve, hogy ez is soros áteresztő típusú, ugyan úgy fűt, csak döntően nem a tranyót. üdv! proli007
Igen full automatára gondoltam. Egy PIC nézné a kimenő feszt, és úgy állítaná be a reléket hogy az áteresztő elemeken lehetőleg ne essen túl nagy fesz. Egy dolog kérdéses: ha szépen fokozatosan növelni szeretném a feszt, mennyire esne le a puffer míg a relé átvált. És ugyanez visszafelé az áramkorlátos résznél. De szerintem kellő méretű pufferrel nem lehet gond.
Szerintem ehhez még nem feltétlenül kell mikrovezérlő, és ahogy Attilát ismerem nélküle is boldogulni fog.
Háát, pedig már nagyon nézelődik a PIC es topikban. 1000x egyszerűbb pic el mint egy kupc analog + ttl icvel. Még az jár a fejemben hogy nem is relé kéne, hanem valami félvezetővel kapcsolgatni a tekercseket. pl ssr.
Nos igen, PIC-el egyszerű. Most én is azt kezdtem el tanulgatni.
Én 5db IC-vel oldottam meg a dolgot egyébként. Tök jól működik szimulátorban. :yes:
Értem, akkor ezek szerint ezzel a megoldással szerinted lehet bordát spórolni? Tehát az áteresztőn kevesebb hő távozik mondjuk 40V 2A nál mint egy hagyományos disszipativ tápnál , amikor mindkettőt rövidzárba helyezzük?
Üdv.
Hello!
A "soros áteresztő" és az "analóg disszipatív", hát az sajnos ugyan az.. ![]() üdv! proli007
igen, azt tudom hogy ugyanaz, csak rosszul fejeztem ki magamat, hiába, késő van. A két megvalósítás közti különbség érdekelt volna, (csapolt trafós és a diszipativ) a hő leadás szempontjából.
De már leesett.
40V/2A az lényegesen könnyebb mint 50V/5A. Ebben lehet a titok, nem magában a kapcsolástechnikában (azért jó lenne látni a kapcsolást is). Az 50V/2A-es rövidrezárt állapot, nálam is vígan és dalolva, évtizedekig beállítható.
Hoppá!
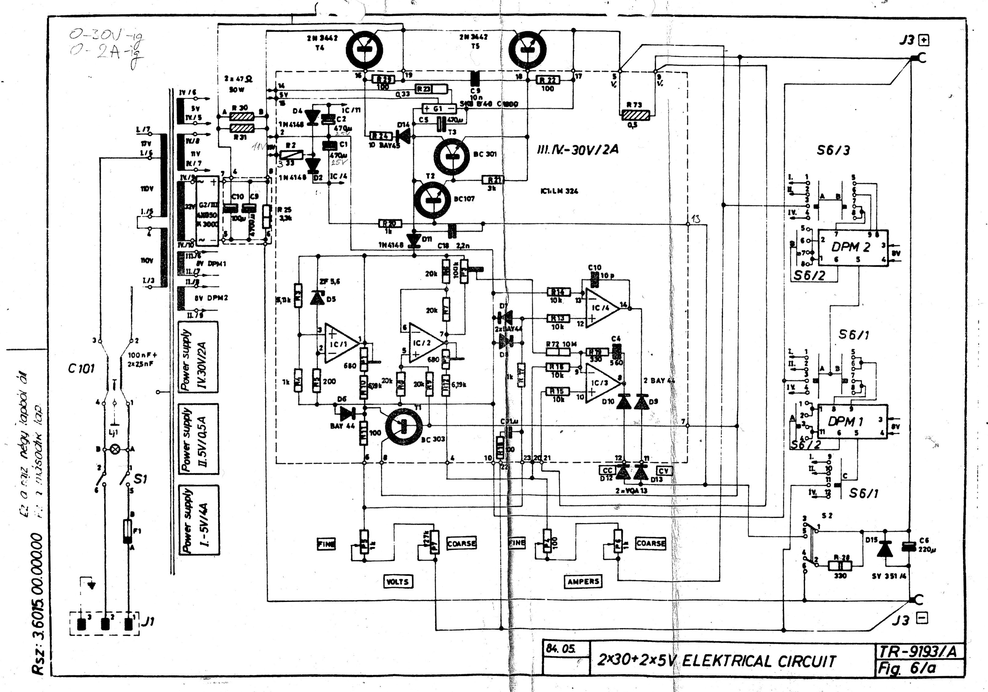
Nekem majdnem pontosan ez a táp már 20 éve működik 2db utánépített formában. Csak annyi a különbség, hogy az én rajzomon 30V/2A még a határ. Mellékelem az én rajzomat, illetve egy fotót arról a bizonyos ellenállásról, amit akkor éppen a kép szerint tudtam megoldani.
Sziasztok!
Végre összeált Attila86 kapcs. üzemű tápja csak a tekercsek kellenek bele! Van egy kisebb fajta Ferritem Pc-s tápból az az L2 helyére jó is lesz! Kérdésem a következő lenne vettem a Lomexnél egy ferrit magot ilyet 27.1x13.3x10.6mm Ez jó az L1 helyére? Nem vagyok jártas a tekercselésbe nem tudom hogy 10A -nél telítődne -e a mag.Milyen vastagságú drót ajánlott hozzá? Köszönöm a segítséget! Üdv: Danee
Akkor ezt tárgyaljuk már ki, mert nekem mostmár teljes a káosz a fejembe, pro kontra miért jobb egy pl 10V-onként csapolt trafó-s áteresztős táp egy mezei áteresztőssel szemben, azt értem, hogy adott esetben kevesebb a disszipáció, de mi történik abban az esetben amit alkotó mondott, hogyha egy megcsapolt trafós tápon mondjuk beállitok 50V 2A-t és rövidzárba teszem, akkor is kell ugyanakkora hűtés mint egy hagyományos áteresztős tápnál, ha szintén 50V 2A-t rövidre zárom? Vagy a megcsapolt trafósnál azon a bizonyos ellenálláson disszipálódik el a teljesítmény egy része?
Nem ez elég egyszerű, ha rövidzárba teszed, akkor a kim. fesz. közel 0 lesz. Tehát az áteresztő tranyón disszipálódik el a befolyó áram és a bemeneti feszültség szorzata. Vagyis ha csapolt a trafó akkor 10V*2A disszipálódik el (20W), míg ha nem csapolt akkor a teljes fesz. * az árammal. pl. 50V*2A (ami 100W) Elég nagy az eltérés és még csak 2-er folyik a körben. Gondold el ha 5, vagy 10A-ről van szó akkor milyen nagy a kül. csapoltnál (10V*10A=100W) nem csapoltnál. (50V*10A=500W). Szép nagy hűtőfelület kell rá
Tehát a kérdésedre válaszolva, a csapoltnál nem kell akkora hűtés, mint a hagyományos "mezei" áteresztős táphoz.
Oké, ezt értem, ezzel nincs gond, de , mi van ha egy csapolt trafósat teszek rövidzárba 50V 2A-al, az 100W? Illetve egy sima áteresztősnél is 50V 2A rövidzárba 100W (+ a tartalék de ezt most hagyjuk) Azt nem értem, hogy ha mindkét tápot ugyannarra a fesz / áramra állitok, és rövidrezárom, van e különbség köztük a disszipációt illetően?
Igen, mivel a csapolt a kim. feszültséget nézi és hiába van beállítva 50V az áramkorlát leszabályoz 2A-nél és akkor közel 0V van a kimeneten. Ezek után ha közel 0V-van a kimeneten akkor visszakapcsol a legkisebb feszültségű tekercsre mondjuk 10V és akkor már csak azt a 10V*2A-ert kell eldisszipálni.
Így már értem, tehát ki lehet jelenteni, hogy a megcsapolt trafós táppal, bordát lehet spórolni?
Üdv. |
Bejelentkezés
Hirdetés |






Tehát a kérdésedre válaszolva, a csapoltnál nem kell akkora hűtés, mint a hagyományos "mezei" áteresztős táphoz. 