Fórum témák

» Több friss téma
Fórum » TV hiba, mi a megoldás?
Lapozás: OK   435 / 1285
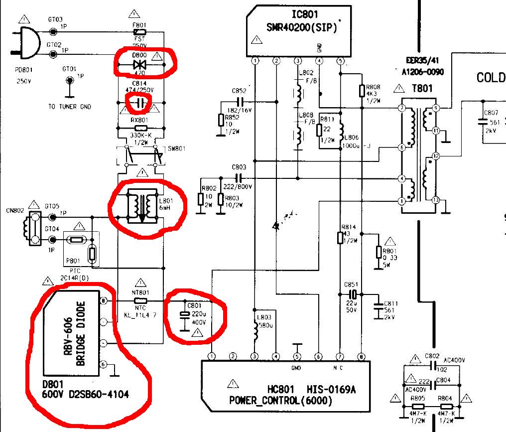
(#) csampi02 hozzászólása Feb 6, 2011 /
 
nincs rajzom csak a nyáklapon követem az útját.
(#) kadarist válasza csampi02 hozzászólására (») Feb 6, 2011 /
 
Mi a típusa?
(#) csampi02 hozzászólása Feb 6, 2011 /
 
goldstar cb-25c20x
(#) csampi02 hozzászólása Feb 6, 2011 /
 
Bocsi rosszat írtam samsung ck-5073T
(#) kadarist válasza csampi02 hozzászólására (») Feb 6, 2011 /
 
Bekarikáztam a lehetséges zárlatos alkatrészeket.
(#) csampi02 válasza kadarist hozzászólására (») Feb 6, 2011 /
 
Köszönöm!
Ha sikerül értesítelek.
(#) kadarist válasza csampi02 hozzászólására (») Feb 6, 2011 /
 
Rendben! Várom fejleményeket.
(#) sfatzoltan hozzászólása Feb 6, 2011 1 /
 
Sziasztok.segitséget szeretnék kérni tölletek,van egy JVC tv tipus AV-21JT5EU A probléma jelensége,hogy a kép közepében van egy halvány szürke kocka mintha a menü lenne csak nincs felirat,egy gombrasem reagál sem távirányitora.Kábelen egy csatorna jön be az ahol megált innentöl csak ki és be kapcsolni lehet konektorba be konektorbol ki.A szürke kocka folyamatosan jelen van.Ha tudna valaki tanácsot adni megköszöném elöreis köszi.
(#) kadarist válasza sfatzoltan hozzászólására (») Feb 6, 2011 /
 
Szia!
Cseréld ki az EEPROM-ot, utána jó lesz.
(#) gabeszka101 válasza patexati hozzászólására (») Feb 6, 2011 /
 
Szóval megnéztem ,és utána szakemberrel átnézettem.Minden jó a tápnal.Későbbiekben 3-4 kondi csere majd esedékes lesz. Ami a lényeg ,üzemel a tv.-m
felébredt álmából.A hiba a füttő vezetékeinek műanyag csatija volt belülről meg olvadva ami ráfolyt az érintkező tüskéhez.Lehet,hogy kontaktos volt és felmelegedve meg olvasztotta .Hihetetlen de megy a tv.
Köszi a segítségeiteket.
Hurrá!
(#) remington hozzászólása Feb 6, 2011 /
 
Sziasztok! Tv hibára szeretnék énis ötletet kérni! Sony Trinitron 100 hz -es tv ről volna szó. Minden jól működik rajta de vannak időszakok amikor elkezd recsegni ropogni a tv, elmegy a kép, elöl a hangolást jelző két led villogni kezd. Ha hátul az antenna bemenetet megmozgatják nagyjából helyrejön. Scart csatlakozón videóról is ugyan így tesz bizonyos időközönként. Valami ötlet rá?
(#) BarnaPili válasza remington hozzászólására (») Feb 6, 2011 /
 
A tunerja kontakthibás.Vedd ki,szedd le az árnyékolást róla ,és forraszd át alaposan.Különösen a ház testpontjait.
(#) Ati79 válasza kadarist hozzászólására (») Feb 6, 2011 /
 
Szia.
Csináltam egy erősítőt, számítógép hangszóró párosból. Kivettem, és beleépítettem a két hangfalba. A számítógéppel tökéletesen szól, a gyerekek szobájában a dvd-vel is, viszont az én tv-mel nem csinál semmit.
(#) kadarist válasza Ati79 hozzászólására (») Feb 6, 2011 /
 
Szia!
Hogyan kötötted össze a tévével?
(#) gaben62 válasza en_e hozzászólására (») Feb 7, 2011 /
 
Az én válaszom erre az, nézd át a forrasztásokat képcső RGB.től visszafelé haladva a sorkimenő irányába, forr. hibákat keresve.
Nézd meg amikor elmegy a kép leáll a sorvégfok, nagyfesz. elmegy, vagy pedig csak a képcső fűtés szűnik meg egy időre?
(#) sfatzoltan válasza kadarist hozzászólására (») Feb 7, 2011 /
 
Szia! Köszönöm szépen a tanácsod,kicseréltem és müködik mégegyszer köszi.
(#) mazsola válasza mazsola hozzászólására (») Feb 7, 2011 /
 
Szia kadarist!
91.oldal (#913703) nincs valami ötleted ezzel a témával kapcsolatban? Vagy küldjek egy képet az alaplapról és bekarikáznád hogy mit nézzek meg? Nem vagyok túl járatos a TV alkatrészek elhelyezkedésével, nevével kapcsolatosan. Kösz:mazsola
(#) kadarist válasza mazsola hozzászólására (») Feb 7, 2011 / 1
 
Szia! A Jácint hangmodulját be kell hangolni rendesen a CCIR hangnormára, akkor megszűnik a recsegés. A Grundignál antennáról jó a kép?
(#) mazsola válasza kadarist hozzászólására (») Feb 7, 2011 /
 
Szia kadarist!
A Grundigot T-Home SAT TV beltéri egységről próbálgattam, külön antennám nincs, -a Jácint is erről megy- ennek a beltérinek a távirányítójával kiválóan lehet csatornákat váltani, a hang is nagyon jó, csak az egész képernyő zöld színben pompázik. Kösz a gyors választ:mazsola
(#) kadarist válasza mazsola hozzászólására (») Feb 7, 2011 /
 
Akkor úgy kérdezem: antennabemenetről használod a Grundigot vagy Scart-ról, amikor zöld a kép. Vagy antennáról is zöld meg Scart-ról is zöld?
(#) küzmös Gergely hozzászólása Feb 7, 2011 /
 
Szia Kadarist! Köszönöm a segitséget.. végül is az opto csere megoldotta a problémát!
(#) kadarist válasza küzmös Gergely hozzászólására (») Feb 7, 2011 /
 
Szia!
A sormeghajtásé volt a rossz?
(#) mazsola válasza kadarist hozzászólására (») Feb 7, 2011 /
 
Scartról használom, mert a beltérin nincs koax antennakimenet, csak ha rákötném a videomagnóra, de úgy még nem próbáltam. Szobaantennával már próbáltam, de úgy se kép se hang.
(#) kadarist válasza mazsola hozzászólására (») Feb 7, 2011 /
 
Amikor hangyaháború van (antennás vételnél) akkor is zöld a kép?
(#) ZORROtm hozzászólása Feb 7, 2011 /
 
Sziasztok!
Van nekem 1 Grundig seadance 70
st70-2502/8 top
Típusú tv-m.
A probléma az vele , hogy bekapcsoláskor a kép függőlegesen összemegy de úgy , hogy közben a felső harmadban hullámos is. Enyhe kocogtatásra kisimul és jó lesz a kép de néha így is visszakeskenyedik.
De mikor "bemelegszik" már nem csinálja.
Tudna valaki segíteni mi lehet a baja?
Elöre is köszönöm!
(#) kadarist válasza ZORROtm hozzászólására (») Feb 7, 2011 /
 
Szia!
A forrasztásokat nézd át a függőleges eltérítés körül.
(#) brigi hozzászólása Feb 7, 2011 /
 
Sziasztok!
A Samsung CW6844N szervízmenüjében mit jelent a "reset"?
(#) kadarist válasza brigi hozzászólására (») Feb 7, 2011 /
 
Szia!
Minden változtatható beállítási értéket alaphelyzetre hoz. Ezt nem szabad soha "megnyomni". De ez nem csak Samsungokra igaz.
(#) maden23 hozzászólása Feb 7, 2011 /
 
sziasztok

van egy samsung 101 cmes 3d led tv

összeraktam minden ok volt kb fél óra használat után megjelentek zöld csikok rajta függőlegesen ami a fekete képen intenziv minden megy van kép de a sötét képkor zöld csikok vannak mi lehet?
(#) maden23 hozzászólása Feb 7, 2011 /
 
sziasztok problémám lenne egy 101 cm-es led tv-vel

összeraktam minden ok volt 30 percig

utána is volt kép meg hang de zöld függőleges csikok vannak rajta és nem tudom mitöl hdmi-n is scarton is meg pendriveon is mindenhol

és nem tünik el
Következő: »»   435 / 1285
Bejelentkezés

Belépés

Hirdetés
XDT.hu
Az oldalon sütiket használunk a helyes működéshez. Bővebb információt az adatvédelmi szabályzatban olvashatsz. Megértettem