Fórum témák
» Több friss téma |
szia!
akkor ez mégse jó megoldás , amit mex ajánl? ))
Szia!
Úgy érted , hogy ha megépítem a kapcsolást , és közékötök egy - egy diódát a tekercsek és a kapcsolás közé , akkor hibátlanul fog müködni ? Mégegyszer kihangsulyoznám , a motorban lévő töltőtekercsek (2db) egyik fele le van testelve !
Ja , és mégvalami:
a terheléséről annyit kell tudni , hogy egy 55Ah akkut kell töltenie , és még világítani is kéne , meg a gyujtás is vesz fel......Világításból kapásból van vagy 50-60W terhelés!
Nem találkoztam még fetes szabályzóval, de létezik, újabban ilyeneket is gyártanak, de azok valószínűleg kifejezetten erre a célra kifejlesztett félvezetőket tartalmazhatnak, speciális tokozással, mint ahogy a gyári tirisztoros szabályzók.
Most olvasom, hogy 55Ah az akksi amit tölteni akarsz vele... Az ülés alá nemigen fér be.
szia!
ez egy háromkerekü dobozos ilyen indiai feeling.... nagy akksival , ablaktörlővel
Szia van az aproba feltéve gyári ilyen szabályzo gyorsabb mint épitgetni üdv
szia!
Nem tudok venni hozzá egy szöget sem! Kerestem hozzá neten , hát olyan , mint a gyári , az nincs ! Lehet kapni piaggiora kb 4féle szabályozót , meg is lett véve! De eggyik se olyan mint a gyári , és nem is müködnek vele....Ezért vagyok bajban! üdv: gpsbandesz
Sziasztok!
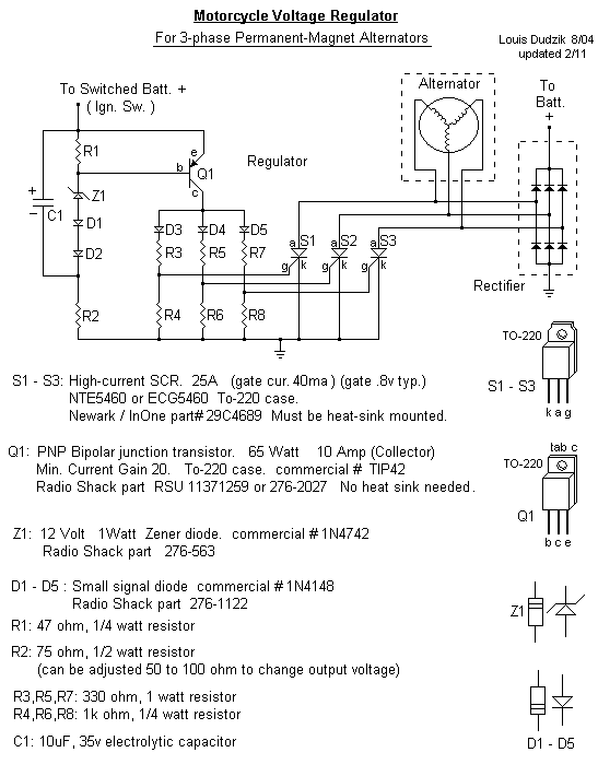
Találtam egy igen egyszerű kapcsolást , alább látható ! Kérdés , ha párhuzamossan kapcsolok 4-5 tranyót a rajz szerinti 1 tranzisztor helyett , és ugye szimmetrikussan megépítem 2-szer , akkor alkalmas lehet 6-7 A -es töltőáram elviselésére?(2db testelt tekercs , 2 db áramkör ) - HA A TEKERCSEK FESZÜLTSÉGE MÁR EGYENIRÁNYÍTVA VAN......?
Üdv!
Már rájöttem magamtól , hogy ha fentieket megépítem , 2 külön szabályzott feszkóm lenne , persze az nem baj , egyik töltene , másik a világításokat táplálná....De az ugye nem baj...
Szia én is igy keztem nem kell tranyo meg fet hozzá nem ilyen bonyolult. A tekercs lead 14-60v ezt gretz egyenirányitja aztán tirisztoros szabályzo szabályozza 14,5v-ra max 30A ig
Kedves Swedhart!
Az a baj , nem tudom megítélni , illetve eldönteni , hogy ha a két testeleltvégű tekercsem kivezetéséhez graetz hidat kötök , egyenirányítom , és utána beszabályzom kellő feszültségre , és a negatív szabályzott feszkót összekötöm a testel , mi történik....Kutakodtam , és csak olyan példát találtam , amikor pl középkivezetéses trafó közepe testelve van , és a 2 másik trafókimenetet egyenirányítják , lesz egy test,és ahhoz képest + , és - feszkó.Ez nekem nem használható! Szívessen venném , ha valaki megítélné a fenti hozzászólásokat , pl hogy a fentebb belinkelt kapcsolást ha megfejelem több tranyóval , elbír e nagyobb áramot! Még jobb lenne , ha konkrét kapcsolással , és nem elméleti leírásokkal foglalkozhatnék....Mert nagyon hiányossak az ismereteim,és azzal nem tudok mit kezdeni , hogy ide vagy oda kössek tranyót vagy tirisztort ....Rajtam csak konkrét kapcsolás segít , mint pl Mex ajánlása.... üdv:gpsbandesz
Egyébként bújom én szabadidőmben az elektronika könyvet , meg a netet , csak már annyi időm rámennt , és félek magamtól sose , vasgy legalábbis naon lassan érnék célba.....
Mindenesetre fejlődök a témából,és az építési kedvem is megvan persze..... üdv!
Látom még nincs használható rajzod.
Egy régebben feltett kapcsolásomat alakítottam át a kívánalmaknak megfelelően. A megadott zenerértékekkel ~13.8V a töltési feszültség. Ha esetleg feljebb akarod állítani, azt a 6.2V-os zener cseréjével megteheted, ide is rakj 6.8V példányt. A kettő tirisztort hűtőbordára kell szerelni, és egymástól, valamint a bordától is el kell szigetelni csillám, vagy szilikonalátét, és a csavar számára szigetelőgyűrű alkalmazásával. Ajánlatos a vízhatlan kivitel, legjobb ha a hűtőborda egyben a tokozás is, az elektronikát pedig a próba után ki kell önteni műgyantával.
Szia a gretz-et példának irtam ,Igazábol ha tényleg közép kivezetéses ami testen van akkor 2db dioda a két szélsö tekercsszállra szembeforditva (100v 20A) ez lessz a + és ehhez a szabályzo Ennyi
Szia!
Köszönöm szépen , meg is építem! A tranyókat persze nem is szándékoztam másként szerelni , de minden segítséget köszönök ! Esetleg a maximális terhelését meg tudod mondani? Mondjuk ugyis kiderül , csak érdekelne....Tudod 55Ah akkut tölteni , meg a világítás , az sok A is lehet szélsőséges esetben , persze lesz benne olvadóbizti , amit a max teljesítmény 50 % ára terveznék..... Nagyon köszönöm mégegyszer végre tervezhetek , ugyis van egy uj progim , ki akartam már rég próbálni! Hát akkor én most építek....Aztán visszajövök valami más problémával . Ja , és megnézem majd , hogy itt mi miért van , csakhát arra időt kell majd szánni
Szia!
Köszönöm szépen! Akkor most 2 lehetőség is van! Jó a csapatmunka , köszönöm mindenkinek , aki hozzászólt! üdv: gpsbandesz
A tirisztorok 13A névleges áramúak, de ha rendesen tudnak hűlni, akkor akár 20A is folyhat rajtuk, simán elviselik.
szia!
köszönöm!
Kedves mex!
mégeccer átolvastam , és most épp nem tudom miről beszélsz..... Az első kapcsolásodban volt tirisztor , az utóbbiban , amit küldtél tranzisztor van.bc 639.Akkor most valamit elírtál nem?vagy véletlen írtál tirisztort , vagy nem a bc tranyó áramát adtad meg. üdv:bandi
szia!
jól van , tudom már ! ma kissé szórakozott vagyok! Ne fáradj magyarázással , értek mindent! köszke mégeccer ! bandi!
sziasztok! Remélem tud valaki segiteni! Nekem van egy motorom amin idáig nem tudtam meg oldani az akumlátortltését. Tudnátok ebben segiteni??? A motor az egy (keeway exceed 125ccm-s motor! Legutbb a tekercsbe mértem, 60v-felet! tehát valami olyan szabájtzó kellene ami ezt még birja! És vissza tudok tölteni vele egy 6A/h akkut! Egyszer csináltak nekem egy dupla tranyós feszszabályzót, de nem tudja vissza tölteni az akkut, pedig nagyon nincs is le terhelve mer csak szinte az elsö fényszórót kell müködtetnie mer a hejzet jelző, meg a fék lámpa az ledes re van csinálva! Szóval a mototr valamenyit tölt vissza de nagyon keveset , és nagyon sok idő alat! Ja az elsö fényszóró az amugy csak 35 wattés azt nem tudja vissza tölteni! A motor gyári elektronikája nincs meg, mer sajnálatos modon a motor szerelése közbe el lopták! Tehát igy magamra maradtam az elektronikával! (minden kész csak a töltést nem tudom meg oldani) összesitve max 50Watt-ot kéne töltenie, és figyelnie az akkut hogy ne töltsön túl!
Egy vagy háromfázisú a generátora?
Az írásodra kérlek figyelj oda, mert szörnyű olvasni!
Idáig amit találtam szálat az csak simplán 1 szál!:S meg találtam egy olyan szálat ami nem váltó hanem egyen áramot add, csak ezt a 2 szálat találtam ami nagyobb feszltséget add! a többi szál még az 5v-ot sem éri el!
Akkor valamelyik másik kínai csodának a feszültségszabályzója biztosan megfelelne: Bővebben: Link.
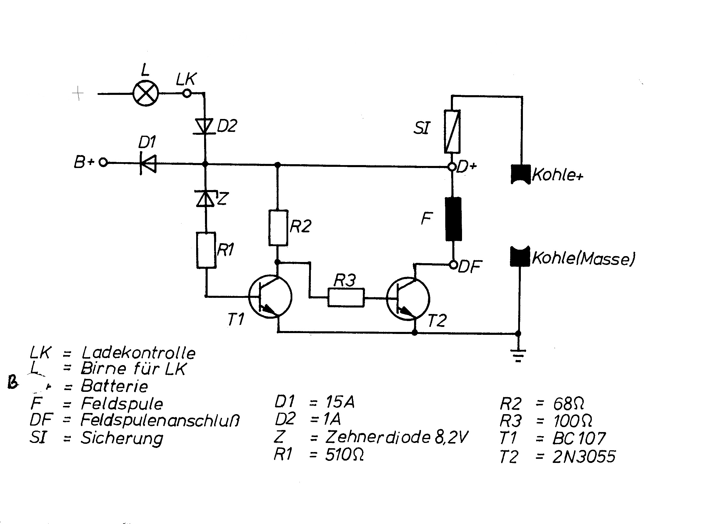
Üdv.Motorguruk segítségét kérem.Találtam egy régi elég egyszerű kapcsolást 6v-os dinamóhoz.Megépítettem és működik is,de nem az igazi.A dinamó papíron 1500-ös fordulaton már stabil 6,5v-t tud(régi mechanikus szabályzóval)de ezzel csak 2500-on ad 6,2-t.A probléma az,hogy elég ostoba vagyok és csak tippelni tudom a megoldást.Cserélgessek ellenállást?Gyengébb zener-re nem igazán reagál.Persze lehet a dinamó a kaksi.
Szevasz.
A kapcsolás alapvetően jó, de az R3 fölöslegesen nagy értékű. A tizedrésze is elég lenne, sőt ha rövidzárral helyettesítenéd, akkor sem okozna kárt, viszont a 2N 3055 jóval nagyobb bázisáramhoz jutna, így képes lenne a dinamó gerjesztőtekercsét rendesen kapcsolgatni. A mostani 100 ohm csak részben nyitja ki a tranyót, (mivel még előtte van egy 68 ohm is), és sok feszültség esik magán a tranyón, holott pár tized voltnál nagyobb nem szabadna. Szóval tegyél 10 ohm értéket, 1W terhelhetőségűt, és a 68 ohm is ilyen 1W-os kivitelű legyen.
Köszi! Ilyesmire gondoltam én is,de nehezen megy a problémamegoldás.
Hello.
Miután már nem akartam több fesszabályzót venni a Yamaha jog, 50ccm motoromba, mert az eredeti tönkrement, és amit vettünk az is, elhatároztam magam, hogy készítek egyet. Ajánlottátok nekem az ebben a topikban szereplő kapcsolást, (Bt 151 tirisztor, és 2n 2222a tranyó van benne, 2db) ki is próbáltam AC trafón, szépen is leszabályzott 10V-ot, de a motorban már nem működött. A közvetlenül a tekercsek csatijánál is próbáltam, és nem tudott 12v-ra leszabályozni..,(sok a feszültség) a mostani verzió szerint pedig 2 ilyen kapcsolást kötöttem sorba, gondoltam 2 lépésben sikerülni fog a leszabályzás, de nem. Hagyom, már nem is érdekel, vissza a vezetékezést az eredeti állapotba(mivel meg kellett szakítanom, és sorbakötnöm a szabályzót), és hű maradok az eredeti szabályzóhoz, ami párhuzamos. Ez úgye úgy történik, hogy annyi terhelést enged a gyantával kiöntött elektronika az izzóra(lesöntölés), és a tekercsekre, miközben forog a motor, hogy ne menjen a feszültség 12V fölé. A tervem szerint egy ellenállást kapcsolok párhuzamosan a tekercs, izzó végeire de úgy, hogy ne legyen totál rövidzár, csak annyi, hogy átengedje azt a 12V-ot. Gondoltam még kell egy olyan kapcsolás is, (ami van is) ami figyeli a feszültséget, és ha 14V fölé esik, akkor még rákapcsol egy ellenállást, hogy visszaessen a feszültség 12V-ra. Egy kérdés: Az elv jó, de szerintetek nem ég le a világítótekercs? Az eredeti szabályzó gondolom a másodperc alatt több százszor kapcsolgatta a terhelést(kapcsolóüzemű), nekem viszont folyton lesz rajta, amitől melegedni is fog, de azt megoldom.. Az eredeti szabályzó a csatolt képen a jobb oldali. Köszi, Üdv. Tomi
Megépült az alábbi rajz, és mükodik a kicsike.
Kb 500 kilometert tettem vele 3 hét alatt. a külso dobozt egy 8 cm-es ventillátor hüti.
Szerintem meg "jól" el van kötve az egész. Ilyen kis motorokon a világitás (35W) egyből a tekercsről és nem az akksiról szokott menni. Ezért nem elég a töltés. Az akksiról csak a kis fogyasztók mennek , hátsólámpa, duda, féklámpa, index, visszaijelzők.
|
Bejelentkezés
Hirdetés |




))





