Fórum témák
» Több friss téma |
Sziasztok!
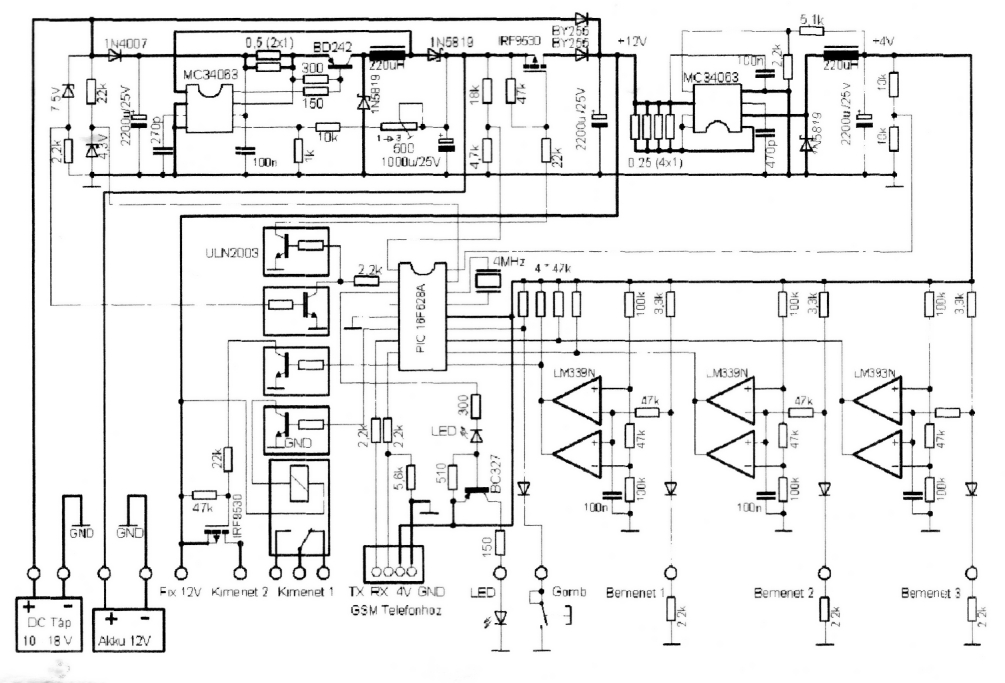
Adott egy 3 bemenetes mobiltelefonos riasztó (kapcsolási rajza mellékelve), és egy Apexis APM-J012-WS IP kamera (erről nem találtam kapcsolási rajzot), a riasztó bemenetein egy mozgásérzékelő, és egy nyitásérzékelő, illetve a szabotázsvédelem. Azt szeretném elérni, hogy ha bármelyik bemenet bontásra kerül, akkor a kamera készítsen felvételeket. A kamerán van erre szolgáló bemenet, amit 0-ra kell húzni. Úgy tapasztaltam, hogy itt is használhatom a riasztónál is használatos 2,2k ellenálláson keresztüli 0-ra húzást. Ha ez megszakad, riaszt. A dolog azért nem olyan egyszerű, mert az érzékelők akkor is működnek, ha épp ki van riasztva, csak ilyenkor a riasztóközpont tudja, hogy figyelmen kívül kell hagyni, viszont a kamera ezt nem tudhatja. Egyszerű megoldás lenne a relés kimenet használata, de azon egy sziréna van, ami csak sms-re indul el. Olyasmire gondoltam, hogy 2db AND kaput egymás után kötve figyelném a 3 bemenetet, a kimenetét meg valamilyen váltókapcsolás segítségével rákapcsolnám a kamerára. A váltókapcsolás a riasztó élesített állapotában (Kimenet 2-re csak ilyenkor kerül rá a +12V, tehát ezzel meg lehetne neki mondani, hogy élesítve van) az AND kapukról kéne kapják meg a 0V-ot, míg kiriasztott állapotban simán testre kötné a kamera bemenetét. A "rajz" nevű firkálmányomon még egy korábbi elgondolásomat ábrázoltam. Itt csak a mozgásérzékelő végzi a vezérlést. Végső esetben ez is jó lehet, viszont a jelfogó helyére szerintem inkább egy szilártest relét tennék a kisebb áramfogyasztás, és a gyorsabb átkapcsolás miatt (félek, hogy esetleg az átkapcsolás ideje alatt fellépő néhány ms szakadás kiváltja a riasztást a kamerából). Esetleg egy kis értékű kondenzátor beiktatásával a TEST és a vezérlés közé ez kiküszöbölhető? Vagy erre nem lenne szükség, mert a vezeték önmagában rendelkezik ekkora kapacitással (kb. 3-4méter)? Persze ez kipróbálható, de inkább az első megoldást érzem jobbnak. Sajnos az elektronikai ismereteim finoman szólva hiányosak, különösen a félvezetők terén, ezért ha valaki le tudná írni (esetleg firkantani), hogy pontosan milyen alkatrészeket és miként kössek össze, azt nagyon megköszönném.
A kimeneti relé megfelelő erre. Csak kétáramkörös relé kell hozzá. Ez akkor is igaz, ha kész paneled van. A kimenettel egy másik két áramkörös relét vezérelsz, az egyik áramköri rész a szirénát, a másik az IP kamera startját kapcsolja.
Ha a mozgásérzékelőket akarod használni, akkor kell egy 3 bemenetű OR vagy NOR kapu, és egy AND kapu. Az OR bemenetek a mozgásérzékelő bemenetek, az OR kimenet az AND egyik bemenete, az AND másik bemenete pedig egy olyan kimenet, ami jelzi a riasztó éles állapotát. Ha a led az, akkor az lesz a másik pont. Ha hatástalan a rendszer, akkor az OR integrálja az egyes érzékelők állapotát, de az AND nem fogja engedni a startot, mivel az egyik bemenete nem logikai magas szinten van. Éles állapotban, a mozgásérzékelő impulzus már tudja indítani az IP kamerát.
NOR kapunak pl a 4000 kétszer három bemenetű NOR kapu, NAND kapunak pedig 4011 a megfelelő. A 4011-el invertáhatsz is, az egyik NAND kapu bemeneteit összekötöd, a kimenet pont az ellenkezője lesz, így tudsz a NAND kapuból AND kaput csinálni.
40XX sorozat
A kimeneti relé azért felejtős, mert az jelenleg úgy van beállítva (és ezt nem is szeretném átprogramozni), hogy riasztáskor nem húz meg, csak ha sms-t küldök neki. Ez azért jó, mert riasztáskor a helyszínen semmilyen jele nincs a riasztó jelenlétének, a tettes a helyszínen marad. Így több lehetőségem van. Viszont ha úgy döntök, hogy el akarom kergetni (mert pl. nem tudok a helyszínre menni), akkor egy sms-el bekapcsolom a szirénát.
Akkor marad a kapukkal megvalósított dolog.
A rajz az alap elgondolás. A 4000 NOR kapuval egyszerű OR kaput csinálni, ugyanis van benne egy inverter, aminek segítségével egyszerűen meg tudod a kimeneti állapotot változtatni. A 4011 NAND kapu esetén szintén, a másik NAND segítségével.
Ez az a GSM?Bővebben: Link
Az OR kapus megoldásod tetszik, csak az OR kapu helyett mindenképp AND kapu kell, mivel az érzékelők alapból zárnak, szakadásra riaszt. Nem tudom létezik-e három bemenetű AND kapu, én 2 kapuval úgy képzeltem el, hogy az első kapu két bemenetére a két érzékelő, a kimenete pedig a második kapu egyik bemenete, míg a másikra a harmadik érzékelőt kötném.
Nem tudom viszont, hogy ezek a kapuk mit szólnak ehhez a bemenethez, ami lényegében a +4V közé iktatott 3,3k és 2,2k (+a dióda) feszültségosztó. Szakadás (riasztás) esetén viszont a +4V-ot továbbra is megkapná a 3,3k + a diódán keresztül. Nekem az kéne, hogy ilyenkor lépjen működésbe. Igen,amit linkeltél riasztót az az.
Jó az OR Alapesetben a bemenetek le vannak húzva földre, így a kimeneten is 0 van. Bármelyik érzékelő nyit, a kimenet magas állapotra kerül. Ez a kimenet megy az AND bemenetre. Ha élesített, akkor az AND egyik bemenete magas állapotban van. Riasztáskor az OR kimenet magas állapota a NAND másik bemenetét is magasra húzza, így a kimenet lemegy 0-ra. Így tudja indítani az IP kamerát. Hatástalan állapotban az AND "éles bemenete 0-n van, Így az OR kimenetről érkező magas szint nem billenti át a NAND kimenetét.
Ha AND kapuval akarod csinálni, akkor csak olyankor indul a kimenet, ha az összes bemenet állapotot vált. a 4000 az NOR, így a kimenetre kell a tokba integrált NOT inverter, hogy OR legyen.
Közben látom, amit linkeltél a 40xx sorozatról, hogy létezik 4 bemenetű AND kapu is. Bár ez a legkisebb probléma.
Hogy lehetne belőni a bemeneteit úgy, hogy ebben a feszültségosztóban (Ahol ha jól számolok a 2,2k-s ellenálláson durván 1,6V esik, bár ha figyelembe veszem a diódát is, akkor csak 0,6 körül. De lehet, hogy hibás a számításom) alap esetben logikai 1-en legyen ha a bemenetei zártak, míg szakadásuk esetén a megemelkedő feszültség hatására logikai 0 értéket vegyen fel. Esetleg mégis csak az OR kapus megoldás lenne jó? Alap estben kellően kicsi a bemenetein a feszültség (Hány volt kell neki a bemenetére?), viszont ha bármelyik bemenetén szakadás van (szakadás alatt mindig a 0-val való szakadást értem), akkor a megemelkedő feszültségszint hatására logikai 1-re vált a kimenete.
Ha jól olvasom a rajzot, a bemeneten lévő lm339 egy komparátor. Ennek a kimenetét már biztosan tudod használni a CMOS IC-k meghajtására, ugyanis ott már 5V van. A PIC 10,11,12 lábai.De szerintem az ellenállás után közvetlen a dióda katódján is működni fog, mivel a CMOs IC bemenete nagyimpedanciás, és az ellenálláson, ha nincs a másik vége földön, közel 5V van.
Ja igen. A CMOS IC működési fesz. tartománya 3-15V között van, így szerintem simán menni fog.
A riasztó forráskódja nem ismert, így marad az utólagos moddolás. Ha nem is járható út a közvetlen bemenet, akkor talán a PIC bemenetei igen. Ott már megvan a megfelelő szint. Legalább is úgy gondolom, hogy ott már nem fogja befolyásolni a működését a kapuk bemenete.
Maradjunk a komparátor utáni (PIC) oldali használatnál.A riasztó alap esetben (nincs riasztás) zár tehát a közös ponton 2V körüli feszültség van.Ez felmegy riasztásnál 4V ra,kábel rövidzárra meg 0V ra.Ezt nem igazán tartom feldolgozhatónak egy sima kapubemenettel.
Ha a PIC programját ő irta ,akkor a legegyszerűbb lenne az üres lábbal egy másik kimenetet létrehozni, ami a kamerát indítaná.
Szerintem nem. Azért is van két komparátor. Egyik rövidzárra, a másik szakadásra dolgozik. A PIC csak egy logikai 0-t vagy 1-et kap
Köszönöm, ki fogom próbálni, de közben nézegetem a 4000 leírását, ha jól értem 5V körüli bemeneti jelet ír rá. Ez viszont még a PIC lábainál is problémás lehet, az egész áramkör 4V-ról megy. Nincs esetleg valami kisebb bemenőjelű OR kapu?
Az AND kapu kimenetén még azt kéne megoldani, hogy riasztáskor a kamera ne kapja meg a tápfeszt, hanem szakadás legyen. Nem tudom mit szólna a bemenetén akár csak a 4V-hoz is (pláne a 12-höz)? Félek nem örülne neki.
Ezt próbáltam én is írni.A korrekt logikai jel csak a PIC lábain található .A riasztó bemeneten az általam írt feszültségértékek valószínűsíthetők.Erre csak a riasztóban lévő komparátoros megoldással lehet korrekten rácsatlakozni.
A bemenő feszültség a tápfeszültségtől függ .(ha az 4V akkor 4V bemenőfeszültség elég neki .Akár a pic tápját is rákötheted ,úgysem fogyaszt sokat.) A kimenetre pedig le másolhatod a pic kimenetén lévő tranzisztoros kapcsolást amivel a jelfogót működteti.A tranzisztor kollektorát a kamera bemenetére kötve biztosan nem kap semmilyen külső feszültséget.(persze a relé nem kell rá,és a két testet össze kell kötni.) Ha a két test összekötése problémás ,akkor a jelfogót is ráteheted ,és annak az érintőjével indíthatod a kamerát.
A PIC tápjáról kell megtáplálni a CMOS IC-t is, ekkor a PIC-nek megfelelő jelszintekkel fog dolgozni.
A 40XX sorozat 3V-tól már megfelelően működik. A szakadást egy tranzisztorral és egy kicsi relével meg lehet csinálni. Alapesetben, a tranyó bázisán 0V van, így le van zárva, ha a bázis megkapja a feszt, akkor teljesen kinyit, és meghajtja a relét, ami már galvanikusan is leválasztja a kamerát a riasztóról. Vagy egy opto kapuval ugyanez.
Ez így egyszerűen megvalósítható, viszont ha jól gondolom, akkor az AND helyére egy NAND kapu kéne, mivel riasztáskor az OR kimenete 1, és ilyenkor kéne szakadás a kamera bemenetén.
Mit értesz azon, hogy a két test össze kell kötni? A kamera és a riasztó testjére gondolsz? Azok össze vannak kötve, a kamera 5V-ját a riasztó 12V-jából állítom elő egy szivargyújtós mobiltöltő paneljával, amin közös a 12V és az 5V testje.
Ha az OR kimenete 1, és az AND kimenet is 1, (jelen esetben 4V) akkor az pont jó. NAND esetén, a NAND kimenet 0, azaz a GND lenne. Pont a fordítottja. Ezért is kell egy kis tranzisztor az AND kimenetre.
Tényleg? Aa kamera bemenete nem változtatható a programfelületén belül? Ha megfordítható a bemenet működése, akkor egy fokkal egyszerűbb lenne a kamera indítása, mert a logikai 0 gyakorlatilag a testpotenciál, és ekkor már a NAND kapu kell.
A kamera bemenete változtatható, de jobban szeretném így, hogy ha föld potenciálon van, akkor nem csinál semmit, míg szakadás esetén dolgozik ezerrel.
Abból indultam ki, hogy riasztáskor az OR kimenete és az AND kimenete is 1. Ilyenkor viszont a tranzisztor rákapcsolja a GND-t, pedig pont fordítva kéne. Vagy rosszul értelmezek valamit? És az OR kapus megoldás továbbra is tartja magát a PIC lábainál is? Tehát a PIC bemenetein akkor van logikai 0, ha minden rendben?
A 4012 szerintem jó választás lenne.az egyik kapuval a PIC lábairól begyűjtöd a riasztásokat,utána kötöd a másik egyik bemenetét,a másodikra rákötöd a riasztó élesített kimenetét (természetesen ezt is a PIC-től) A maradék két láb meg +4V Ennek a kimenete mehet a tranzisztorraegy 1K ellenálláson keresztül .Annyi változtatással ,hogy a tranzisztor bázis emittere közé egy1-10mF kondit tennék ,hogy az apróbb zavarokat elnyelje.
Ami még felmerült számomra kérdésként , a kamera minden indítójelre egy képet generál? Ha igen ,esetleg egy oszcillátor jelet is be kellene kapuzni ,hogy folyamatos riasztás esetén több kép készüljön. A másik kérdés ,minden érzékelő egy teret figyel? Ha nem akkor mi értelme van a kamera indításnak több érzékelőről.Elvileg maximum egy esetén ad képet ,a többi esetén veszi a semmit.
Azt kéne még tudnom, hogy alap esetben a PIC lábai logikai 0, vagy 1 értéken vannak. Egyébként az éjszaka megálmodtam, hogy nem is kell oda az a tranzisztor. A második kapu kimenetét rákötöm egy dióda katódjára, az anódja meg mehet a kamerára. Így ha a kapu kimenete logikai 0, tehát GND, akkor megkapja a kamera, nem indul el. Ha meg a kapu logikai 1 esetén ráadja a +4V-ot, akkor meg a dióda lezár, kvázi szakadás jön létre, elindul a kamera.
Az érzékelők egy teret figyelnek, a kamera meg több mindent is csinál egy impulzusra. E-mailben elküld 6 db képet, emellett rengeteget (40-50 db) feltölt ftp-n. Viszont úgy rémlik, hogy mindezt folyamatosan végzi amíg szakadásba van, legalábbis az ftp-s részt. Másrészt ha valaki bemegy a mozgásérzékelő úgyis újabb és újabb impulzusokat fog generálni.
A PIC-en nyugalomban szerintem 4V van.(de ezt gyorsan kimérheted)
Abban igazad van, hogy kimérhetem, de a "gyorsan" rész már sajnos nem stimmel. A riasztó be van építve, és elég nehéz hozzáférni, persze a forrasztáshoz majd úgy is szét kell szednem, de ha ezt most tenném, akkor védtelen maradna a helyiség (vagy visszakötöm, meg pár nap múlva ismét ki és megint vissza..).
Ezért megépítettem egy ágat Multisimben, de hülyeségeket mutat, amikor épp nem száll el hibával. Tinában meg nem találtam meg egyik kontrollert sem, így másikkal helyettesítettem. Nem tudom ez mennyire befolyásolja, de jól működik, ő is azt mondja, hogy alaphelyzetben 4V van, riasztáskor meg közel 0. Bár az is igaz, hogy ennyi idő alatt már kimérhettem volna, csak még nem szántam rá magam, hogy egy fűtetlen helyen a földön csússzak-másszak ![]() Közben fejben már összeállt a terv, ami nagyrészt megegyezik azzal, amit korábban javasoltál a 4012-vel: A bemeneteket ráviszem egy NAND kapura, aminek a kimenetét az AND egyik bemenetére, míg a másikra az élesítést jelző 4V-ot. Persze az üresen maradt bemenetekre is adok valamit (vagy 4V, vagy valamelyik bemenetet megduplázom), az AND kimenetére meg egy diódán keresztül mehet is a kamera. Így két alkatrészből kint is van az egész. Egyben szeretném megköszönni mindkettőtöknek a rengeteg segítséget, úgy gondolom, így működni fog a vezérlés.
Lehet értetlennek tünök, de nem igazán értem mit szeretnál elérni. A riasztót szeretnéd használni a kamera vezéslésre. A bemeneti jeleit? Vagy egy eszközt szeretnél a kamerához csatlakoztatni amit te készitettél el?
A riasztóval szeretném vezérelni a kamerát. Ha riasztás történik elindul a kamera is.
Sziasztok!
Kaptam egy Cloud link h.264 IP kamerát, nem találok hozzá telepítési útmutatót, ismeri valaki, tudtok segíteni a telepítésében? Bővebben: Link A hozzászólás módosítva: Márc 22, 2015
Pont , így. Ha esetleg nem is azonos a típus , de a telepítés menete ugyan az.
THX!
![]() Magyar nyelvű nincs véletlen? |
Bejelentkezés
Hirdetés |














