Fórum témák
» Több friss téma |
Nah van a primer tekercs és a szekunder tekercs (amit a képen is látsz) a primer egyik kimenetét összekötöd a szekunder tekercs egyik kimenetével ezek a közös szálak. a szekunder tekercs másik szálja az megy a csőre "gyujtásnak" a primeren maradt egy szál ezt már kizárásos alapon tudod... (persze a 230 egyenirányított!!!) jah és a tetején azt az ellenállatot egy kicsit keveslem!!! Szerintem egy 17-20W az már biztosabb!!!
Nah közben sikerült rávenni magamat h belejavítsak a rajzba remélem így érthető lessz!!! A forrasztás helyét kiszineztem oldalt a jelmagyarázat remélem elég ehető. Amit az előbb irtam
Idézet: abban nem vagyok 100-ra biztos de az ELKO-nak DC kell... szóval szerintem az... Valaki azért még szóljon hozzá „(persze a 230 egyenirányított!!!)”
Jól gondolod, egyen van irányítva :yes:
Azért van ott a D1 dióda.
Szerintem egy GRAETZ híddal eccerűbb lenne!!!
és talán még biztonságosabb is!(graetz)
amugy George rajzán a kék a vékony szál! a másik kettő értelemszerűen a két vastag.
4 diódát egyszerűbb bekötni, mint egyet? Mióta?
Meg mitől biztonságosabb? Az más kérdés, hogy símább lesz az egyenfesz, meg kisebb a terhelés a diódákon, ha kétutas az egyenirányító. Mellesleg én is híddal csinálnám, de nem ez volt a kérdés
én a GRAETZ-et csak azért irtam mert ott van az ELKO!!! és így nem szórakozik vele meg sztem ez a megoldás nem minden esetben jó a kondinak!
Idézet: a közös az ugy van h az egyik a vastag a másik a vékony!!! a primer tekercsé a vastag!!!! De ha így gondoltad akkor boccs!!! jah a kékre a vastag megy! „a kék a vékony szál!”
Hali
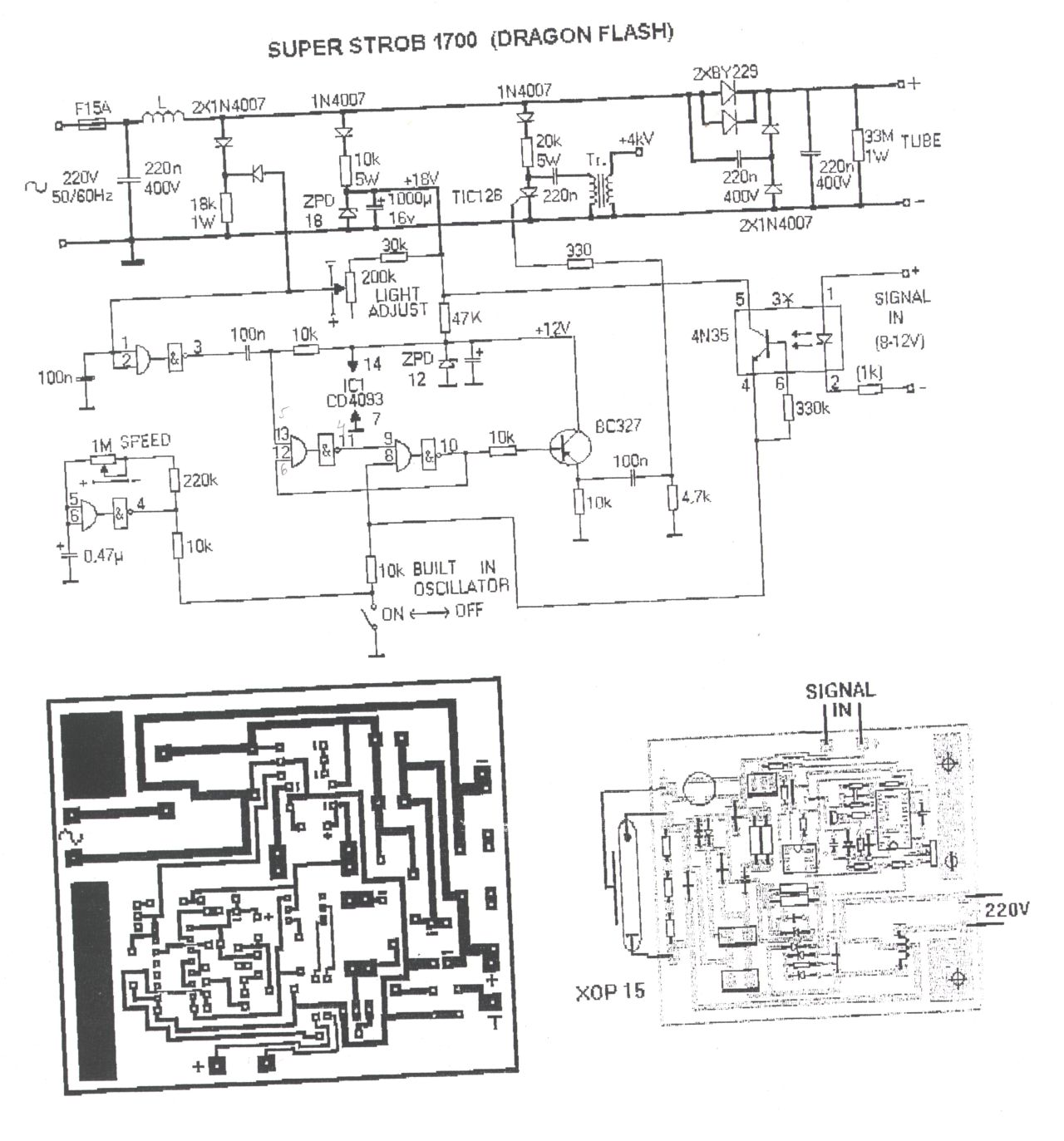
Lenne egy nagy problémám. Van egy Dragon típusú 1700W-os stroboszkópom, odadtam egyik havernek, hogy használja buliba és a hülye rákötötte az INPUT (bemeneti pontra, ahova a vezérlőt kell kötni) pontra a 250W-os Castone erősítő kimenetét. Na most már a stroboszkóp nem működik rendesen. Ha bekapcsolom villan egyet és utánna semmi, mikor kikapcsolom megint villan egyet. Nem tudom mi lehet a probléma. Szétszedtem a kondik, az ellenállások, diódák jók. Van 3 IC-nek látszó valami (le vannak kapargatva a típusszámok) azokról nem tudom megállapítani, hogy jók-e? Van egy tirisztor az áramkörben az is jónak tűnik. Még esetleg az inpulzustrafóra vagy a csőre lehet gondolni, hogy az mehetett tönkre talán. A bemeneten lévő optocsatoló is jó. Szeretnék segítséget kérni hátha valaki találkozott már ilyen problémával, vagy valakinek esetleg van ilyen stroboszkóp doksija. Válaszokat előre is köszönöm (mellékelek néhány képet a strobiról)
Bal oldalt van egy kis ic 4 lába van ha jol látom.
Az szerintem egy opro csatolo, és kinyírta benne a ledet, cseréld ki, és jo lesz remélhetőleg.
Hát azzal próbálkoztam, hogy kiszereltem (sajnos nem tudom a típusát, mert gyárilag le van kapirgálva), de semmi változás. Az csak a vezérléshez kell, hogy galvanikusan leválassza a bemenetet. Ha az rossz anélkül is villogni kellene folyamatosan. De nem teszi azt, csak a szokásos bekapcsolom, villan utána semmi, majd kikapcsolom megint villan egyet.
Itt egy kapcsrajz, nézd meg, hátha hasonlít a tiédhez.
Egyébként ha csak nagyobb feszt kapott, akkor csak az opto mehetett ki, más nem. Próbáld meg azt, hogy egy csavarhúzóval össze-össze érinted az opto kimeneti lábait, és hogy úgy villog-e. Idézet: „Ha az rossz anélkül is villogni kellene folyamatosan” Ez azt jelenti, hogy a saját oszcillátoráról sem jár? Jól értem?
Igen úgy gondoltam, hogy a saját oszcillátora sem megy.
köszi a rajzot
A kapcsolási rajz sajnos nem egyezik. Küldök egy képet a panelről. Nekem a 230V-os bemenetén egy graetz híd van persze a biztosíték után. És van egy kimenete is a strobenak mert tovább lehet többet fűzni párhuzamosan. Másik rajz kellene esetleg. Küldök egy képet a panelről. Hol találtad a Dragon 1700-es rajzát?
A vinyómon volt a strobik között
Már nem tudom, hogy eredetileg honnan van... Akkor két választásod van: vagy csinálsz egy rajzot a panel alapján, vagy elkezdesz ÓVATOSAN méregetni. Én első körben megpróbálnám a tirisztort manuálisan gyújtogatni egy szigetelt dróttal, vagy ilyesmi. Ha ez megy, akkor csak a vezérlő lesz a hibás. Szerintem a két 14 lábú IC csak valami Schmitt-trigger, meg kapu. Ez az oszcillátor bekötésből kiderülne.
lehet hogy most nagyon hülyegéget próbálok elmagyarázni de mikor egy kondinál például megkapja a feszt akkor törtéink változás mikor ráadom meg mikor leveszem közben semmi... itt is lehet hogy vmi ilyen van hogy feszültség változáskor észlel vmi vmit...
de ugye ha a bemenetére nagy fesz ment akkor az optonak a ledje kiég ha annyira nagy a feszültség és akokr onnantól szakadás... most lehet csak semmire való hülyeségeket írtam de akkor bocsi csak próbáltam gondolokodni de tudás nélkül nem olyan könnyű :no:
Hy!
Inverteres strobi kapcsolási rajzot nem tudtok?Előre is köszi!
Üdv. megintt itt de most már komoly szándékokkal és eltökéltéséggel a témával kapcsolatban
![]() azt próbáltam az utóbi napokba megcsinálni hogy lm324 es IC vel hangvezérlést készíteni strobihoz.(fényorgonába való IC) először szerettem volna összerakni azt a szintet amin még annó voltam. hogy glimmel meg TIC 106 al ütem villogást... no azzal is meggyűlt a bajom... a glimm megadta magát( gondolom én mivel ha a két lábát egy pillre össze érintem villan) akárhol is kerestem nem találtam glimmet (fényképész boltot sem találtam a mai napig még.) nos gondoltam akkor a témába elkezdek olvasni és meg találtam ebben a topicban pár oldallal ezelőtt szabinak a próbálkozását Teljesen ugyanigy... (LM324 és a strobi) érdeklődni szeretnék hogy az összejött-e az a hangvezérlés. vagy pedig vki tud vmi jobb megoldást?! anno ez is sikerült egy szem trafóval vki segítségével itt a forumon de az nem vmi kompatibilis megoldás volt és azt mindenképp szeretném mellőzni... ha valaki tud vmi segítséget akkor legyen szíves és ne tartsa magába
Nekem sikerült glimet beszerezni. Amugy ami kapcsolást meg akartál építeni ütem villogásra abba nem kellett glimm
Glim helyett DIAC (ejtsd: diak) minden értelmes elektrós boltban kapható....
Jah Skip akartam is irni h az is jó (ott van amugy a kapcsi leírásában h a glimmlámpa helyett diak is jó)
és ennek a diaknak milyen paraméterei vannak? miket kell róla tudni? csak h a boltba is ne nézzek hülyén
meg anélkül nehéz vele gondolkodni!
Szerintem olvasd végig a kapcsirajzot az segít
Úgy néz ki mint 1 dióda...de mégse az. Jellemző paramétere az a feszültség amin hirtelen vezetni kezd. De a diaknak, ellentétben Zener diódával, nyitás után nagyon kis értékűre csökken az ellenállása, szinte rövid zárként viselkedik. Ha 1 bizonyos érték alá csökken a diakon átfolyó áram, az "kialszik" , újra lezár. Ekkor ismételten emelkedhet rajta a feszültség....
de az szerintem nincs neki kéznél otthol az!
Tudomásaim szerint hűtő mindenkinek van otthon
. Az ellenállása egy kicsivel nagyobb mint 100 ohm. Hátrány ha a cső villan akkor az izzó is villan előny : NEM MELEGSZIK.... de talán van egy kapcsim hogy 5W-os cuccokból hogy lehet megcsinálni a 25W-ot....
hello segitenétek egy nagyteljesitményü stroboszkopot épiteni?
valaki segitsen legyenszives köszi hali
Hali!
Kapcsolási rajzot keresek, olyan stroboszkóphoz, amit az autók lámpáiba szoktak tenni. 12V, LEDek, állítható sebesség. Tudnekem ilyet adni valaki? Még bújom a topicot, hátha már volt belinkelve, de azért ha tudtok linkeljetek be a kapcsolásirajzot. Köszi. |
Bejelentkezés
Hirdetés |












meg anélkül nehéz vele gondolkodni!
(40W-osom van)




