Fórum témák
» Több friss téma |
Szia.Itt egy link ahol UJT van
Bővebben: Link De helyettesíthető tranzisztorokból össze rakva is. És még egy idézet a hobbi-ból. [quote]# Az UJT valóban kihalt, de kiváltható általában PUT-tal. Persze ebből is csak egy típus terjedt el, a 2N6027.
Elkészültem a saját nyáktervel, nincs benne átkötés. Tőlem jobban hozzáértő emberek segítségét kérem, hogy minden rendben van-e a nyáktervel. Szóval ha az alapján megépítem akkor minden rendben lesz-e?
Szia
A put-ot vedd ki és üzem közben zárd rövidre egy ellenállással hogy a tirisztor begyújtson. Ha így működik már csak a put kell bele. A BT151 tirisztor jó. A 2N6027, 2N6028 típusú put-ot sokan forgalmazzák. Az autó gyújtótrafó ekkora bemenőfeszültségnél 40-50 Kv-ot ad terheletlenül ami mindent agyoncsap. Emlékeim szerint 15 csavar megy a kondira, az 1-es csavar a test (-). A trafó fémházát is testre kell kötni. A nagyfeszültség kimenethez 1cm szikraközt tegyél. Wegg Megvan a kapcsolási rajz, már csak digitalizálni kell.
Szia
Az én érdeklődésemet is felkeltette az ígért kapcsolás. Hasonlóan Wegg fórumtárshoz több kapcsolást is megépítettem változó eredményekkel. Az itt fellelhető kapcsolások közül az inverteres az ami igazán használható akár nagyobb területek megőrzésére is. Ennél a kapcsolásnál is az inverter trafója a "kényes" elem. Sikerült szert tennem különböző méretű fazék magokra. Hosszas kísérletezés után most már azt mondhatom olyan erőset készítek amilyet akarok. Akár élet veszélyeset is. A rekord 400V 450uf 2,5s alatt ami akkorát szólt a kisülésnél,hogy én magam is meg meg döbbentem. Természetesen nem került felhasználásra, csak kíváncsi voltam mit lehet kihozni belőle.
Szia!
Nekem sajnos nincs szinte semmi tapasztalatom ezen a téren, eddig csupán 1db inverteres pásztort építettem. Hosszas kísérletezgetés után azonban nekem is rá kellett jönnöm, hogy az inverter trafója a legkényesebb ezeknél a kapcsolásoknál. Bár az általam készített pásztor szépen működik, én nem tudtam az erősségét a kívánt szintre tornázni (egy dugasz tápból kiszerelt 9/230V, 8Watt-os vasmagos trafót használtam). Ezzel 330V-ra tudok feltölteni egy 25nF-os kondit 1,5s alatt. Ha esetleg tudnál segíteni, hogy milyen trafókkal érdemes próbálkoznom, azt nagyon megköszönném! Üdv.
Ilyen fazék magokkal lehet jobb eredményeket elérni.Bővebben: Link. Akár már ilyen kicsivel is. Nagyságrendekkel jobb mint a 6/220 as paneltrafóval.
A 25uf már nem kevés! Javítottam olyan gyári készüléket amire ható távként 30Km van meg adva és 280voltra töltik fel a 10uf kondenzátort benne.
Sziasztok
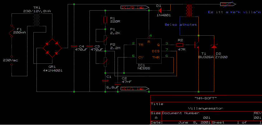
![]() Valaki megépítette már az alábbi népszerű sokkoló-villanypásztort? Én ahogy utánna néztem az 555-ös IC 3-as számú kimeneti lába maximum 200 mA-t tud leadni tartósan, visont a BU326A-s tranyónak 500 mA nyitó áram kell. Szóval a kimenetet kiegészitettem a kunyapasztor nevű kapcsolási rajzon látható BFY34-es tranyóval. Szerintetek ez így tartósan működni fog?
Én először egy 16VA-es ferritmagos trafóval próbálkoztam. De ezzel nagyon melegedett a tranzisztor, szerintem azért, mert túl kicsi volt a primer tekercs induktív reaktanciája és a tranyó disszipált szinte mindent. Szerinted ha egy kisebb teljesítményű ferritmagossal próbálkoznék (annak elvileg nagyobb az induktív reaktanciája), akkor működőképes lehet a kapcsolás?
Amúgy ilyen fazékmagos trafót úgy kell csinálni, hogy egy csévetestre feltekerem a szükséges meneteket megfelelő szigeteléssel és a két magot egy kengyellel összefogom? Vagy lehet ilyen trafót venni is valahol?
Nem egészen, nézd át az alkatrészek méreteit, a 10u kondi böszme nagy, a motorkondi meg a 47n-k meg kicsik. A motorkondi, a triak legyen egymáshoz közel, és a gyújtótrafóhoz menő csatlakozó is, és minél rövidebb, és vastagabb fóliával. Az inverter trafó bekötése összevissza van, és válaszd el rendesen a primert a szekundertől, legyenek a fóliasávok távolabb egymástól. El is forgathatod a trafót..
De ha gondolod áttervezem hogy jó legyen.
Azt nagyon szépen megköszönném, ha átterveznéd.
Az elméleti kérdéseidre sajnos nem tudom a választ. Biztosan akad itt valaki aki ebben tud segíteni. Többféle nyák trafót próbáltam de egyikkel sem értem el olyan eredményeket mint a fazék magosokkal. Kíváncsiságból kapcsoló üzemű tápból bontott EI ferrit vassal is tettem egy próbát de csak alig valamivel jobb mint a nyák trafó.
Hasonló tapasztalataim voltak mint amit TE is írtál. A fazék magok két részből állnak a kettőt szembefordítva egymással ,fogják közre a cséve testet. A közepükön furat van ott egy megfelelő méretű csavart átdugva . Össze szorítható a két fél darab. Ezzel a csavarral a nyáklapra is rögzíthető. A csévetestre saját magam tekerem a megfelelő menet számokat. Készen megtekerve nem lehet kapni, én legalábbis nem találtam. Mindezektől függetlenül azokkal az értékekkel amiket írtál az általad épített nem lehet gyenge. Persze kérdés mekkora területet kell megőriznie és mitől? Két kép a fazekakról bocs de csak a telefonom volt kéznél.
Jelenleg kb 1,5 km vezetékre van kötve és szürke marhákat őriz, eddig semmi gond nem volt, elég erőset csap mindenhol. A jövőben viszont várható egy nagyobb terület bekerítése is (kb 5km madzag) és oda már nem biztos, hogy elég lesz, csak ezért érdeklődöm. Az új területre mindenképpen új készüléket csinálnék, de akkor már erősebbet.
Köszönöm a segítséget! Szép napot!
Szia
Találtam valami érdekest. PUT-ot kivéve a diódák után 480-520V feszt mérek, DE fordított polaritással. 1N4007es diódák vannak benne-mérésre jók. Ha megvan ennek a pásztornak a kapcsolási rajza, tedd fel légyszi. Köszönöm
Átterveztem, remélhetőleg így jó lesz. Valószínű, hogy az alkatrészértékekkel kísérletezgetned kell az inverternél, illetve különböző trafókkal kipróbálni.
MEGVANNNNN!!!!
müködik. Köszönöm a segítséget minden tagnak!
A pásztorod így ahogyan van megőriz sokkal nagyobb területet is. A megoldást megtalálod az ausztrál és amerikai villanypásztor telepítési útmutatók oldalain. Nekik sokkal nagyobb tapasztalatuk van e-téren. Számomra felfoghatatlan hosszú akár 50-100KM villanypásztorokat is telepítenek. És nem kell egy ilyen hosszú kerítésre sem a Paksi atomerőművet kötni. Az sem véletlen ,hogy a 30KM re ajánlott gyári /PL gallagher/pásztorokban sem alkalmaznak túl nagy feszültséget és kondenzátorból is elég a 20-50uf közötti érték. Korábban én is azt gondoltam ez csak valami bóvli kategória lehet és kispóroltak belőle mindent.
Köszönöm rendes tőled, hogy ilyen segítőkész voltál. Majd ha megépítettem visszajelzek.
Sziasztok!
Hosszú idő után újra lehetőségem nyílt foglalkozni a még befejezetlen villanypásztorommal. Ebben a topikban, a 111. oldalon megtalálható minden fontosabb infó a kapcsolásról, és ahogy most gyors végigszaladtam az utána következő pár oldalt, sokan megépítették már az én általam is tervezett készüléket. Elsőként köszönöm exorcist segítségét az élesztéshez kötődően. Követtem az utasításokat és sikerült nagyfeszt lehelnem a NYÁKtrafó utáni ágba. Ezek szerint az egyenirányítás után 500V-ot mérek, úgy, hogy beforrasztva van a TRIAK is. Ekkor nincs bekötve viszont a motorindító kondi se, sem pedig a gyújtótrafó. Most az a gond, hogy ha rákötöm a motori.kondit és a nagyfesz trafót is a körre, akkor nem lesz szikrám. Földelést bekötöttem, úgy hogy az egyenirányított kör "negatív" ágát összekötöttem a gyújtótrafó 15-ös lábával, amely egy földelőszondához kapcsolódik, ugyanis ezt az instrukciót vettem ki a BSS elektro honlapon leírtakból. Szikraköznek kb. 1 cm távolságban egymásnak szembefordított, öntartó rézdrótot használok. Az egész vill.p. meghajtást egyelőre egy DC táppal oldom meg, miszerint 12 VDC-t kötök az 555-öst is tartalmazó körre. Ami érdekes, hogy a bekötött motori. kondi és gyújtót. után sípoló hangot hallok a tápegység felől, ha jól hallottam. Mi lehet a probléma ?
A tirisztornak a gate meghajtása körül kellene vizsgálódni .Amit elmondtál az jónak tűnik.
Szia. Jó lenne a megépített kapcsolás rajzát látni. A 111 oldalon sok minden van de kapcsolási rajzot nem találtam. Ha rajta van a kondenzátor és a trafó, mekkora a táp feszültség? Nem esik le?
Nos, kiméregettem az egyenirányító körben a fontosabb pontokat. Motori.kondival és gyújtótrafóval is felszerelt áramkörben nem esik le a fesz., továbbra is kb. 500V körül van, mint m.kondi és gy.trafó nélkül.
A TRIAK (TR) gate-jét vezérlő DIAC (D7) C3 elko felőli pólusán a fesz. 28-29V-ra mászik fel lassan, amely kisebb, mint a DIAC nyitófeszültsége (36V). Ez tehát egy probléma tud lenni. Elképzelhető, hogy az 1M ellenállások olyan értékűek, hogy nem esik rajtuk kellő feszültség. Próbáltam a potit csavargatni, de nem változott nagyon a feszültség érték. Nekem kicsit még az is furcsa, hogy bárhova csavarom a potit, a kondi ugyanolyan lassan töltődik. Kb mp-ként 1V-ot. És a kapcsolás: Kapcsolás linke
Ha tudod cseréld ki a DIAC-ot.Az ellenállásokat meg a kondenzátort is cserélheted a diac körben ha az időzítés nincs az 1mp re állítva , a végén úgy is fix ellenállásra kellene cserélni a potit .A későbbi kontakt hiba miatt ajánlatos vagy az elállítás miatt.
Egyébként működni kell neki már sokan megcsinálták . De tegyél majd bele védő diódákat is két helyre .A trafóval és a tirisztorral párhuzamosan a polaritást azt előző kapcsolásokról lenézheted.
A kondit és az ellenállásokat értem, hogy a pontosság és tartósság miatt szükségszerű fixre állítani majd, de a DIAC-ot miért kell lecserélnem, illetve mi az alternatívája ?
Ha a belinkelt triakot használtad fel a kapcsolásodban akkor sürgősen cseréld ki egy ilyesmire.
Eszembe jutott egy számítás, gondoltam megosztom, mert nem vagyok biztos benne, hogy teljesen helyes a jelen kapcsolásnál.
A cél, hogy meghatározzam az időállandóját a kondenzátornak, mely idő alatt eléri a töltöttségének (feszültségének) egy adott százalékát. Én 500V-ot használok töltőfeszültségként, mint tápfesz. Az elérni kívánt feszültségérték az elko-on 36V, a DIAC nyitófesze. Tudom, hogy időállandó(tau)=RxC a töltőfesz 63%-nak eléréséhez. Nekem viszont csak 36V-ot kell elérnem, mely a 63%-al szorzott tápfesz értéknek (315V) csak kb. 11%-a. Mivel ebben a feszültségtartományban a töltődési exponenciális görbe közel lineáris, így aránypárral számoltam a következőképp: 315V/44s = 36V/x ahol x a feltöltődési idő mp-ben. Megoldva ezt, x-re kapom, hogy 5,02s. Ez azt jelenti tehát, hogy 2MOhmos ellenállást és 22µF-os kondit használva kb. 5mp alatt éri el a DIAC a nyitófeszt. Szerintetek megállja a számítás a helyét ?
Miért szükséges a csere ? Nem működőképes TRIAC-kal ?
A tippem az, hogy ezek a tirisztorok, amiket linkeltél nagyon kis gate-áram hatására nyitnak, amely ennél a kapcsolásnál elkél, mert 0.1-0.3mA-ről van szó a DIAC és a gate között. Igazam van ? |
Bejelentkezés
Hirdetés |













