Fórum témák

» Több friss téma
Fórum » Elektronyika orosz digitális órák
Lapozás: OK   1 / 30
(#) kondorzs hozzászólása Máj 30, 2012 /
 
Az Orosz gyártmányú "Elektronika" Digitális Órák javításával kapcsolatos információkat, tapasztalatok, rajzok szeretnék feltenni és várni.

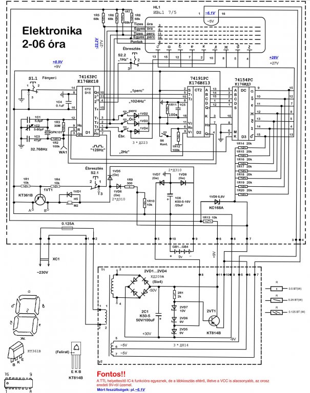
Elsőként egy Elektronika 2-06 típusú óra kapcsolási rajzát tenném, fel és akinek van hasonló működőképes órája, azt szeretném megkérni, hogy a rajzon kékkel jelölt feszültségadatokat, ha le tudná ellenőrizni a sajátján azt megköszönném.

Én ezeket mértem, de a kijelzés nem megy, az IC működnek, de lehet, hogy már nagy a feszültségesés a rácsnál (-22.2V).
Ezt szeretném elsőként kontrollálni.
Üdv.
(#) zolika60 válasza kondorzs hozzászólására (») Máj 30, 2012 /
 
A kijelző fűtése nem szakadt? (Ahol 5V helyett 6,1V-ot mértél.)
(#) proba válasza kondorzs hozzászólására (») Máj 30, 2012 /
 
A táprészben nem mérted le a zenereket ,ill a tranzisztor emitter feszültségét.Ez a feszültség a legfontosabb a kijelzéshez.Amit számomra nehéz volt megemészteni,mindent a +30V hoz képest kell mérni.
A kijelző oldalán a kis üveg csücsköt is ellenőrizd ,ha az van letörve szintén kuka.
(#) kondorzs válasza zolika60 hozzászólására (») Máj 30, 2012 /
 
Szia!

A fűtés szálai épek. Azzal nincs gond.
(#) kondorzs válasza proba hozzászólására (») Máj 30, 2012 /
 
A zenereket nem mértem még , a cső az ép

Kösz a tippet. Igen nekem is nehéz volt felfogni, mert a + 9V meg a +30V aztán néztem a K176IE18 földjéhez (8.láb) képest is, hogy mi jön ki belőle a rácsra.

Csak elsőre látszik egyszerűnek a dolog.
(#) kondorzs válasza kondorzs hozzászólására (») Máj 30, 2012 /
 
Találtam egy másik rajzot, hasonló kijelzővel, és ott a gyári adat szerint is -22V van a rácson. És ez jelenik meg /T1-T4/-en.

Legalább ez stimmel. (Csak a gyári rajzán cső adatlap feszültsége van feltüntetve (27V)).
(#) kondorzs válasza proba hozzászólására (») Máj 31, 2012 /
 
Méregettem még, ami furcsa, hogy a gyári rajzon tápnál ~5v - ~ 5 v van írva ami ugye ~10V lenne a fűtésen. Kimértem és hozzávetőlegesen kijön a ~6.2, de az már lehet, hogy sok a fűtésnek ,amit szintén ~5 V -nakírnak.
Adatlap szerint is max ~5.8V ig mehetne el.

Lehet, hogy itt lesz a gond, bár szemmel minden szál ép, de kiforrasztom és a szakadást leellenőrzöm.
(#) zolika60 válasza kondorzs hozzászólására (») Máj 31, 2012 /
 
A magasabb feszültség miatt írtam az elején is.
(#) kondorzs válasza zolika60 hozzászólására (») Máj 31, 2012 /
 
Igen, én is azzal kezdtem , amikor szétszedtem, de egyértelműen épnek látszik a fűtés, jó pár cső, VFD megfordult már a kezembe, ezért nem is gyanakodtam szakadásra.

Na majd kiderül

De zavaró a 2x 5V is. (szerintem az is elírás)

Ezért lenne jó egy működőképesnél mérni, mert lehet, hogy a 6.1V meg se kottyan neki. Csak 20 év után.
(#) didyman hozzászólása Máj 31, 2012 /
 
Ha majd működni fog: A tiédnek is van olyan érdekessége, hogy csökkentett fényerőnél nem lehet állítani a percet, órát? Nekem egy zöld fenekű van, a tiéd milyen?
(#) kondorzs válasza didyman hozzászólására (») Máj 31, 2012 /
 
Nekem Piros van. Még nem tudom tesztelni, ha működik akkor megnézem.

Esetleg, ha szét tudod szedni és mérni, akkor a cső első és utolsó lábán egy váltakozó feszültséget mérnél az jól jönne
(#) didyman válasza kondorzs hozzászólására (») Máj 31, 2012 /
 
IVL1-es cső, 5V a fűtési fesz, 120mA árammal. Az anód, és rácsfeszültség -27V. A két szélső a fűtés. A fűtést sötétben jól lehet látni, a csövön meg kis idő után érezni is. Sajnos azt kell mondjam, hogy valószínűleg szakadt a fűtés, ekkroa fesznél már nappali fényben is látható kéne legyen . De a szín az valami baró! Az enyém ugyanez az élénkség, csak türkizes zöldben-sőt, talán kék inkább. Meg van egy fadobozos, az még az IV18-as külön csövekkel. A cső amúgy beszerezhető.
(#) kondorzs válasza didyman hozzászólására (») Máj 31, 2012 /
 
Azt, még jó lenne tudni, neked, hogy oldották meg a fényerőcsökkentést, mert ahány sorozat óra annyi féle megoldás, ez a kapcsolási rajz a fő szériához való, de van olyan szintén hibás órám, aminek a fele (ellenállások, védődiódák) hiányzik.
És úgy is megy csak spóroltak.
(#) kondorzs válasza didyman hozzászólására (») Máj 31, 2012 /
 
Rendben a katalógus adatokat ismerem, de ezek mért adatok ?
(#) didyman válasza kondorzs hozzászólására (») Máj 31, 2012 /
 
A katalógusadattól nem lehet nagy eltérés. A fűtésben legalábbis biztosan nem, 6,1V megeszi a fűtést hamar (+20% feszültség, a gyári kb. 0,6W helyett kb. 0,9W fűtési teljesítmény, vagyis másfélszeres terhelés!). Nem tudom most szétszedni az órát, de nekem teljesen beültetett a panel.
'83, 09 havi gyártás az elemtartóban lévő címke szerint.
(#) kondorzs válasza didyman hozzászólására (») Máj 31, 2012 /
 
Igen, de adatlap szerint elmehet 5.8 -ig aztán ennél a tápnál úgy belőni, szerintem nagy a szórás, de erős a gyanú, hogy nem bírta a fűtés.
(#) didyman válasza kondorzs hozzászólására (») Máj 31, 2012 /
 
Inkább mechanikai behatás, mert terheletlenül lehet ilyen magas a feszültség egyébként. Forrasztási hiba nincsne, kondikat kicserélted? Bár az eredeti orosz az igazán oda való , de ezek ennyi év után vérszegényen elhervadnak, amitől egyrészt vibrál az egész kijelző, másrészt a brummos táp miatt nem is fog működni jól.
(#) kondorzs válasza didyman hozzászólására (») Máj 31, 2012 /
 
Persze próbáltam új kondikkal is, de addig, amíg semmi fény, addig nem marad benne az új.

A fényerőnél, meg a K176IE18 as IC14. lába erre van kitalálva, lehet, hgy ha az földre van téve tiltja a kimeneteket, elvileg nem lenne szabad, de ki tudja hogy van ez náluk kitalálva, de egy hasonló órán majd este megnézem (amibe ez az IC dolgozik.)
(#) kisgeri válasza didyman hozzászólására (») Máj 31, 2012 /
 
Nekem is van, igaz régebbi G9.02-es számmal, 1980-as gyártmány, még fakávás. Külön VFD csövekkel. Nekem se csökkentett, se teljes fényerőnél nem állítható. Valószínű nem ez a gyári állapot. Éjfélkor kell konnektorba dugni, vagy akkor resetelni, akkor jól jár. De valószínű valamelyik vezérlő IC sem oké már, mert ha a reset gombot benyomva tartom, akkor az óra tízesek helyiértéken az 1-es szám felső szegmense akkor is világít. Igaz ez abban a pozícióban 0, 1 és 2 számoknál mindig világít amúgy is, tehát semmi vizet nem zavar. Ha kell, képeket lövök később.
(#) Hp41C válasza kondorzs hozzászólására (») Máj 31, 2012 /
 
Szia!

Másik kivitelhez volt szerencsém. Abban a quartz volt szakadt. A helyére egyszerű 32.768kHz -es óra quartz -ot téve, újra működőképes lett.
(#) kondorzs válasza kisgeri hozzászólására (») Máj 31, 2012 /
 
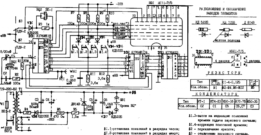
Nálad az a gond, hogy az egyik KT361B tranyó zárlatos, ha azt cseréled BC212 re úgy hogy a Bázis lábát áthajtod kintre akkor nem fog világítani a szegmens, de ennél az óránál ellenállással csökkentik a fényerőt, de teszek fel rajzot

Nekem is van ilyen is Kapcsoló kontakt hiba, vagy forrasztást nézd meg, nekem az segített.
(#) kondorzs válasza Hp41C hozzászólására (») Máj 31, 2012 /
 
Köszi kipróbálom ezt is
(#) kisgeri válasza kondorzs hozzászólására (») Máj 31, 2012 /
 
Köszi szépen, ez alapján már végig tudom nézni, hol lehet gond. Valamikor rajz nélkül méregettem benne, de akkor nem találtam semmit. Tranyó tényleg gyanús lehet. Meg a kontakt sem kizárt. Egyik állító gombra sem reagál, valószínű előbb lesz a hiba. Szólok, ha megvan.
(#) didyman hozzászólása Máj 31, 2012 /
 
Látom, azért van rajongó bőven Műhelyvezetőmnél is van egy fakávás, de az már az IVL1-es csővel, meg ismerősnél olyan miskulancia, hogy egy asztali lámpa, kétfél(!!), kapcsolható fényerősséggel, benne egy kisebb, az IVL1-re hajazó csővel, és ébresztős rádióval.
(#) kondorzs válasza kisgeri hozzászólására (») Máj 31, 2012 /
 
Nincs mit, remélem meg lesz a hiba aztán abból is tanulunk.
(#) kondorzs válasza didyman hozzászólására (») Máj 31, 2012 /
 
Az szé,p IVL2-es a pici tesó
Nekem is van fakávás is, de lámpát még csak a neten láttam, viszont nemrég hozzá jutottam egy kerámia bagoly órához a szeme világít IV-11 csövekkel "elektronika-01"
(#) didyman válasza kondorzs hozzászólására (») Máj 31, 2012 /
 
De jó, hogy ezt beraktad! Na, akkor a talány ezen az órán: A rajz bal oldalán, az óragenerátor körüli antenna. Ez egy darab kanóc a készülékházon belül, amikor először nézegettük kollégával, arra gondoltunk, hogy íme a titkos rakétaindító adójának antennája, de most már látom, hogy oda van írva a 32kHz: Ez valami külső órajelforrás-de minek? Az enyémben is elment egy PNP tranzisztor félzárlatba, de ez szerintem jellemző, kész alkatrésztemető a szegmensenkénti meghajtással, nem muxoltak még .
(#) didyman válasza kondorzs hozzászólására (») Máj 31, 2012 /
 
Fotót kérünk róla, ha elbírja a téma!
(#) kisgeri válasza kondorzs hozzászólására (») Máj 31, 2012 /
 
Még egy: rajz alapján jól látom, hogy az elválasztónak villognia kéne? Mert akkor még egy hiba van, nálam csak folyamatosan ég a csík, a pont meg egyáltalán nem.
(#) kondorzs válasza didyman hozzászólására (») Máj 31, 2012 /
 
Ja, a vége felé meg már alig maradt benne alkatrész

A kanócra meg lehet, hogy DCF77 atomóra vevőt kell kötni
Következő: »»   1 / 30
Bejelentkezés

Belépés

Hirdetés
XDT.hu
Az oldalon sütiket használunk a helyes működéshez. Bővebb információt az adatvédelmi szabályzatban olvashatsz. Megértettem