Fórum témák

» Több friss téma
Fórum » Ez milyen alkatrész-készülék?
 
Témaindító: csaby, idő: Dec 25, 2005
Témakörök:
Lapozás: OK   514 / 1207
(#) pucuka válasza Folditomi4487 hozzászólására (») Okt 4, 2013 /
 
Anélkül pedig semmit sem ér az egész. Legjobb, ha megtanulsz mikrovezérlőt programozni, és akkor nem lesznek ilyen gondjaid.
(#) proli007 válasza Folditomi4487 hozzászólására (») Okt 4, 2013 /
 
Hello! Esetleg ha egy program nélküli megoldás is érdekel.. (Ez ugyan 0..9-ig fel-le léptet, de korlátozható 5-re is.) üdv!
(#) kérdező hozzászólása Okt 5, 2013 /
 
Sziasztok!
Találtam a kacatok között egy kis érdekes trafót. A két szélső tekercs vékony huzalú, a középső vastag. Ferritmagos, nagyfrekvenciás lehet. Cirill betűk vannak rajta, gondolom valamilyen szovjet készülékből bontották. Nem szándékozom használni, de nem is dobom ki. Kíváncsi vagyok, mire használhatták?
A hozzászólás módosítva: Okt 5, 2013

DSCF1490.JPG
    
(#) resystance válasza kérdező hozzászólására (») Okt 5, 2013 /
 
Pont ilyet szedtem ki 20 év körüli tévéből.
A hozzászólás módosítva: Okt 5, 2013
(#) kérdező válasza resystance hozzászólására (») Okt 5, 2013 /
 
Melyik részében volt? Táp? Sorvég?
(#) resystance válasza kérdező hozzászólására (») Okt 5, 2013 /
 
Nem tudom, csak lelkes amatőr vagyok.
(#) kérdező válasza resystance hozzászólására (») Okt 5, 2013 /
 
Ruszki tv volt? Azokban néha igen érdekes cuccokkal találkozni.
(#) proli007 válasza kérdező hozzászólására (») Okt 5, 2013 /
 
Hello! Ez tulajdonképpen egy transzduktor, ami a színes TV párnatorzítását küszöbölte ki. De előre mondom nem fogom elmagyarázni, hogy mi az és hogy működik, mert ha érdekel olvass utána.. üdv!
(#) proli007 válasza (Felhasználó 15355) hozzászólására (») Okt 5, 2013 1 / 1
 
Hello! Hogy ma már nem ismerik a műszaki fogalmakat, az egy dolog. De pld. itt a 7. oldalon van a leírás.
Amúgy nekem a harmadik dimenzió is gondot okoz. A negyedikbe mag akkor leszek, ha "nem leszek". Az emberek manapság nem a fizikai valóság alkalmazásába ölik energiájukat, hanem ilyen badarságokba. Ehhez viszont kár a villany, marha lehet az ember sötétben is. Akkor legalább nem látni az ostoba arcát.. üdv!
A hozzászólás módosítva: Okt 5, 2013
(#) laszlo raduj hozzászólása Okt 5, 2013 /
 
Sziasztok!
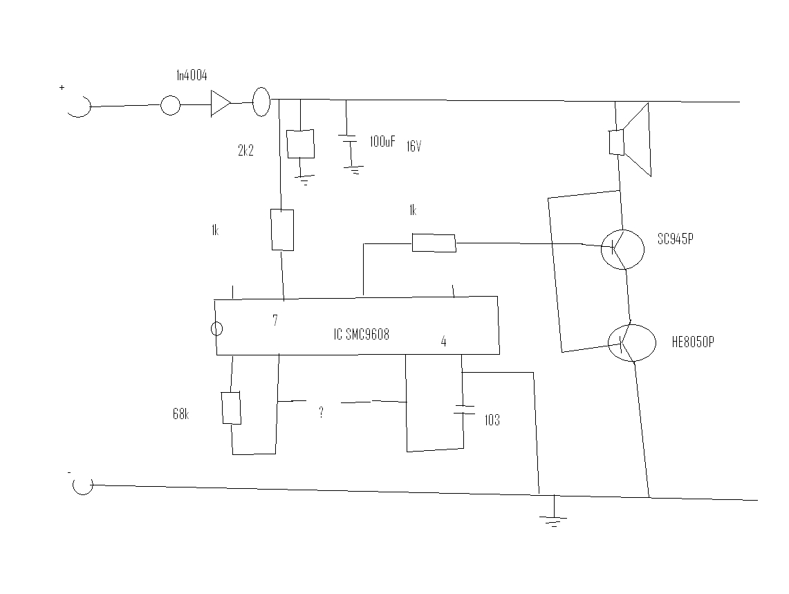
Egy IC adatlapjat keresem , vagyis semmit nem talalok rolla. 8 lab, SMC9608.
(#) resystance válasza proli007 hozzászólására (») Okt 5, 2013 /
 
Tévedés történt a leszavazással kapcsolatban, nagyon félreértettem valamit.
(#) proli007 válasza resystance hozzászólására (») Okt 5, 2013 /
 
Nem olvastad a linket, amire írtam..
(#) kérdező válasza proli007 hozzászólására (») Okt 6, 2013 /
 
Köszi, utánanézek.
(#) laszlo raduj válasza laszlo raduj hozzászólására (») Okt 6, 2013 /
 
Hello!
Kutakodtam a NET-en, es ezt talaltam ,"SMC9608 hat hang folyamatos riasztás IC", egy kinai oldalon.
Megprobaltam berajzolni(csatolom), de van egy kerdojel amit nem igazan tudom ,hogy ossze vanne kotve a ket labb, alkatresz nem jar oda az bisztos.
Megkernelek ,hogy elenorize le valaki , esetleg egy normalis rajzott csinalni rolla es ujra belinkelni, legalabb itt nekunk meglenne a bekotese, nem igazan talalni semmit rolla az interneten.

Koszonom.
(#) kadarist válasza laszlo raduj hozzászólására (») Okt 6, 2013 /
 
Szia!
Berajzolás helyett inkább mutasd meg azt a kínai oldalt.
(#) laszlo raduj válasza kadarist hozzászólására (») Okt 6, 2013 /
 
Szia!
Igazabol 2 kinai oldalt talaltam , az egyiken a ceget magasztaljak amely gyartota , a masikon pedig aruljak, semmi adat nincs rolla.
Csak azt tudom belinkelni ahol aruljak , a masikat mar en sem talalom.

IME

Azt hisze3m megtalaltam .

googlival nyisad es forditsad


UI: Modositas utan nem tudom miert nem mukszik a SCRIPT.
A hozzászólás módosítva: Okt 6, 2013
(#) kadarist válasza laszlo raduj hozzászólására (») Okt 6, 2013 /
 
Valami rajz lenne jó. Amit rajzoltál azt te rajzoltad vissza egy nyák-ról?
(#) laszlo raduj válasza kadarist hozzászólására (») Okt 6, 2013 /
 
Igen , nagyon rozsdas, remenykedtem ,hogy valamilyen multivibratoros IC , mivel egy szirenaban volt benne, gondoltam pasziv alkatresz cserevel el tudom tolni a hang fregvenciat ultra hang tartomanyban, de most mar meg elegszem ha csak meg szolall.

Meg van gyulve a bajunk a tucskokel es az egerekel a hazban(az oregek szerint nehez telunk lesz), mivel nem tudok nyakot kesziteni, ilyen megoldas marad szamomra.
(#) Pali79 hozzászólása Okt 7, 2013 /
 
Sziasztok! Valaki meg tudná mondani, hogy a mellékelt képen látható csatlakozónak mi a neve és hol lehet kapni? Nekem 3 eresre lenne szükségem.
(#) Travolta válasza Pali79 hozzászólására (») Okt 7, 2013 /
 
Nem pont ilyen, de ugyan az a funkció.Itt nézz szét.
(#) qvasz2 válasza Pali79 hozzászólására (») Okt 7, 2013 /
 
Lomexben én nem találtam semmi hasonlót sem, de a konthában sikerült vennem pont ilyet!
szerk: a nevét ma sem tudom, de vittem mintát és örültem
A hozzászólás módosítva: Okt 7, 2013
(#) Stewe válasza qvasz2 hozzászólására (») Okt 8, 2013 /
 
Ha megvan a számla/blokk sokat segít, az elektronikus raktárkészlet-nyilvántartás nagyon jól olvasható számlákat gyárt ha van....
(#) qvasz2 válasza Stewe hozzászólására (») Okt 8, 2013 /
 
El kell szomorítsalak: a nyugtán csak egy összeg szerepel. És amúgy sem tegnap vettem, hanem jó régen
(#) jdani hozzászólása Okt 8, 2013 /
 
Hali.
Érdemes innen stabilizátort venni, ha szükségem van annyi darabra? Elég olcsó, van rá esély, hogy valami utángyártott gyatra minőség? Ha igen, honnan tudom meg, hogy hogy tesztelhetem le?
(#) _vl_ válasza jdani hozzászólására (») Okt 8, 2013 /
 
Nehezen tudom elképzelni a 7805-ből a gyatra minőséget (annyira egyszerű, mint a faék, kb. 40 éve árulják). Másrészt 7805-öt a világon lassán már mindegyik félvezető-gyártó gyárt, ezért az "utángyártott" szónak egészen kevés értelme van. Szóval ha arra kérdésre, hogy 7805-öt akarsz, azt a választ sikerült adnod, hogy igen, akkor szerintem nyugodtan vegyél ilyeneket.
(#) Buvarruha válasza _vl_ hozzászólására (») Okt 8, 2013 /
 
Pedig pont az ST az amiből olykor 4-ből 1 jó, gyakori a vékony füles kitudja, hogy eredeti-e belőle stb.... Amiket a legutóbb vettem 900mA-es terheléstől kapásból megdöglöttek, majd bontottam valami régi készülékből és az megy ugyanezzel a terheléssel fél éve.. Nagyon sok gagyi stabkocka van.
(#) _vl_ válasza Buvarruha hozzászólására (») Okt 8, 2013 /
 
Egyetértek, bár az összefüggés nem ott van, hogy a kínai hamisítvány a rossz, az eredeti új pedig jó, hanem valószínűleg a 20 évvel ezelőtti még jó volt, a most a boltban kapható meg kétséges, akár eredeti, akár nem.
Másrészt szerintem a megközelítéssel is baj van (1A-s stabkockát 900mA-rel terhelni, amikor igazából már 500mA-re se nagyon kéne stabkockákat használni).
(#) puskas87 hozzászólása Okt 8, 2013 /
 
Sziasztok !

van egy Whirpool awm 288 as vezérlő, ami EC4475.01g, megpukkant rajta a z0127ma (TO–92) és az őt vezérlő a6a2 (sot23), mit rakhatok helyettük?

zo107em van az szerintem el kellene menjen z0127ma helyett, de sem a6a ra nem kaptam semmit sem aga2-ként sem a6a2knént
köszönöm Puskás
A hozzászólás módosítva: Okt 9, 2013
(#) kadargeri hozzászólása Okt 9, 2013 1 / 1
 
Hello üdvözlök mindenkit. Nem tudom menyien nézik ezeket a posztokat de ez annak szól aki olvassa és segíteni szeretne egy embertársán aki még csak most kezd felnőni az elektronikához és még csak próbálgatja, de mint mindent a világon meg kell tanulni így az elektronikát is úgyhogy kérek mindenkit segítsetek nekem és töltse ki valaki(valakik) a következő táblázatot:
A hozzászólás módosítva: Okt 9, 2013
(#) bandi777 hozzászólása Okt 9, 2013 /
 
Hali!
Van néhány IC-m amikről semmi infót nem találtam:

K155TB1
K155*A4
K155*A1
UA709PC
uA741PC
7413PC
74195PC

Az utolsó kivételével (ez DIL16) mindegyik DIL14-es tokozású, de ez látzik is a fényképeken.

Valaki tud segíteni, hogy ezek micsodák, illetve mik a paramétereik vagy hol lehet róluk találni adatlapot?

Előre is köszönöm a válaszokat!
Következő: »»   514 / 1207
Bejelentkezés

Belépés

Hirdetés
XDT.hu
Az oldalon sütiket használunk a helyes működéshez. Bővebb információt az adatvédelmi szabályzatban olvashatsz. Megértettem