Fórum témák
» Több friss téma |
Fórum » Teljesítmény -LED, powerLED (pl. Cree, Luxeon) vezérlése
Témaindító: george_b, idő: Nov 30, 2007
Témakörök:
MP2481 chipcad oldalán megtudod nézni. Van kész áramkör is 2000Ft ha jól emlékszek. Ez elvileg 36V/1.5A tud. Bár bevallom én csináltam ilyen ic-böl meghajtást egy lcd háttér világitásának aminek 3X10dbledet kelet volna hajtania. Bár itt csak 60mA kellet volnade a fesznek legalább 34V-nak. De az istenért se akart 30V-nál több kijönni. Arra nem jöttem rá hogy miért. Vagy van még az MC34063 ennek még kalkulátora is van.
MC34063-al már próbáltam 10W-os LED-hez csinálni hasonlót. Az eredmény akkor az lett hogy először melegedett az IC, aztán elfüstölt. Persze pár másodpercig megvolt a kívánt feszültség. De addig bírta. Nem tudtam rájönni hogy mi lehet a hiba. Most lehet megpróbálom majd ezt is azzal. Hátha az előzőt én csesztem el valahol.
MP2481 meg ha lehet hogy csak 30v-ot tud akkor inkább hanyagolnám. Vagy bejön vagy nemhez elég drága :/ Kész LED driverekkel az a baj hogy nem férnének el a lámpában. 60mm átmérőjű kör alakú helyre kell bezsúfolni. Közepén egy 8-as lyukkal. (ahogy nézegetem MC34063-al kényelmesen elférne félkörbe is, ami jó, mert így még a kapcsolónak is lenne hely)
Az MC34063 kapcsolásánál próbálj meg egy külső tranzisztort alkalmazni, egyből jobb lesz a helyzet.
A hozzászólás módosítva: Jan 29, 2014
A tranzisztort hova kellene kötni?
A nélkül is működnie kellene, nem?
Persze hogy működik tranzisztor nélkül. Én mindössze azt javasoltam, hogy az IC kevésbé fog melegedni külső kapcsoló eszközzel.
PT4115-öt nézted már?
Én most ilyennel fogok 10W-os ledeket hajtani. Szerk.: Igaz ez is csak 30V-ig jó, de 10W-os ledekből van 12V-os is. A hozzászólás módosítva: Jan 29, 2014
Ez szimpatikus. Nem túl drága, és a kapcsolása is egyszerű. 10w-os LED-hez majd lehet hogy csinálok ilyet(10w-os LED-el szerelt lámpát is csináltam már, azt lehet megcsinálom majd ilyenre)
Viszont a mostani LED adott. 20w-os. Ma megcsinálom a nyákot hozzá (MC34063-az IC-hez), aztán kiderül hogy csinálja-e amit kell vagy kiszáll belőle a füst
Szerintem mehet 2db PT4115 párhuzamosan és akkor jó lesz 20W -oshoz.
Megcsináltam MC34063-el. Először rákötöttem egy 6v-os aksira, szépen megvolt a 34V, aztán egy 12V-os aksira, itt is megvolt a 34V, nem is melegedett(terhelés nélkül, csak a multiméterek voltak rajta, áramfelvétele 10mA volt kb) Aztán kötöttem 24V-ra, kb 1mp-ig megolt a 34V. Aztán egy szép méretes(kb 20cm-es) lángcsóvával az IC egy része légnemű halmazállapotúvá vált.
Csak azt tudnám mi lehet a gond. Átnéztem a nyákot, sehol nem volt zárlat. És még csak terhelés sem volt rajta... PT4115-ös IC-hez tudnátok adni egy kapcsolási rajzot? Ami biztosan jó lenne. Már nem sok kedvem van kísérletezni... No meg honnan érdemes beszerezni ezt az IC-t? Mert hestore-on nincs ahogy elnézem.
PT4115-öt legolcsóbban ebay-ról tudsz szerezni, kb 60-100Ft/db. (10db-os kiszerelésben pl. én 660Ft-ért vettem.)
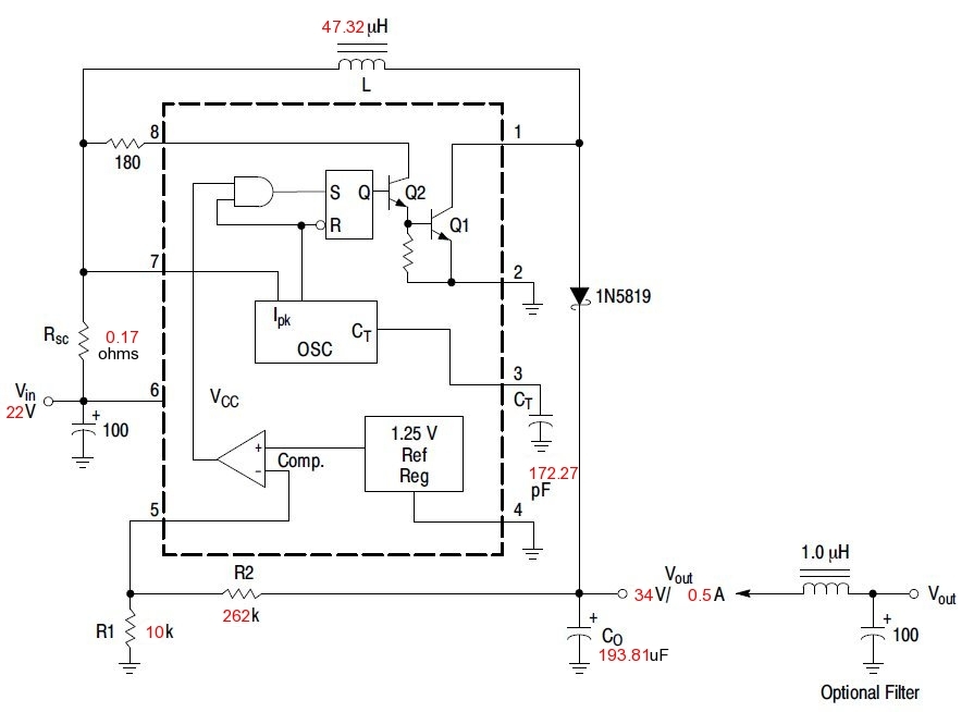
Rajz a gyári ajánlás szerint a doksijában. De itt egy fórumtéma, ami ezzel is foglalkozik, érdemes végignézni, van kapcsirajz és panelterv is hozzá + sok-sok jó tanács: Bővebben: Link A fenti fórumból egy rajz: A hozzászólás módosítva: Jan 30, 2014
Igen, mert set-down (sic!) converter kell hozza...
![]() Azert a "magas" ampert siman ossze lehet hozni egy stepdown tappal, csak a kondik legyenek jo minoseguek (LESR).
Szia!
Én ezt találtam pt4115 beszerzésre Bővebben: Link Egyébként a Hq tól rendeltem régebben, de ott kicsit drágább. Amit idáig próbáltam vele az működött. A gyári kapcsolás szerintem jó. Ha nincsenek otthon kis értékű ellenállásaid akkor arról is célszerű gondoskodni (kb 0,1 ohm - 1000mA ). De az adatlap alapján könnyen számolható az érték.
Itt sem drága, csak a szállítás megdobja sajnos.
Hát először azt hiszem a közeli elektronikai boltokban megnézem ezt a pt4115-öt. Aztán ha van, és nem drágább mint ha rendelném(postaköltséggel együtt) akkor inkább veszek ott.
Közben viszont megakadt a szemem ezen, ez jó lenne a 10w-os LED-hez? (a feszültsége miatt) . Na meg ezek is elég egyszerűnek tűnne, ezekről esetleg tudtok valamit? (AMC7135- az IC is elég olcsó)
Az AMC li-ion cellákhoz ideális, 3-4V körüli tápfesszel működik.
Kisebb LED-ekhez jó lenne. Persze jobb(és olcsóbb) lenne ha én csinálnám meg. Eddig készített lámpáim jó része úgyis li-ion aksikkal működik.
Ehhez milyen kapcsolást ajánlanátok? A fentebbi linken lévő képeken látszik hogy van még egy másik IC is rajta, az milyen lehet? Nézegettem hozzá kapcsolásokat, de ilyet, mint ami a linkben is van nem találtam.
Bármennyi AMC -t lehet párhuzamosan kapcsolni és úgy összeadódik a terhelhetőség.
Az igen, de a 10W-os "12V-os" led nyitófeszültségéhez ez kevés lesz! Ezt inkább cree ledhez tenném, annak kell kb 3-4V 3000mA
(illetve kevesebb, nekem 3000mA-nél fél perc után elpukkant Hűtés jó volt!!!)
Pont az alacsony fesz miatt szimpatikus a cree led. Áramra max 2,8A-t gondoltam. De így egy li-ionos cellával elketyegne pár percig
Fotózáshoz az elég. (van tízen akárhány amperrel terhelhető 18650-es cellám, bár csak 1500mAh-s)Kapcsolást tudnátok hozzá ajánlani?
Nem akarlak elkeseríteni, de nem nagyon éri meg építeni
csak 1 led drágább, mint egy komplett lámpa driverrel stb... Én most rendeltem pár lámpát, azokat fogom átalakítani munkagépre keresőfénynek.A fotós ismerősöm viszont nem szereti a ledes fényt, mert szerinte túl egyszínű. Nem lesznek jók a kép színei... A hozzászólás módosítva: Feb 1, 2014
Ezért lehet használni egy melegfehér és egy hidegfehér ledet és ledenkénti fényerőszabályzással be lehet állítani az ideális színhőmérsékletet. Nem feltétlen oldja meg a problémát, de egy próbát megérhet.
Csak ezzel az a baj hogy egy olyan lámpa ami megfelelően ütés és vízálló barlangászathoz az elég húzós
(10k felett van, és ha valami baja lesz a javítása kérdéses)Alu rúdból csinálom a lámpák házát, de pár hónap után már az is elég lestrapáltan néz ki. Na meg tesóm jelenlegi lámpája úgy van megcsinálva hogy 4v-tól felfelé(azért csak ésszerű keretek között) bármilyen áramforrással üzemeltethető ![]() Azon van egy fókuszált 60°-os 200lm-es meleg fehér, és egy lencse nélküli 200lm-es semleges fehér. Ezekkel már nappali világosságot lehet csinálni pár méteres körzetben. Én barlangászlámpám hasonló, csak nekem mindkettő meleg fehér. Meg van egy 1000lm-es hideg fehér, lencse nélküli kézi lámpa. Meg egy egy led-es fejlámpa, az is 200lm, meleg fehér és 60°-os. De egy nagyobb teremben egy jó képhez még ez a megvilágítás is kevés. Ezért gondoltam egy állítható lencsével szerelt kicsit 1000lm-esre, és egy, szintén állítható lencsés 1800lm-esre. Ezekkel együtt talán már elég lenne a fény Egyébként a már meglévő 1000lm-es lámpán követtem el azt a hibát hogy nem vízállóra terveztem. Mondván hogy sokat úgysem lesz használva. Azóta is csak a baj van vele a páralecsapódás és a bejutó por miatt. (de az ütésállósága már tesztelve lett 4-5m-ről kőre ejtve csak a kihajtható lába görbült el)
Ilyet használ hegymászó ismerősöm. Ez neked is jó lehet.
Hasonló kivitel volt egy ismerősnek. Tartó része letört a sokadik pofon után.
Egyébként ezekben a sokszáz lumenes műanyag lámpákban hogy oldják meg a hűtést? Szedtem már szét 100lm-es piacos lámpát. Nyákra rá volt forrasztva a led és ennyi. Semmi hűtés... Mégsem a led döglik be benne először
Hát én már nyúzok hasonlót egy ideje és nagyon jól bírja! Munkalámpa, sokszor leesik vagy megfejelek vele valamit.
Az egész lámpatest fémből van!!! Hosszabb idő után persze felmelegszik, de nem kell mindig max fényerőn járatni. Sötétben a legkisebb fokozat is bőven elegendő szerintem. Fotózáshoz meg felteszed maxra pár perce. Szerintem ha egy kicsit figyelsz rá akkor nagyon sokáig bírja! A led amúgy nincs maxra járatva, olyan 1.5A-t vesz fel. Ez kb 5W A hozzászólás módosítva: Feb 1, 2014
Azért a barlangi körülmények elég mostohák tudnak lenni
Nemrég csináltam egy lámpát, az anyaggal együtt kb 2000ft-ból kijött. Rém egyszerű, 200lm-es, kicsi, ütés és víz álló. És ha mégis baja esne akkor egyszerű a javítása és akár hétvégén, itthon is meg tudom oldani pár alkatrész cseréjét. Ez meg elég sokat számít ha mondjuk péntek este jön haza tesóm hogy bedöglött a lámpa és holnap reggel megy megint. (volt rá példa) És erről jut eszembe: Milyen csatlakozó lenne jó a lámpa és az aksi összekötésére? Tápcsatlakozót próbáltam, de túl könnyen szétcsúszott. Most RCA van, de ez meg rozsdál... Na meg a pofonokat nem viseli valami jól. Valami bajonettzáras, kevésbé oxidáló anyagból készült lenne jó. Van ilyen ami megfelelne a célra?
Modellezok huvely-dugo komboja. Aranyozott. Picit borsos ugyan az ara, de egyszer kell megvenni. Es forditva nem lehet osszedugni.
Mondjuk szetcsuszik, de miert is rangatjak az akkut vagy a ledet?
A lámpa a kobakon van. Az aksi szintén, csak hátul.
És nem a rángatástól csúszik szét, elég hozzá az is ha akkora lyukakban bujkál az ember ahol épphogy elfér a kobak, és folyamatosan a kövön csüszköli. És ezt 7-8 órán keresztül. A kobakon is mm mély karcolások vannak. Persze ezt az ember csak akkor érti meg ha már volt ilyen helyen Addig nehéz elképzelni.
Nehez elkepzelni, de:
Ha a csatlakozot szethuzza az az erohatas, amirol beszelsz, akkor rogzitett csatlakozo eseten a kabelt fogja kitepni vagy szettepni. Szoval a leggyengebb helyen szakad... En a sisak belsejeben vezetnem akkor a kabeleket. A hozzászólás módosítva: Feb 2, 2014
|
Bejelentkezés
Hirdetés |






Hűtés jó volt!!!) 





