Fórum témák
» Több friss téma |
Ha szkóp-képet teszel fel, legyen látható a kezelőszervek beállítása, vagy add meg a beállításokat!
Szia !
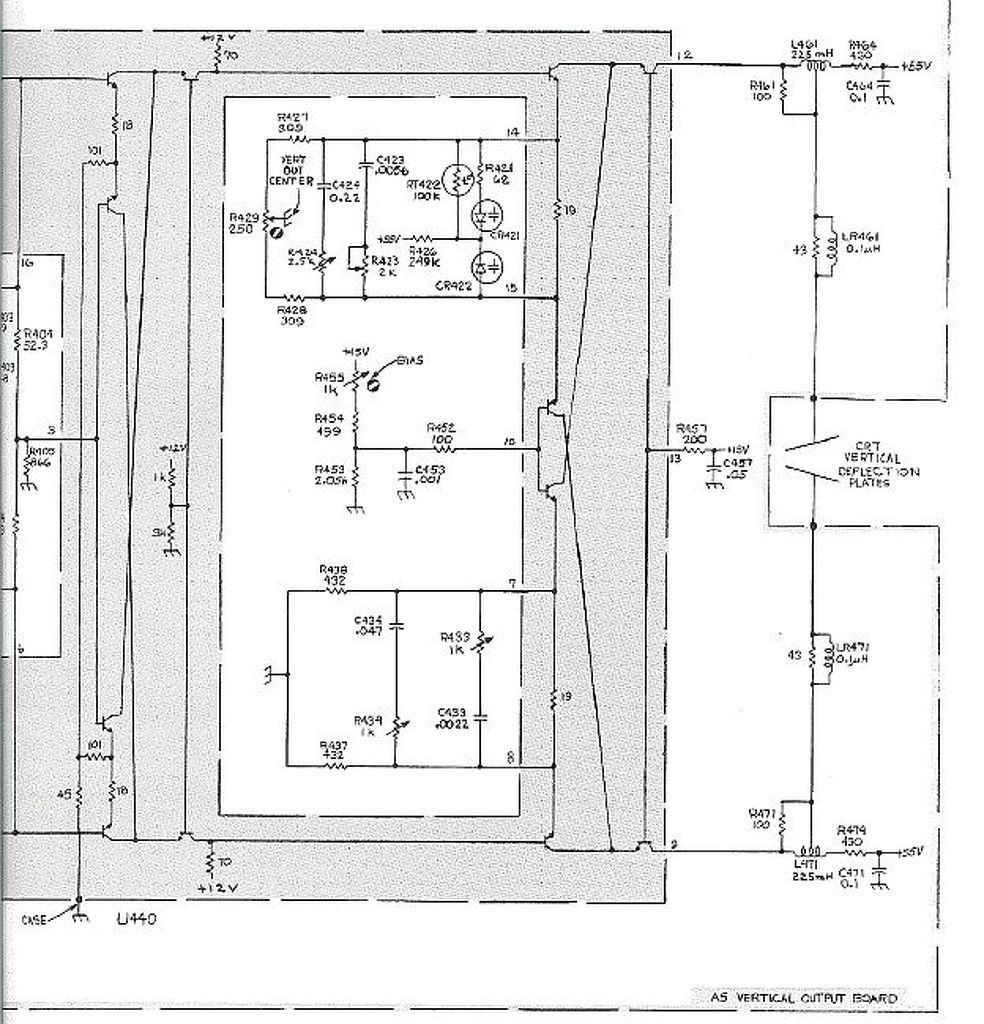
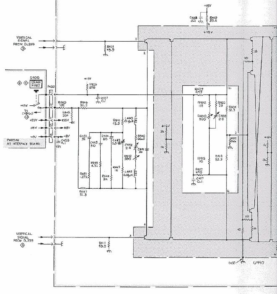
Küldök egy rajzot, be kellene azonosítani.
Még mindig nem szedtem szét, de úgy tűnik, hogy ez a rajza.
Na kiszedtem ezt a panelt a helyéről, hogy lehessen méregetni. Jelenleg a DELAY LINE le van kötve róla. A feszültségeket megkapja (+55V, +15V, -8V). Az eltérítő lemezekhez menő kimeneteken a földhöz képest +15,3V és +54,5V körüli feszültséget mértem. A két nagy fekete ellenállás (430 Ohm) közül az egyik iszonyúan fűt...
Videó
A két eltérítő lemezre menő kivezetésen ugyanakkora egyenfeszültséget kellene mérned.
Bár ekkora eltérésnek nem kellene kizavarni a sugarat az ernyőn kívülre. A hozzászólás módosítva: Máj 8, 2014
Ne felejtsd, a függőleges pozíció potméter is beleszól az eltérítő lemezekhez menő feszültségbe. Tedd középre, illetve vizsgáld ezt a potit a két végpont között forgatva.
Szia, gerenk! Úgy néz ki, hogy szinte egyezik a térkép. Igaz a panelazonosítók nem feltétlenül - gondolom ezek egy valamilyen altípusra vonatkoznak, de egy csomó alkatrész pozíciószáma és tipusa igen. Sőt a transzformátorra GOS-632FG van írva, ami szerepel a rajzodon. Pár ellenállást, amit megtaláltam az értékük szintén rendben van. Biztosan vannak különbségek, de alapvetően ez lehet.
A hozzászólás módosítva: Máj 8, 2014
Szia! Akkor rajzod már van, szerezni kellene egy másik egyszerű de stabil triggerrel rendelkező
pár Mhz sávszélességű oszcilloszkópot és egy DVM-et. Jelforrásnak megteszi a javítandó szkóp kalibráló generátora. Mivel az egyik csatorna jól működik mérj DC szinteket és hasonlítsd a másikon , majd adj jelet mindkét csatornára és kövesd a jel útját. Ha ügyes vagy hamar megtalálod a hibát. A hozzászólás módosítva: Máj 8, 2014
Hmmmm. Egy másik oszcilloszkóp beszerzése már komoly feladat. Ezek szerint az 1-es csatornát nem tudom felhasználni a másik helyett. DVM van. A rajz tanulmányozása alapján éppen azon vagyok, hogy próbálom összehasonl a két - elvileg egyforma csatornát (elektromos karbantartókén van jártasságom, pl. PLC-s hibakeresésben is
). Köszönöm a bizalmat Gondolom, hogy a beépitett szignálgenerátor jelét fel tudom használni. Próbálom a trigger-jelet követni mindkét csatornára. A hozzászólás módosítva: Máj 8, 2014
Nem feltétlenül szükséges másik oszcilloszkóp, csak nagyon megkönnyítené a hibakeresést.
Mivel egy széles sávú egyenáramú erősítőt vizsgálunk DC szintek ellenőrzése is eredményre vezet. Kondenzátor nincs a jel útjában kivétel a bemeneti csatolást kiválasztó kapcsoló AC állásában. Az rossz csatorna a jóval egyazon gépben nem vizsgálható, a kalibráló belső vagy egyéb forrásból származó külső jelre csak akkor van szükség ha rendelkezel másik jelalak vizsgáló eszközzel. A hozzászólás módosítva: Máj 8, 2014
Üdv.! Tanulmányoztam a kapcsolási rajzot és konkrétabban beazonosítani az alkatrészeket, valamint a jel útját lekövetni. Tapasztaltam számomra érdekes dolgot, miszerint kiváncsiságból a külső 2V-os kalibráló négyszögjelet mindkét csatornára rákötöttem és így a CH2-őn is tudtam szabályozni a trigger szintet, vagyis megállt a négyszögjel futása.
Hello! Úgy lehet átvered magad. Mert lehet, hogy a CH2-őt látod és a CH1-ről szinkronizálsz. Mivel X eltérítő generátor csak egy van, természetes, hogy így szinkronizálva lesz. (Ugyan olyan ez, mint amikor külső, vagy hálózati szinkront használunk.)
Ne egyszerre egy BNC T osztóval hanem külön külön előbb a CH1-re majd a CH2-re add a kalibrátor jelét. Ha a CH2-n nem tudod megállítani a jelet hibás annak szinkroncsatornája.
Szia, proli007!
Köszönöm a hozzászólásod. Ahogy javasoltad, áttettem a forrást a kettesre, valóban megjavult a dolog. DE! Eddig mindig az 1-es csatornát használtam, mint forrás és nem volt vele probléma. Aztán ismét egy számomra ismeretlen dolog történt. Ismét mértem egy földelt emmitteres kapcsolást mértem. A CH2 a kimenet, de eddig a szinuszjel felső részén "verte be a fejét ", most pedig alul. Mindkét észrevételre keresem a választ. Üdv.: Yoe Ui.: Egyszer egy moderátorral beszéltem arról, hogy jó lenne egy gyakorlati témákkal foglalkozó topic. Neki az volt a véleménye, hogy nem kell ilyen, mert ott van a "Kezdők kérdése". Szerintem az általam feszegetett téma pontosan oda lenne való. Nekem is ilyen gyakorlati ismeretekre volna szükségem. Az utóirat nyilván nem ide való, de le kellett írnom. Szóval itt nem is várok választ.
Ezen a topic-on is túl vagyok
.
Ez a szkóp (gondolom) kettős időalapú, a CH2-nél lehet, hogy - trigger volt bekapcsolva, ha igen, akkor nem is hibás.
A tipus megjelölésénél egyértelműen kiderül, hogy kettős időalapú e, vagy sem.
Bocsánat, közben rájöttem, hogy bolondságot írtam az FE-vel kapcsolatban, tévesen emlékeztem. Ellenben, mióta átraktam a triggerforrást a 2-esre, azóta az 1-esről is jól működik. Ezt magyarázza meg valaki? Esteleg valamelyik alkatrész időnként rendellenessen működik, kontakthiba is elképzelhető.
Sziasztok! Van egy Tektronix 2430A szkópom. Igaz digitális, de a hiba lehet, hogy az analóg részében van. Az a probléma, hogy az "A" csatornán a jel 1usec-nél gyorsabb eltérítés esetén alul és felül gerjedést hordoz, és a gerjedés nagysága függ a függőleges pozíciótól. A képernyő közepén minimális, felfelé vagy lefelé eltolva pedig egyre intenzívebb. Ez négyszög jelnél érzékelhető igazán.
Van valakinek ötlete? Sajnos rajzom nincs hozzá.
Szia! Itt a service manuálja Bővebben: Link
A hozzászólás módosítva: Máj 10, 2014
Tápfeszültségek és szűrésük rendben vannak-e. Rengeteg csatlakozó, szalagkábeles csatlakozósáv van ebben a készülékben. Ezeket kellene megmozgatni, hátha ilyen helyen kontakt bizonytalanság van. A "gerjedés" frekvenciája szabálytalan gerjedés, akkor valószínűleg a bemenet és az A/D között keletkezhet, vagy esetleg valamilyen kitüntetett stabil frekvencia, ami valahonnan digitális részről átszűrődik.
A hozzászólás módosítva: Máj 10, 2014
Szerényebb sikerről tudok beszámolni; sikerült rendberakni egy EMG 1568/2-t. Tápja volt hibás(-723, és BD241 csere) szépen működik. A köv. sokkal nagyobb feladat: Tektr.7603., pár hónapos feladat, talán sikerül.
Sziasztok!
Hát megpróbáltam hogy kicserélem a tápban az elkókat de nem hozott javulást, ha jol számoltam kb 80khz es zavar ül rá a jelre. Saját 2khz es négyszögjele van a képen és a zaj. Merre keresgéljek? Ez még mindig a Philips PM3262, csak kicsit pihent a javítás.
Szia!
Szerintem gerjedés van a függőleges csatornában. Próbáld kiszűrni hol kerül bele. Jel nélkül is megvan a gerjedés ?
Igen, bárhol lehúzom a kis aranyozott panelek közti koax csatikat ugyan úgy rajta ül. Rövidre zárt bemenettel is. Ha a végfokról leforrasztom a két koaxot ami a "delay" től jön akkor eltűnik a zavar. De a "delay" az két hosszú koax a képcsőre tekerve.
A két hosszú speciális koax az Y csatorna jelkésleltetését szolgálja azért hogy a víszszintes eltérítés indulása után a jel egy kicsit később jelenjen meg. A jel eleje így nem marad el.
A két koax leválasztásakor a gerjedés megszünik akkor a végerősítő fokozat rendben van. Kezd vizsgálni a koaxtól visszafelé az Y csatornát. Bekerül-e a zavar a szinkroncsatornába ?
Nézd meg hogy milyen frekin megy a táp, hogy biztosan ki tudd zárni hogy ez nem annak a zavara. Ha mégis, keress még kisebb elkókat az Y csatorna környékén is.
Elvileg ennek is ellenütemű kapcsitápja van, az ott lévő pufferek cseréje meg szokta oldani a problémát ha a zavar onnan kerül bele.
Szia!
Nézd meg, hogy megfelelő-e a nagyfesztrafó árnyékolása. Hasonlóan viselkedik, ha nincs jól árnyékolva. Attila |
Bejelentkezés
Hirdetés |









). Köszönöm a bizalmat
. 






