Fórum témák
» Több friss téma |
Most melegítem a szkópot. Furcsa mód a másik diódát nem leltem meg a rádióban. Lehet hogy egy árnyékolt tokban van valamelyik hangoló tekercs mellett?
Régi AM rádióban kell keresni az utolsó KF és a poti között valahol. De ha egy maroknyi rádiót földhöz vágsz, ki fog belőle esni a dióda..
OA1180-at tudok Neked küldeni, ha nem boldogulsz.
Igazán segítőkészek az oroszok, egy árva lakatrésznek a rejzjelét sem tüntették föl a nyákon. találtam egy ellenállást ami oda van kötve ahova kell és olyan érték, úgyhogy az kell legyen.
Azóta beleraktam az oszcillátorba de a fentebbi gond továbbra is fennáll. A gate feszültség -100mV.
kiszedtem a rádióból, de nem vagyok benne biztos hogy azt, mivel 2 dióda szerepel a kapcsolái rajzán. A másik valahol el van rejtve. A nyitó feszültségét megmértem, az alapján biztosan Ge.
Ebben a kapcsolásban Bővebben: Link
az 1,2V-os zenert ki lehet váltani két sorba kötött Si diódával?
Hello! A referencia azért van benne, mert ahhoz képest állítja be a kimenti szintet. A dióda és a 10k, pedig azért hogy kompenzálja az egyenirányító dióda nyitó feszültségét és hőfokfüggését. Feltéve hogy azonos hőmérsékleten van a kettő. Így lesz a kimeneti jel állandó. (De a kapcsoláshoz kettős tápfeszültség kell!)
A kettős tápfeszültség adott. Ha az 1,2V os zenert kicserélem két soros nyitó irányban lévő diódára kb 1,4V lesz a referencia, vagy ha összeválogatom a diódákat akkor van esély hogy kijön 1,2V. Erre azért van szükség mert nem kapható 2,7V osnál kissebb zener feszültsegu dióda.
Akkor már jobb nála egy piros Led. De az LM317 is megfelel, hiszen az is 1,2V-os..
A hozzászólás módosítva: Máj 24, 2016
Végül kapott egy 5,6V-os zenert, meg egy trimmert amivel be tudom állítani tetszőleges értékre.
Kérdés: A GS feszültséget hogyan tudnám csökkenteni ebben a kapcsolásban? Ugyanis egy 0 és -140mV közt ugráló négyszög jelet találtam rajta, ami effektíve -70mV, tehát messze nem elég a J-FET lezásrásához. A hozzászólás módosítva: Máj 25, 2016
Hello! A kapcsolás ugyan ez? És a 15µF bent van? Mert annak lenne feladata a jel integrálása.
A Wien híd erősítésének 3-nak kellene lenni. Ebben a kapcsolásban a Fet kb. 2,9..3,3 között tudja az erősítését változtatni. De a Fet csatorna ellenállásának változása függ a típustól is. De a Fetnek csak annyira kell lezárva lenni, hogy az erősítést az elméleti 3-on tartsa. Azt is meg kell nézni, állandó értéken tudja-e tartani az amplitúdót. Ha kiveszed az OPA kimenete és a Fet közötti 100kohm-ot, akkor az OPA kimenetének el kellene menni a tápig. Feltéve, hogy meg van az oszcillátor kimenti jele. (Vagy is nagyobb mint a referencia.) De én maximum csak arról tudok beszélni, amit a kapcsolási rajzon látok..
Szia!
A kapcsolásból csak a negatív visszacsatolást emeltem ki, a többi maradt a korában feltett cucc. Végignéztem a viselkedését minden dekádban. Az elsőben, elvileg 10-100Hz négyszög jelet ad, a dekád felső végén kezd már kerekedni, de még mindíg beveri a fejét a jel, 20Vpp +/-12V ról hajtva. A következő dekádban megint négyszögjelről indul és majdnem eljut a szinuszig 1KHznél. A harmadik dekádban ismétlődik a minta, mig negyedikben, 10-100KHz már egy olyan négyszögjelről indul ahol nem egyforma magasak az egymást követő periódusok, majd a potméter végefelé eléri a színuszt, majd tovább tekerve csökken az amoplitúdó és lefullad az oszillátor. Az előző kérdésem óta tettem bele egy másik Jfetet, így a GS feszültség -10V-ra ugrott. Erre a feszültségre ül rá egy apró része a kimenő jelnek. A két 1N4148t-as összekötöttem egy vékony dróttal és cseppentettem rá egy kis viaszt. A 15µF az majdnem 17 és bent van. Az erősítést én is számolgattam, ugyanerre jutottam. A hozzászólás módosítva: Máj 25, 2016
Az nem fér a fejembe hogy mitől nőtt ennyit a GS feszültség attól hogy kicseréltem a fetet?
Már előbb is akartam írni, hogy az általad használt FET jóval érzékenyebb, mint az eredet rajzon szerepló. A tied 1,4 V GS feszültségnél lezár, a az eredeti 4 V körül. A FET -en egyenfeszültségnek kéne lenni, mert előtte egy feszültség kétszerező egyenirányitó van.
Írtam, hogy a Fet csatorna ellenállása és küszöbfeszültsége függ a típusétól. Nem mindegy hogy pld. egy BF245 A B vagy C típust használunk. És az sem mindegy, hogy az oszcillátornál mekkora csatorna ellenállás tartományban használod a Fet-et.
De én ezt a kapcsolást jobbnak találom, mint a Linear mintapéldáját. Mert itt valóban be tudja tölteni az integrátor szerepét az IC, míg a másik kapcsolásban inkább a csúcs-egyenirányítóra hajaz.
Az még színusz jelnél mindegy is lenne, hogy csúcs, vagy átlag,a feszültség szint már nem. Az gate -n ugráló feszültség viszont azt jelzi, hogy nincs integrálás, vagy nem jó az időállandója. Ezért jobb ezen a helyen egy kisteljesítményű izzó.
Más FET használatához át kéne számolni a feszültség osztót, aminek az alsó tagja a FET csatorna ellenállása, hogy az osztás 1:3 körül legyen.
Sziasztok!
Régebben találtam 1 leírást 20Hz-20KHz 1 átfogással tudta. Akkor meg is építettem , de sajna már nincs meg. Sima opa-kal volt elkészítve.Valami RT ujságban találtam . Valakinek meg lenne a rajza?
Ha jól emlékszem, ilyen kapcsolás szokott lenni a műveleti erősítők adatlapjain. Át kéne böngészni, néhányat.
Hirtelen EZT ajánlanám.
Biztos, hogy "sima" OPA-val ment az? Nem a TeraOhm bementűvel? CA3130? MOndjuk az 1Hz-250kHz.
Szia!
Szerintem Neked erre lesz szükséged.
Elmegy az sima opa-val is pl: TL074el is!
Egy átfogással szerintem elég a 20-20kHz is, hangolni is kell..
Köszi mindenkinek .
Sajnos nincs köztük amit keresek , de még nem adom fel. A szóban forgó feszültséggel hangolt volt . A felépítése kb : bemeneti puffer , vezérelt fázisfordító , integrátor ,smitt trigger , visszacsatoolás a fázisfordítóhoz (invertálás ki/be kapcsolása). integrátor után van még fet es szinuszosító , és kimeneti erősítő. Ennyire emlékszem ködösen....
Bedobhatnál a kacsolásról egy fotót!
Én, meg gondolom még páran nem tudjuk leemelni a polcról azt a könyvet...
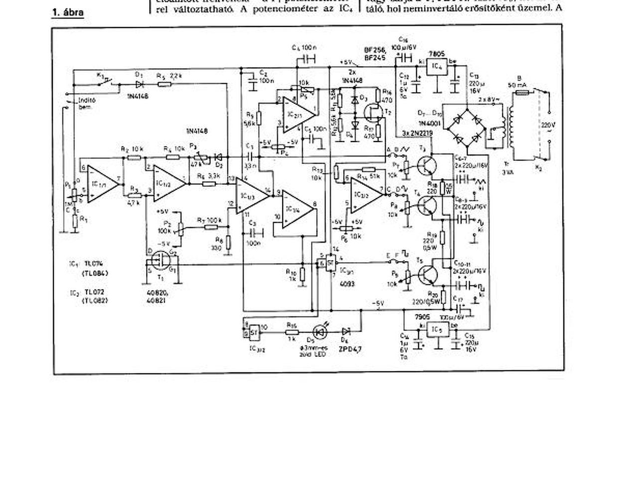
Sikerült , itt a rajz.
A fet helyett bc546 van most , az időzítőkondi 4,7nF. A hozzászólás módosítva: Szept 21, 2016
Miből gondolod, hogy FET helyett jó a tranzisztor? A FET a csatorna ellenállás változtatásával operál, a tranzisztornak nincs ilyen.
Ez igaz, de nem a szinuszosító fokozatról van szó , hanem az ic1/2 nél levő fet ről.
Ennek az a dolga, hogy a műveleti erősítő fázist fordít vagy nem , tehát kapcsoló szerepe van !
Nekem megvan nagyon sok papír formában , 1 ruhásszekrény tele van velük.
És miért jó az ha 1 átfogásban hangolja végig az egész sávot? Csak hogy ne lehessen beállítani egyetlen frekit se normálisan? Találsz itt a cikkek között olyat ami ugyan átkapcsolós, de fele ennyi alkatrész sem kell bele, meg a torzítása is a töredéke. Bár az nem függvény csak szinusz.
|
Bejelentkezés
Hirdetés |





, a jelelakok is elfogadhatóak .




