Fórum témák
» Több friss téma |
A lőrinci börze hamarabb van, remélem ott találkozunk
Próbáld meg eltörni a Ferro-molibdént vagy a Ferro-mangánt. Azok után ez már játszi könnyed lesz. Ne felejtsd el ez FÉM ötvözet !!!
Ferrovit után simán megoldja.
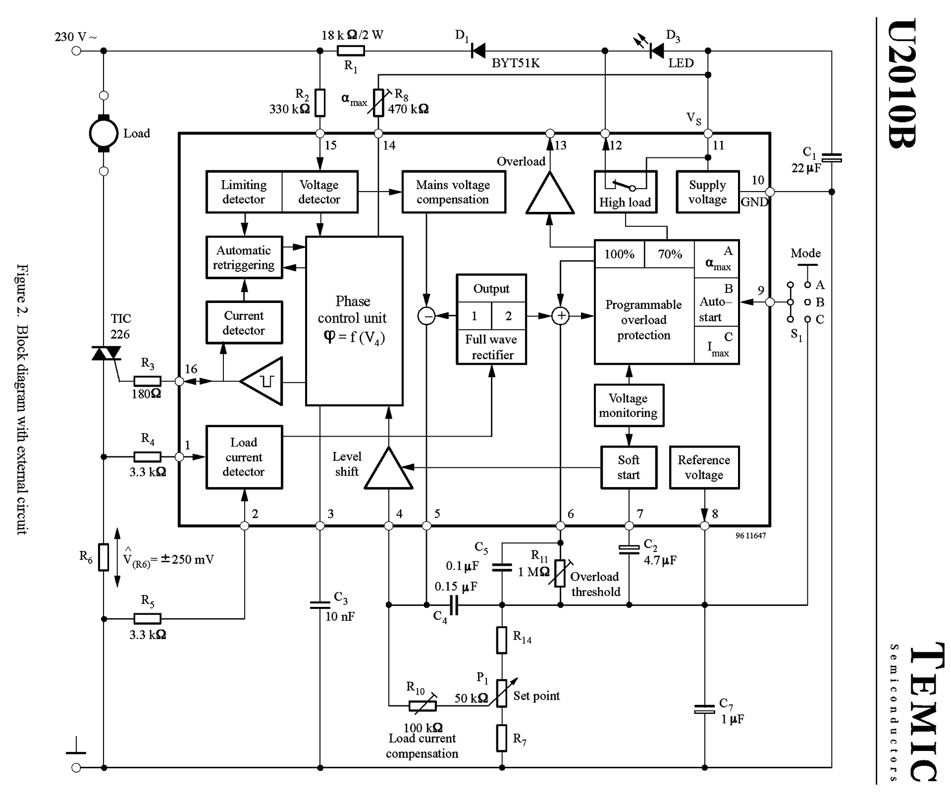
Nekem úgy rémlik, hogy a Siemensnek is volt hasonló tokozású tirisztora.
Üdv!
Tippeket várom mi lehet ez! Puha gumi egyik oldalán bordázott másik sima és tapad kicsit. Egy autó kerék nyomás kijelző mellé kaptam, de nem tudom elképzelni mi célból mikor ezt a napelem résszel kell fel ragasztani.
Csúszásgátlós telefon tartó autó műszerfalra?
Lehet de ehhez akkor fix lapos műszerfal kellene ugye?
Üdv mindenkinek!
Van egy láthatólag hibás ellenállás, amit nem tudok eldönteni, hogy hány ohm. 1.4 Mohm-ot mérek rajta de színkód alapján ez sehogy nem jön nekem ki. Ránézne valaki okosabb?
Ha tippelnem kéne, megfőtt (erre utal a kis fekete lyuk rajta), és megváltozott az értéke...
Két érték lehetséges elvileg: Barna fekete fekete ezüst barna ekkor 1Ω 1% (4.-edik gyűrű csak ezüst lehet szürke nem) vagy Barna szürke fekete fekete barna ekkor meg 180 Ω 1% (második meg csak szürke lehet ezüst nem).
Én inkább induktivitásnak nézem...
Azok bevonata egyenletesebb, szebb és arányaiban kövérebb is.
Elárulhatnád miben volt és egy fotó sem ártana a panelről amiben volt.
De ha gondolod szívesen találgatunk, ötletelünk.
Ez egy egyenáramú kis hajtőműves motor fordulatszám szabályozó elektronikában volt.
Túl lett terhelve, a trafó leégett és vitte magával az elektronikát is. A triak felrobbant benne azt kicseréltem de nem hajlandó működni, aztán keresgélem a hibás alkatrészeket. Kár, hogy annyira nem értek hozzá. Úgy néz ki ez a dolog, hogy egy 24V-os trafó primer (220VAC) oldalát szabályozza ez az elektronika, ami megy tovább egy Graetz-hídba és úgy megy a 24VDC motorba.
Minden NYÁK-nak min. 2 oldala van...1-et már láttunk.
Az ismeretlen IC miatt (ami valószínűleg tönkre is mehetett) nem lesz egyszerű a megoldás. na meg az, hogy pontosan miben volt a motor meg a szabályozó?
Igen sajnos az IC-n semmi felirat nem látható, pedig sanszos, hogy az is elment.
Ez egy faipari hengercsiszológép behordószőnyeg sebességszabályozása, ha ez számít valamit.
0régimotorsnak lesz igaza a 180 Ohm -ot illetően. Ha a tria felrobbant, valószínűleg vitte a vezérlő ic -t is, mint Uniman is írta. Lehet még a Graetz is zárlatos.
...vagy a motor is lehet hibás. A túlterhelés okát is ki kellene deríteni. A panelt vissza kéne rajzolni, hátha következtetni lehet az ic típusára.
Ha valóban egy kis egyenáramú motorról van szó, akkor egy 555-ös IC-vel felépített PWM szabályzó is jó lehet, megfelelő FET-tel.
Trafó -> egyenirányító -> pufferkondenzátor -> PWM Annyi trükk lehet a dologban hogy nem mindegy, a motor mekkora feszültségű. Az 555-ös IC-k általában 18 V-ig bírják a feszültséget.
A túlterhelés oka már meg lett szüntetve. Egy bronz persely szétkopott majd megszorult. ez okozta a túlterhelést. A trafó ki lett cserélve, a Graetz és a motor az jó mert az elektronikát kikerülve, fixen bekötve (Trafó-Graetz-Motor) max sebességen hibátlanul üzemel.
Panelt visszarajzolni...az a baj h csak felületes tudásom van az elektronika terén.
Ha a gyári megoldást nem sikerül helyreállítani akkor valószínű valami más szabályozás kerül beépítésre. Egyébként a motor 24V felirat szerint.
Egy db ellenállás és egy 15V-os zener megoldja.
Tegnap este elszórakoztam és amit lehetett kirajzoltam. Letisztázom és felteszem, hátha segít a hozzá értőknek a segítésben.
Többször átnéztem, remélem nem rontottam el semmit. A fordulatszám szabályzó poti két szélső bekötése és az Ic 13 láb átkötése az ic alatt kérdéses.
Fotók alapján ennyit tudtam össze hozni. Remélem valamit segít. A hozzászólás módosítva: Márc 9, 2022
Sziasztok,
Chip beazonosításában szeretnék segítséget kérni. Van egy kb 25 éves (internet előtti motorvezérlő, jó régi chippel. Ezek tartalmát szeretném kiolvasni, de a világon sehol nem találok lábkiosztást hozzájuk.be lehet vajon ezeket vhogy azonosítani? Ahhoz túl sok lába van, hogy az ember probálgassa, és megsütni se szeretném...
Köszönöm szépen a jószándékod és a segítséged, de sajnos én ebből nem tudom kikövetkeztetni az IC típusát. Talán majd valaki okosabb...
Igen, nagyon annak néz ki. (De ha nem az, akkor is betehető a helyére...)
Szerintem az.
Érdekes, hogy tönkrement. Van benne túlterhelés védelem.
Szia!
Látod ezért írtam, máris lett javaslat, megoldás, ötlet mások által, csak a rajz kellett. Sok sikert. Üdv. A hozzászólás módosítva: Márc 10, 2022
|
Bejelentkezés
Hirdetés |











motorvezérlő, jó régi chippel. Ezek tartalmát szeretném kiolvasni, de a világon sehol nem találok lábkiosztást hozzájuk.

