Fórum témák
» Több friss téma |
Szia!
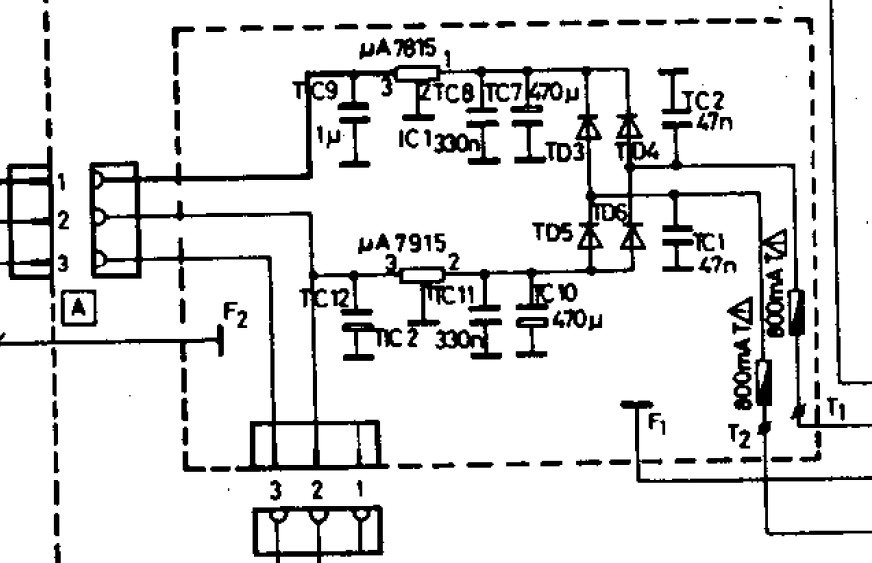
A 470µ-ot akkor cseréld, ha rossz. Ha az A jelű csatin megvan a + - 15V, akkor nem biztos, hogy rossz. De kiemelheted, megmérheted őket. A nagy kondikat kicserélném, mert nem odavaló.
Az "A" csatlakozón telibe 30V van, ez megy az alaplapra.
Igen, de a GND-hez képest kell mérni a csati egyik/másik pontját. A GND az egy F1 jelű pont, valószínű, valamelyik fekete vezeték. De mivel összesen 30V van, az a két 15V együttméréséből adódik. Tehát elvileg jó.
A hozzászólás módosítva: Jún 3, 2024
Igen, a házhoz képest 2x15V van a csatlakozón, bocsi.
![]() A végfoknál lévő nagy kondik helyett jó lenne a képen látható? Ha szerinted jobb lenne más gyártó kondija, esetleg konkrét termék, azt megköszönném! Halgattad a videón a zúgást, amit tegnap felraktam? A hozzászólás módosítva: Jún 3, 2024
Szerintem jó lehet, ha a 10mm-es lábtáv befér, vagy betudod faragni. A zúgás talán lehet kontakthiba is. Annyit tudsz tenni, hogy ezt kizárjuk, hogy a két végfokot kiemeled és megpucolod a tüskéket és az ellendarab érintkezőjét. Valószínű ennyi idő után már feketék.
Köszi a segítséget, már csinálom is! A kondikat megrendelem.
Nincs mit, majd írjál, hogy mi lett.
Próbálom a csatlakozásokat gömbostűvel megcsiszolni, felkarcolni, de nem túl hatékony, pedig a furatok belsejét kéne felcsiszolnom.
Van erre valami jó módszer? Kontaktsprét használhatok a végén? (Csak olajos kontaktsprém van meg wd40, de az is olajos.)
Én izopropilt használok fogkefével, de állítólag a féktisztító is jó.
Szia!
Én gömbölyű tűreszelőt dugtam bele és megforgattam a lemezkék között. Az sem gond ha kicsit szétnyomódik a lemezke, utólag amúgy is érdemes kicsit összébb nyomni a jobb kontakt érdekében.
Kész a kontakt tisztítás, eléggé macerás volt, de szerintem így jónak kell lennie. Sajnos a zúgás továbbra is megmaradt.
Sajnos nem értek hozzá. Szokott olyan lenni, hogy bezajosodik valamelyik tranyó, meg a fejhallgató kapcsolójának kontakthibája is lehet. Ha lenne szkópod, akkor lehetne látni, hogy a tápegységből jön-e valami hullámosság. Ha kiveszed a végfokokat és más tápegységről indítod, akkor kiderül, hogy abban van-e a hiba.
Még azt nézhetnéd meg, mi van, ha kiemeled a C266/C366 2.2µF-et (vagy legalább az egyiket, amelyikre egy hangszórót kötnél). Mert rajz szerint, onnan kap bemenetet, a TDA1074-től. Persze, nem hinném, hogy mindkettő tönkrement. Ekkor, köthetnél valami jelet a végfok felé menő pontra, ha nem tudod külön tápegységről próbálni a panelokat. De, ha nem is adsz jelet, megszűnik-e a zúgás? Mindkét hangláda zúg, vagy csak egyet kötöttél rá? Csak ötletelek.
Sziasztok!
Megjavult az erősítő az egyik fórumtársnak köszönhetően. Egy órája értem haza tőle. Mindenkinek köszönöm a segítséget, aki hozzá szólt! De külön köszönet reloop-nak (V. Istvánnak) ![]() ![]() , aki privátban, teljesen ismeretlenül felajánlotta, hogy átnézi a vidit és ellát tanácsokkal. Annyira jól sikerült az átnézés, hogy közben meg is javította. Nagy élmény volt élőben látni, hogyan dolgozik egy hozzá értő ember. Miközben dolgozott, magyarázta hogy mit miért csinál, nem sajnálta a tudást, mint néhány ember. Kapcsolási rajz kinyomtatva az asztalon, majd egymás után lettek meg a hibák, rossz forrasztás, hibás diódák és nem bele való teljesítmény kondik. Mindent kicserélt benne és már működött is. Egy órás aktív munka volt, amit tényleg öröm volt nézni. Közben olyan egyszerűnek tűnt, de nyilván csak a tudása és tapasztalata miatt. Nagyon hálás vagyok neki, még egyszer köszönöm! RA 6363 S némítás nem jóSziasztok!Nemrég hozzájutottam egy RA 6363 S-hez. Egy problémára nem tudok rájönni, vagyis már nem tudom hol keressem a hibát. Ha a gombokhoz hozzáérek akkor ilyen hangos búgás hallható, mintha az alap 50Hz-es búgását felerősítené. De ez nem vonatkozik az MW SW1 SW2 SW3 WIDE BAND gombokra, csak a bekapcsológomb illetve a kijelző alatti és a mute gomb. Végigjártam a némító áramkört teljesen egészen a tápig, de nem voltak hibás alkatrészek, de azért a ST50-et és ST43-at kicserétem a szabályzón, de semmi. N125-ös diódák is rendben voltak, de kicseréltem azokat is, semmi változás. (A BF244-A Fet-hez még nem nyúltam a végfokokon.) Minden csatlakozás ki lett pucolva. Azt találtam ki, hogy akkor az kijezlő alatti gombsor "földelését" (nem tudom mi célt szolgálna), rákötöm az FM memory alatti gombsornak a vezetékére és így már ha hozzáérek nem búg. De... bekapcsoláskor, mivel a gombot nyomom, azonnal elkezd búgni, viszont szépen elhalkul. Ez is csak akkor, ha hosszabb ideig nem volt bekapcsolva. Ha pl. kikapcsolom és pár másodperc múlva újra bekapcsolom, akkor nincs ez a hang. Szóval nem értem. Azt tudom, hogy az EA 6383 erősítőmben a SC42-ről van húzva külön egy GND kábel valahova, lehet pont emiatt? Üdv, Máté Erősítő hibaSziasztokElővettem pár éve nem használt EA 6383S erősítőmet. Bármely forrásra adott jel nem megy ki, a kimeneteken 10V egyenáram van ami 8 ohm terhelésre 7 ohmra lemegy... Amikor elraktam működött Mi lehet?? Mit mérjek, mit nézzek? Köszi Gábor
Szia, mind a két hangszórókimeneten 10V DC van?
Hello! Lehet nincs meg a negatív táp.
győzelem
A belebarmolt két kondi szerintem beterhelte a greatzt a panelen, annak a beforrasztása kontaktos volt ......a tunning meg az tényleg botrányos volt ..egy vacak TESLA hangszóró elfüstölt .... De köszönöm a segítséget <3, tényleg a tápasszimetria volt a baj. Visszaállítottam a gyári állapotot!
Gratula!
Én manapság nagyon ritkán javítok valamit, de van két "iskolai" 100V-os hangszóróm, azt szoktam rákötni, ha próbálok valamit. Aztán ha megy, meg nincs DC, akkor meg plusz két bika ellenállás műterhelésnek. Nem megy tönkre, nem örülök meg tőle.. (De két méretes 100 ohm is jó sorba a hangszóróval.) Videoton RA6363S tuner modul bekötéseSziasztok!Elővettem egy pár hónapja beérkezett 6363-as receivert tesztelésre. Rádióvétel nem igazán volt, így belenéztem: hát, nem kell nagyon csodálkozni, hiszen a tunermodul antenna bemenetei mind le vannak forrasztva. A képen látható három vezeték van (a 300 ohmos csatlakozó felől jövő piros ér a 75 ohmosnak a melegpontjára megy, bár a képen ez nem túl jól látható), ill. 3 egyforma tüske, mint forrasztási felület. Valaki tudja esetleg emlékezetből, melyiket hova..? A szervizkönyv, amit találtam, nem igazán segít, bár lehet csak én nem értem a jelölést (de lábszámozás pl. egyáltalán nincsen benne). Netes fotókon meg nem látszik sehol, ugye összeszerelt állapotban ez a hátlap és a modul közti szűk 2 cm-ben van..
Szia!
Kék vezeték az alsó, árnyékólás a középső és a piros a felső tüskére jön. A hozzászólás módosítva: Jan 8, 2025
Köszönöm, megcsináltam és most már van is vétel.
Ra6363s túlvezérlés hibaSziasztok! Egy kis segítséget szeretnék kérni! Kaptam egy Videoton Ra6363s rádiós erősítőt! Az első hiba a búgás oka meg lett, meghalt az egyik nagy elko! A másik hiba, hogy a rádió túl van erősítve! 2 re tekeve a hangerőt úgy szól mintha 8 on lenne! Feljebb tekerve a hangerőt elkezd szakadozni a hang, a hangszóró pedig lebeg! Viszont külső jelforrásról ezeknek semmi nyoma! Laptopra kötöttem a tape 2 bemenetet és szépen szól! Csatoltam két képet! Mind 2 mérés a kimeneten történt azonos hangerőnél! A kissebbik jel a tape 2 bemeneten a nagyobbik a dekóder 5. lábán betámadva 1khz es szinusszal! A dekóderre külső erősítőt kötve szépen szól! Én úgy gondolom a dekóder és a szabályozó között lehet a hiba! Találkozott már valaki ilyennel? Előre is köszönöm a segítséget!
Megoldódott! Mind 2, 4700 elko döglött emiatt úgy meghúzta a tápot,hogy leesett a fesz. és még a térerő,stereo,hangolás jelző ledek is el aludtak egy pillanatra! kapott ideiglenesen 1-1 680µF ot és egyből nem "clip-pel"! A túl nagy jelet pedig a Hp49 és Hp65 feltekert állapota okozta! Az Fm modult kivettem le ellenőriztem: UR57=8,2k, UP56=10k, UR55=8,2k! És mégis elmászik az adóról! Mit kellene még cserélni,hogy ez megoldódjon?
Hello! Gondolatébresztőnek..
Videoton fejhallgató dominó dugó és aljaz bekötéseSziasztok!Van egy korabeli Videoton fejhallgatóm amit szeretnék kiosztás helyesen bekötni. A füles kapott egy kis tuningot, a gyári HD 6,5/8 kis hangszóróit kicseréltem egy szétbontott Maxell füles hangszóróira a korszerűsítés jegyében, azonban az öt pólusú DIN csatlakozót lehet hogy nem helyesen kötöttem be, mert így csak hol a jobb, hol a bal oldal szól, attól függően hogy az alzatban jobb vagy bal felé fordítva dugom be. Kérlek segítsetek a dugó helyes bekötésében, illetve megtudhatnám hogy miért lehet jobbra vagy balra fordítva is bedugni? Mi a funkciója ennek a lehetőségnek?
Hello! A kapcsolási rajzán láthatod, hogy a bekötés 5-2 és 4-3 Domino
Azért lehet fordítva is bedugni, mert egyik állapotban leválasztja a hangszórókat, a másikban nem. Tápellátás kérdésSziasztok! Kaptam egy 6363 típusú készüléket, sajnos bekapcsolva nem világít rajt semmi.Néhány mérést elvégeztem. A végfokokhoz közeli panelcsatlakozóban piros kék fekete piros és sárga vezeték van. A fekete és piros között +32V, a fekete és kék között -32V valamint a fekete és sárga között +15V mértem. A tápegységtől jön sárga és zöld vezeték a skálaizzó felé, ezen csak néhány mV mérhető, az sem stabil. Továbbá van egy másik becsatlakozás a szabályzó környékén fehér barna kék és piros vezetékkel. A kondenzátorok közös pontja vagyis fekete vezeték és a piros között itt is 32V, a kék -32V van, de a fekete és fehér vagy fekete és barna közt semmi, továbbá a fehér és barna között sincs feszültség, de pl a fehér és piros között 32V van, érdekes módon a fehér és kék között viszont semmi. Ennyire jutottam ebből már gondolom látni lehet mi nem stimmel. Tudnátok segíteni? Köszönöm! |
Bejelentkezés
Hirdetés |









Miközben dolgozott, magyarázta hogy mit miért csinál, nem sajnálta a tudást, mint néhány ember. Kapcsolási rajz kinyomtatva az asztalon, majd egymás után lettek meg a hibák, rossz forrasztás, hibás diódák és nem bele való teljesítmény kondik. Mindent kicserélt benne és már működött is. Egy órás aktív munka volt, amit tényleg öröm volt nézni. Közben olyan egyszerűnek tűnt, de nyilván csak a tudása és tapasztalata miatt.
A belebarmolt két kondi szerintem beterhelte a greatzt a panelen, annak a beforrasztása kontaktos volt ......a tunning meg az tényleg botrányos volt ..egy vacak TESLA hangszóró elfüstölt .... De köszönöm a segítséget <3, tényleg a tápasszimetria volt a baj. Visszaállítottam a gyári állapotot! 














