Fórum témák

» Több friss téma
Fórum » Elektronikában kezdők kérdései
- Ez a felület kizárólag, az elektronikában kezdők kérdéseinek van fenntartva és nem elfelejtve, hogy hobbielektronika a fórumunk!
- Ami tehát azt jelenti, hogy a nagymama bevásárlását nem itt beszéljük meg, ill. ez nem üzenőfal!
- Kerülendő az olyan kérdés, amit egy másik meglévő (több mint 17000 van), témában kellene kitárgyalni!
- És végül büntetés terhe mellett kerülendő az MSN és egyéb szleng, a magyar helyesírás mellőzése, beleértve a mondateleji nagybetűket is!
Lapozás: OK   517 / 4064
(#) san398 hozzászólása Máj 28, 2009 /
 
Nem igazán vagyok otthon FET témában. Miben különbözik a HEXFET a többi FET-től (például IRFRC20)?
(#) Renátó004 válasza vizor hozzászólására (») Máj 28, 2009 /
 
Kapcsolót rá rajzoltam az áram körre.
Így kel bekötni?
Mert ha igen akkor megértetem.

index.jpg
    
(#) vizor válasza Renátó004 hozzászólására (») Máj 28, 2009 /
 
Igen, tökéletesen jó
(#) Renátó004 hozzászólása Máj 28, 2009 /
 
Hát bankimajki,vizor köszön a segítségeteket holnap meg veszem az alkatrészeket és megcsinálom.
(#) wargapityu válasza bankimajki hozzászólására (») Máj 28, 2009 /
 
szia a mi projectünknek igazából annyi elég lenne ha a kilóméteróra háttérvilágítását vinné át pirosba a simáról, mittomén pár piros led plussz beszerelésével, ami akkor világítana ha teszemazt 5ezerkörül forog már a motor, nem feltétlen a mutatós rész kivitelezése a lényeg. így remélem már jobban körvonalazódik a dolog csak azt nem tudom honnan lehet fordultszám jelet leszedni az se gáz ha csak simán átkapcsolna pirosba mint valami villantó csak itt a háttérvilágítása lenne a kilóméterórának. nem tudom ezt hogy lehetne kivitelezni erre kéne nekem ötlet mindenkitől szivesen fogadnék ötletet!
(#) bankimajki válasza Csaplar hozzászólására (») Máj 28, 2009 /
 
helló, persze hogy használható sőt ugyanarra a bordára mehet mindkettő, de persze galvanikusan (csillámmal) elválasztva. És nézd meg a BD246 adatlapját, ott megadnak egy értéket, hogy mekkora teljesítmény disszipáláshoz, mekkora hűtőfelület szükséges. Ajánlásom, ha ebből a kapcsolásból 5V-ot akarsz nagy árammal kivenni, akkor 7,5-12V-ot adjál neki tápként, mert a 7805 ugyan elbírja típustól függően a 35-40V-ot, sőt a BD246 is, de a BD246-on eldisszipált teljesítmény megegyezik, a (tápfesz-5V)*az árammal, tehát ha pl. 25V-ról hajtod 3A-rel, akkor (25V-5V)*3A=60W na ehhez már meglehetősen nagy borda kell hosszútávon, remélem érted amit írtam, ha nem akkor kérdezz
(#) bankimajki válasza wargapityu hozzászólására (») Máj 28, 2009 /
 
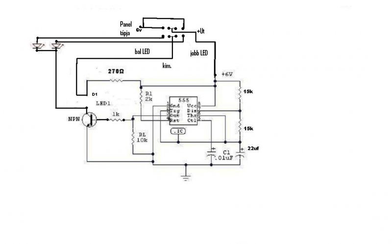
ötlet: egy pici panel mögé, vagy 10-15db SMD LED-del, és egy freki-feszültség átalakító, nameg egy scmitt trigger, amikor eléri a fordulatszámot, akkor a freki feszültség átalakító a schmitt triggeren keresztül felkapcsolná a LED-eket. Ha viszont analóg a mérési forma (tehát nincs elektronikus fordulatszámjel), akkor egészen más a helyzet, akkor én úgy oldanám meg, hogy egy pici kis körhöz hasonlító cuccal zárnék egy kis érintkezőt, ami felvillantaná a LEDeket. Mindjárt lerajzolom, hogy gondoltam.

névtelen.JPG
    
(#) bankimajki válasza sankesz19 hozzászólására (») Máj 28, 2009 /
 
RET-nél szerintem biztosan találsz megfelelőt, de ha beteszed, a hol kapható topicba, akkor még lehet mást is ajánlanak.
(#) attila59 válasza besi99 hozzászólására (») Máj 29, 2009 /
 
Köszönöm a választ!

Mivel teljesen kezdő vagyok (ez lesz az első "áramköröm"), nem igazán tudom mit jelent a "beállítom a mastert". Azt már megnéztem, hogy milyen irányba kell tenni diódát, hogy vezessen, de tehetem a két gép GND -jének egyesítése elé, vagy az exponálás vezetékek egyesítései elé is, vagy mindenhova. De egyáltalán szükség van erre? Keveredhet a két gép árama? Ha igen, akkor az lenne a legbiztosabb, ha opto csatolót használnék? Vagy túllihegem ezt az egészet? A másik problémám, hogy nem találtam sehol olyan nyomógombot, ami 2 "fázisban" kapcsol, mint a fényképezőgépeknél. off - on1 (félig lenyomásnál) - on2 (teljes lenyomásnál). Ennek mi a hivatalos neve? Hogyan keressem?

A választ előre is köszönöm!
(#) wargapityu válasza bankimajki hozzászólására (») Máj 29, 2009 /
 
az a helyzet hogy haver autóján csinálnánk meg ha lehetséges, az meg egy F astra nemtudom hogy azon lehet-e analóg jelen kívül mást találni. A másik fele még az hogy ennyire nem vagyok jó az elektronikában hogy magamtól összeállítsam hogy mi kell bele, én max egy rajzról megtudnám csinálni . de elvileg neki van egy külön fordulatszámmérő műszere, ilyen A-oszlopra szerelhető, és az elvileg a gyújtásról kapja a jelet szal most megcáfoltam magam na sebaj .szóval lehet hogy azt kéne megnézni belülről??
(#) jubilleum hozzászólása Máj 29, 2009 /
 
hello!

http://kepfeltoltes.hu/view/090510/IMG_0109_www.kepfeltoltes.hu_.jpg

http://kepfeltoltes.hu/view/090510/IMG_0108_www.kepfeltoltes.hu_.jpg

Eltörött a telefonomban ez a picsi csatlakozó.
valami ötlet hogyan tudnék bele életet lehelni?
(#) Fidel válasza bankimajki hozzászólására (») Máj 29, 2009 /
 
Igazából érdekelne a miértje is, de elsősorban inkább a megoldások lennének fontosak!
Nem hiszem, hogy az agyam képes két nyelv befogadására, a pascalos bohóckodás után az egy is kérdéses!
Négy évig a főiskola miatt az asztal melett ülve szenvedtem eleget, lehet, hogy elfogyott a lendület, mert a programozáshoz nem kevés kitartás kell!
Azt sem tudom, hogy hogyan induljak neki, van jó könyv ezekhez??
(#) bankimajki válasza Fidel hozzászólására (») Máj 29, 2009 /
 
szerintem, elsőnek az itt (HE) közölt cikkeket olvasgasd át, az ezzel kapcsolatos dolgokról, majd kérdezd meg topit, mert ahogy tudom ő mind a két nyelvbben otthon van, (de nem biztos), én csak az assemblyt tudogatom, meg az idén kezdtem C-t tanulni, de azt még nekem is gyakorolnom kell, a miért kérdésedet meg fogalmazd meg újból, mert én azt hiszem, hogy az előző válaszoltam rá, de lehet nem jól értettem a kérdésed
(#) zitzaki hozzászólása Máj 29, 2009 /
 
Sziasztok!
Egyszer láttam valahol ,hogy valaki épített egy olyan kapcsolást ,hogy egy napelem azt hiszem pár darab tranyó meg egy nagyobb fajta kondi és egy motor,
Ez azt tudta hogy ha napra ki volt téve akkor kb. másodpercenként fordult a motor.
Az a kérdésem lenne hogy ezt hogyan lehetne megvalósítani.
A válaszokat előre is köszönöm.
(#) sankesz19 válasza bankimajki hozzászólására (») Máj 29, 2009 /
 
Helló, hol érted, azt h a RET-nél?
Megnézem a topicot köszi!!
(#) bankimajki válasza sankesz19 hozzászólására (») Máj 29, 2009 /
 
Helló, erre a Ret-re gondoltam:Link
(#) piciusmarcus hozzászólása Máj 29, 2009 /
 
sziasztok!
meg tudnátok nekem mondani elviekben, hogy egy potis rendszer szabályzásánál miért melegszik jobban a tranzisztor ha a poti kisebb álláson van? elviekben kevesebb áram folyik át rajta, mintha teljes álláson lenne a poti... akkor meg?
(#) bankimajki válasza piciusmarcus hozzászólására (») Máj 29, 2009 /
 
én gondolom, hogy hogy érted, de ha lerajzolod, az a legjobb, mert nembiztos hogy egyformán gondolkodunk. Ha van rajz akkor elmagyarázom
(#) atiotezer válasza wargapityu hozzászólására (») Máj 29, 2009 /
 
Építsd meg ezt, a számlap mögé beraksz még pár darab nagy fényerejű piros LEDet, a potival meg beállítod, hogy mekkora fordulatnál gyulladjanak ki.
(#) vizor válasza zitzaki hozzászólására (») Máj 29, 2009 /
 
A mellékelt kép egy egyszerű napelemes guruló robot kapcsolása, de átalakíthatod az igényeid szerint. A FLED az flashing (villogó) LED a rajzon. Elvi rajz, az értékek nincsenek megadva, lehet próbálgatni.
(#) wargapityu válasza atiotezer hozzászólására (») Máj 29, 2009 /
 
szia köszi a kapcsolást, de lenne egy kérdésem, az a tekercs az milyen mekkora tekercs? illetve hova kell kötni? az egyik hengerre menő gyújtókábelre?
(#) atiotezer válasza wargapityu hozzászólására (») Máj 29, 2009 /
 
Az egyik hengerre menő kábelre kell kötni. Szigetelt (tömör) vezetékből (1.5mm2)
6-10 menet feltekercselésével megfelelő jelszintet kapsz a kapcsolás működtetéséhez.
(#) Grabovszky2 hozzászólása Máj 29, 2009 /
 
Sziasztok!

Tudna nekem ajánlani egy szabályozható 15A-es és max 17V-os táp kapcsolást?

Az lm338-as adatlapján lévőjét nézegettem, de aztán egy kicsit borsosnak találtam az árát...
(#) bankimajki válasza Grabovszky2 hozzászólására (») Máj 29, 2009 /
 
Azt azért tisztázzuk, hogy mit akarsz szabályozni (fesz. vagy áram), ill. hálózati trafóról működne, ami nagyobb fesz.-et állít elő, és annak a kimenetét egy kapcsolással egyenirányítva leszabályozni?
(#) Grabovszky2 válasza bankimajki hozzászólására (») Máj 29, 2009 /
 
Jaj bocs!
Feszt....
Egy 100W-os pertier elem szabályozását akarom megoldani.....
Van egy 12V os 300VA- es trafom és arról menne.
(#) bankimajki válasza Grabovszky2 hozzászólására (») Máj 29, 2009 /
 
Helló az itt található kapcsolást kissé kiegészítve, akár megfelelne a célra:Link
(#) wargapityu válasza atiotezer hozzászólására (») Máj 29, 2009 /
 
áhá akkor nem kell megbontani a vezetéket tehát nem kell rákötni ténylegesen a kábelre értem. azért mondom hogy gyújtáskábelt vagdosni, na de ígymár értem és mégegyzer köszi! na már lassan összeállt a kép majd ha elkezdem lehet még 1-2 dolgot kérdezek de ahhoz először el kell mennem vásárolni hozzá cuccokat. addigis köszönöm szépen az eddigi segítséget!
(#) Grabovszky2 válasza bankimajki hozzászólására (») Máj 29, 2009 /
 
Na ja ismerős...

Mit kell változtatnom, hogy ha bd 249c re esne a választásom... ?
Elég kezdő vagyok?

Az adatlapja szerint 25A-t bír..
A szabályzást meg lm317- tel tudom megoldani?
(#) gg630504 válasza wargapityu hozzászólására (») Máj 29, 2009 /
 
Az a tekercs valójában nem tekercs. Egy kondenzátor egyik fegyverzete. A másik fegyverzet a gyújtókábel ere. Ezzel a saját készítésű kondenzátorral csatlakozik a kapcsolás a gyújtáshoz.
( Lehetne fémcsőből, fémfóliából is készíteni. Vagy egy nagyon nagyfeszültségű kondenzátort is használni. De minek. )
(#) csuszo_zalan hozzászólása Máj 30, 2009 /
 
Helló! Találtam egy tápegység kapcsolást,amin a bemenet 24V AC kell hogy legyen.Az én trafóm pedig 34V-ot vagy 27V-ot tud leadni.Ez gond ?
Kép
Következő: »»   517 / 4064
Bejelentkezés

Belépés

Hirdetés
XDT.hu
Az oldalon sütiket használunk a helyes működéshez. Bővebb információt az adatvédelmi szabályzatban olvashatsz. Megértettem