Fórum témák
» Több friss téma |
Fórum » TV hiba, mi a megoldás?
Szia! nekem van SMR40200C elküldöm ha még aktuális!
Szia igen 303V van rajta. a trafóig eljut onnan tovább semmi, a Q601 is kap a középső lábra, az R628-nál 73V van ezeknél az alkatrészeknél tudtam mérni.
a q552 tranzisztor C-E labara kosse egy egot 100w 220v a C a kozepso az E a jobb oldali
Világít az ízzó erős fényel!
ezzel terheled le a tapot maj kovetkezhet a meres a C635 kondenzatoron 112V-ot kell merned a C627-en 27V-ot a C631-en 12V-ot ha az ego vilagit akkor a tapod jo
Szia!
Nem lehetséges, hogy az "indító ellenálláok" valamelyika szakadt? Tehát mérd meg az R620, 626 627 628-as ellenállásokat. Ha valamelyik szakadt teljesen ez a hibajelenség. Ha már túl vagy rajta, bocsi!
sehol nem mértem áramot még 1 kobor V sem
az R620 628 611 kicseréltem nem voltak szakadtak
az R628 nál 73V van sorba vannak kötve viszont R628 végén 0.6V van
D603-606 1N4005 raktam az jó?
Az izzót elöször nem jó hejre tettem azért világított.
igen jo
Érdekes... Azért ott valami nem stimmel. Remélem elég nagy műszered bemenő ellenállása, nem az hamisítja meg a mérést. Az a 0,6V oda kevés. A teljesítmény tranyó nem "nyelheti el", mert ott van vele sorban a 15Kohm. Esetleg a mellette lévő dióda zárlata esetén. A másik irány amerre el tud folyni az áram, az a Q 604 iránya. Ez 2 esetben tud beavatkozni: 1, ha eleve zárlatos a tranyó, 2 ha valami ok miatt a bázisa 0,6V-al negatívabb az emiterénél.
Valahogy ezekben az irányokban próbélnnék tapogatózni. Sok sikert!
nezd meg ezt http://proelektronic.atw.hu/ szakmai cikkek
Többféle probléma is lehet....
Először takarítsd majd ki az infra vevőjét,lehet nagyon koszos....majd a forrasztásokat nézd át. Én már jártam úgy is hogy egy kis elkó cseréjével javult meg,de volt már olyan is hogy egy kis ellenállás volt megszakadva. Persze ezenkívül lehet más probléma is,rossz a vevő,legrosszabb esetben IC probléma,de nem kell egyből a legrosszabbra gondolni. Üdv.
Lehet rossz a távirányító is hiába tűnik jónak! Egyébként egy mobiltelefon kameráján keresztül szépen látni ,hogy villog e a led! Ha adja a jelet még lehet rossz a kvarc is (elmászik) és nem jó jel jön ki belőle! Ha azonban nem megy megfelelő univerzális távkapcsolóval sem akkor valószínűleg az ir szenzor a rossz!
Köszi belemásztam a lecsóba,de már sejtem hogy a Q601 az halott,beraktam BU508 nem biztos hogy használt neki de ez legalább picit melegszik már nem tudom mit cseréljek még ki.
Samsung CW-29A11 tipusú televízióm képernyőjén megjelent egy "aging" felirat. Ez esetben mit jelent ez és hogyan lehetne tőle megszabadulni ? Eltűntetni sehogy sem tudom, a használati útmutató egy szót sem ír ilyesmiről.
Valami olyasmit jelent,hogy "öregedés" de nem tudom mire vonatkozik
Helló! Lenne egy Waltham TS 5355 tipusú tv. 2 probléma akadt vele.
1. Magyar 1-en kívül semmi mást nem tud befogni, se tv2 se rtl... 2. Tipikus fütyülő hang bekapcsolt állapotba. Akinek van ötlet kérem írja meg. Előre is köszönöm
Samsung CW-29A11 tipusú televízióm képernyőjén megjelent egy "aging" felirat. Ez esetben mit jelent ez és hogyan lehetne tőle megszabadulni ? Eltűntetni sehogy sem tudom, a használati útmutató egy szót sem ír ilyesmiről.
Helló kéne egy kis segítség van egy wesztel tv m következö a hiba úgy csinált mintha be kapcsolna de rökttön vissza áll alap helyzetbe na most én cseréltem benne egy táp tranzisztort és hát sajnos körülötte el füstölt pár ellen állás most itt tart a dolog most semmi élet jel nincs ha valaki thttp://www.hobbielektronika.hu/forum/wtopic.php?topic_id=1716&ppid=0&pop=1#ud segítsen köszönöm
Javítás előtt hagytam egy kis időt a tévének, hogy bevegye a műhelyszagot. Most kerestem meg az időpontot 2007. okt. 17.
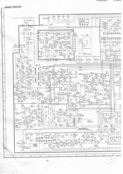
Ma reggel rávettem magam és felébresztettem csipkerózsika álmából. Gyakorlatilag a táp primer részét egy az egyben kicseréltem. Hiányzó fólia (annyira mégsem volt épp), zárlatos dióda, szakadt zavarszűrő, döglött Fet. Másik donor tévékből kiszedegettem az alkatrészeket. Összeraktam, bekapcsoltam, vigyorogtam. A Fet típusa nem volt azonos amit beleraktam. De mivel Tv tápban volt az is gondoltam jó lehet az is. Mellékelem a rajzot. Sharp rajz Hátha valakinek pont ez kellene. Már csak érdekesség képen valaki megtudná mondani, hogy akkor most mi is a Fet típusa valójában? Mert katalógusban nem találtam meg.
Hi! Én javaslom az smr -t helyettesítő kitt beszerelését. olcsóbb jobb. Amit még nézz meg az a secunder oldalon a diódák, zárlatot keress
Üdv
hell!
Az volna a problémám,hogy Van egy Grunding tv a hiba az volna középen jók a szinek két oldalában rózsaszin sáv befelé halványodik?Várom segitségetek! Előre is kösz! Ronika
Valószínű a lemágnesező áramkör a hibás (PTC) Cseréld ki és jó lesz!
Szia!
A FET típusa: STP4NB80FP A szervízkönyv az alkatrészlistában írja, lásd melléklet.
Sziasztok !
Egy Philips Chassis : L9.2E -vel volna gondom . A következőt produkálja bekapcsolás után szépen megy mindadig ameddig váltogatom a csatornákat,vagy hangolom a tv-t . ha abbahagyom kb. 5 másodperc mulva kikapcsol ! Ameddig üzemképes minden funkció megyen és kikapcsolás után sem felejti el amár letárolt csatornákat .Remélem valaki tud egy jó tippet .
heló na szóval meg mértem a diodákat a következö a helyzet sajnos nincs csipogás és tudomásom szerint ha fel cserélem a mérést akkor zárlatot kéne jelezni de nem jelez semmit a másik oldala kb 600 körül jelez nem tudom hogy akkor most jó vagy rossz a dioda??http://www.hobbielektronika.hu/forum/wtopic.php?topic_id=1716&ppid=...pop=1#
Üdv.Valami kapcs rajz,vagy sasszi szám kellene,hogy elinduljunk.A táptranyó az halott volt mielőtt neki kezdtél?
IGEN A TÁPTRANYÓ HALOTT VOLT ASZT CSERÉLTEM BENE ÉS SAJNOS ELFÜSTÖLT KÖRÜLÖTTE PÁR ELLENÁLÁS PLUSZ MEGINT ZÁRLATOS LETT A TRANYÓ IS SASSZÉ SZÁMA KÖVETKEZÖ (11AK30-1)
|
Bejelentkezés
Hirdetés |








