Fórum témák
» Több friss téma |
Szia!
Ezeket az adatokat találtam a GX34613A-ról. Si NPN Power BJT Specifications t(d) Max. (s) Delay time.:50n f(T) Min. (Hz) Transition Freq:75M V(BR)CBO (V):450 V(BR)CEO (V):400 t(f) Max. (s) Fall time.:350n Absolute Max. Power Diss. (W):150 @I(C) (A) (Test Condition):15 I(CBO) Max. (A):100uś h(FE) Min. Current gain.:10 @V(CE) (V) (Test Condition):2.0 t(r) Max. (s) Rise time:200n t(s) Max. (s) Storage time.:1.5
óóó!Csak ennyi?
Azért köszönöm szépen a választ!
Na, lásd, kivel van dolgod, tényleg küldök egy jó könyvet Neked.
Sok sikerélményt!
Sziasztok!
Olyan kérdésem lenne, hogy van egy IC-m aminek a felirata: ENGLAND 4060 SN8475N Na most ez a CMOS sorozatba tartozik? Tehát ez a CMOS 4060 IC? Illetve még vannak olyan kondenzátoraim aminek olyan feliratai vannak hogy : u47, 250 meg olyan hogy 10000F meg 22K ezek milyen kapacitású kondik? Köszi előre is!
Az biza. 4060, au u47, az 470 nF , 250V, a másik meg 10nF
Hali, ez a könyv engem is érdekel de eleinte nem tudtam megnyitni? Persze mert kell hozzá egy progi a djvu viewer, amit aztán itt megtaláltam Bővebben: Link magyar nyelvre is állítható. Köszi
Minden alapkapcsolás szerepel a könyvben. Magyarázattal, ábrákkal. Örülök, hogy megnyerte tetszésed.
Én azért a papíralapú tanulásnak a híve vagyok, ha már az embernek nincs mestere.
Az IrfanView képnézegető és szerkesztő program is lefuttatja, sőt még lapozni is lehet benne....
Sziasztok!
Az irfanviw nagyon lassan nyitja meg a djvu-t és lassan lehet benne lapozni. Én ezért külön djvu viewer programot használok erre a célra. Lapozni kell, mert ez nem olyan mint a pdf, hogy lehet görgetni, hanem különálló lapokból áll a doksi, mint egy könyv. Idézet: „Az irfanviw nagyon lassan nyitja meg a djvu-t” Ezt meg kell cáfoljam, nem tudom, pontosan mi az oka ennek, de az én eddigi összes gépemen, mint a villám, úgy nyitotta meg, illetve lapozta ez a fenti program a djvu fájlokat. P3-as és P4-es alapgépekről van szó. Talán valamilyen rendszerbeállításoktól is függhet ez a dolog.
Hát, nem tudom, nálam döglassú ai Irfan dezsavűnél. A Lizardtech nézőkéje viszont gyors. Egy 2 gigás gépről van szó.
Sziasztok.
Egy tranzisztor(?) adatait szeretném megtudni. csak annyit tudok róla, hogy SMD, és a felirat rajta K1R
:google:
3. találat
Megerősítem! Én nem akartam vitába szállni ilyen kis probléma miatt... Nálam is gyorsan nyitja meg, pedig már jó öreg (5-éves) gépem van, meg az IV is csak 3.97-es verzió. Szerintem a legjobb képnéző program rengeteg beépített funkcióval, már kb 4 éve ezt használom...
Köszi.
Üdv. Lehet hogy OFF, de tudja valaki ez milyen műszer?
A Google szerint egy 10kHz-es oszcilloszkóp.
Sziasztok!
MG12512-15K ic-ről tudna valaki adatlapot? Köszönöm.
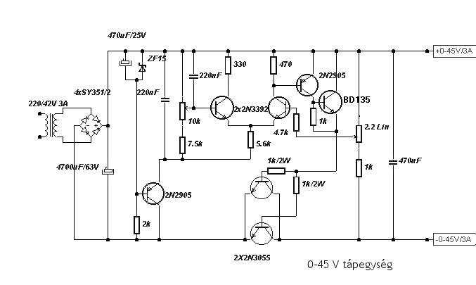
hello aszt szeretném megtudni hogy egy kapcs rajzban van tranzisztor és alatta egy igen hosszu kod 2x2n3055 ilyenek és nem találok semmi ilyen nevű alkatrészt am a kapcs rajz az itt van mellékelve
2N 3055. Ebből kettő darab van párhuzamosan kötve.
addig minden oké csak nem tudom hogy ez milyen mert nem találtam sehol és megszeretném épiteni csak igy nem tudom hogy mit vegyek ebbe kéne segitség
Ne viccelj, a 2n3055 a leg alapabb teljesítmény tranzisztor, bármelyik fűszeresnél kapsz, ahol árulnak elektronikai alkatrészeket.
De nem feltétlen kell ragaszkodnod ehhez a tranzisztorhoz, megteszi a BD249 is, vagy hasonló, én összeraktam már ezt a kapcsit, annyira nem kényes az áteresztő részekre, viszont a többi kis tranzisztort nem ajánlom helyettesíteni, gerjedni fog. Üdv
Én azt mondanám oszcilloszkóp, de nem látom rajta az időalapot.
Nem lehet hogy ez valami orvosi cucc ? EKG hoz pl.
|
Bejelentkezés
Hirdetés |




Köszi a könyvet!








