Fórum témák
» Több friss téma |
Cikkek » Hazai labortápok evolúciója
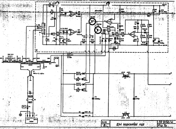
Az új 10 A-es a TR-9158/a, tirisztoros elő-szabályzással. 40 V/10 A.
Ami változott, hogy a hálózati trafó vezérelt félhíd-egyenirányítót táplál, mely után egy 22.000 µF-es 63 V-os kondenzátort találhatunk. A zavarszűrő tekercseket követően az áteresztők kollektorára jut a feszültség. Az alapelv itt is azonos, a pufferen a lehető legkevesebb plusz-feszültség létrehozása, és ennek tartása bármilyen üzemmódban. A tirisztor vezérlő szintén ez LM324-es IC-n alapszik. Az 1. rendszer feladata a kimeneti feszültséget „átforgatni” a pufferfeszültség feletti tartományba (erre van „ráültetve” a tirisztor vezérlő tápfeszültsége),a 2. rendszer vezérli a tirisztorokat meghajtó T1 tranzisztort. A T2 kb 50 V felett tiltja a tirisztorok vezérlését, a trafó feszültsége nagyobb, mint amit egyenirányítva a 63 V-os kondenzátor elviselne (itt jegyzem meg, hogy a D20 dióda fordítva lett berajzolva, a rajzolt állásában nem tudna működni). A T1-et az IC 2-es egysége vezérli, egyrészt a pufferfeszültség-igénnyel arányos, másrészt hullámos egyenfeszültséget kap a főtekercsről a D12-13, ill a D9, majd a R16 160 kOhm-os ellenálláson keresztül. Ez az ellenállás több készülékben szakadt meg, hibája esetén a tirisztorok gyújtása esetleges, egyenetlen. Ha az IC 3. és 4. rendszere „engedélyezi” a működést (vagyis a D5-6 diódákon nem húzza le a 2. rendszer "+" bemenetét), a tirisztorok a megfelelő időben gyújtóimpulzust kapnak (mindkettő egyszerre, de csak az gyújt be, amelyiknek éppen pozitív az anódja). A kimeneten megjelenő feszültséget, és áramot elektronikus műszerrel mérjük, felváltva. Egyébként meglehetősen pontosan mérnek a 30-40 éves készülékek. Nincs túlságosan elbonyolítva az előlap, a feszültséget, és áramot durván, és finoman is lehet szabályozni (a feszültséget a 39 k-s potival, 0-39 V között, és van még vele sorban egy 1,5 k, amivel 1,5 V-os tartományban tudunk szabályozni. Az áramnál 1 k + 100 Ohm a potik értéke. Egy DC OFF kapcsoló van még, ami elektronikusan kapcsolja a kimenetet. A műszer-átkapcsoló, a műszer, és a hálózati rész található ezeken kívül. Tirisztor- vezérlő panel, és nagyáramú rész rajza. Az a pont megy az áteresztők kollektorára, a "b" a "+" kivezetésre, a "c" a "–" kivezetésre. A tápegység másik paneljának áramkörei nagyrészt megegyeznek a TR-9175/a készülékével, de igazodva a 3 áteresztő meghajtása miatt szükséges módosításokhoz. Az áteresztők meghajtói segédtápról kapnak feszültséget, az első tranzisztor bázisa azonban már az IC-k szimmetrikus tápfeszültségének "+" ágáról nyeri a nyitóáramot, értelemszerűen ezt húzza le valamelyik hibajel-erősítő. A készülék szabályzókörei nem stabilizált feszültségről működnek, nincsenek a lehetőségek szerint maximálisan kidolgozva, tulajdonságaik ennek ellenére megfelelőek. Valaha széles körben alkalmazhatták, ma is számos példány üzemel, és cserél gazdát. A cikk még nem ért véget, lapozz! Értékeléshez bejelentkezés szükséges! |
Bejelentkezés
Hirdetés |



).
