Fórum témák
» Több friss téma |
Fórum » Eberspacher állófűtés javítása
Ha 2010-es, akkor valószínű, hogy can-bus-os, így egy t3-asban nem tudnád indítani, mert a klímapanel vezérelte eredetileg a bus-on keresztül.
igen értem köszönöm, bár én nem akarom hogy programozhato legyen, egy riaszto távirányito vagy egy gsm modul is jolenne. de ha egyáltalán nem lehet müködésre birni akkor mindegy. szereznem kell valami egyszerübbet. a régi barkaszé vagy ilyesmi levegös benzines cucc az nagyon rossz?
Sima állófűtés még indítható is lenne ilyen módon, de a tiéd nem egyszerűen 12V-ot kap és megy, hanem adatbuszon kommunikál és így indítja a klímavezérlő. Azok a barkas kályhák működni működnek, bár elég régiek már. Indexen van állófűtéses fórum, ott szoktak egész jó árban árulni, lehet még el is tudod passzolni a tiédet, ha nincs rá szükséged.
Tisztelt Szakértő!
Barkas kályhával van indítási problémám. Csak úgy gyújt be, ha a kicsavart gyertya nyílásába előzőleg bezint fecskendezek. Arra gyanakodtam, hogy talán kevés üzemanyagot kap. Ekkor az ac pumpa visszafolyó ágán lecsökkentettem a keresztmetszetet. Így a kályha már begyújt, de sokat benzint kap, használni nem lehet, mert füstöl. Ha addig szegényítem a keveréket, hogy már ne füstöljön üzem közben, akkor meg újra nem gyújt be. Jellemző ez a Barkas kályhákra? Érdemes egyáltalán ezekkel kísérletezni, vagy soha nem is voltak ezek jók? Minden segítő tanácsot előre is köszönök. A hozzászólás módosítva: Jan 13, 2014
Szia!
A keresztmetszetcsökkentés nem megoldás. A Barkas kályha üzemanyagmennyiségét a fúvóka feletti cső hajlitásával (visszafolyó cső) lehet beállitani.Minél nagyobb a szintkülönbség a fúvóka és a visszafolyó közt, annál több benzint kap.Előtte természetesen alapos fúvóka és csőtisztitás, valamint az AC és a fúvóka közé benzinszűrő ajánlott. üdv.hp
Köszönöm hibbantpasi! Az indítási nehézségek a túl kevés üzemenyagból adódhatnak csak, vagy lehet más oka is? Az izzító gyertya, izzószál helyzetére gondoltam még. A cső hajlítását hogy szokták elvégezni? Fogjam satuba, vagy a helyén próbáljam. Elég merevnek tűnik az a cső.
Sziasztok . Van nekem a kocsiba szerelve egy eberspacher d5w állófűtésem ! Következő probléma lenne vele .Indül egyből fűt teszi a dolgát de amikor kisebb fokozatra kapcsol elkezd nagyon füstölni . volt már hogy a kipufogóból dőlt a füst de ma reggel a szívó oldalról dőlt a füst. köszönöm előre is a segítséget . sziasztok !
Lehet egy takarítás nem ártana neki.Korom stb miatt.
Üdv.
lenne egy ilyen vevőm gyári audi 4H0 963 271 D Bővebben: Link hozzá való távirányítóm 4H0 963 511B Bővebben: Link használható lenne egy webasto kályhával ? évj 99 audi ami nem can busos Találtam a neten egy ilyen bekötést igaz nem ugyan az de esetleg hasonló módon összehozható. Anschluß Uhr > Pin1 - grau Pin2 - schwarz Pin3 - rot Pin4 - braun Anschluß Telestart T91 > Pin1 - rot Pin2 - violet + grau Pin3 - schwarz Pin4 - frei Pin5 - frei Pin6 - braun Bővebben: Link Bővebben: Link A hozzászólás módosítva: Nov 27, 2014
Sziasztok!
Van egy Eberspächer D4S típusú állófűtés az autómban. Utólagosan szereltük be,használtan vettem.A Netről letöltött bekötési rajz alapján sikerült is bekötni,de sajnos minden indításkor 120 mp -ről indul az idő és csak ennyit is működik. Hiába bármilyen beállítás ,visszaszámol és leáll. Kérem ,ha valaki tud erre megoldást,hogy ezt kiiktassam,jelentkezzen. Előre is köszönöm
Sziasztok az allofutesem azt irja ki hogy F52 mit tudok vele csinalni?
Nincs égés az indítási fázisban. Tehát valamiért vagy nem is gyújt be, vagy begyújt, de nem érzékeli és leáll. Lehet izzítógyertya gond is, mivel egyben ez az égésfigyelésért felelős is. Ha megnyúlik az ellenállása okozhat ilyet.
Koszonom Ricsi89. Esetleg az f62 re tudsz mit mondani?
Itt vannak a kódok leírásai és hogy mi lehet ilyenkor a gond. Bővebben: Link
Koszonom szepen
Sziasztok!
Van egy eberspacher vizes kalyham egy Mercedes Vitoban. Inditaskor felpörög olyan mintha beindulna majd fustöl es leall. Az OBD vel kiolvasott kod B0006 sehol nem talalok ertelmezest erre a kodra. Ismerös valakinek ez a jelenseg, vagy lenne ötlet a hibara? Köszönöm elöre is!
Sziasztok!
Új vagyok még a témában. Az előző autómban is volt állófűtés,abban egy webasto. Az autót eladtam,és vettem egy másikat,amiben most vettem észre,hogy szintén van állófűtés,egy eberspacher hydronik d5wsc ,de nem találom az uo. óráját,mint a webastonak. Akitől vettem a kocsit,nem szólt róla,hogy van benne. Sőt valószínűleg Ő sem tudta.Aa kérdésem az lenne,hogy vajon hogy lehet működésre bírni,mert több fajtát találtam és nem igazodok ki köztük. Van távirányítós;órás és passz,hogy melyik lehet. Ebben kérném a segítségeteket. A tippem,hogy távirányítós lehetett,mert különben hol van az óra az autóban?
Köszönöm. Amint kiderült,ez egy távvezérlővel indítható lenne. De sajnos,az nincs meg.Kérdésem a következő: Megoldható lenne e szerintetek ezt GSM modullal indítani?Sms vagy hívásra,végülis az mind1. Ha Igen. Akkor mennyire lenne ez drága,és mennyire lenne nehéz?
Előre is köszönöm.
Üdvözlet!
Van egy Eberspacher állófűtésem egy 2001es Ford Galaxyban. Nekem gyárinak tűnik, de semmilyen számot, firmatáblát nem találok rajta. A vezérlő a kormány mellett. Amint bekapcsolom megjelenik a 60 illetve a fűtés szimbólum, de elkezd villogni, és nem történik semmi. A kérdésem az lenne ,hogy hol találok rajta firmatáblát, mi lehet a baj, mit nézzek meg rajta? Köszönöm!
Ha van programóra, akkor állófűtés, ami pedig Eberspacher D5WSC lehet. Kellene egy diagnosztikát csinálni, hogy mi miatt nem indul el. 5 sikertelen indulás után pedig mindenképpen kell a diagnosztika, mert kiáll hibára és amíg nem törlik belőle, addig nem is fog elindulni, hiába szünteted meg a hibát.
Értem! OBD-n keresztül tudják olvasni, vagy van külön diagnosztikai csatija? A kályha egyik csatlakozóján találtam egy sérült vezetéket, akkor hiába javítottam, azért nem megy, mert már biztos kiállt hibára. Nagyon köszönöm!
Elvileg lehet OBD-n is, de hogy a Ford diagnosztika mit fog belőle látni azt nem tudom. Lehet a kályhát külön is diagolni, a hozzá való interfésszel és programmal.
Nos az OBD nem látja. Hibát nem lehet törölni manuálisan? Tud esetleg ajánlani valakit aki foglalkozik ilyesmivel?
Nem csak gyújtás kell diaghoz hanem járó motor mivel töltés is vezérli egységet.
Sziasztok .
Nekem olyan gondom van hogy van egy hidronic II D5z-F típusú 1.9 PDTDI Volkswagen Sharanba épített kályhám aminek az elektronikája megadta magát. Kérdésem az hogy újonnan létezik -e vezérlő egység külön vagy csak egyben kapható kályhával eggyüt? Vagy van e valakinek egy működő egysége hozzá mert engem nem zavar ha használt csak joo legyen. Heelp mert hideg a verda.
Sziasztok!
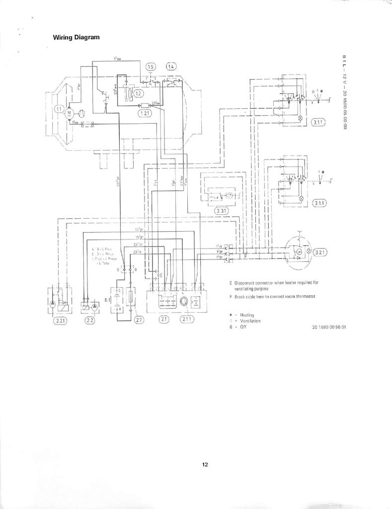
Vettem egy eberspacher D1L levegős állófűtést de a termosztátja nincs bekötve, csak a 3 kivezetéssel a steck van a termosztáton meg nincs vezeték. Tudna nekem valaki prezentálni egy bekötési rajzot vezetészínek szerint mert a neten rengeteg rajz van, csak nem lettem okosabb egyiktől sem. Előre is köszi.
Sziasztok!
Találtam egy jó bekötési rajzot, de számomra nem egyértelmű mivel egy kicsit elmosódott. Jelöli az opcionálisan beköthető modulokat miszerint: óra, univerzális kapcsoló, termosztát, keringető. Én ezek közül csak a termosztátot akarom működtetni. Ha jól értelmezem a rajzot akkor a steck-en levő vörös és sárga vezetékre van szükségem azt kell a termosztát kapcsolójára kötnöm. Javítsatok ki ha tévedek. A rajzot csatolom. |
Bejelentkezés
Hirdetés |







