Fórum témák
» Több friss téma |
Hali
van egy Vermona Regent 620 erősítőm ami eléggé levan pusztulva rendbe szeretném hozni és ehez szeretnék valami kapcsolási rajzot valaki legyen oly kedves írja meg hogy miben találom vagy ha van akkor küldje el ![]() köszönöm
Google. A barátod. Mindig kedves veled. Nem úgy mint egy nő, a Google-nek nincsennek havi gondjai.
![]() google képkeresés (1. , 3., és 4. találat.) Kiindulási alapnak nem rossz, így találtam őket: sch1 és sch2 Bár a minőségük nem kielégítő, de szerintem el lehet indulni ezen a vonalon. Van valamilyen hibája? Vagy csak felújítani akarod? A lepusztulás fogalmát csak földrajzi tájakra ismerem... ![]() CHZ: oldal szerint, az általad linkelt rajz a 600N típus rajzának a fele.Ezen
köszönöm a gyors megoldásokat
![]() át is nézem googleben én is próbáltam de csak regent 620at írtam be és ezeket nem dobta ki köszöntem
Sajnos, nekem csak egy Vermona 300H kombó feje van. Még arról sem találtam pontos kapcs rajzot. Lehet ezek az eszközök túl régiek...
Várja a szebb világot, hogy a szétbombázott előfokjait újra cseréljem (vagyis átalakítom, mert használhatatlan az előfok része)... van gondja a 620-nak, hogy hozzá kell nyúlnod?
fúúúúúúú ennek csak gondja van
![]() ezt úgy kaptam hogy rossz kezdjek vele amit akarok ![]() nahmármost gondoltam rendbehozom mert egyik barátosném gitározgatna és gondoltam ahoz jó lenne hát mondom akkor nekiesek megnézem mivan vele hát már más is hozzányúlt elöttem sajna végfoka ki lett dobva belőle helyette raktak bele egy régi Quad405-t amivel nem lenne semmi gond ![]() de az a baj hogy nem csak a végfokot cserélték hanem az elejét is megpiszkálták és kiszedték belőle a limitert meg valami táp stabilizáló cuccot ami az előfoknak adta a tápot (ezt szűrtem ki eddigebből a rajzból a teljes előfok megvolt ezen de nem tudom vagy a két rajz nem egy forrásból van vagy nemtudom de olyan hiányosnak érzem pedig elvileg minden rajta van a 2 rajzon :S most bekötöttem az elejét és nagyon tutin megy csak potikat kell cserélnem amit nem tudom még honnan vadászok mert lehet nem nagyon lehet már ilyeneket kapni ( van 1 törött a többi meg elvan kopva :S ) gondoltam a végfokot majd utánépítem vagy rakok bele valamit...lehet urbánféle quad405 vagy rakok bele TDA7294et asziszem a tápfesz jó neki és az nem is bonyás meg egész jó a hangja is... ezt majd még kitalálom ![]() ugyhogy nagy vonalakba elégé pusztult a cucc ![]() esetleg ha valaki tud mondani olyan helyet ahol felszitáznák nekem az előlapját vagy hogy esetleg házilag hogy tudom megoldani az is érdekel ![]() köszönöm a segítséget ![]()
Örülj neki hogy nincs meg az eredeti benne. A világ létező legjobb sémája, de nagyon gondos munkával lehet csak megcsinálni, különben DC-re táncol a hangszoró !
A lényeg: azonos pozicióban levő tranyókat 5 dekádon belül kellenne párba ! Azért hagyták abba ezt a fajtát, mert kézi munkával guberálták _ A három szines pötty a tranyokon _ a tranyokat Ha akarnák magamnak jó erősitöt csinálni csak ilyenbe gondolkodnék Az eggyel régebbi még jobb volt. Természetesen munkásabb
Az elöbb nem láttam az elöfokját, hozzá komment:
Az elöfok tekercses EQ-ja is jobban szól, mint a modernebb girátoros. Hogy hogy nem ezt is munkásabb csinálni. Alkalmas nagy poénra is. Csöves hangot lehet jól utánozni. Nem a softveres kamura gondolok !
nah még 1 kérdés szerintetek hol tudok beszerezni a Regent 620-hoz potikat?
Melyik, mennyi kell?
Nincs elöttem képileg. Tolópotis ?
jaja vannak tolópotik is
![]() hát a kép nem a legjobb de az alsó technikához kell a poti
Hát ez nem egy model, nem is tudtam kisilabizálni, melyiknek mia száma
ohh széptesó értem én hogy segíteni szeretnél
![]() de azt hittem h vágod milyen címmel van nyitva a topic REGENT 620 és a képen az alsó (ami mondjuk 1020 de ua a keverő része)
Hali.
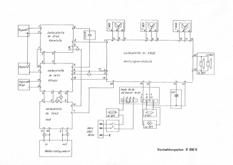
Nekem nem a 620-assal van gondom hanem a 300K-val. Kicsit fel akarom javitani . Kapott 2Db Videoton hangszórót meg egy uj végfokot TDA7294-el. A gonddom a táppal akadt. A gyári elektronika 25 ill. 38V -ot használ, viszont a végfoknak +-30V kellene. Ha esetleg lenne valakinek rajza hogy hogy lehetne 1 trafórol meghajtani az jóljönne. A gyári kapcsolás nem igazán feszültség specifikus(a 38V-os ága éleszthető 12V-ról) ezért arra gondoltam hogy max 30V-os lenne a táp. (25/30/+-30) Segítségeteket előre is köszi.
Nagy mellényúlás a mutatvány amibe belekezdesz. A Videotonnak nincs olyan hangszorója, ami erre az üzemre, legalább elégségesen szólna. Főleg, hogy majdnem nyitott a 300k doboza ha jól emlékszem. A 7294 IC, nem kényes a tápfeszre, azzal nem lesz gondod, visszont nem szereti a túlvezérelt üzemet amiben a gitárcucok müködnek
Hali.
Az a gondom hogy a "megrendelő" 300W ot akar. tudom hogy ezt 2db 25cm-es hangszóróbol ilíen ládával gyakorlatilag lehetetlen. ez amolyan "hangosabban szól mint gyárilag" megoldás lenne mert nem mindig van lehetősége hangosításra. Ugyis lesz rajta egy kimenet pluszba ugyh kilehet majd hangosítani, de azért jó lenne ha magába is szólna. Am a videoton hangszórókkal én megvagyok elégedve,bár szterintem teljesen lezárom a dobozt és megnézem ugy mit produkál. Bár ha valaki megmondja nekem hogy a KD 606-ot mivel lehet kiváltani akkor nem küszködök külön véggel. Mert a tranyó az tranyó
Újra csak azt mondhatom, hogy nagy mellényúlás az egész elképzelésed. Az eredeti hangszoró, piszok érzékeny volt. Ráadásul szélesávú. Sehány Wattal nem tudod überolni. Ebből fakadóan nem lesz hangosabb a mutatványod.
A megrendelöt kell kifényesiteni : hangot, vagy Wattot akar ? Nagy hülyeseség volt túrni- fúrni a semmiért. Mielött széttúrtad kelett volna kérdezni Én azokat a megrendelöket akik a Wattra görcsölnek elszoktam hajtani, mivel nem azon múlik !
Nincs atomjaira bontva. Viszont még mindig nem tudom mi jó a KD-606 helyett ugyanis a gyári végfok van meghalva.Hangszóró meg nem volt benne
Azt elfelejtettem irni: A KD 607-est is kurva nehéz helyetesiteni, mert a hibái ellenére benne van az anyag, és mesze szivósabb mint a papirformája. Az a 70Watt/10A max. A mini Orion is ezért volt jó, és megbizható
A mezei 2N 3055-őt is jó bele. A gyártótól függően _ Papiron erősebb_ lessz megbizható, vagy nem.
Igazán jót már nagyon nehéz szerezni, mivel mindenki kisporólja az anyagot a termékéből. Már nem is merek venni alkatrészt a boltban olyan szarok. A nagy márkák is. Gyakran hamisitványok. Nem a boltos tehet róla Gagyisodik a világ minden területen. Ezt úgy hivják, hogy modernizálódás, gazdaságoság, életartam kalkuláció, stb. Valamikor a Quad 405 örület idejében én is is vackoltam vele. ( A gyenge pontjaira hamar rájöttem. 10évvel késöbb a cég is, bár maradt még módositani való ) Ezt csak azért irom, hogy nem véletlenül nem használnak kereskedelmben vásárolható végtranzisztort. A Quad 405 gyártásánál -évjáratok- látszik , hogy gond volt nekik is szerezni. Sajnálták a Toshibára a pénzt Most éppen kódszámost rendelnek, valamilyen paraméterre hegyezve, vagy garantálva
Sziasztok. Éppen most javítok egy ilyet : Link, már minden kondit kicseréltem benne, sokkal szebben/hangosabban is szól.
De van egy dolog ami zavar. A Hangerő potit is cseréltem, mert már sercegő hangja volt állításnál. Érdekes módon az új is serceg, de csak bekapcsolásnál kis ideig, aztán helyreáll. A poti egyik lába a test, a másik kettő pedig kondin keresztül csatlakozik (ezek is cserélve lettek persze). Annyira nem zavaró a dolog amúgy, csak érdekelne van e valakinek ötlete hogy ez mitől lehet?
A potira kerülő DC miat van. Nem érdemes bele boyolodni Formálodiik az elkó, és ha kicsi a szivárgó áram = nincs DC akkor nem serceg
Én is erre gondoltam.
Akkor marad így ahogy van. Kösz a választ.
A minap én is hozzájutottam egyhez de még nem tudom mi legyen a sorsa.
Sziasztok,
Egy Regent 30H erősítőt kellene ráncba szednem. Egyik baj, hogy brummos. Ezt gondolom a táp elkók kiszárdása okozza. Illetve a két bemeneten valaki kicserélte a korábban, az eredetileg szigetelt 6.3mm-es Jack aljzatot. Egy kollégámé az erősítő. Modern félvezetős pedállal és effekttel akarja használni. Van valakinek gyakorlati tapasztalata csöves erősítő és modern kütyük házasításával. Minden felújítási ötletet szívesen fogadok. Kösz előre is. Tóni |
Bejelentkezés
Hirdetés |
















