Fórum témák
» Több friss téma |
Meg kéne nézni, hogy a villanypásztorok mekkora energia szinten dolgozhatnak és ki kéne számolni, hogy itt mekkora van. Azért ami biztos, nagy feszültség van kint a drótban, bármilyen hosszú is. És az tökmindegy, hogy hol fogja meg a paraszt, nem kaphat tőle akkora fülest, hogy a szeme kiugorjon. Tehát ez érvényes a teljes hosszára.
Sajnos ezzel nem értek egyet ,mivel hogy a készülék impulzus üzemű,nem tud kárt okozni a jószágban,mert az reflexből el ugrik.
Ui Én most tervezek egy olyan készüléket ami érzékeli azt ha egy állat a vezetékbe gabajodik és 4-5 impulzus után automatikusan le áll és hangosan jelez.
Szia
Villapásztor üzembe helyezésekor szem előtt kell tartani azt,hogy az adott terület más által is megközelíthető e akkor azt jól látható módon fel kell tüntetni,hogy az adott területen villanypásztor üzemel. Ebben az iparban igen széles a skála egészen a 0.20 joule-tól egészen 40-50 joule-ig terjed amivel már közel 300-400 kilométer vezetéket rá lehet kötni.
Európában a kimenő energia erősen korlátozva van. Már, ha valaki a szabványokat iránymutatásnak veszi.
Ugyanakkor a tárolt töltéstől (is) függ az, hogy valami erősáramú berendezésnek minősül-e. Erősáramú berendezésként meg a villanypásztort 5-10 m magasra kéne szerelni, mert nem pásztornak hívnánk, hanem távvezetéknek. Emlékeim szerint a 40 Joule már ezen a határon is túl van.
35µF kondi 450V-ra töltve 3,5J energiát tárol. A trafó hatásfoka se nagyobb mint egy, inkább jóval kisebb. Hogy lesz ebből akkor 3,9J?
íme egy energia gép
http://www.allattartas.hu/?mod=termeklap&id=56850 Szerintem ezen a téren nincs korlátozás,te is láthatod és meg is vásárolhatod.
Szia
Úgy, hogy ez van a dobozra írva, mert én egy gyári készülékről beszélek. Képet majd mellékelem kb 23:00 körül.
Hello
Íme a képek. Igaz rosszul emlékeztem nem 35 hanem 30 mikró.
Az IEC 60479-1, IEC 60479-2 szabvány nincs meg neked véletlenül?
A 60355 megvan, de az erre hivatkozik (nem tudták volna átmásolni bele az idézett részt, vegyem meg drága pénzért mindegyiket..)
Melyik kiadás van meg neked? Mert a neten találhatóban ugyan valóban van szó a 60479-es diagramjától való függéstől, de pont annak ez elején ezt a passzust a módosítások mindjárt hatálytalanítják is. Marad az 5 J kimenő teljesítmény mindenféle krikszkraksz nélkül: 5 Kimeneti jellemzők
p 5.101 A harmadik felsorolási tételben törölje a "közepes teljesítményű energia ellátók" kifejezést. p Törölje a negyedik felsorolási tételt. Azonban. Én ugye erről itt 2007-ben írtam, és az MSZT szerint ma is a 60355-nek a 2005-ös kiadása érvényes, tehát én jó eséllyel abban néztem a feltételek nélküli 5J kimenőt. De elhatároztam, hogy hétfőn bemegyek az olvasóterembe, és megnézem mégegyszer, hogy Dizinek megalapozott választ tudjak adni. Elvégre emlékekre éppúgy nem lehet elektromosságban alapozni, mint egy gyártó kijelentéseire. ![]() A 60479 amúgy az IEC szerint nem szabvány, hanem műszaki specifikáció (akármit is jelent ez), és ugye arról regél, hogy mekkora áramnak milyen hatása van a humanoidokra. Az MSZT-nél a katalógusban nincs is benne, de azért az olvasóteremben az is megvan.
Ez 1999 augusztusi, és ahogy mondod, valóban benne van a módosítás (de akkor mi a bánatér' nem bírták inkább átírni ahol kell?). Én is arra emlékeztem, hogy 5J a plafon, 50J már simán kiüti a szívet adott esetben. Így nem is értem, hogy tud a linkelt készülék megfelelni a szabványnak.
Viszont ettől függetlenül érdekelne a 60479, ha meglenne pdf-ben.
Helló
Na ez az, igazából az ember néha nem is képes ezeket a módosításokat követni, de igazából nem is szükséges,ezt csak feltételesen mondom,mert itt a fórumon úgy sem fog senki építeni egy ilyen defibrilátort, illetve Magyarországon a legelterlyettebb típusok 1-4 joule-osak nagyon ritka az e felettiek használata ugyanis olyanokat igen nagy területeken használnak. Viszont ha valaki ilyen készüléket üzemeltet annak tisztába kell lennie annak rávonatkozó szabályaival,ami igazából nem sok, mindösszesen annyi hogy ha olyan helyen fut a vezeték ahol más is hozzáférhet akkor azt táblázza ki.
Mikrosütő trafóval elég könnyen lehet csinálni olyat, ami le is adja ezt az energiát. A kerítésen általában nincs már gond, mert a vezeték ellenállásán is elmegy egy csomó, meg a kötéseknél, stb. De a jeladó közelében bizony életveszélyes lehet. Ezért is mondtam a minap valakinek aki magánban érdeklődött, hogy hanyagolja a mikró trafót. Kis területre bőven jó az autó gyújtótrafó, a nagy belső ellenállása miatt kellően veszélytelen is.
De a mikró trafót is érdemes szikraközzel ellátni, mert ennek hiányában akár 7-10 centis szikrát is nyom,viszont lehet ebbe egy osztót is tenni arra az esetre ha a termelő kis területen akarja használni.
Én kipróbáltam azt,hogy mikrosütő trafó 20 mikrós kondival,és az jött le,hogy teljesen felesleges,bőven elég a 6-8 mikró, így még az elektronika sincs gyilkolva. [OFF]viszont javításaim alatt lehet,hogy találkoztam már olyan készülékkel is amit te készítettél. ?? Ki tudja ??
Szerintem igen kicsi az esély rá, talán kettőt csináltam eladásra, meg még 2-3-at ismerősöknek, akik hozzám hoznák vissza.
A szikraköztől még agyonvághatja a delikvenst, bár pártíz uf-ig még nem valószínű, az 50Joule-hoz kéne 500V-nál 400uf kondi. Az autó gyt. meg akkor gyenge, ha nagyobb aljnövényzet van. Ezért akarok kidolgozni egy saját trafótervet. Most épp tekertem is egyet, csak tesztelni kell még.
...rávonatkozó szabályaival,ami igazából nem sok, mindösszesen annyi hogy ha olyan helyen fut a vezeték ahol más is hozzáférhet akkor azt táblázza ki.
Én még írnék egy párat: - Hálózati táplálású egységnek a tápláló madzagjába az épületbe való bevezetésekor túlfeszültséglevezetőt kell iktatni - A karám földelése és a ház csatlakozásának földelése között 20 m távolság legyen minimum - A karám földelése és szabadvezetéki oszlopok közötti távolság az oszlop földelésének lététől függően 5-20 m - A karám földelése minimum 1 m legyen - szabadvezetéki oszlopot 5m-nél közelebb nem közelíthet meg a karám - szabadvezetéket keresztező karám magassága a keresztezésben max 2 m lehet Egy másik szerint viszont: - Karámmal erősáramú szabadvezetéket nem szabad keresztezni (erősebb, mint az fentebbi) - Karám és erősáramú szabadvezeték a feszültségszinttől függően 3-8 m-re közelítheti meg egymást - Szögesdrótot nem szabad delejezni Tán jó megnézni a figyelmeztető táblákra vonatkozó előírásokat is: ha úttól számítva 10 m-en belül van a karám, akkor 100 m-enként, és még "a megközelített útra betorkolló utak torkolatánál" is MSZ 453 szerinti kivitel, és/vagy 10x20 cm-es minimális méret
Amit itt írsz, az már nem hobby. Az urak csak hobbyból csinálnak villanypásztort és ott a szabvány nem ismert fogalom.
Koránt sincs igazad, az innen megépített készülékek legnagyobb része telepítésre kerül valahova, így az már régen nem hobbi. Az a hobbi, ha megépíti valaki otthon, próbálgatja, aztán szétszedi.
Onnantól kezdve, hogy telepítve van, akár szeretnéd, akár nem a szabványok vonatkoznak rá. (tudod, a törvény arra is vonatkozik, aki nem ismeri) Amíg probléma nincs belőle, addig lehet békében élni, ha valaki megsérül, vagy megijed, elugrik, megbotlik, eltöri a kezét, vagy tökmindegy mi történik, elkezd pereskedni, akkor a tákolt készülék készítőjén csattanhat az ostor. (vagy a bilincs) Már ha megtalálják egyáltalán.. Ha itthon megkókányolom a villanyt, és valakit agyonvág, akkor gondatlanságból elkövetett emberölésért elítélhetnek. Ha a falat, kerítést, vagy tetőt kókányolom, és valakire rádől, akkor is. Az egyértelmű, hogy az otthonra készülő dolgokat nem fogom elvinni a tüv-höz bevizsgálásra, de a szabványokat, szabályokat ismerni kell, és olyan készüléket építeni ami annak megfelel. És úgy is telepíteni. Pl. az erősáramú vezeték keresztezésénél. Ha a vihar kidönti az oszlopot, és rálóg a villanypásztorra, vidáman bevezeti a jeladóhoz a nagyfeszt. Ha nincsenek a készülékben betartva a védőtávolságok, nincs rendes földelése, nincs túlfeszlevezető, akkor akár a lakásba is bemegy. És a villámvédelemről nem is beszéltünk még.
Nem tudom erre gondoltál e?
www.albatrezor.hu/docs/14_msz-en-61140-2003.pdf
Sziasztok!
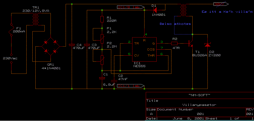
Kezdő kérdésekből átírom ide: Egy olyan kérdésem lenne, hogy az NPN és PNP tranzisztorok között mi a különbség? Nem fizikailag értem a kérdést, hanem hogy vezérlésben van-e valami különbség. Konkrétan az a problémám, hogy egy villanypásztort szeretnék építeni 555-el. Már meg is csináltam, csak kalibrálni kellene az 555 kimenetét. Ha ezzel a progival számolok, akkor sehogy sem tudom a kitöltést 50% alá vinni. Jelenleg a C-m 1uF, a C2 47nF, a C3 pedig 470uF. Az egész áramkör 12V-ról üzemel, a 3-as lábon van egy 47R ellenállás, de utána sajnos csak 0,7V-ot mérek, ami nem nyitja ki szerintem a tranzisztoromat. (BU208A) Illetve a tranzisztor kollektora és emittere között van egy ZX200 zéner, de nem tudom melyik fele az "eleje". No, de a legnagyobb gond ugye itt az 555 és a tranzisztor között van, mivel ha a kitöltést 99% körülire felhozom, akkor ~1sec ideig van magas jel a kimeneten és ~10ms ideig van alacsony jel. Kérdésem konkrétan az, hogy ezt a tranyót vajon így lehet vezérelni? Vagy meg kéne fordítanom valahogy a jelet? Jelenleg egy led van kötve az 55 kimenetére, azzal látom, hogy jön ki a jel, de a tranzisztort a 0,7V már nem nyitja ki. Gondolom egy kisebb ellenállás kéne oda. De mekkora? Elézést a sok kérdésért egyszerre, de ez az első komolyabb "építményem" Nyákrajzot tudok mellékelni, meg kapcsolási rajzot is, de a tranzisztorom és a zénerem eltér a kapcs rajzon feltüntetettől, mert olyat nem kaptam és nincsen 230-as trafó + gaetz, hanem direktbe 12V-ról üzemel. Sajnos a nyákrajzon fordítva van az 555, szóval hátulról kellett ráforrasztanom De az a rész működik, ott nincs gond (csak gondoltam szólok, ha valaki utánépítene)
Helló
Ezeket én is vágom,de a termelő maximum csak a táblás részt jegyezné meg. A másik dolog nem is hiszem, hogy az általad felsorolt dolgokból bármit is megértene egy olyan ember aki világéletében jószágot nevelt, tartott és amúgy meg egy dugvillát sem tudna bekötni. Neki csak egy számít, üssön mint állat.
Hy Vicsys
Kapcsolási rajzát h találom mert lehet , hogy vak vagyok de nem találom, meg ha fel tudnád rakni a NYÁK rajot az nagyon kafa lenne. Köcc Raiden
Nem, sajna nem ez, van egy másik ami az élettani hatásokkal foglalkozik, az érdekelne.
Ez látod baj. Vagy olyan használati-telepítési útmutatót kellene adni a készülékekhez ami minderre kitér, vagy szakemberre bízni a telepítést.
(mint ahogy az autószerelést, kőművesmunkát, vakbélműtétet is, ha nem értünk hozzá.. )
Csatolom.
udvozlet mindenkinek szereny korulmenyek es komolyabb elektronikai hozzaertes hianya okan auto index utemado egy rele es egy 21w ego beiktatasaval gyujto trafo segitsegevel eszkabaltam pasztor celokra egyszerubb egy kattogo villogo valamit egyedul az a problemam hogy a gyujtotrafo meglehetosen melegszik 12v 5a trafo biztositja a tapot grez az egyenitanyitas es 1000mikro15voltos es 500mikro 25voltos kondit kotottem parhuzamossan szuresnek a tapra masodpercenkent dobja at a szikrat kb 3mm glimm lampa van szikrakoznek teve az lenne a kerdesem mennyire szabad melegedni a gyujtotrafonak kb 3,5A az aram felvetele a takolmanynak de ez a 21wattos izzo miatt lehet mert mikor ketto izzo volt az utemadora kotve akkor 6-6,5A-t huzot!
EGyáltalán nem, gondolom az ütemadód ugyanannyi ideig tartja nyitva az áramkört mint zárva. Ezért szép nagy áramok folynak folyamatosan. Nem nagy drágaság amúgy egy kicsivel jobbat sem csinálni. Kell egy 230/230as trafó, vagy kettő 230/akármennyis szembefordítva.(rossz magnóból, bármiből lehet kiszedni).Kb 10µF/250-400V kondenzátor. Meg még egy két kis alkatrész. Nem több egy ezresnél.
És jó lett?
Ha igen, akkor kérnék mjd egykis segítséget, az enyémet kéne módosítani valahogy, mert nem működik ![]() Egyszerűen nem tudom kalibrálni az 555-öt sem, meg azt sem normálisan, meg a trafó sem ad szikrát. Lehet, hogy rosszul kötöttem be? Trabi trafó (6V) 15-ös lábát a +12V-ra kötöttem, 1-es lábát meg a kimenetre. Ez elvileg úgy működik, hogy feszültségtüskét ad a trafónak nagyon rövid ideig, miután ez megszűnt önindukció miatt ad ki szikrát. Egyik gondom a feszültség tüske előállítása, mert pont fordítva működik a dolog. Feszültség-hiány tüskét lehet vele csinálni ![]() Itt csatoltam a lényeget |
Bejelentkezés
Hirdetés |




Emlékeim szerint a 40 Joule már ezen a határon is túl van. 


Elvégre emlékekre éppúgy nem lehet elektromosságban alapozni, mint egy gyártó kijelentéseire. 




