Fórum témák
» Több friss téma |
- Ez a felület kizárólag, az elektronikában kezdők kérdéseinek van fenntartva és nem elfelejtve, hogy hobbielektronika a fórumunk!
- Ami tehát azt jelenti, hogy a nagymama bevásárlását nem itt beszéljük meg, ill. ez nem üzenőfal! - Kerülendő az olyan kérdés, amit egy másik meglévő (több mint 17000 van), témában kellene kitárgyalni! - És végül büntetés terhe mellett kerülendő az MSN és egyéb szleng, a magyar helyesírás mellőzése, beleértve a mondateleji nagybetűket is!
Sziasztok!
Legyen szíves valaki írja meg hogyan néz ki egy 2.2 ohm 2w -os ellenállás mert a szánkóddal nem tudom azonosítani üdv:ara
Mondjuk piros-piros-arany-arany. Mi a kód?
Oké, mint írtam, amint visszakapom a fényképezőgépem, megcsinálom. De fogalmam sincs, hogy mikor jön vissza az öcsém, mert biztos rendkívül menő dolognak tartja, hogy titkolózik, kb. szellemlétet és, és nem áll velem szóba se, de a dolgaimat időnként le-le nyúlja.
P.S.: és mielőtt felvetődne, nem, a mobilommal nem tudok, mert nincs meg az USB zsinór hozzá A hozzászólás módosítva: Szept 2, 2014
Szerintem a melegedés oka: a kábelvég laza a kábelsaruban, meg (-vagy) a saru (is) lötyög az ellendarabon. Új sarukat kellene tenni, lehetőleg forrasztva (+a végekre zsugorcső).
Szerintem cserére szorul..
Próbáld meg öngyújtóval kozmetikázni! hehe
Az alábbi kapcsolásban, mennyire, milyen mértékben számít a kvarcnál lévő kettő kondi 22 pf-os kondikra cserélése?
Semmilyen mértékben sem számít.
Hello! Nem különösebben számít.
22pF-et szoktunk betenni, a frekit minimálisan tudod változtatni vele.
Szia.
Próbáltam. De nem hozta a várt eredményt. Ugyanúgy melegedett. Érdemes lenne egy nagyobb kábelsarut rátennem? kb 5-7mm széles ránézésre. Holnap megmérem mert nálam lesz a kocsi. kb 10-12 mm széles megoldaná a problémát? Van ekkora egyáltalán vagy próbálkozzak valami mással ami nem melegszik ennyire? Azért nincs forrasztva mert a szivattyút renderesen ki kell szedni takarításra. Haccp miatt. Így nem lehet fix kötés. Túlságosan sok munka lenne mindes egyes alkalommal a munka vele.
Szia!
Hol melegednek a saruk, a motor kapocslécén? Bővebben: Link.
Nem ott. Ott fixen van kötve. Hanem a kapcsoló és a motor közt meg van szakítva és ott van összetoldva a sarukkal 1-1 biztosítékkal. És a biztosítéknál melegszik szó szerint elégetve a biztosíték műanyag burkolatát. Nem a biztosíték ég el hanem csak a burka. Holnap majd töltök fel képet is.
Egy hasonló van benne. Bővebben: Link
Értem. Ez a csatlakozó a vicc kategóriájába tartozik. Tessék lengő dugaljat és dugvillát használni a szivattyú mobilizálhatóságához.
Kedves mindenki! Abszolút kezdő vagyok az egész elektronika világában, szóval először csak arra lennék kíváncsi, hogy a tervem megvalósítható lenne-e, azután valószínűleg kikérném egy hozzáértőbb emberke segítségét a megépítéshez
Szóval konkrétabban. Saját kezűleg berendezett lakóautó energiaellátásához keresek megoldást, de megfelelő elektromos és fizikai ismeretek hiányában elakadtam és összezavarodtam a számolgatásban.A konstrukció az alábbi elemekből állna: -Akkumulátor: 12v 80Ah hobbi akkumulátor -Napelem: 12v, 60 W, maximális teljesítménye 420Wh / 27,8Ah naponta. -Hűtőláda: 12/24 V DC. Átlagos teljesítmény: 35 W. Százalékos üzemidő: kb. 20. Energiafelhasználás: Teljesítmény x Százalékos üzemidő -Tetőablak ventilátor: 12v. Teljesítmény: 36 W. Minimum áramfelvétel: 0,3 A. Maximum áramfelvétel: 3 A. -12v-220v feszültség átalakító inverter (1200 W) netbook / telefon töltéshez, melegszendvics sütőhöz, elektromos borotvához: Pl. netbook töltőn szereplő adatok: input 240v 1A, output 19v 1,58A. (Ebből számomra nem derül ki, tulajdonképpen, mennyit fogyaszt egy óra töltés alatt?) Nem sikerült olyan közös energiafelhasználási nevezőt találnom, amiből kiderülne a számomra, a fent felsorolt eszközök, milyen mértékben merítenék az akkumulátoromat, ill. milyen teljesítményű napelem készletre lenne szükségem ahhoz, hogy hálózati akkumulátor töltés nélkül, hosszú távon pótolni tudjam a felhasznált energiamennyiséget. Elnézést, ha kicsit "buta" a kérdésem, nem vagyok szőke, csak nő. Köszönöm a segítséget előre is.
Szia! Ez egy jóféle biztosíték ház, ezzel tuti nincs gond. Sokkal inkább a késes biztosítékkal, amit bele dugtál. Sajnos, tele vannak az üzletek gagyi biztosítékkal. A lényeg, hogy anyagtakarékosságból véknyabb lemezt használnak a gyártáshoz, így bedugásakor a kellő kontaktus nem tud kialakulni. Ha jó, egészen szorulósnak kell lennie, sőt, ha kihúzod, erős karcolásokat kell látnod a lábain, mert ez direkt így van konstruálva... Egyébként nem illik róla lehuzogatni a sarut, de ez nem is a motorhoz való, hanem az akkuhoz a lehető legközelebb. A bontáshoz pedig a motorhoz közel kell rakni akkor egy oldható csatlakozást, amire akár a faston lapossaru szintén megfelel. Erre javaslok egy pozícionált saruházat tenni, így a szigetelés és a fordított polaritású bekötés problémája egy füst alatt meg van oldva. A mellékelt kép szerint:
Sziasztok. 1N4007 anódján 100 Hz-es feszültség van (közvetlenül jön egy Graetzől). A katódon maximum mekkora pufferkondi lehet, hogy a túlzottan kapacitív terhelés ne tegye tönkre a diódát? Most 4700 µF volt rajta, kb 20 másodpercet bírt, aztán tönkrement. Van erre valami ökölszabály?
Szia!
Abban biztos lehetsz, hogy 20 mp után nem a pufferkondenzátor teszi tönkre a diódát. Puffer a bekapcsoláskor teheti tönkre, amikor nagy töltőáram folyik.
Egy bóvli nekem is beleolvadt a biztosíték foglalatba. Hogy miért passz, de valószínű a láb volt vékony
De akkor mi? Nem is volt utána kötve semmi.
Sziasztok! Kellene egy kis segítség csatoltam a képet szeretném megkérdezni hogyan kell összekötni a rajzon látható erősítőt és tápegységet.
üdv: ara
Zárlatos volt a kondi vagy fordítva kötötted be.
A +35V-ot a +Vcc-vel, a többit pedig értelemszerűen.
Üdv.
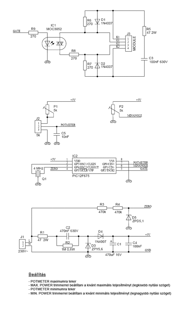
Megépítettem az oldalon is fenn lévő "Hegesztő trafó szab. PIC 12F675"- el. Tökéletesen dolgozik, minden a leírás szerint.Szeretném a két Tirisztort kiváltani egy Triakkal,Szerintetek melyik kapcsolást használjam,az Opto után?Esetlek létezik kösztes kapcsolás, ahol ha akarok fényerőt tudok szabályozni,de ugyanezzel tudok trafót is ? Kösz.
Sziasztok!
Az lenne a kérdésem,hogy van egy FAGOR automata mosógép és tönkrement a vezérlő egység , a motor kiválóan működik és a leeresztő szivattyú is szeretném tovább is használni de lehetséges hogy ha készítek rá egy kapcsoló sort és csak mosás centizésre használni.Persze igy saját magamnak kell kapcsolgatni mindig a mi kell.Szerintetek meglehet oldani? üdv:ara
Sziasztok! Hogyan lehet normálisan összetekerni a hosszabbítót, hogy a végeredmény szép köralakú legyen, ne pedig egy nyolcas alakba összetekeredett valami?
Bal kezedbe fogod a dugót, a jobbal pedig egy karikát csinálva belerakod azt a bal kezedbe (kívánt átmérőnek megfelelően). Miközben rakod a bal kezedbe a karikát, hosszirányban forgasd meg a kábelt, így nem fog összecsavarodni. Kis gyakorlás kérdése.
|
Bejelentkezés
Hirdetés |





Szóval konkrétabban. Saját kezűleg berendezett lakóautó energiaellátásához keresek megoldást, de megfelelő elektromos és fizikai ismeretek hiányában elakadtam és összezavarodtam a számolgatásban.









