Fórum témák
» Több friss téma |
Fórum » Labortápegység készítése
Helló. Hát ez nagyon klassz!
ehgyébként miért van rajta 2x2 kimenet?
Az egyikbe forrasztópálkát dugom be a másik pedig a kimenet?
Hogy álsz a labortápoddal?
Még pihen!
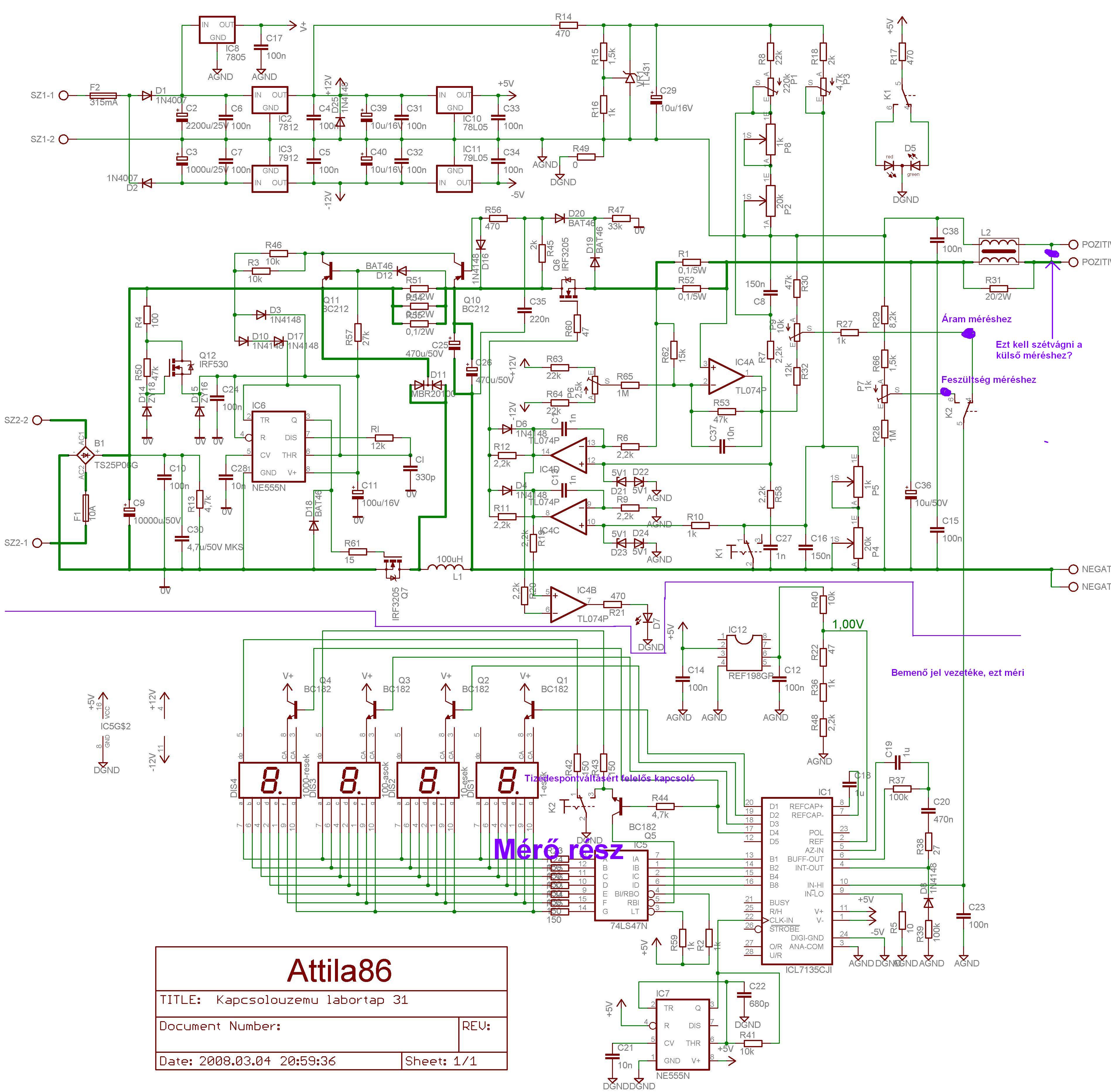
Március végén lesz a szülinapom, talán összejön egy kis pénz, vezek bele egy ic-t meg azokat a TO-92-es tokozású alkatrészeket, és akkor már meniek kelene nem? kiveszem az ic-t és akkor is 35V. Egyébként a mi a tl431-es alkatrész alatt van az 1,5K-os ellenállás, vagy a 2,2K-os ellenállás, csúnyán melegszik. de hamarabb az 1,5K
Csak remélni tudom hogy az a baja,de hogy ennyi minden melegszik az már eléggé gázos,de szerintem cserélj ki minden tranzisztort,de leginkább lemérném az alkatrészeket hogy nem-e szált el valamelyik,igy hamarabb megtalálnád az elszált alkatrészt és csak azt cseréld le!!
De tranzisztrt nem tudok mérni. Vagyis beforrasztva nem. De ha egy ellenállás már be van forrasztva, azt ki kell szedni, és ugy lemérni nem?
Szia!
Szerintem is nagyon jó let!! Viszont volna egy kérdésem. Mi az a fekete kör alakú valami a hátlapon belül, amiből 2 szürke vezeték jön előre? üdv.
Én úgylátom, hogy az a 24V-os trafó, bár nem szólok bele, mert nembiztos hogy az.
Szia Stanford!
Az egy műanyaggal bevont toroid trafó 24V/2A,eredetileg a weller pálkának a trafója! jdani jól mondta!
Köszi a gratot!
Szintén neked is gratulálok a labortápodhoz,nagyon jól néz ki! Már csak 3db M20-as műszerdoboz van a lomexben!
Igen a tiedhez hasonlit,nem akartam bonyolítani a dolgot,de csinálhattam volna fekete háttérrel és fehér betükkel!
Nem nem!
Csak három darab van kinnt a polc tetején. De amikor a múltkor az egyik haverom is vett egyet, akkor bentről hoztak neki és nem a polcról vették le. Tehát még biztosan van a raktárban is.
Szia Attila86!
Úgy szeretném megépíten a tápodat (40V 10A), hogy két műszerrel, egy a feszültségnek, egy az áramnak. Csatolom az általam elképzelt megoldást, jó az amit felrajzoltam? Tudom, buta kérdés, de nem merek kockáztatni. Meg szeretném építeni, ha lesz pénmzem rá. Üdv. Tóbi
Akkor jó,hát ha van még bent a raktárban is,arra nincs agodalom,fent a polcon csak 3db van,mert nekem a polcról vették le és akkor 4db volt!
Üdv.!
Amit belerajzoltál a kapcsolási rajzra, az majdnem jó. Azt a vezetékdarabot a kimeneten nem akkor kell szétvágni, ha külső műszert használsz, hanem hogyha a négyvezetékes kimenet előnyeit használni akarod. De ezt a leírásba beleírtam... A többi amit rajzoltál az jó és igaz. Csupán még annyi sántít picit, hogy a "Tizedespontváltásért felelős kapcsoló" nem csak a tizedespont váltásáért felel, hanem feszültségmérés esetén a legnagyobb digiten történő nulla kioltásáért is. Üdv.: Attila
Igen, a négyvezetékes kimenetre gondoltam.
Kösz
Sziasztok!
Én ezt a labortápot szeretném elkészíteni: http://www.electronics-lab.com/projects/power/003/index.html A baj az, hogy a régi labortápomból szeretném felhasználni a transzformátort, de annak 38V a szekunder feszültsége. Arra gondoltam áttekercselem a szekundert, de sajnos a csévetest legaljára van tekercselve. A primert pedig nincs kedvem újratekerni. Át lehet alakítani a kapcsolást úgy hogy jó legyen a trafóhoz? Az jó lehet ha az R3 ellenállást megnövelem 1,5 szeresére, az U1 pozitív tápágába pedig egy zenert, kötök? Az U2, U3 gondolom maradhat, mert ott a D7 zener.
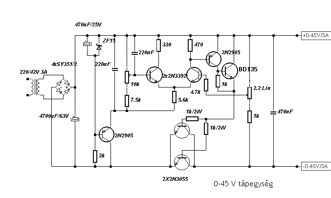
Sziasztok! Lenne egy kérdésem, építettem anno az alábbi kapcsolási rajz alapján egy kis szabályozható tápot, 0-40V 3A, a kérdésem az lenne. hogy a két 2N3055-öt megduplázva emelhetem a terhelést 6A-re? Illetve még arra gondoltam,hogy kicserélem, MJL21014,-re hogy többet birjon, hogy ez mennyire jó ötlet? Ja és még annyit szeretnék tudni, hogy szerintetek lehet erre a tápra valahogy egy áramerősség-szabályozót szerkeszteni?
Köszi a választ.
Szia!
Nézted már ennek a tápnak a kimenetét szkóppal? Ha igen érdekelne mit tapasztaltál. üdv.: Zoli
Nem még nem néztem, miért? Netán gond van vele? Épp most szeretném kicsit megtuningolni, de ha gondolod hétvégén ránézek, de miért kérded?
Szia!
Hát... mivel elkészítettemén is egy ilyet, gondoltam kipróbálom, építettem egy TDA2050-es végfokot, na aszt adj neki...hát mit ad Isten...búg a végfok...keresgélek hátha találok valami más kapcsolás rajzot mint a gyári, de csak van benne búgás, gondoltam rossz nyákot csináltam, és azért búghat, vagy mittudomén, aztán gondoltam egyet, megmértem a tápot, pontosabban szkóppal ránéztem milyen is a tápom...Aztán jött a meglepi. Mivel eddig csak állt és várt a bevetésre ez a tápegység, nem is gondoltam rá, hogy jobban megnézzem, megbíztam benne, mivel egy könyvben volt, gondoltam oda csak akármilyet nem publikálnak. Szóval legkisebb fesz értékre 10mVra és ha jól emlékszem viszonylag magas 5ms ra állítva a szkópot, furcsa képet kaptam AC mérésen. az egyenes vonal nem egyenes, olyan mint ha egy táp puffer elkói kihagynának és nem hajlandók tökéletesen símitani a feszt. kis tüskék jelentek meg a képben ott ahol egyenes vonalnak kellett volna lennie, de ez még semmi, amikor feszta maxra iletve közel a maxra állítottam, akkor meg szabályos fűrész jel keletkezett. Gondoltam egy nagyot, és a kimenetre kötöttem a 470µF kondival párhuzamosan még egy-egy 4700µF-os kondit, ez nagyon sokat segített a problémán, de még ezek után is majdnem ugyanúgy megmaradt. A fűrész jel már nem fűrész jel, hanem a hegyek legömbölyödtek és kisebbek lettek, a kis szögecskék pedig maradtak ugyanakkorák és ugyanott alacsonyabb feszültségen. Szóval most épp készítek egy másikat, olyat amiben van áramkorlát is, és bízok benne, hogy az jobb lesz. ezt fogom most építeni mert sok jót és szépet olvastam már róla más forumon is. Bővebben: Link üdv.: Zoli
Na megnéztem a dolgot és nagyon érdekes amit tapasztaltam, ugyanigy beállítottam a szkópot 0,1v és 5msec re,AC, a tápom egyik oldala gyönyörűen egyenes, de a másik oldalt tényleg ott vannak a fürészjelre hasonlító cápauszonyok, de ez hogy lehetséges??? Aztán belekukkantottam mi lehet a baj, vagy a külömbség, az egyik tápot nem én épitettem, kaptam, ehez csináltam egy másolatot, na nálam a másolat a rossz, amik külömböznek : az elkó amit én tettem be ugyan 4700µF-os de kb fele akkora mint a másikban, az egy jó nagy siemens kondi,a graetz hid nem SY351, hanem 1N400X akkor a tranyók nem 2n2905 és 3392 hanem BC tipusok,mert nem kaptam ilyet és ezt ajánlotta "helyettesítőként" a forma, ja és van még benne egy 220nF-os kondi ami a másoltban fólia.Nagyon érdekes, de jó,hogy szóltál mert épp mostanában készültem volna normálisan bedobozolni, valamint egy normális fesz/amper kijelzőt készíteni hozzá, illetve segítséget is akartam kérni valami áramkorlát hozzáépítéshez, de igy szerintem nem fogok erőlködni vele, még jó,hogy szóltál, köszi.De szerintem valamit elcseszhettem, mert amit kaptam annak semmi baja, hibátlan a vonal. Szerintem a BC-k miatt, vagy a gyenge elkó miatt lehet, te BC-t használtál vagy 2N-eket? Megnéztem a rajzot amit belinkeltél, tényleg szuper, szerintem ráugrok én is, főleg az áramkorlát miatt, elég jó kapcsinak tünik, ja és pont van itthon kettő darab vadi új 2*24V 5A-es torroidjaim,át akartam őket tekerni 42V-ra a táphoz, de igy nem fogom, inkább megépítem amit mutattál. Esetleg nyák rajzot nem tudsz hozzá??
Üdv: Doncso
Szia!
van nyákrajzom hozzá, de most nem vagyok otthon, és csak a jövő hét közepén lesznek újra elérhetőek a filejaim, és majd akkor elküldöm. Vany 3 tranyós változathoz és 4 tranyós változathoz is nyákrajzom. üdv.: Zoli
Azt megköszönném, mindenképp megépítem én is. De lehet nem bírom ki addig és tervezek egyet Sprint-ben
Ok, de ha a terminal-on körül nézel akkor ott megtalálhatod a nyákrajzot hozzá, nekem is onnan van, viszont ha sprintben tervezel hozzá egyet akkor azt én is szívesen venném.
|
Bejelentkezés
Hirdetés |




ehgyébként miért van rajta 2x2 kimenet?








