Fórum témák

» Több friss téma
Fórum » DSC riasztó
 
Témaindító: pittyu, idő: Márc 2, 2008
Témakörök:
Lapozás: OK   255 / 283
(#) Uzbence hozzászólása Dec 26, 2017 /
 
Sziasztok!

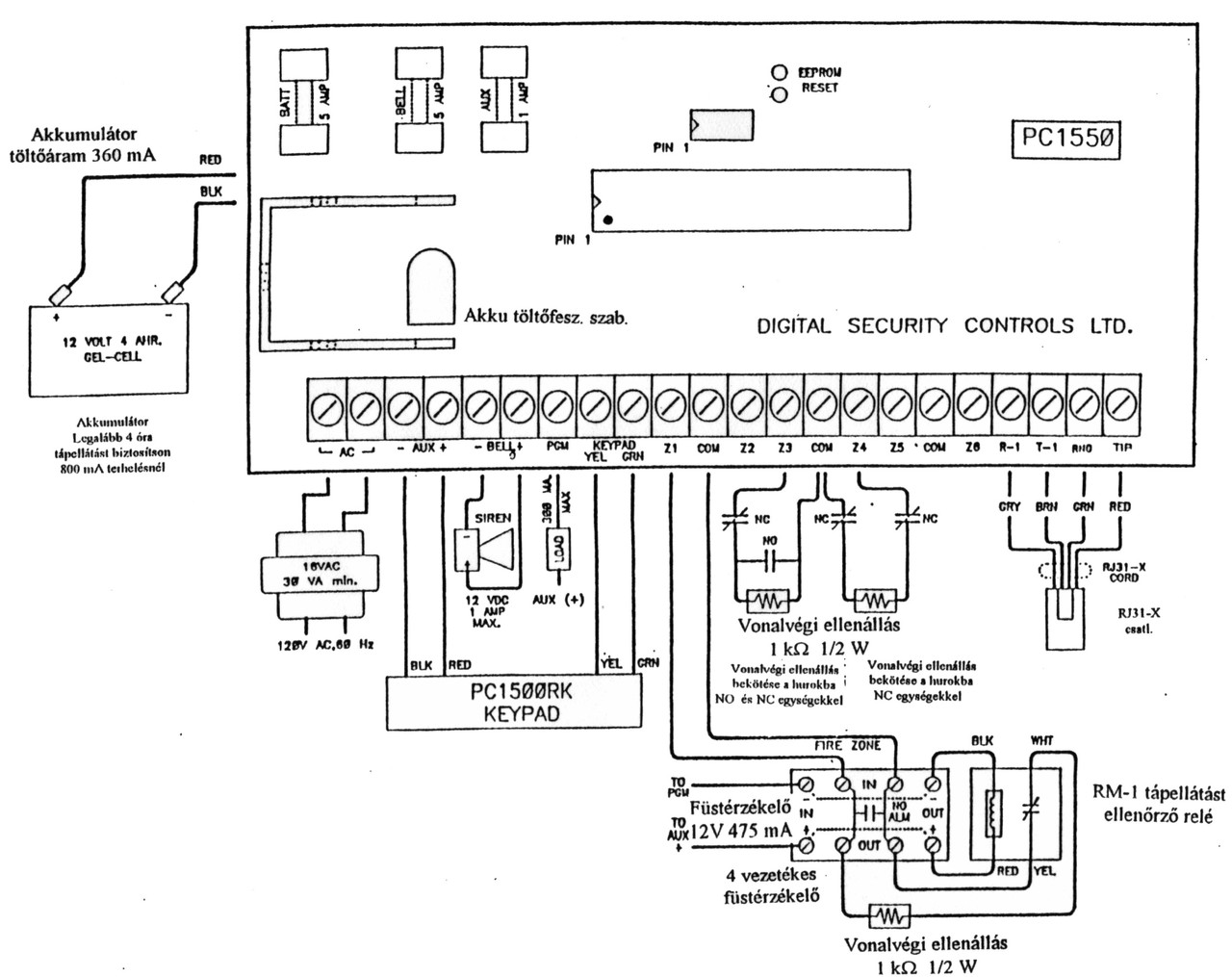
DSC 585 riasztóm van, riasztás esetén, a szirénán kívül két mobiltelefonra küld hívást. Szeretném megoldani, hogy riasztás esetén a sziréna ne szólaljon meg, csak a telefonokra küldjön riasztást. Ehhez kérnék a segítséget.
(#) levaitamas válasza Uzbence hozzászólására (») Dec 26, 2017 /
 
Szia!
Függ a szirénától.
Ha egy egyszerű beltéri sziréna, akkor kikötöd a BELL kapcsokból és bekötsz (ha nem volt) egy darab 1kOhm-os ellenállást.
Ha kültéri, akkor más a helyzet.
(#) Uzbence hozzászólása Dec 26, 2017 /
 
Kültéri sziréna, akkuval.
(#) HA5AWS válasza Uzbence hozzászólására (») Dec 26, 2017 /
 
Szia!
A megoldás hasonló, BELL- kapocsból kikötöd az indító szálat és a Bell+ ra kötöd. A bell+ és bell- kapcsokra a szokásos 1KOhmos ellenállást bekötöd. Ha van programozói hozzáférésed a központhoz akkor egyszerűbb ha némára programozod a riasztást.
Üdv: Gábor
(#) Uzbence hozzászólása Dec 27, 2017 /
 
Szia Gábor!
Van programozói hozzáférésem, csak nem értek hozzá annyira. Próbáltam a sziréna időt nullára csökkenteni, de a min. 1 perc. Tovább nem jutottam.
(#) (Felhasználó 122012) válasza Uzbence hozzászólására (») Dec 27, 2017 /
 
Szerintem ebben minden le van írva!
Bővebben: Link
Bővebben: Link
A hozzászólás módosítva: Dec 27, 2017
(#) (Felhasználó 122012) válasza HA5AWS hozzászólására (») Dec 27, 2017 /
 
Tudomásom szerint csak az érzékelők bekötési pontjaira szükségesek az 1 kohm-os ellenállások, ha nincs annyi érzékelési zóna felhasználva !!! A szirénát egyszerűen csak le kell kötni.
A hozzászólás módosítva: Dec 27, 2017

585.jpg
    
(#) Kovabe válasza (Felhasználó 122012) hozzászólására (») Dec 27, 2017 / 1
 
Első link 6. oldala így kezdődik, Sziréna kimenet caslakozó.
Pont le is van írva benne hogy mekkora ellenállás kell.
(#) Uzbence hozzászólása Dec 27, 2017 /
 
Köszönöm szépen, kipróbálom.
(#) (Felhasználó 122012) válasza Kovabe hozzászólására (») Dec 27, 2017 /
 
Azért is úgy kezdtem, tudomásom szerint ... illetve: "Szerintem ebben minden le van írva!"
Az én riasztómhoz nem kell, csak az üresen maradt zónákat kell 1 kohm/0,5W ellenállással rövidre zárni.
A csatolt linket nem olvastam.
A hozzászólás módosítva: Dec 27, 2017
(#) Kovabe válasza (Felhasználó 122012) hozzászólására (») Dec 27, 2017 /
 
Üres zónát én mindig 5.6k-val zárom (DEOL rendszer)
(#) (Felhasználó 122012) válasza Kovabe hozzászólására (») Dec 27, 2017 /
 
Zárjad. Én 2.2k-al ...
A hozzászólás módosítva: Dec 27, 2017
(#) levaitamas válasza (Felhasználó 122012) hozzászólására (») Dec 27, 2017 /
 
A te rendszered DSC?
(#) Kovabe válasza (Felhasználó 122012) hozzászólására (») Dec 27, 2017 / 1
 
Ennek mi köze a DSC-hez???
(#) (Felhasználó 122012) válasza Kovabe hozzászólására (») Dec 27, 2017 /
 
Az alapműködés ugyanaz.
(#) (Felhasználó 122012) válasza levaitamas hozzászólására (») Dec 27, 2017 1 /
 
Az enyémről miért is adjak bármilyen információt?
(#) (Felhasználó 122012) válasza Kovabe hozzászólására (») Dec 27, 2017 /
 
Tessék egy DSC 1500-as 1 kohm-os ellenállással lezárt zóna.
A zónák általában minden riasztórendszernél hasonlóan vannak bekötve, szóval mi köze mindennek a DSC-hez, vagy más rendszerhez? Elgondolkodtató a kérdésed!Valamelyiket így, mást meg másképpen kötnek be, zárnak le, ha nem használnak ki minden zónát. Röviden ennyi.
A kiindulópont: az enyémet nem kell lezárni semmilyen ellenállással, ha nincs a "sziréna" bekötve, és semmilyen hibajelet nem küld így a rendszernek, a beüzemelési leírása sem tér ki erre, mint a fent említett linknél a 6.oldalon.
A hozzászólás módosítva: Dec 27, 2017
(#) Kovabe válasza (Felhasználó 122012) hozzászólására (») Dec 27, 2017 / 1
 
Az 1500-as egy már múzeális darab és ha jól emlékszem akkor 585-ről volt szó.
Az rendben van hogy általában ellenállással van lezárva egy zóna de az érték nagyon nem mindegy, a DSC pl már az 5.2k sem mindig viseli el pedig cask 400 ohm a különbség.
Nem akarok vitázni de ha egy DSC panelről beszélünk és még a panel tipusa is meg van adva akkor érdemes legalább a megfelelő értékeket is javallani.
(#) (Felhasználó 122012) válasza Kovabe hozzászólására (») Dec 27, 2017 1 /
 
Csatoltam egy linket fentebb írt hozzászólásomban! Hozzá ezt írtam: "Szerintem ebben minden le van írva!" Tehát javasoltam egy megoldást az adott panelre! Mi is akkor a gondod? Én voltam az első aki megfelelő leírást csatolt! Ki is kezdte az 1 kohm-os ellenállással? Szóval így segítsünk egymásnak, mert aki javasol valamit, vannak akik belekötnek, mindegy hogyan ... a lényeg, hogy céljukat elérjék. 585-ös milyen évjáratú is, mindegy nem érdekes, az alap áramköri kialakítás nem sokban tér el, a szoftver a más, újabb. Hasonlítsd össze az 585 és 1500 üzembehelyezői leírását, nem sok eltérés van ...
B.Ú.É.K.
(#) levaitamas válasza (Felhasználó 122012) hozzászólására (») Dec 27, 2017 /
 
Amiről szó van az DSC! Amit csatoltál C&K System (vagy miaz?). Ott a leírás szerint 2,2kOhm, ez rendben is van.
A PC1500 biztosan 1 kilóval van lezárva, 585-höz pedig 5,6kOhm való. 2,2-re biztosan hibát ad. Ezek természetesen zóna lezáró értékek. Sziréna kimenetet 1kOhm-al illik lezárni.
(#) (Felhasználó 122012) válasza levaitamas hozzászólására (») Dec 27, 2017 /
 
Tehát még egyszer és csak Neked, mert úgy látszik nem tudsz a sorok között olvasni!
Linket csatoltam, az volt az első !!!
585.jpg - ez volt a 2.
Fájlokat csatoltam, az volt a 3.

OLVASD EL AZ ELSŐ HOZZÁSZÓLÁSOMAT!!! 6. oldalt tüzetesen !!!

Sziréna kimeneti csatlakozó BELL+ és BELL- bekezdést - 1 kohm-ot ír!!!
Van kérdés? Nem cáfoltam az adott panel leírását én sem!!!
A hozzászólás módosítva: Dec 27, 2017
(#) HA5AWS válasza Uzbence hozzászólására (») Dec 27, 2017 /
 
Szia!
Ha van programozói belépésed akkor a zóna attribútumoknál tudod beállítani a néma riasztást a zónákra. 101-108-ig. Godypapa amit mellékelt programozói leírást nézd meg menni fog. A szekcióba belépve be-kikapcsolható az 1-8-ig gombokkal a funkció. Minden zónára be kell állítani a néma riasztást amit használsz. Az egyes led jelzi ha be van kapcsolva ezt kell kikapcsolni, ne világítson. Ha később mégis kell valamelyik zónára csak visszaállítod és nincs macera.
Üdv: Gábor
A hozzászólás módosítva: Dec 27, 2017
(#) levaitamas válasza (Felhasználó 122012) hozzászólására (») Dec 27, 2017 /
 
Nincs kérdés, te mindent úgyis nagyon, mindenkitől jobban tudsz.
(#) (Felhasználó 122012) válasza levaitamas hozzászólására (») Dec 27, 2017 /
 
Sokat nem tudok, csak amennyire szükségem van, pld. olvasok, és próbálom értelmezni ... ja és van 2 db riasztóm, az egyik DSC.
A hozzászólás módosítva: Dec 27, 2017
(#) Atesdr válasza Gafly hozzászólására (») Dec 27, 2017 /
 
Köszönöm a segítséget neked és levaitamas-nak is. Az 1 Kohm-os ellenállás megoldotta a belsősziréna problémát, kijelző nem jelez hibát.

A BENTEL BGSM-G csatlakoztatása a PC1616-hoz

Ki tud ebben segíteni! Egyáltalában lehet a kettőt csatlakoztatni egymáshoz?
(#) Syn7h37ic válasza Atesdr hozzászólására (») Dec 28, 2017 /
 
Ha SMS-t akarsz róla küldeni, akkor kell egy adatkábel és egy szoftver is a programozáshoz.
Alapesetben a BGSM csak egy sima telefonvonal szimulátor.
(#) Atesdr válasza Syn7h37ic hozzászólására (») Dec 28, 2017 /
 
Igen, azt szeretném, hogy SMS-t küldjön és SMS-en keresztül alapdolgokat lehessen vezérelni vele.

Adatkábel nem probléma, de a szoftvert nem találom az interneten. A leírásban az áll, hogy a BSS 5.4X-es, vagy újabb programcsomagot a www.riarex-hu honlapról töltse le!

Na nem a megadott honlapon, de sehol nem találom a szoftvert!!!!

Tud valaki segíteni?
(#) Atesdr hozzászólása Dec 28, 2017 /
 
Ha egy adott zóna attribútumát szeretném meghatározni, akkor a lentebb írtak szerint kell csinálnom?

Például, ha az egyes zónához szeretném rendelni az ajtócsengőt és a kiiktatást valamint a DOEL lezárást:

*8 Telepítői kód 101 3 4 16 # #

Én úgy értelmezem, hogy a telepítői programozásba belépve megadom annak a zónának a számát, amelyet attribútummal akarok ellátni (101...102...103......és így tovább), majd ezt követően BE illetve KI kapcsolom azokat az attribútumokat, melyeket használni szeretnék. Ugye sípszó jelzi, hogy ki illetve be van e kapcsolva!?
(#) Syn7h37ic válasza Atesdr hozzászólására (») Dec 28, 2017 /
 
google első találat...


Bővebebben: riarex

Bentel Security Suite

Win7 32 bit erősen ajánlott, Win10 alatt nem igazán szeret működni.
A hozzászólás módosítva: Dec 28, 2017
(#) Syn7h37ic válasza Atesdr hozzászólására (») Dec 28, 2017 /
 
A zóna ledek, illetve LCD kezelőn a számok jelzik, melyik attribútum van bekapcsolva.
9-16 attribútum eléréséhez előbb a 9 gombot kell megnyomni, akkor lehet csak elérni.
alapesetben, minden zóna eol lezárású. Ha DEOL kell, akkor a 013 szekcióban be kell kapcsolni a "2" kapcsolót. Ez minden zónát a megfelelő lezáráshoz állítja. Csak paneli zónáknál lehet utólag módosítani a lezáró ellenállás értékeit, de csak a 4.5 firmware verziótól felfelé. régebbi paneleknél nem lehetséges. Se bővítőn, se kezelői zónán nem változtatható a lezárás típusa, amit a 013-ban megadtál, az lesz. Kivéve RKZ1555 kezelő, az nem tud DEOL-t. És mielőtt megkérded, nem lehet firmware-t frissíteni a panelen, ez nem Paradox központ.
A hozzászólás módosítva: Dec 28, 2017
Következő: »»   255 / 283
Bejelentkezés

Belépés

Hirdetés
XDT.hu
Az oldalon sütiket használunk a helyes működéshez. Bővebb információt az adatvédelmi szabályzatban olvashatsz. Megértettem