Fórum témák
» Több friss téma |
Ez attól is függ, hogy milyen nyelven írod(asm, mcc18) és milyen PIC-be(16F, 18F).
Nem hiszem, hogy sokra mész néhány programsorral, ami a program memóriára helyezi az értékeket, de ha még is, akkor jelezd és mutatok pár sort(Te írod a progit?)... Egyébként az oldalamon a fényfüggöny project mellé ott van a teljes forráskód is asm-ben, 18F-re, amiben jól látható, hogyan lehet letárolni az adatokat az említett területre, és onnan kiolvasni stb.
Egyébként a Parsic progival te is meg tudod rövid időn belül írni...( a végén Mplab ASM-re fordít...)A modulrendszerű Pic Programozás alatt találsz róla dolgokat... ezeket a müveleteket játszva szemléletesen lekezeli,és azonnal le is szimulálhatod...
Ez csak a 16f...hez használható, bár ez a feladat a a legkisebb PIC-be is játszva belefér...A #241058-ban irtakat én a Parsic-al kipróbáltam és oké
Ezekben egy kis dallam modul van csak annak a bemenetét kell megtalálnod és szintben illeszteni.
Lehet, hogy félreértettem.
A vezeték néküéli csengőt én nyomógombnak értelmeztem. Megy ki a mezei polgár és megnyomja a gombot ! A portán van a vevő és a PIC vezérlő a lámpákkal, szirénával, vagy akármi. A picre kapcsolnám úgy a jelet, hogy 1 lábát felhúzom 3.3 k-val pozitívra. Egy npn tranzisztor lehúzhatja negatívra. ( Ez a véletlengenerátor indító jele) A csengő vevőjének piezzóját kötném a bázisra lehúzónak !
Ezzel az a baj, hogy olyan csengőt kell választani, ami bimbammol és nem zenél, és a bim-bammot is ki kell szűrni a programmal, mert több impulzus fog bejönni, mint ahányszor le lesz nyomva a gomb.
A másik, hogy a darlingtonok helyett jobb egy irf3205. Simán kapcsol 10A-t úgy, hogy 5V-al vezérli a PIC- a lábát! Kicsi hűtés kell csak neki.
Lehet kapni kb. az RF csengő árában normális RF távkapcsolót 1-6 funkciósig... (az 1 funkciósnak kb. ugyanaz az ára, mint a csengőnek) Az adója, mint az autó riasztóé, még kulcstartója is van. A vevő pedig 12VDC ről megy és a csatorna reed relét kapcsol. Szimpla, mono és multi üzemmódjai vannak, stb. Tehát ezt simán, gond nélkül illeszteni lehet a PIC-hez.
Én az IRL 530, IRL 540 Fet-eket használom, mert logikai szinttel vezérelhető és közvetlenül ráköthető a PIC kimenetre.
Csengő esetén tényleg csak a BIM-BAMos a jó. Amelyekkel én találkoztam, azok beállíthatóak voltak bim-bamra. A bemenet letíltása a promgramba megoldható. Akár a PIC engedélyezheti a vevő tápját is. Lehet variálni szirénával, vagy mágnes működtetésével a kapumechanika engedélyezésével, stb. Bármely kisebb feladat a lehetőségek egész sorát veti fel. (program és többletszolgáltatás szempontjából is) Végső megvalósításkor jönnek elő a részletproblémák.
Ha megnézed az adatlapokat, láthatod, hogy nem sok jelentősége van 5V környéki vezérlő fesznél, hogy logikaiFET-et használsz, vagy sem. Az irf3205 jobb paraméterekkel rendelkezik és kisebb maradékellenállása van 5V-nál, mint a TTL FET-ek jó nagy többségének, és árban kb. ugyanott van.
Aztán én sem azt írtam, hogy nem lehet megoldani, egyszerűen csak jeleztem, hogy a hosszúra nyújtott dallamcsengős dolgok nem lesznek jók. Kicsit túlbeszéljük ezt a dolgot azt hiszem...
Igen, ez jobb megoldás szerintem is!
De felmerül, hogy miért is nem lehet kihúzni egy egyszerű vezetéket? Abban nem kell elemeket cserélni!
Hi!
Nem gomb kell ide, hanem bőrellenállásmérő! Persze mindez egy gomb felületén, hogy ne legyen feltűnő. Ha nagyon izzad a delikvens, akkor egy kicsit meg lehet növelni a kiválasztás valószínűségét (úgy 100 %-ra. ). Persze ezzel a böcsületes, ámde izzadós jómunkásemberek is szívnak, de SzVSz belefér.Ha meg az ellenállás közel végtelen, akkor a páciens nem nyomta meg a gombot, GoTo ellenőrzés.
Gondolom Te fogod beállítani!? :miaz:
Egyébként meg csak akkor léphet ki, ha egy zöld világít. Ha nem nyom gombot, nem világít semmi...
nos a jossz ötlete tetszik a legjobban a távirányítóval a kábel kihúzás lenne a legegyszerűbb de akkor azt látni is lehetne hogy a kapus engedi ki az embereket és valmi kilóg a zsebéből.
a bőr ellenálás mérő itt már nem nagyon számít csak a mesében izzadnak a tolvajok akiket a csizmás kandúr úgy is elfog szóval ez az ötlet sajnos kilőve lesz egy kis sorompó szerűség vagy forgó izéke(nem jut eszembe a neve ) ami csak akokr fordul tovább ha a gomb le lett nyomva (ezt most találtam ki de ha már csinálok valamit legyen jó ) lehet hogy csak egyszerűen ott áll az őr és csak akkor engedi tovább a pacienst ha a látja hogy egy lámpa kivillant (és zöld ) amúgy a lámpák három másodpercig fognak égni és a dallam is csak egy egy másodperces valami lesz úgy álmodtam meg
Legyen ön is milliomosból ellopott hangok pont jók oda.
vagy valami jó Star warsos hehe
pl Darth Wader hangon hogy tovább mehet vagy menjen be vizsgálatra hehe
a hangok kiadására egy kis régi játék ból ami tönkre szedtem ki a cuccost
és annak a két gombjára kötök egy relét ami ha a pic mondja zár egy pillanatra és a hang ki lesz adva jó tudom hogy nem ez a leg elegánsabb megoldás de most van valami jobb ötletetek? csatolom a hangokat bár nem olyan jól sikerült a felvétel de azért ki lehet venni mivan mivel wav formátumot nem lehet feltölteni trükkös voltam és átírtam .jpg re szóval ne lepődjél meg
Nem tudom, minek bonyolítjátok a véletlengenerálást memóriába tárolással, meg ilyenekkel. A gyorsan pörgő számlálós módszer (amit már többen írtak) annyira egyszerű, és annyira véletlen, hogy az nem kifejezés! A pontosan 15 (vagy akárhány) ember kiválasztásának módszerére meg már írtam példát az első oldalon. Egyszerű, működik, véletlen. Mi kell még? Nem kötelező azt megcsinálni, de ne is bonyolítsunk fölöslegesen.
Azt is írtuk, hogy a tényleges véletlenszámok sokszor nem olyan jók, mint a mi általunk elosztott előre generált kvázivéletlen sorozat. De nem akarok vitázni, nekem mindegy hogy oldja meg.
Viszont az érdekelne, hogy hogy áll a dolog...
Írtátok, de miért gondoljátok így? A véletlen néha nem tűnik annak, mert az ember számára szokatlan az egyenletes eloszlás. Furcsának találja, ha háromszor egymás után hatost dob egy kockán. De attól a véletlen még véletlen.
Amúgy ha ez zavar valakit, akkor lehetne mondjuk dinamikus a valószínűség. Pl. bejelzés után lecsökken, majd minden gombnyomással nő. Ki lehetne számolni azt is, hogy hogy lesz jó a bejelzések várható értéke. Amúgy az a "pontosan 15 a 200-ból" megoldásom mégsem olyan jó, mert arra az esetre ha mondjuk változik a munkások száma, vagy valaki véletlenül kétszer nyom, beállítási lehetőséget kell biztosítani (mondjuk gombok, kijelző), és az már fölöslegesen bonyolítja. Amúgy bocs, ha kioktatóra sikerült az előző hozzászólásom, általában én is bonyolítani szeretem a dolgokat. ![]() Tényleg jó lenne tudni, hogy mi felé közelítenek a tervek. Led, lámpa, csengő, rádiós "gyanús elem"-gombbal, vagy nélküle, beállítási lehetőség, stb... Idézet: „Írtátok, de miért gondoljátok így?” Tapasztalat...
Amugy en siman vennek 2-3 db femkeresot a jatek boltban, kiszednem a keresot a muanyag vacakbol es beepitenem a kapuba ketoldalt, a csilingelojet hasznalva interface-nek a PIC projectbe... Utana szepen osszehivnm a munkasokat es a fonok nagy komoly arccal bejelenti, hogy femkeresoket helyeztek uzembe a kapunal, es akit rajta kapnak lopason azt nemcsak kirugjak de meg fel is jelentik... 2-3 eset biztos lesz ennek ellenere, azokat jol meg kell hurcolni igy a tobbiek mar meg fogjak gondolni 2x is, hogy lopjanak-e.
Bocsánat Uraim!
Ez nem egy elektronikai fórum? Már régóta olvasom hervadtan az érdemtelen hozzászólásokat. A különben nem idevaló, nem túl jóindulatú, előre ítélkező "jótanácsokat". Előrehaladás, vagy csak egy árva kísérlet, - vagy valaminek a megoldására tett erölködés - látszólag még nem történt semmiben. üdv! proli007
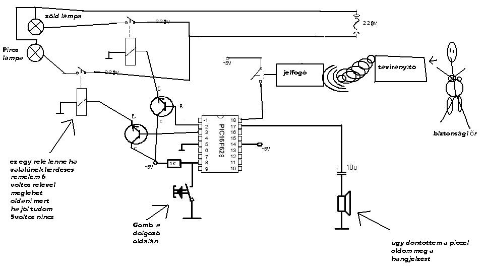
igen Proli007 igazad van egy kicsit elkomolytalanodott a dolog, én is egy picit elhanyagoltam a dolgot de vezetni járok és korán kelek korán fekszek, nah szóval lényeg a lényeg én a kis kezdő agyammal leültem és megalkottam a csoda kapcsolási rajzot remélem nem küldök el egyből vele az anyámba sajnos erre futja tőllem mint említettem nagyon kezdő vagyok
szóval nézzétek le és inkább segítsetek nekem a hibákat kijavítani próbáljunk egy működő dolgot csinálni a gondolatokból a hozzászólásokat előre és utólag is köszönöm és értékelem a segítőkészségét mindenkinek üdv pc.buher
Először is én is kezdő vagyok.
Relékkel sincs tapasztalatom, így nem tudom, hogy a 6V-os relék kb. hol húznak meg, de a PIC kimenetén nem érdemes 4.5V-nál magasabb feszültségre számítani, pláne, hogy a stabil 5V is lehet, hogy csak 4.8V. Aztán ott van még a tranzisztorok nyitófeszültsége is. A lényeg a zagyvaságomban az, hogy a relékre balszerencsés esetben lehet, hogy csak 3.5V jut, vagy annyi sem. Plusz a relé visszarugása elleni védődióda is hiányzik. (Amit hova is érdemesebb kötni? A tranzisztorral, vagy a relével párhuzamosan? Én a relére szavaznék.) Szóval a relét inkább a kollektorokkal rángatnám. Úgy még a nagyobb feszültség is megoldható. A másik: Pl. 4 ohm-os hangszórót nem hajtanék a PIC lábáról. Persze lehet az más is, vagy akár tévedhetek is. Amúgy nem elég ledeket villogtatni lámpák helyett? Na mindegy. Azért nem semmi. Végre egy rajz. Ez a második, és már a 4. oldalon vagyunk.
nem tudom hogy sima ledeknek lenne e elég fénye hogy nappal bármilyen viszonyok között is láthatóak lennének ezért akartam a reléket mert azért egy izzó csak máshogy világít mint egy led nem ?
az ötleteidet javaslataidat ha nem esik nehezedre szívesen fogadnám rajzolva vagy az enyémet átjavítva hogy lássam mire gondolsz mert nem mindenhol teljesen világos nekem amit írtál köszi pc.buher
Ha az izzót kapcsoltatod tranzisztorral akkor a relé felesleges, ha mindenáron 220V izzóval akarod megoldani akkor szilárdtest relé ezek között van 5V -val vezérelhető is biztosan.Valóban én is NPN tranzisztort alkalmaznék.
Csatoltam a jó megoldásokat a kérdéses részekhez.
A PIC lábáról vezérelt tranyó bázisára nem kell lehúzó ellenállás, mert a PIC kimenetén mindkét állapotban folyik áram (kivéve egy láb, de ez most nem édekes)
Aztán egy tranyó csak igen kis izzót fog tudni bekapcsolni, akkor inkább már FET.
és az nem probléma a tranzistornál hogy az izzó váltóárammról 220Vos az egész kapcsolás meg 5 volton megy?
De igen,sőt csak egyenáramról mehet.Ezért irtam hogyha ragaszkodsz a 220V-hoz ....
|
Bejelentkezés
Hirdetés |





). Persze ezzel a böcsületes, ámde izzadós jómunkásemberek is szívnak, de SzVSz belefér.
pl Darth Wader hangon hogy tovább mehet vagy menjen be vizsgálatra hehe











