Fórum témák
» Több friss téma |
A fekete, háromlábú dolgok meg a táphoz közeli sorban négylábú fekete szagolgatása, felszínén dudor keresése vagy a fém lábakhoz közeli fekete rész átvizsgálása.
De még várat magára a hűtőbordákon levő feketék alaposabb vizsgálata. A gond az, hogy mást is vihetett magával, ami tényleg nem látványosan pusztult el. Ok is lehet, de következmény is.
Helló mindenki van egy "stromo sw 330"
Tipusu inverteres heggesztő és ha valakinek lenne ugyan ijen. Készitene egy képet a nagy panelröl az a része kellene ahol a Hütöborda nem takarja a panelt. Ott van egy fet és smd 6lábu alkatrés annak és körülötte lévö Ellenállások értéke kellene. Köszi. Ide írj: stephenblack0919@gmail.com
99% hogy IGBT zárlat, nézd meg diódavizsgálóval.
"Ilyen" ? Nos ilyet még nem is láttunk...mutasd meg te a belsejét, köszi!
Van "D" a végén, azaz "display", kijelzős ? Emailcím kiírása problémát okozthat! A hozzászólás módosítva: Márc 23, 2022
Ez esetben: "mutasd meg a belsejét"...hátha azonos valamelyik szögletes dobozos típussal.
Sikerült rátalálni mijen a et meghajtó ic
A tipusa OB2263 ez alapján kifogom javitani. Fontos lépés hogy egy rajzot készitettem és beazonositottam minden alkatrészt és lemértem. Még az IGBT tranziztort még nem tudtam lemérni, de van alkatrészteszterem az képes rá hogy megmonja jó e az alkatrész. És egy kép a rajzrol ez segitett durkálni a neten.
Sziasztok!
Van egy Gys tig 180 ac/dc hegesztőm. Dc módban működik "lift" és "HF" módban is. MMA módban szintén. De AC módban sehogy sem akar. Egyedül a hf szikra van lift módban, de kimeneten semmi. Kicsit szegényes és kaotikus a szerviz dokumentációja amit találtam a neten. Van benne egy leírás erről a tünetről. Amit ott írtak kicseréltem a két optocsatolót és két ellenállást, de utána sem akar menni. Merre kellene elinduljak a hiba keresésben? Sajnos nem látom át, hogy hogyan csinál váltóáramot a kimeneten, melyik része szükséges a paneleknek ehhez.. Köszönöm a segítséget! A hozzászólás módosítva: Ápr 1, 2022
Sziasztok!
Keresek leírást, kapcsolási rajzot Messer Gruescheim Vertig 240 AC/DC géphez. Köszönettel fogadnám, ha lenne valakinek... Köszönöm a segítséget előre is.
Sziasztok!
Van egy Stromo SW250-es hegesztő inverterem. Semmi életjel bekapcsoláskor. Kapcsoló jó, pufferkondikon nincs feszültség. Valakinek tipp? Üdv: Tom
Nem kötekedésből írom, de ha egy ilyen egyszerű feladat is fejtörést okoz, akkor lehet nem kellene belepiszkálnod. A kondik és a kapcsoló között csupán egy egyeniránító van, jobb esetben egy szűrőn keresztül.
Van egy kis időm, írok egy kicsit bővebben.
A hibakeresés úgy történik, hogy elindulsz a kapcsolótól és méred hol van meg a feszültség, vagy ha ismered az alkatrészeket és tudod hogyan kell kimérni, akkor kikapcsolt állapotban kisütött kondenzátorokkal lehet vizsgálódni. Amelyik alkatrész után nem mérhető feszültség, ott kell a hibát keresni, vagy rájönni miért nincs. A relé érintkezőjével (már ha van benne) párhuzamosan van kötve egy ellenállás vagy egy NTC, jobb esetben van sorban egy PTC is. Általában, ha ezek (Ellenállás, NTC) tönkremennek akkor szétégnek, ami látszódik. Mivel erről nem írtál semmit, és képet sem tettél fel, így elég nehéz hibát kitalálni. Tapasztalatom alapján két lehetőség fordulhat elő: 1. Ha az egyenirányító szakadt. (Egyszerűen kideríthető egy multiméterrel) 2. Feltöltő ellenállás/NTC szakadt. (Valószínű, hogy IGBT zárlat)
Tudom hogy nagy penge vagy ezen a téren és már sokat segítettél nekem /is/..
Ismét köszönöm! Az egyenirányítóról 250 Volt AC jön le ha külön tesztelem, csak itt egy relé is van előtte sorba kötve. A graetz egyik lábára direkt megy a főkapcsolóból a 230 Volt. A másik lábára a relén keresztül menne. Itt elakad az AC és így nincs DC sem. Fura.. Üdv: Tom
Kikaptam azt az IGBT-t ami a relén van.
Elindult a gép. Kicserélem mind a kettőt. Úgy tűnik valóban IGBT zárlat. Köszi a segítséget. Üdv: Tom
Kicseréltem a 2 IGBT-t.
A gép indul, de nem hegeszt. Még szikra sincs. Puffereken 320 Volt. Hegesztőkábelen 14 Volt, de potméterre nem reagál. Ami benne volt az 60N60FD, ami belement az Magnachip 50T65FESC Ez az IGBT már 2 gépbe is lett rakva, mindkettő a mai napig megy nálam. Most mi lehet a gond vele? Üdv: Tom
Meg kell nézni a négyszögjelet az IGBT-k lábán, valamint megmérni, hogy a az IGBT-k lábai összeköttetésben vannak-e a táppal. Zárlat esetén a meghajtó alkatrészek is tönkre szoktak menni. Szekunder diódákat is ellenőrizni kell.
Mivelhogy csak hobbi szinten foglalkozom ezekkel a dolgokkal, így négyszögjelet csak akkor látnék, ha rárajzolnám..
Szekunder diódák jók. A relénél lévő IGBT G-E feszültség 1,2 Volt, C-E feszültség 3,5 Volt. A másik IGBT G-E feszültség 230 Volt, C-E feszültség 370-400 Volt ingadozó. A lábak összeköttetése ellenőrzéséhez tudnom kéne, hová mérjek. Tudom hogy így nehéz. de ez van sajnos..
Szkóp nélkül nem lehet javítani, csak rulettezni az alkatrészekkel.
Neked elhiszem.
Akkor veszek egy szkópot. Addig marad a rulett. Csak úgy kaptam a gépet, mert mindenki tudja, hogy többe kerül a szervíz, mint amit ér. Tétje nincs, csak a kíváncsiság és a tanulásvágy hajt előre. Úgy tűnik, a relénél lévő IGBT nem kap megfelelő feszültséget. Jó lenne egy rajz, de sehol sem találok, pedig órák óta keresem.
Az ilyen kis DSO szerű szkópokat felejtsd el, használhatatlan erre a célra. Ami hálózatról működik, leválasztó trafón keresztül kell táplálni, mert különben durrani fog.
A szkópot intézem.
Addig is nem adom fel. A tápról az IGBT-re menő SMD dióda zárlatot jelzett. Kikaptam, de a dióda jó. Ha a helyét mérem, akkor is zárlatot mutat. A trafó mehetett ki?
Szabad szemmel is jól látható, hogy az ellenállások ki vannak égve mellette.
Ennek a hegesztőnek a javításáról sok-soki weboldal szól!
A hozzászólás módosítva: Szept 30, 2022
Azt a hibát elkövettem, hogy csak beraktam az új IGBT-ket és azt hittem, menni fog a gép.
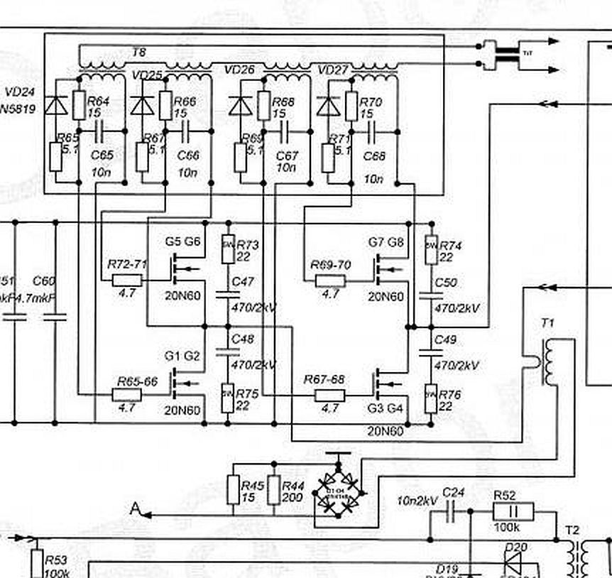
Miután kivettem a hűtőbordákat, csak utána vált hozzáférhetővé és láthatóvá a hiba. Ezt a rajzot én is láttam, de mint hobbiszintű amatőr úgy gondoltam, köze sincs az STR250-hez. A képen látható ellenállások értéke jól látható és a tükörkapcsolásból is kikövetkeztethető az elégett ellenállások értéke. Remélem a kis kondik értéke is jól van feltüntetve, mert nálam azok is kimentek. A bal oldali részen, a dióda mérésekor mutatott zárlatot a bal oldali 150 Ohmos ellenállás okozta. Valószínűleg nem SMD alkatrészeket fogok belerakni, mert egyrészt nincsenek itthon újak, másrészt az ilyen mütyüriket ilyen kis helyen nehéz jól beforrasztani. Szerintem a normál alkatrészek erősebbek is az SMD-nél. Persze tévedhetek is. Ha nem jól gondolok valamit, a segítséget szívesen veszem. Üdv: Tom
Az eredeti állapot visszaállítása lenne célszerű, tehát az SMD forrasztással meg kellene barátkozni és beszerezni a hozzávaló forrólevegős forrasztóállomást, alkatrészeket, forrasztó pasztát...
Tudom ez mind pénz, de ma már a SMD alkatrészek kiforrasztása és cseréje nélkül nem lehet minőségi és tartós javítást végezni, tehát ha tanulni szeretnél akkor újítani kell.
Szerintem nem így van ez...csak kézügyesség és technika kérdése. Kattogós Weller-el, S7-es heggyel 0805-ig úgy forrasztok, hogy nem mondanád meg hogy nem gyári. Ettől kisebbre még nem volt szükség. Ónszívó huzal kell és némi folyatószer.
A hozzászólás módosítva: Okt 1, 2022
Én ilyenkor mérés nélkül cserélek minden alkatrészt az impulzustrafó és az IGBT között. Filléres alkatrészek és 10 perc az egész. Ahol zárlat volt, ott semmi sem bizos többé, csak ha cserélve van.
A hozzászólás módosítva: Okt 1, 2022
Üdvözlök Mindenkit!
Van egy kb. kétéves IWELD 185 ALUFLUX hegesztőm . Sajnos tegnap tönkrement , pár perc hegesztés után . Talán a nagy páratartalom miatt. Nyitott garázsban volt. A lényeg,hogy a hűtő ventilátor és a huzaltovábbító motor forog, állandóan, akkor is ha MMA -ban van. A greatz után a feszültség megvan. Az IGBT-k jónak tűnnek.Bár csak kettőt forrasztottam ki. A jelfogó meghúz , de a kijelző nem mutat semmit. Nagyon nagy segítség lenne egy kapcsolási rajz.
Sziasztok. Szeretnék segítséget kérni nekem is vsn egy Energi 130 am hol tudnám meg javítatni?
Ha közelebb nem lesz vállalkozó szellemű kolléga, akkor Debrecenben meg tudom nézni.
|
Bejelentkezés
Hirdetés |











