Fórum témák
» Több friss téma |
Nincsmit!
Remélem sikerül életképessé tenned a kis kapcsolásod...
Elkészült és működik!
El se hiszem. Tiszta király. Nagyön örülök. Sejtettem, hogy van más megoldás is. Egyből működött a dolog, amint elkészültem vele. Így, hogy le volt fényképezve alulról és fölülről is, simán átláttam és meg is értettem a működését is. Mégegyszer kösz a segítséget. Hogyha mondjuk 10-12 led-et szeretnék ilyen módon villogtatni (6-6 ledet 1-1 oldalon), akkor mi változik, ill. mit kell változtatnom az áramkörön?
Én ezt a két kiegészítést javaslom. Az egyik PNP tranzisztorral a másik NPN tranzisztorral kapcsolja a "nagyteljesítményű" részeket. Ezeknek az az előnye, hogy az alaposzcillátort a terhelés változása nem befolyásolja...
Egyéb ötleteket a téma képei között is találhatsz. ( Az a kis fényképikon jobboldalt felül... Vagy < kattints ide >! )
Helló
Az alábbi kapcsolást szeretném megépíteni, lenne pár kezdő kérdésem. link Az alkatrészek már megvannak. Kellene egy kis segítség az IC beközéséhez, mert nem nagyon értem, még az oldalon linkelt PDF alapján sem. 2x8 lába van, jelölések nincsenek. A rajzról úgy veszem le, hogy az egyik oldalon 6db ell. + 6db led van, a másik oldalon (3 lábon) pedig 2db ellenállás, és egy kondi. -a kondi melyik végét hova? Vagy az itt mindegy? Jelölés nincs rajta, barna lapos. ![]() Az elem - pólusára a lentit kell kötni, ugye? (GND) Kb. ennyi lenne, gondolom eléggé kezdő kérdések... Köszönöm
A - a gnd. A pdf-ben megvan a lábkiosztás, és a kis bevágás az ic-n segít. Hogy a kondit hogyan kötöd be, az mindegy.
Kijavítottam, mielőtt rákeresnének a guglival, mit jelenthet, amiket írtál... Nem kell annyira sietni. -- kobold Idézet: „rajzról úgy veszem le, hogy az egyik oldalon 6db ell. + 6db led van, a másik oldalon (3 lábon) pedig 2db ellenállás, és egy kondi.” A valóságban a lábak nem úgy vannak elhelyezve a tokon, ahogyan azt a rajzon látod. Tehát a rajzból így nem tudsz arra következtetni, hogy ezen az oldalon ennyi, amazon annyi. A rajzon azért néz így ki, mert így könnyebb volt megrajzolni, és nem keresztezik egymást össze-vissza a vezetékek. A rajzon lévő számozást figyeld, mert az jelöli a lábak számát. A tokon pedig úgy tudod kideríteni, hogy melyik az egyes láb, hogy vagy egy pötty van felette, vagy egy kis félkör kivágás van a tok azon oldalán, ahol a számozás kezdődik. EZEN a képen látható a pötty és a kivágás is. Itt a bal alsó láb az 1-es, és jobbra van a többi, majd a másik oldalon jön visszafelé.
Kösz kobold angol billentyűzet és néha félreutök.
Na igy lehet érthetőbb.
Üdv újra!
A már korábban megépített kétledes villogómat sajnos lejtettem egyszer, és nem működik rendesen. Amikor bekapcsolom, csak az egyik led világít. Tudnátok tippet adni, hol lehet a hiba? Átnéztem, de nem találtam semmit
Lehet hogy eltört valamelyik ellenállás.
A nem világító oldalon a tranzisztort át kellene hidalni egy pillanatra. Ha a LED világít akkor a LED és az ellenállása jó. Következő lépésbe a kondenzátorok egyik sarkát ki kell emelni a nyákból, vagy el kell távolítani az áramkörből. Ha a sötét oldal is világítani fog, akkor az egyik kondenzátor lesz a hibás... Ha a "sötét" oldal a kondenzátor eltávolítása után is sötét marad, akkor tranzisztor bázisát egy 1K-s ellenállással fel kell húzni tápfeszültségre, majd testre. Ha működik a tranzisztor akkor az egyik táppont csatlakozásakor a hozzá tartozó LED világítani fog. Ekkor az az ellenállás lesz a hibás amit áthidaltál. Ugyanezt a világító oldallal is el lehet végezni. Ekkor ha jó a tranzisztor akkor a LED el fog aludni. ÍGY kondenzátorok nélkül mindkét LED-nek világítania kell. Ezek után vissza lehet forrasztani a kondenzátorokat. De a biztos eredmény érdekében inkább újjakat forrassz be! Egyenlőre csak ideiglenesen. Ha rendesen működik az áramkör. akkor mehet vissza az egyik eredeti. Ha jó, akkor a másik is... Ha nem indul el, akkor igencsak az lesz a sérült alkatrész... Jó szerencsét a hiba feltárásához. UI: Szánbékosan kerültem a pontos tápfeszültségpontok meghatározását. Mert a PNP és NPN tranzisztorok emittere, ellentétes táppontra van kötve a helyes működés érdekében...
Kösz a segítséget!
Holnap nekiugrok, hogy karácsonykor villoghasson az ablakomban
Bingó!
Rögtön az első teszt pozitív lett. A tranzisztor volt a hibás. Szerintem simán elszállt, mert nem működött. Elkészültem hát vele, ma este már a mini karácsonyfámat díszíti majd ![]() Mégegyszer kösz a segítséget Jani! Boldog karácsonyt! Ja és mindenki másnak is
SZiasztok
szeretnék egy izzós vilogot épiteni legaláb 2db izzó villogjon rajta 4.5votos elemről az kösz elöre is
G-man #316894 számú hozzászólás mellékletében van az alapkapcsolás, amit az izzóid adataihoz kell igazítani. Tudni kellene a feszültségüket áramfelvételüket, és a tranzisztorokat, előtét ellenállásokat ehhez méretezni.
Szia!
Csináltam egy kapcsolást amit csatoltam is! Szimulátor programba működik élőbe még nem próbáltam! Bocs ha kicsit kusza a kapcsolás de gyorsan dobtam össze! Annyit akarok még mondani hogy a a villogási sebességet se tudtam megnézni mivel programmal van az egész de ezt az R3,R4 és a két kondenzátor más értékeivel variálhatod! Elemről nem fogja sokáig bírni mivel a az izzó felizzásánál sok áramot fogyaszt és ez a villogásból adódóan elég sokszor előfordul!
Szia!
Kösz az észrevételt csatoltam javítva a kapcsolást!
R1 párhuzamosan van kötve R4-el.
De én nem görcsöltem volna rajzolással, amikor az oldalon megtalálható a kétledes villogó kapcsirajza. Csupán erősebb tranyó kell bele, meg az előtétellenállást kell az izzóhoz igazítani. Szerk: ja, és annak se látom értelmét, hogy R2, R3 sorba van kötve. Szerintem jól belebonyolódtál.
Egyszerű kapcsolást próbáltam megcsinálni az izzós változatra de lehet kár volt vele kínlódni!
Ha alaposan átnézed és átgondolod a működő LED-es kapcsolást,
akkor az izzós változatot is sikerül majd felélesztened! :yes: Ne add fel! Kicsit kuszaság van a rajzokon! Azaz nehezen lehet átlátni a kapcsolást!!! Szépen és egyszerűen (lehetőleg logikusan) próbáld meg elhelyezni az alkatrészeket, vezetékeket. S csak annyi vezeték keresztezést hagy meg amennyit feltétlen muszáj! Egy átlátható rajz már fél siker!
Tudom csak elsiettem mert nem volt időm! Nekiugrok mégegyszer majd ha lesz időm!
Na volt egy kis időm és megcsináltam a kapcsolást! Az előzőekben hibát követtem el ezért bocsi! Ez már működőképes változat! AZ oldalon lévő led-eset készítettem el ízzóval (3.8V/300mA erest használtam)! De mondom elemről nem fog sokáig menni!
Ui: 10µF-os kondival gyorsabban villog,de olyan kondit raksz bele amilyet akarsz!
Na igen! Erről lenne szó!
Mindjárt áttekinthetőbb...
Már bele is jöttél, mint kiskutya az ugatásba!
A rossz kapcsolásnál elfelejtettem hogy a másik két ellenállás csak a LED áramát állítja be és így összekavarodtam
! De belejöttem ahogy mondod :yes: !
Mindig örülök a jutalomnak
és még lehet egyszer hasznát is veszem ennek a kapcsolásnak! Köszi szépen!
Sziasztok!
Segítség kellene!!!!!:$ Szeretnék olyan villogó ledsort csinálni, amely villog, de nem gyorsan, hanem lassan, (Pl.: NFS Underground2, kocsi alján a villogó neon) kb olyan sebességűt szeretnék, de nem tudom, hogy hol kezdjem el, és hogyan! A ledsort kb 8-12darab LED-ből szeretném megépíteni! Előre is köszönöm a válaszokat! Sziasztok!
Hello.
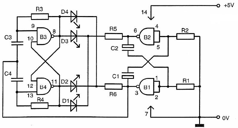
Ötlet híjján megvásároltam ezt az építőkészletet.Bistabil villogó, 4 ledes.A kapcs rajzot és a képét csatoltam.Szóval, megépítettem,de a 4 led egyszerre nagy frekvencián villogott, vagy inkább "rezgett".De miert? Nem tudom. Kezdő vagyok, a kapcsolás jobb oldali része világos, a ballal már nem igazán vagyok tisztában.Segitene valaki? Kösz mindenkinek.
Az elko kondikat jól kötötted be?
A felső kondi "+"-a fölfelé néz. |
Bejelentkezés
Hirdetés |




Remélem sikerül életképessé tenned a kis kapcsolásod...








