Fórum témák
» Több friss téma |
Sziasztok! Tudna valaki kuldeni egy bevált villanypásztor rajzot kutyának. Köszi előre is!
Üdv!
Nézd meg ezt az oldalt: [link=http://norbimagan.tar.hu/elektronika.htm]http://norbimagan.tar.hu/elektronika.htm[/link]
A címet utólagos engedelmeddel javítottam
Sziasztok! Volna egy kérdésem. Szeretnék csinálni egy villanypásztort. Egy akksi /12V/ lenne a tápja, és egy zsiga gyujtó trafó biztosítaná a nagy feszt /15000V/ a megszakítónak index jeladót gondoltam, de ez így darabos, lassú stb. Mit ajánlanátok az index-jeladó helyett? Köszi a válaszokat.
szevasz:nagyon egyszerü,eggy 555-ös ic-t használj
huszonforint,meg kell 2-3 ellenálás meg 1-2 kondi,most időhiányban csak ennyit üdv:lali
szevasz :még annyit hogy a bu-hellyett 3055-is lehet használni üdv:lali
Szevasz.Ez itt egy komplett villanypásztor ez nem aksival meg zsiga indító trafóval működik de azért nézd meg
Hali!
Áthelyeztem ide, hogy ha vki keres a témában, megtalálja... (egykupacban) A keresés funkciót légyszíves használjátok (mielőtt új topicot nyittok)! Köszönettel a többiek nevében is: vicsys
sziasztok.
szeretnék egy 220 v villanypásztort,lovakhoz használni.tudna valaki csinálni?
Kapatam két darab villanypásztort is, hogy javítsam meg, de nem tudom, hol induljak el a hibakeresésben! Mind a kettő kattog is, meg villog is, hogy működik, de egyiken sem jelenik meg a nagyfesz! Én a triakokra gyanakszom, hogy nem kapcsolnak, de sajnos nem tudom, hogyan kell őket kimérni, hogy működnek-e! Tudnátok segíteni, hogy mit keressek, és mit mérjek? A típusukat sajnos most nem tudom, de ha kell, utánanézek! Saja mind a kettő gyári cucc, és akadnak benne smd ellenállások, és tranyók is.
az egyiknél már rájöttem arra, hogy ha nincsen rajta a nagyfeszt indukáló trafó, akkor megvan a fesz, de amint rádugom, nem kap semmi feszt a trafó! Nem tudom, hogy nem-e az a gondja, hogy a primer oldal ellenállása kb 0.1Ohm.
Szia!
Csak óvatosan mert ha meg jön a feszej és a kezed ott van, futni fogsz Rajzod nincs róla ? mert a burkolat színéből nehéz bármit kitalálni. Üdv!
Szia!
Lovakhoz ez amit itt találsz nagyon kevés. Ló már az a méret amihez érdemes venni egyet, bár tudom nem olcsó, de ezek maximum egy udvarban egy 20kg kutyát tartanak vissza. Üdv!
Sikerült megszerelnem a kicsit, abban a panelon volt szakadás, az most működik rendesen, de a másiknál még mindig nem tudom, hogy mi a gondja, hogy trafóval nem indukál áramot! Még arra is gondoltam, hogy nem zár be a triak, de nem tudom kimérni sajna! Kapcsrajzom sajna nincsen, azért írtam le a típusát, hátha valaki tud szerezni hozzá, én neten nem találtam róla semmi érdekeset, és építő jellegűt.
[OFF]Vigyázzak vele... már megsínylettem 1-2x. Kihúztam a berendezést, fogdosom jobbra, balra, aztán hirtelen elzsibbad a kezem, fránya kondenzátor fel volt még töltve párszáz voltra.. [OFF]
valaki elmodja hogyan müködik a villanypásztor? álandö jellegel ott van az a pár KV vagy lüktet másodpercenként? :wow1:
Miért szerinted lehet egyenáramot transzformálni?
nem ügy értem épitek egy nagyfrekigenerátort tranyok sorkimenö lesz belöle pár kv. na ezt a néhány kv-ot kell e szaggatni? vagy állando
Szia !
Persze szaggatott, a gyári vill.p is szaggat, egy kondit süt el x időnként. Üdv!
Sziasztok!
A mamám kapott egy kutyát, de nagyon kajla a blöki. már tök ideges rá (a mama) , mert a szúnyoghálós ajóra(amit most csináltatott) ráugrik, és a karmaival kiszakítja. szeretnék segíteni neki. arra gondoltam, hogy valami, végony drótot odaerősíteni az ajtóra, és amikor hozzáér a blöki akkor megrázze (de mondjuk ne 220-szal, mert akkor neki annyi, meg nekem is). szóval magyarul vmi villanypásztort szeretnék építeni, hogy ne haljon meg a blöki, de azért megérezze, és néhány ugrás és szépen meg van nevelve. lécci vmi kapcsolásfélét küldjetek (ha lehet egyszerűt). a segítséget előre is köszi.
Én láttam gyári villanypásztort, ami úgy működik, hogy töltődik, és kb. 1 másodpercenkánt kattan eggyett és akkor eg impőulzusszerű nagyfesz érezhető (kipróbáltam).
ha jobban kapcsolatban voltam a földdel akkor igencsak nagyot üt!!! szerintem ezért is fontos, hogy nem folyamatos!!!!!!!!!!, mert meg is halhat az a szerencsétlen állat, mert mi van ha folyamatosan nagyfesz van benne és a görcs miatt valahogy belegabajodik?nincs gumicsizmája ami esetleg szigetelne...
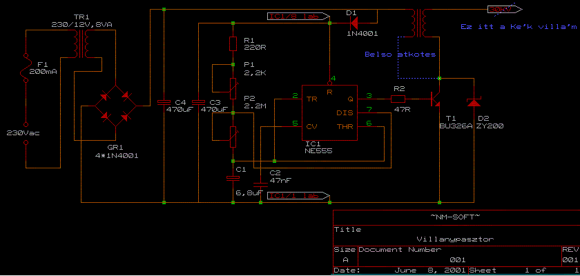
Hali! Itt van 2 rajz is. Az elsőből már sokat csináltam és még senki nem panaszkodott rá. A másikat még nem építettem meg de tervbe van. Sok szerencsét hozzájuk!
Bocsesz, a második rajz leírásának fele lemaradt.
Íme:
Hali!
Végigolvastam a fórumot de nem tudtam eldönteni h mejik áramkört építsem meg. Segítsetek már léci h birkákhoz melyik lenne a legjob és nem utolsó sorban leg költségkímélőb megoldás. Az a bajom h nem tudom mekora fesz lenne a legjob mert ugye a birka szőre jól szigetel. Sesítségeteket előre is köszi.
Bármlyiket válszthatod, amelyik akuról vagy biztonsági trafórol üzemel. semmi kép nem jó megoldás az egyszerüen hállózati feszültségről üzemelő.
Kb. 10 éve működik, keveset fogyaszt, a feszültség az alig érezhetőtől a ~ 2 cm -es szikráig állítható. Ismétlődési idő kb. 0,5~1 sec (P1 + 470k változtatható) Trafó Moszkvics gyújtó trafója de mással is működik.
Fontos! Földelést ne felejtsd el! Hiánya nagyot üthet ott is ahol nem várnád, és a tápot is javíthatod.
Nem tudom nekem szántad e ezzt a kapcsolásd d eahogy nézem sztem nekem is jó lenne nem tudnál hozzá esetleg nyákrajzot küldeni?
Szia !
Kutyához max 300m vezetékkel * itt találsz A link nem él, törölve .
Neked, meg akit még érdekel. Panel rajzom nincs, nagyon régi téma, a kapcsolást is alig találtam meg. De raszteres panelen is meg lehet építeni ~egy óra alatt.
Az én kutyám hamar megtanulta hogy nem jó neki ha a dróthoz ér, sőt egy ideig akkor is elkerüli ha ki van kapcsolva. Kell neki vagy egy hónap amíg újra elszemtelenedik és be kell kapcsolni néhány napra |
Bejelentkezés
Hirdetés |





[OFF]

Íme: 

