Fórum témák
» Több friss téma |
Folytasd csak nyugodtan a teszteléseket,söt tedd fel az összes tekercset,majd egyenirányitó hidon keresztül össszegezd az keletkező áramokat,utána tegyél rá egy halogén izzót,azután végezz méréseket.Külömben igy is nagyon jó az eredmény egy tekrcsre,de az igazi eredményt mindig csak komplekt generátoron mérhetsz.És még valamit,a visszintes generátort könnyű átalakitani függőlegesre,elég ha csak ,,,hanyatt fekteted,,,.Mindjárt megnézem a képeket is.
Amit a képeken láttam,ahoz minim GRATULA. Helyes uton jársz,csak egy picit még finomitanod kell.Pl. ne feledd üvegszállal megspékelni a mügyantát,nagyon ellenállóvá teszi.A mágneseket csak a végleges generátornál szabad leragasztani,addig vigan kisérletezhetsz velük.Persze ahogy a mondás tartja,gyakorlat teszi a mestert,és ehez a legjobb uton vagy.Még egyszer GRATULA.
Köszi, próbálkozom.... Nem volt a környéken semmi amiből üvegszálat tudtam volna kioperálni, boltban meg mindenhol az mondták hogy nincs és fogalmuk sincs hol lehet. Majd valahonnan azért csak sikerül szerezni...A tekercsek rögzítését keveslem, nem elég stabil, arra kell még kitalálnom valamit...Ha megterheltem azt az egy tekercset ami be volt kötve, berezonált az egész.
Esetleg ha az megfelel a célnak, akkor festék/tapéta boltban keress üvegszálcsíkot, gipszkarton illesztések kiglettelésénél használatos, mint repedés csökkentő anyag.
kiszerelése : kb 4-5 cm széles feltekercselt henger, 6-7cm átmérővel .
A gipszkartonhoz kapható az nudli. Ha begyújtod ki lehet égetni belőle az impregnáló anyagot és kapsz egy törékeny üveg fátylat. Ha venni akarsz néha kapható (nagyobb háztartási boltban, multiban )autókarosszériások által használt üveg szövet. Vagy BP Nagy Lajos kir . 108 Novia KFT. Ott kapható Microballon is.
Nem kevés idő alatt sikerült végigolvasni a topikot
és nagy gratuláció mindenkinek. Én www.ingyenenergia.hu oldalon megszerezhető módszerszint esnék neki a szélgenerátor építésnek és érdekelne mindenki véleménye . Na meg kérdéseim is lenének: -Van e-értelme a lakásban amit csak lehet a lakásban átalakítani 12V-os ra mint a rendszer vagy inkább inverterrel minden megtermelt áramot 220ra alakítani -Kinek mi a véleménye a fenti oldal szerint építhető szélgenerátorrol? -Fordulatszámot hogy lehetne fékezni valami iszonyatos nagy szélviharban-tornádoban? -Mondjuk egy nagyobb lapátnál nem lenne érdemes automata váltó beépítése? Mindenkitől bocs ha valami hü....éget kérdeztem.
Szerintem az átalakítgatásnak 12v-ra semmi értelme. Rengeteg munka és összességében minimális haszon az inverteres megoldáshoz képest. Nem éri meg.
Van.Kis fogyasztók 12V-ról, nagy fogyasztók magasabb feszültségről.
Pont a kis fogyasztók kis fogyasztása miatt nem fog megtérülni a plusz kábelezés, ill. olyan hosszú távon amivel én nem akarok számolni....De mindenki maga tudja mi a jó neki....senkinek nem akarom ettől elvenni a kedvét viszont nem árt utánaszámolni. Nekem nem éri meg az biztos.
Elosztós hosszabbítókábeleket is lehet alkalmazni néhány méteren.Vagy "kukázni" kábeleket.
Természetesen a falat én sem vésném ki 12V-os rendszer kedvéért.Úgyis csak a notebook, a ledes lámpák, a kis TV és a rádió megy 12V-ról.Az inverterem nyugalmi áramfelvétele 5W, ezért a ledes lámpát, vagy 1 kompakt fénycsövet(műszer szerint 6W) nem éri meg róla üzemeltetni.
Szerintem kábelezni nem kell külön. A 230V-ra beszeret vezetékek jók 12V-ra is. Csak a szerelvényeket kell kicserélni. Ez már csak azért is jó mert bármikor át lehet egyiket szerelni a másikra.
"A gipszkartonhoz kapható az nudli."
Ha valami erősebbet akarsz a homlokzetszigetelésben használatos DRYVIT hálót is használhatod. Házak külső hungarocellezéséhez használják rögzitésnek.
A szükséges üvegszál mennyiséget könnyen beszerezheted szinte potom áron,valamelyik övegszál terméket gyártó kisvállalatnál.Én is igy szerzem be a szükséges mennyiségű,mügyantát,üvegszálat.
Köszi, ezt már próbáltam, de itt úgy látszik túl közel van a "nyugat". 3 lökhárítósnál is voltam, de mindegyik csak azt akarta hogy velük csináltassam meg amit akarok, de el nem adnak. Megköszöntem és távoztam. Valahol majd csak lesz. A Dryvit háló jó ötlet, másodszorra már raktam bele csak nem eleget. Van belőle vagy 30 méter maradék, csak fel kell aprítani.
Szerinted ez az dupla inverter jó megoldás lehet? http://www.panelectron.hu/datasheets/sw2000_synchron_inverterek.pdf kb.350000ft lenne az ára, de lehet hogy menne olcsóbban is. (Ragaszkodom a 12v-os rendszeremhez, mert a szélgenerátoraim is , meg minden más is ehhez passzol)
Üdv mindenkinek, még új vagyok itt a fórumban, és engem is érdekel a szélgenerátor. Azt szeretném megkérdezni Tőletek, hogy a légmagos generátort ha 3db forgó mágnestárcsával, és közöttük 2db állórésztekercseléssel készül, hogy így megduplázódna-e a teljesítménye a 2db mágnestárcsa 1db állórésztekercshez képest. A középső mágnestárcsa akár lehetne a mágnesek beállítósablonja is. A mágnesek és a tekercsek pedig teljesen egyformák lennének.
szerintem kerek 2 szeres nem lenne, mert nől az erővonalhossz (majdnem duplára) a mágnesek száma meg csak 4/3 szeresre, de 1,8-1,9 szeres teljesítménynövekedés szerintem elképzelhető. (anyagilag biztosan sokkal jobb, mint 2 külön genertor. kevesebb mágnes ... ).
a középső mágenstárcsának nem szabad mágnesezhetőnek lennie. (lehet PL alu, műanyag, vagy fa) (figyleni kell, hogy kiveitelezhető is legyen, mert a középső tárcsa beillesztése és felszerelése már problámákat vet fel...)
Szerintem,ha valamennyivel megnöveled a tárcsák átméröjét,kb.ua.felfér,mintha 3 tárcsásra készitenéd ,minusz egy rakás probléma.Persze ha mégis 3 tárcsással probálkoznál,akkor mindenképpen a középsö tárcsa is ua.lessz mint a külső tárcsák,anyagilag is.(vasbol)
üdv lehar! Bocs hogy ismétlek, légyszi nézz rá az alábbi inverterre, hogy érdemes e ilyen dupla inverterrel foglalkozni, vagy inkább keresni kell olyat ami simán tudja a 4000W-ot. (bár 12v-osban nem találtam ilyet)
www.panelectron.hu/datasheets/sw2000_synchron_inverterek.pdf
Az én generátorom útjában csak a drága NdFeB mágnesek állnak, nem lehetne őket kiváltani ferrit mágnesekkel, kisebb tekercsvastagsággal és több menettel a csökkent indukció (Br) miatt?
Tudom, hogy már többször volt téma, de röviden szólva: miért elvetendő az egyel kevesebb vasmagos tekercs, mint mágnespár? Így is nagy a fékezőnyomatéka?
Hali !
Van 8kW-os is, csak a határon kívül kell nézni. Ha érdekel adom a linket, usa. 12V-ról 110-re van, az biztos. De ezek gyártanak 230-ra is cuccokat. Írj privit, nem figyelem a topicot.
Köszönöm a válaszokat. Én is úgy gondolom, hogy főleg anyagilag jobban jövök ki a három (vagy esetleg még több) tárcsás megoldással. Nem akarok nagy tárcsákat csinálni a hely szüke miatt, és a tárcsák súja végett sem. Úgy gondoltam hogy 1-1 állórésztekercs összteljesítménye 150-200W lenne. Mágneseknek valami kissebb neodium korongmáneseket gondoltam. A tekercseket 3 vagy 4 fázisura készíteném, és így a feszültséget nagyon tág határok közt tudnám változtatni. Még a közbenső mágnestárcsa anyagán gondolkozom. Lehet hogy nem kellene semilyen fémből készítenem, mert a tekercsek amit kiszorítanak magukból erővonalakat, az ne tudjon örvényáramokat kelteni a tárcsa anyagában.
Megnéztem a linket.Természetesen a táblázatot is figyelmesen átnéztem.Épp ez az amitöl mindig menekültem.Pontosabban az akkú ölő nagy áramok(kivétel a rendkivül speciális nagyáramú,méregdrága akkuk)Mint már irtam egy elöbbi hozzászolásomban,az inverterek minnél nagyobb bemenő feszültsége,meghatározó a rendszered hosszú idejű,stabil müködésében.4 Kwattnál már elengedhetetlen a MINIM 48 volt.A 12 volt csak ideig,oráig jelent megoldást.Első sorban az akkukat vágja galyra.Valahogy ugy fognak müködni,mintha egy kamiont folyamatosan öninditoznál,ráadásul ki se veszed az egyesböl.Csak ugy ráhajtod az elektromotort.
Köszi a választ. Pillanatnyilag úgy van beállítva a rendszer hogy 13,4-nál kapcsol be az inverter és 12,4 nél ki, bízom benne hogy ezzel sikerül kímélőbben használni az akkukat. Az akkupakk pillanatnyilag 720Ah, de jön hozzá még hamarosan 500Ah. Ezen kívül van egy régi pakkom 680Ah, ennek alacsonyabb már az üresjáratija (11,9V) ezért arra gondoltam hogy erre ráteszek egy-két régebbi (repedt üvegű, de jól működő) napelemet, meg az egyik szélgenerátort, és csak akkor kapcsolódna rá az új pakkra ha már elérte annak a töltöttségét. Így talán azt is tudom használni a nélkül hogy az újakat leszippantaná. A napelemeket még be lehetne úgy kötni hogy 48v-os legyen a rendszer (gyárilag 12v-osak) de a szélgenerátorokkal nem tudnék mit kezdeni, és 5 db szélgenerátort nem szívesen tennék lapátra. Na szóval nem egyszerű az eset. Szerintem sokak dilemmája ez, mert aki apránként építgeti a rendszerét az nem azzal kezd hogy 4 akkut vesz a 48V-os rendszer miatt, meg hát az olcsóbb szélgenerátorok is 12V-osak.
Min den ötletet szívesen fogadok!!!
A repedt üvegű napelemet,kiszerelés elött,a repedés mentén oldoszerrel zsirtalanitani,majd száradás után egy kis átlászó,szintelen,szilikonnal szigetelni kell.Igy esélyed van sokáig jó karban megörizni.
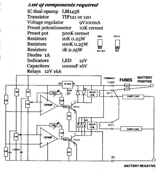
Valaki be tudná rajzolni,hogy hová kell kötni a generátorról jövő vezetéket?
Nem szeretném kiütni az áramkört.És még van egy potméter ami a felsorolásban van de a rajzon nincs azt hová kell tenni?
Elsösorban GRATULA!.Most már csak a mérési eredmények érdekelnének.Az akku + polusát a Battery positive-re kapcsolod,a negativ polust a battery negative-re-re.A dumpload-ok tulajdonképpen nagy teljesitményű(5o-15o Watt),és néhány ohmos ellenállás.(sikeresen kiválthatók pl. 1-2 db.75wattos halogén izzókkal).A rajzon levő értékek a meghatározoak,a listában nyomtatási hiba van.
Köszönöm a gratulát és mégjobban a segítséget,nem vagyok elektromos szakember,ezért bizonytalan vagyok.
Mérési eredményekkel még nem nagyon tudok szolgálni,csak annyit, hogy a fesz.gyenge szélben kb12v,erős széllökésekkor 36-40vot mértem. most fogok beszerezni egy ampermérőt és rá kötöm ha rajta lesz a szabályzó. Még valami, a generátor+a terminals+12v-ra a 0-át a0vjelölésre kell kötnöm? Hülye kérdés volt nem? |
Bejelentkezés
Hirdetés |




és nagy gratuláció mindenkinek.
Min den ötletet szívesen fogadok!!!

