Fórum témák
» Több friss téma |
Fórum » ZC-18 kazán
Témaindító: szabó valéria, idő: Feb 3, 2008
Témakörök:
Helló! Az enyém hasonlít arra amit küldtél,vagy lehet ,hogy ugyan az, mert nem tudom, hogy amit küldtél azon csak nincs rajta a égőtér burkolata, vagy az ilyen.Minden esetre én feltettem egy képet, az enyém az pontosan így néz ki,csak az elektronika doboz olyan fehér,mint a te képeden.És azokat a dolgokat szakemberre bízzam, vagy nem nagy kaland kicserélni?
Mert nem akarom, hogy gond legyen.
ÜDV. A te kazánod ZC azaz faláttöréses, zárt égésterű kivitel. A horganyzott lemezburkolat mögött van az áramlásérzékelő és az általa működtetett gázszelep is.
A 4 db m6-os csavar bontásával leszerelhető a burkolat és láthatóvá válnak az emlegetett alkatrészek. A by-pass ( 6mm átmérőjű réz) csövet követve el jutsz az áramlásérzékelőhöz. Némi bontással el tudod választani az áramlás érzékelőt a gázszeleptől. Szerintem is a tömszelence meghibásodása a valószínűbb. Az én gyakorlatomban a tömszelence szivárgása fordult elő. A szétszerelés előtt célszerű egy ilyennel rendelkezned. A "Lángőr"-nél szerintem meg is kapod. Ha az áramlás érzékelőn nem bontod meg a by-pass csöveket, de elhúzod a gáz szeleptől láthatóvá válik a tömszelence csapja amely működteti (nyitja) a fő gáz szelepet. A szivattyút be kapcsolva meg figyelheted, hogy az áramlás felépülésekor kiemelkedik a csap. Ha jó ujjal nem is tudod meg tartani. Más: Ha az a bal oldali gomb amelyet az őr láng be gyújtásakor nyomva kell tartanod szorul és benn is marad, vagy a főláng túl kicsire van állítva szintén hasonlókat okozhat. VIM fotóján szerintem a mutató vonal a fő gázégő hollanderére (nem az áramlásérzékelőre) mutat, de a by-pass vezeték jól látszik.
Helló !
Nekem is kipukkadt a panel fóliája, pótoltam a hiányzó részt, de tudja-e valaki hol lehet beszerezni ilyen panelt? A választ előre is köszönöm.
A FÉG kazán fóliája nem szokott csak úgy magától "kipukkadni"! Legtöbbször termosztátcserénél küldik el a panelt, amikor az eredeti háromvezetékes MMG termosztátot kétvezetékes digitálisra cserélik.
Ennél csak az rosszabb, ha a digitális termosztátba bekötik mindhárom eredeti vezetéket. Ekkor garantált a csőd! Tehát először tisztázd, mi okozta a hibát. Az eredeti panel is javítható, helyre kell állítani az elfröccsent részeket. Az előzőekben említett "Lángőr"-nél talán eredeti panelt is találsz, de inkább valami utángyártottat, ami a működés logikáját illetően jobb is. Ha a javításnál, beszerelésnél nem érzed magad százasnak, akkor inkább fordulj egy jó szervízhez!
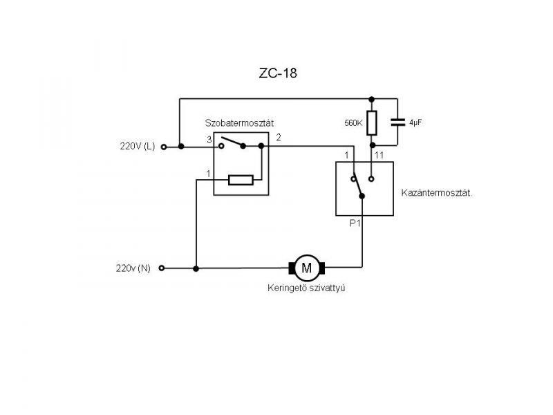
Csatolok egy elvi kapcsolási rajzot erről a primitív áramkörről. A lényege az, hogy ha a kazántermosztát átkapcsol, akkor a szivattyú csak kb. 100 - 105 V feszt kap, ezért a a fordulatszáma annyira lecsökken, hogy az áramlásérzékelő már kikapcsolja a főégőt, de a vizet tovább keringeti. Ez az alacsony fordulatú keringetés a modernebbeknél a szobatermostát kikapcsolásakor is működik egy rövid ideig. Ez azért jó, mert a keringés leállása és a főégő kikapcsolódása között eltelt kicsi idő is elegendő, hogy a hőcserélőben megemelkedjen a hőfok, akár jelentős mértékben is. A hirtelen megnövekedett hő, majd a spontán hülés miatt a hőtágulás feszülést okoz a hőcserélőben. Ez akár erős pattogó hangot is adhat.
Bocsi de az előbbi csatolt rajzon az ellenállás és a kondi értéke hibás. Most hazaérve ellenőriztem, az ellenállás értéke 156K és kondié 4,7u. Igérem többet fejből nem rajzolok. Ha lesz lehetőség a csatolmány cseréjére, akkor utólag ezt megteszem.
Köszi a választ. Teljesen le lett írva amit elkövettem MMG-ról Q7 RF-re álltam át és az volt a baj, hogy másra hallgattam.
Azt az instrukciót kaptam , hogy az MMG első vezeték leszigetel, második az 1 -s pozicióba harmadik a 2-ik helyre. bekapcsolás után teljes sötétség a házban, hőfok le, kismegszakító vissza, hiba keresés. Akkor láttam, hogy a panelbe az első és a második vezeték van bekötve, vagyis én a nullát és a fázist használtam, na ezt nem bírta a panel, de gyorsan lepótoltam a 3-ik csatlakozó és az ellenállás lába között. Azóta megy, de ki szeretném cserélni, hogy ne ilyen "kókány" legyen. Köszönöm a tippet.
Jó napot. Olyan kérdésem lenne hogy hol lehet állítani a láng nagyságát? Jelenleg úgy üzemel, hogy a nap 24 órájában megy, mert 18 foknál feljebb nem tudja melegíteni a lakást, valamint legalább 1,5 óra volt bekapcsolásnál mire kézmeleg lett a radiátor.
A válaszokat előre is köszönöm.
A jobb oldali gomb alatt van egy "tekerntyű". Valami olyan mint egy kettős tengelyű potenciométer külső, azaz rövidebb tengelye
Ha soha nem használtad akkor már lehet hogy csak "vízpumpa" fogóval tudod megmozgatni. Ha alaposan megnézed, fel fogod ismerni...Ugyanakkor nem javaslom hogy pont amikor nagy hidegek vannak és hétvége jön, akkor kezdd el erőltetni Az igazat megvallva szerintem az a jó, ha kis lángon megy a cirkó, persze az ha soha nem áll le az már túlzás...
Köszönöm a segítséget
, de nem találtam. Lehetséges, hogy azért, mert ez egy zc-18.1?
Hát, lehet, hogy azért nem találod, mert a BAL oldali gomb alatt van!
De a lángnagyság állítása szakismeretet igényel, mert rossz esetben szétégetheted a kazántestet! Úgyhogy csak óvatosan!
Köszönöm így már megtaláltam
A probléma csak, hogy szét kell szedni és kitakarítani, mert amint egy kicsit feljebb állítanám az őrláng elmegy.
Csak annyit fűznék hozzá az előttem szólóhoz, hogy a láng akkor van jól beállítva, ha a gyári utókeringetési beállításhoz ( kondenzátoros, vagy elektronikus) kikapcsolásnál nem hallani, hogy a víz helyileg felforr. A beállított lángnagyságot le kell tudni rögzíteni, kontrázni azzal az anyával, ami az állító tengelyen van.
VIM
Üdv Mindenkinek!
Ha valaki tudna esetleg ötlettel segiteni , kérem irjon. A problémám az lenne, hogy van egy FÉG ZC tipusú 17,5 kw gázkazánom, ami valamiért egy időután kikapcsol de ugy, hogy az őrlángot is kikapcsolja egy kattanás kiséretében.Volt két ismerösöm akik megnézték és azt modták , hogy membrán hibás.Hát vettem ujat és kicseréltem, de nem lett változás.A szobai és a kazán termosztátokat leellenöriztem oly modon, hogy direktre kötöttem, hátha azok tiltanak le. De egyik se hozott megoldást,ugyanaz a jelenség. A gáz nyomása megfelelő mert van más gázkészülék is és azzal nincs probléma.A légtelenités megtörtént.a vezérlő panelen a bekötéseket is megnéztem és minden a helyén van nincs kimozogva, minden fix.A lényeg, hogy kb.3-8 perces üzemidő után valami kikapcsolja a rendszert és újra gyujthatom be.Ha valakinek van esetleg ötlete kérem írjon! Üdv!
Üdvözöllek!
Membrán hiba esetén nem nyit a fő gáz szelep, nincs nagy láng. A hiba oka a thermo elektromos lángőrzés körül lehet. Ellenőrizd nem kicsi -e az őrláng. Figyeld meg amikor megy a nagy láng akkor is éri-e a lángőr végét kb.. 5-10 mm hosszban érintkeznie kell a lánggal. A lángőr áramot meg tudja szakítani a hőcserélő bal felső részén lévő biztonsági termosztát is. Ideiglenesen hibakeresés idejére a két vezeték véget fogasd egy csavar alá, ha megszűnik a hiba ezt kell kicserélned. Kis őrláng oka a fúvóka körüli szennyeződés is lehet, használt fogkefével könnyen tisztítható.
Valamint emlékeim szerint ennél is meg szokott lazulni a temoelem (Lesa terminológiája szerint "lángőr")csatlakozása. Ez az ami az őrlángba belelóg és úgy néz ki mintha egy rézcső menne a gáz armatúrába. Ott van egy csavar amit 10-es kulccsal érzéssel utána kell húzni néha (gázkszülékeknél tipushiba).
Csak hogy értsd a működését: Termoelem (ha éri a láng) áramot termel és ez az áram megtart egy fegyverzetet (amit a begyújtáskor odanyomsz). Ha kialszik a láng, vagy érintkezési hiba van, akkor elengedi a fegyverzetet és hallatszik a "pattanó" hang.
Helló.
Elöljáróban, nem vagyok gázszerelő. De kb. 2 hete ugyan ez a problémánk volt. A miénk parapettes, (nem kéményes). Megfigyeltem, hogy amikor a termosztát kikapcsol, és leáll a fő láng, akkor olyan "huzat" keletkezik, hogy behúzza az őr lángot a főégő felé, és el is oltja. Ekkor a termoelem lezárja a gázt. És leállt a fűtés. A vízmelegítő kazán test, ahol ki van vágva az őr lángnak, ott egy kicsit kihajlítottam a két szélét kézzel, hogy ott több levegőt kapjon. Így leálláskor a "huzat" ott is kap levegőt, a láng mozog, de nem alszik ki azóta.
Üdv Lesa!
Köszönöm a segitségedet,még nem volt idöm ránézni,de a holnapi nap folyamán megteszem.Nem vagyok egy nagy müszaki zseni,de ha jól értem akkor Te azt a biztonsági termosztátott mondod ami a égéstér baloldalán kivül (ahol a felmelegitett víz áramlik)va felhelyezve és tulmelegedés esetén jelet küld és kikapcsolja a gázt?Mert ha igen akkor azt a gázszerelő két éve cserélte,igaz a felfogató lemezt eltörte és helyette odadrotozta,azt mondta az ugy is müködik. Mindenesetre átnézem. Köszönöm!
Üdv! Ezt is megnézem mert elfelejtette irni, hogy az enyém is parapetes de eddig nem volt ilyen gondom.
Köszi
Üdv!
A utolsó probálkozásomnál hozzá is kellett nyulnom mert a szikráztató nem az őrlángnál szikráztatott hanem lent a csatlakozásnál,aztán észrevettem hogy a szikra mindig a legközelebbi fémrészhez huz, igy állitottam rajta,de akkor meg nagyon kihuztam a termoelemet amire az volt a reagálása, hogy nem is engedte begyujtani az őrlángot.de már beljebb vittem,most holnap megnézem szükség van e beljebb vinni, csak attól tartok ha beljebb viszem akkor megint arra huz a szikra és akkor szedhetem megint le a burkolatott, hogy begyujtsam az őrlángot. Az a zavaró ebben az egészben , hogy ami ezt a három dolgot(őrláng,szikra,termoelem)rögziti annyira minimális állitási lehetöség van , hogy az eszméletlen. Mindenesetre köszönöm a javaslatott!
Üdv.!
Jól érted a bal felső sarokban lévő biztonsági termosztátról van szó. Drótozva is működhet, de nem elegáns. Olvasva a beszámolódat valószínű, hogy esetedben nem is ez okozza a hibát. Ha itt lenne szakadás hiába nyomnád a gombot nem "állna meg" az őr láng. Ugyanez a jelenség a Gafly által leírt hibánál is. A termoelem gyújtóelektróda beállítása viszont fontos. A gyújtó elektródát úgy állítsd, hogy a szikra a termoelem csúcsára húzzon, a kialakult őr láng érje a lángőr csúcsot.(kb. 5 mm már jó) Javaslom ,hogy figyeld meg az őr láng viselkedését a nagy láng kialakulásakor, és azt követően. Egyáltalán szabályosan kialakul-e a nagy láng? A"parapet"jól működik-e? Nem gátolja -e valami az égéshez szükséges levegő útját? Gafly korrekt leírásában említett 10- es csavar viszont nem itt van hanem lentebb a gáz armatúra és a termoelem vezetékének csatlakozásánál. A válaszodból sejtem, hogy Te az elektródát illetve a termoelemet rögzítő csavarra gondoltál.( amelyet óvatosan húzzál meg mert megrepedhet a porcelán)
Sziasztok.
Problémám adódott a ZC 18.1 tipusú parapetes cirkómmal. Ma napközben fogta magát, és nem ég benne még az őrláng sem. Délelőtt még fűtött rendesen, aztán csak arra lettem figyelmes, hogy kezd hűlni a lakás. Termosztát működik, szivattyú megy, a rendszer nem levegős, szikra is van, de hiába szikráztatom nem gyullad be az őrláng. Ha felnyitom az égéstér burkolatát a begyújtási kisérleteim után, akkor ott is érezhető a gázszag. Ebből arra következtetek, hogy megy fel gáz. Mi lehet a hiba, mit kellene leellenőriznem?
Szia. Első körben az őrlángot kéne visszavarázsolni. Meg kéne keresni az őrláng gázfúvókáját (gázszelep közepétől balra egy kis hatlapfejű anyának néz ki, közepén kis lyukkal, felette egy kis cső van). A fúvóka lyukában, a fúvóka és a felette levő kis cső közötti részen és a lángtér felé menő kis csőben ne legyen semmiféle szennyeződés. Ezeket érdemes pumpával vagy sűrített levegős cuccal átfújni (vagy egy jó tüdővel
Elég egy pici szösz és a fúvóka már nem a csőbe fúj bele, hanem mellé, ekkor már nem fog az őrlángnál sem meggyulladni. Aztán lehet, hogy érdemes lenne gyufával próbálkozni (mármint begyújtani az őrlángot), mert lehet, hogy rossz helyre húz a szikra. Ha ez megvan, ég az őrláng, de mégsem marad meg, akkor olvass picit visszább
Szia!
Úgy néz ki sikerült. A gázfúvókát tisztítottam meg amin a kis mikro lyuk van, és az ahhoz alulról felmenő kunkori csővet fújtam át pumpával. Az égéstér alját meg kiporszívóztam. Összeraktam és utána már volt őrláng, illetve a termosztát felkapcsolására be is gyújtott. Viszont van még egy kis bibi. Amikor az elektronika lekapcsolja, és visszamegy csak őrlángra (ez a potival 70C-ra van beállítva), akkor most egy párszor nem őrlángra megy vissza, hanem kialszik. Ja, a kis kunkori csövön lévő hollandereket mennyire kell meghúzni? (alsó 8-as kulcs, felső 11-es kulcs)
Visszaolvastam.
Akkor elképzelhető hogy nálam is a biztonsági termosztát betegeskedhet, ahogyan lesi írta fentebb? De nem minden visszakapcsolásnál alszik ki, legtöbbször rendesen az őrlángra megy vissza, majd ha a vízhőfok 70c alá megy, akkor őrlángról újra begyújt. Lehet hogy a mikrólyukas gázszelep feletti utolsó csődarabot is tisztítani kellene? Annál számít, hogy a cső alja hány mm-re van a gázszelep tetejétől? Most szemre olyan 7-8mm lehet.
Szia. Akkor lesz meleg estére
Szóval ezt az őrláng dolgot kicsit fentebb kitárgyalták, lehet, hogy nálad is ez van: "A miénk parapetes, (nem kéményes). Megfigyeltem, hogy amikor a termosztát kikapcsol, és leáll a fő láng, akkor olyan "huzat" keletkezik, hogy behúzza az őr lángot a főégő felé, és el is oltja. Ekkor a termoelem lezárja a gázt. És leállt a fűtés. A vízmelegítő kazán test, ahol ki van vágva az őr lángnak, ott egy kicsit kihajlítottam a két szélét kézzel, hogy ott több levegőt kapjon. Így leálláskor a "huzat" ott is kap levegőt, a láng mozog, de nem alszik ki azóta." Ez nem tudom mennyire érthető. Viszont lehet még egy dolog, hogy az őrlángod ugyan megvan, de kisebb mint eredetileg + a főláng "huzata" és ez is okozhatja a visszaalvást. Azt kéne megnézni, hogy elég erős-e az őrláng, ha nem akkor még egy pici pucolás. (A takarítási sorrend sem mindegy, mert lehet, hogy mikor a főégőt takarítottad visszahullott valami mocsok az őrláng részhez is. (Felülről alulra haladva érdemes takarítgatni a kazánt.
Igen az őrláng feletti csövet is fontos lenne kitakarítani. Talán ezt a legfontosabb. Általában ez megy tele porral és beszűkül. A távolsága a fúvókától nem nagyon lényeges. Picit félre olvastam az előződet, én azt hittem azt pucoltad ki. A hollandereket érzéssel kell meghúzni az alsó kunkori csőnél.
A biztonsági termosztátod tuti jó, mert ha rossz lenne, akkor végleg leállna egy kattanás kíséretében a kazán.
Rendben.
Akkor azt a csövet is kipucolom, ezen már ne múljon a meleg. Az a "két szélén kézzel kicsit kihajlítottam" művelet meg már megtörtént a kazánon ahogyan láttam. Gondolom valamelyik szerelő csinálhatta a 20 év alatt, mert már régebben is előfordultak párszor ilyen őrláng problémák. Köszönöm a segítséged. |
Bejelentkezés
Hirdetés |






Ha soha nem használtad akkor már lehet hogy csak "vízpumpa" fogóval tudod megmozgatni. Ha alaposan megnézed, fel fogod ismerni...
, de nem találtam. Lehetséges, hogy azért, mert ez egy zc-18.1?
