Fórum témák
» Több friss téma |
Vagy fázis - nulla szakító kétpólusú leválasztó kapcsolóval.
Ez sem lenne rossz.Csak treffort esetében kissé nehézkes lenne kivitelezni!
Idézet: „Alternatív kapcsolós a rendszerem 4 kapcsolási lehetőséggel.”
Hello!
Csak a lényeget nem írtátok szegénynek, hogy nyugvóérintkezős kell. Kivétel, ha akkor akar világítani a szekrénybe, mikor be van zárva az ajtaja. üdv! proli007
Szia!
Üvegajtós látvány-bárszekreter. Csukott ajtónál világít!
Szóval nyugvóérintkezős kapcsolót keresek.És azt hogy tizenkét volt-om legyen hogy oldhatom meg legegyszerűbben és legolcsóbban.
A linken egy olyan kapcsolót mutat amihez 220V kell.Nincs olyan amihez elég tizenkettő?Köszi mindenkinek.
Jól működik a 250V-os kapcsoló 12V-ról is. Nyugodtan használhatod! A ráírt feszültség az elvileg maximális érték.
12V-ot legegyszeröbben és legolcsobban hogy érhetek el?
Köszi.
Veszel egy 12V-os egyenáramú dugasztápot. Esetleg 3 db laposelem sorba kötve.
Én is gondolkoztam már, hogy miként lehet ezt jelenséget kiküszöbölni, de igazából nem vagyok nagy villanyszerelő, sőt....... épp elég volt ezt a 4 kapcsolós rendszert kiépítnem. Ez a lakásban lévő világítások csúcspontja
Ha -" kis relé közbeiktatásával orvosolható a dolog"- ez nem bonyolult, akkor szívesen venném, ha egy kicsit ki tudnátok fejteni, mit jelent pontosan. Köszi előre is.
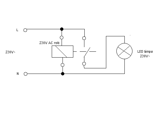
Gyorsban kb. így kellene bekötni. A reléről csak annyit hogy 230V AC!! Bár nem tudom hogy hány darab LED lámpád van, de egy 10A terhelhetőségű szerintem bőven elégséges sőt...
Jó reggelt! Köszi a rajzot, igazából 16 db. led lesz majd a legvégén összekötve,úgyhogy a 10 A még sok is lesz.
Szia!
Ezzel nem sokkal vagy előbbre. A relé közbeiktatása csak akkor szünteti meg a jelenséget, ha közvetlenül a LED lámpa elé teszed. Amennyiben van rajta 5-6 méternél több vezeték simán világítani fog a kapacitív-induktív áramok miatt. A kétsarkú megszakítás javít a helyzeten, de nem biztos, hogy megéri vele veszkődni. A LED élettartamát érdemben nem befolyásolja a tapasztalható fénykibocsátás, mert bőven 1mA alatt van az átfolyó áram. Nem 50 évet bír ki, csak 49 év 8 hónapot.
1 milliamper? Nem kevés az egy kicsit?
Szia!
Természetesen a relét a lámpa közelében kell elhelyezni, ez természetes. Bár csak 50 évig bírnák a LED-es lámpák! A gyakorlat sajnos nem ezt mutatja. Nem régóta terjedt el,elvileg még nem is lehetne kiégett LED-izzó! Pedig van szép számmal!
Nem. Vedd a fáradtságot és mérd ki. Komoly meglepetésben lesz részed. Néhány (5-6 ezer) darab LED-et már felszereltem reklámvilágítási célból.
Részben igazad van. Sajnos a gyártástechnológia nagyon meghatározza a LED-ek élettartamát. Nekem van olyan beszerelt egységem, ami 5 éve megy folyamatosan és van ami két hét után feldobta a talpát. Az üzemi körülmények azonosak.
Nem fog zavarni, ha így maradnak a ledek. Úgyis kint vannak felszerelve az ereszdeszkába és eddig sem zavart, hogy volt egy kis "irányfény"
Az élettartam pedig majd kiderül. Az energiatakarékos izzó sem bírja a végtelenségig, sőt..... Hiába márkás termék, kipurcan hamar. Visszasírom a hagyományos 100 wattos izzókat. Idézet: „elvileg még nem is lehetne kiégett LED-izzó! Pedig van szép számmal!” Ezt nem gondoltam volna. Pedig pl. a LED -es spot lámpákat nagyon "fényezik" az egyik fő elönyükkel a normál izzós fényforrásokhoz képest: A hosszú élettartammal
Sziasztok!
Gond a regi tipusu tarsashazunkban,hogy nincs kozos foldeles,mar tobb villanyszerelo is szakvelemenyt mondott ezugyben,kijott felmerni.Addig a lakasban sem tudok csinaltatni. A kozos kepviselo szerint van:nullaval egyesitett fold. Akkor most kinek van igaza? v.
Neked lesz igazad, ha szerelsz/szereltetsz egy FI relét.
Persze, ha nincs. Ha lakásban (konyha, fördőszoba) az EPH rendben van az már működésbe hozza a védelmet - gáz-, vízcsövek adnak annyi földelést. De azért minden képpen kell a központi föld!
A közös képviselő gondolom nem villamossági szakember. Innen pedig az ő véleménye nem sokat számít...
Tudasd a közös képviselővel, hogy az időszakos érintésvédelmi jegyzőkönyvet, melyet megadott időközönként el kell készíttetnie - szeretnéd megnézni. Ott a mérést végző szakembernek kell megjegyeznie a hiányosságokat és a pótlás időpontját is meghatározza benne. Ezt ezen időn belül kötelező pótolni. Amennyiben nincs ilyen jegyzőkönyv, melyet 6 évente újra meg kell csináltatni, szerintem mondjon le! Felelőtlen. Ha pedig van és a mérést végző nem kifogásolta a hiányt, akkor a felelős baleset esetén a mérő ember. Tudom ez nem vigasz, csak legyen mi alapján elindulnod - ezért írtam.
Sziasztok! Volna egy kérdésem,jó lenne,ha válaszolni tudnátok rá.
Van egy időkapcsolós ventilátor amit két helyről szeretnék kapcsolni,mivel a férfi és női WC levegőjét is elszívná.De mindkét helységnek külön kapcsolója van és a két kapcsolt fázist nem igazán jó bekötni a zárlat miatt. Mi tévő legyek?
Ha a helyiség-kapcsolók csak a ventilátort működtetik:
Az egyik helyiség-kapcsoló egy ( 230 volt AC ) jelfogót működtessen. A jelfogó kapcsolója legyen párhuzamosan kötve a másik helyiség-kapcsolóval. Megjegyzem: a helység az település. A szoba az helyiség. Igazándiból nem látok problémát azonos ( egy ) fázisnak két, párhuzamos kapcsolóval való kapcsolásában. Ha különbözőek a fázisok ( pl. R és T ), akkor valóban kell a jelfogó.
Például lecserélheted a kapcsolókat két áramkörösre. Az egyik kapcsolja a lámpát, a másik párhuzamosam kötve (mármint a fiú/lány) a ventillátor kapcsolószálát (lehet hogy kell egy ellenállás a nulla felé pótolandó az izzó ellenállását ha nem kapcsol le a ventillor soha). Mondjuk plusz vezetékeket kell behúzni, de szinte biztos hogy befér...
Hello! Tudnál rajzot feltenni róla? Köszi.
Kis vízszintes vonal: föld.
Jobbra nyílnál csatlakozik a ventilátor. alfa: Ha a kapcsolók csak a ventiátort kapcsolják. béta: Ha a kapcsolók világítást kapcsolnak, akkor két jelfogó kell. gamma: Kétpólusú kapcsolókkal. Típusjel: 102.
Szia!
A múltkor csináltam egy skiccet, felraktam, majd levettem a hsz.-t. A feladat túl egyszerű, kár volna bonyolítani. Maradjon a hagyományos alternatív kapcsolás, mert ha valaki másnak kell majd egyszer javítani ezt a "kettős kapcsolást", nem biztos hogy érteni fogja, mit miért csináltál. Ha két külön fázis táplálja a helyiségeket, akkor meg kell keresni az elosztónál a szálakat és közösre kell hozni őket. Így nem kell kapcsolási anomáliákon gondolkodni, hogy durran vagy sem a kapcsoló, vagy a ventillátor. (nem gondolnám, hogy nagy távolságokról volna szó a két kutrica között, ha közös a ventijük) Ez vonatkozik a világítási részre is, ha úgy oszlana el a két fázis, hogy egy a világításé, egy a ventié. VIM |
Bejelentkezés
Hirdetés |






