Fórum témák
» Több friss téma |
Sziasztok.
Mint a téna címében is leírva vagyon, kormány távvezérléshez kellene valamiféle kapcsolási rajz.Vagy bármi használható információnak nagyon örülnék. A fejegységem tipusa JVC KD-G332, amely elő van készítve Kormány távvezérlésre.Hátul található rajta egy 3,6 Jack aljzat amibe csatlakozna. Valakinek van valami rajza? vagy esetleg egy gyári cuccja amit koppintani lehetne? Köszi az infókat.
Még annyit hozzátennék hogy nekem tulajdonképpen, az újabb autókban lévő, kormányba épített elektronikára lenne szükségem.
Hali!
Elvileg lehet kapni átalakítót ami a gyáriról alaktja áz az adott rádió tipushoz! Nemtudom mi lehet ezekben az átalakítókban, és azt sem tudom, hogy mennyire kompatibilis a külömböző rádiókhoz, mármint hogy a PIONEER jó lehet-e a JVC-hez stb. Nemtudom ebben lehet-e elektronika, mert így a képen nem túl bonyolult! Viszont az ára az angyon sok!Itt van több tipushoz!
Köszi Pixi.
Igen ez az amire gondoltam, már csak a gombok hiányoznak róla, aminek elvileg az autóban kellene lennie.Nekem sajna nincs benne, azt is barkácsolni kellene,bár az nem nagy ügy, könnyen megoldom. Ami durva , az az ára.Kész rablás.Tehát maradnék az eredeti elgondolásnál, a házi kivitelnél. Még mindig kapcsirajz kellene. De azért mégegyszer köszi.
Ja én azthittem vannak gombok a kormányon!
AZ már akkor nehezbb, mert ahoz egy gyári JVC kormánytáv kapcsolási rajza kellene!!! Azt lemásolva tudnál csinálni másikat! Vagy a másik egyszerübb megoldás hogy fejet cserélsz és a Pio fejekhez ami tudja az infra távvezérlést van gyár kormánytáv! Nekem is ilyen van é istenkirály! Ja és infrás! Ez van nekem! Asszem újonan 7000Ft! Ennyit simán megér!!! Js és sztm 15 körül már kapsz olyan Pio fejet ami infrás!
Hát nem tudom....
Még várok, hát ha valakinek van valami ötlete. Fejet cseréljek? Á nem, még vaci új, tegnap vettem.
Az gáz!!!
Amúgy ismerem mert b.nőmnek meg hugomnak is pont iylen JVC van! Hát nemtom! Használtba multkor 15-ért volt olyan PIO ami neked jólenne! Sajna sok reményt nem fűzök a kapcsrajzhoz! Vagy vidd vissza, hogy valami baja van 3 napon belül cserélik, azt úgyse nézik meg, hogy mi a gond vele! Azt lecseréled PIO-ra! Amúgy hol vetted? Vagy el kell passzolni! Majd kiderül mi lesz a megoldás!
Nekem van Sonyhoz valo kormánytávom, szintén 3,6-os jack-kel. Nem tudom, kompatibilissá lehet-e tenni a tieddel.
Ez is nagy kérdés hogy más tipus azonos csatlakozóval ellátott kormánytávja jó lehet-e hozzá, mert a Pio vezetékes távja is 3.6 jack-kel csatlakozik be!
Ha jol tudom, a Sonynak mag a JVC-nek a CD-tár csatlakozoja is megegyezik. Az meg elég ritka. Viszont ilyen vezetékes távirányitoja a Sonynak többféle van, és még azok sem kompatibilisek egymással.
Ezért írtam, hogy kicsi az esélye, hogy passzol, de ha passzolna is akkoris át kéne alakítani az egészet, mert ahogy olvastam ö a kormányra akarja a gombokat!
Sztm a Pio a nyerő ezügyben!
Ákos.Úgy néz ki te leszel a megmentőm.Az eddigi tanulmányaim szerint van esély a kompatibilissé tételhez.Amugy van egy Sony fejegységem is.
Érdekelne a dolog.
Parancsolj!
(félreértések elkerülése végett nem itt akarom árulni a lomjaimat, de a kollégának talán hasznára lehet.)
ok.Érdekel a dolog, csak még regisztrálnom kell oda.
Esetleg az oldalt kikerülve nem üthető nyélbe a dolog? Holnap leszek.....
Sziasztok!
Nekem is hasomló gondom van. A Ford Mondeomba kellene megoldani a gyári kormánytáv használatát a Blaupunkt Casablanca MP56-os fejegységemmel. Már vettem átalakító adaptert, szerencsére nem annyiért mint a vaterán árulják. De eddig nem sikerült összebarátkoztatni őket. A kocsiban lévő csatlakozón 3 vezeték van, az adapterből viszont csak 2 van a távhoz. A gyári 3. valami adat vagy egyéb kommunikáció lehet. Az adapter kimeneti oldala a fej gyárilag kialakított külső IR vevő csatlakozójára megy mini ISO csatival. Elvileg a fekete varázsdoboz alakítaná át a kormánytáv jelét a blau által is értelmezhető jellé. Ez eddig elmaradt. Az adapter a tápot szintén az IR vevő csatijáról kapja. Már az adapter (gyári)hibájára is gondoltam, de előtte egy konkrét bekötés kellene, vagy valami ötlet. A dobozka úgy látom hogy egy mikrokontrollert rejt magában, meg sok ki és bemenetet. nyilván autóspecifikusan felprogramozva. Ha tudtok légyszíves segítsetek! Nagyon köszönöm! Üdv: Zoli Bővebben: Link Bővebben: Link Bővebben: Link Linkek javítva, legközelebb az URL gombot használd. -- kobold
Helló Mindenkinek!
Nekem van egy Renault Thaliám amelyben gyári rádió-magnó van kormányvezérlővel. Sikerült szert tennem egy olyan fejegyységre amely mp3, sd, mmc, usb, kékfog-telefonkihangosító stb tud kezelni. Ráadásul infra távrángató is van hozzá.Ezt szeretném beépíteni az autóba, viszont a kormányvezérlésről nem szívesen mondanék le. A kormányvezérlő maga mechanikus azaz kontaktussal vezérli a rádiót.(van kapcsolási rajz róla) Úgy vélem hogy a kontaktusokkal lehetne vezérelni egy infra adót is amely fel van programozva (megtanítva) a hozzá adott távkapcsolóról és csak az infraledet kell a készülék környékén kivezetni Erre alkalmas lehet egy mikrokontroller amely sajnos kimaradt az életemből, viszont itt a HE lapján sok olyan lelkes bülykölő van amilyen én voltan 15-30 évvel ezelőtt. Ezért fordulok hozzátok ha tudtok segítsetek, vagy olyan elérhetőséget adjatok aki vagy akik meg tudják a problémát oldani. Üdvözlettel: tomixxl
Az ötlet jó, kérdés az mennyire akarsz saját megvalósítást. Ha saját megvalósításban gondolkosz, akkor valamilyen uC biztosan kelleni fog hozzá (pic, avr).
Első körben építesz egy vevőt (a számítógéphez elég egyszerűen tudsz gyártani), majd a gyári adó által sugárzott csomagokat rögzíted (van rá szoftver is), ha megvan az összes gomb csomagja, akkor az uC-hez kell megírni a szoftvert (megfelelő topicban segítenek neked, illetve van több cikk is amiből elindulhatsz). Összekötöd az uC-t a kormány kapcsolókkal, és örülsz A másik lehetőség hogy beáldozod a gyári távbizgentyűt és a kormány kapcsolókat egyszerűen "belehuzalozod". (Vagy veszel gyári távbizgentyűt és azt áldozod be).
sziasztok,esetleg valakinek van rajza citroen xsara kormánytávvezérlőhöz?vagy tippje hogyan oldhatnám meg hogy a nem gyári fejegységet tudjam vezérelni kormányról?(vdo dayton cd4203)
vettem hozzá connects2 átalakítót,de kicsit sikerült benéznem,mert ez 2es xsarához jó csak előre is köszi
Üdv.
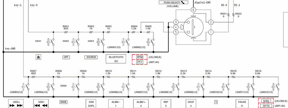
Nem találtam sok infót (betudható hiányos nyelvtudásomnak is) arról, hogyan is működnek a rádiók gyári kormánytávvezérlői. Az autó kapcsolási rajzában a gyári kormánygombok rajta vannak, ami az én esetemben (Opel Vectra B) összesen 2 szálat jelent a rádió felé, de ebből az egyik csak a gombok világításáért felel. A rajz alapján a 6 gomb "bemenete" a test, a kimenete pedig ellenállásokon keresztül megy a rádió felé. Az ellenállások sorba vannak kötve, tehát az első gomb csak egy ellenálláson, a 2. gomb 2 ellenálláson - az 1. gomb ellenállásán keresztül is - vezet, és így tovább. A 6. gomb így már hat ellenálláson át vezet. Ez lenne az autó. A vásárolható fejegységekben hogyan oldják meg a távvezérlést? Milyen jelet kérnek? Az átalakítók a kormányról jövő analóg jelet alakítják digitálissá, vagy csak a gyári kormánygombok ellenállás értékei alapján állítanak elő más értékeket, ami az adott rádiónak megfelelő?
Tisztelt fórumtársak,
Multikormány gombokkal kapcsolatban kellene nekem segítség. Van egy opel Vectra B multkormányom és egy Sony BT2500 -as rádióm. Ehez annó adtak egy infrás távirányítót. Én arra gondoltam ,hogy a multkikormány gombokat rákötöm a távirányítóra azt úgy helyezem el a könyöktámaszban ,hogy vegye a jelet. Ezzel nincs is gond de nem tudom rákötni a távirányítóra a multi kormányt mert a 6 gombhoz csak 2 vezeték van , és minden gomb megnyomásakor más a mért ellenállás. Erre kellene nekem egy kapcsolás. Ha megnyomom az egyes gombot akkor azon a mért feszültség 1 Ohm ekkor a távirányítón a megfelelő gomb kapja a jelet és így tovább. Előre is köszönöm a segítséget
Az 1ohm nem feszültség, hanem ellenállás, ez tulajdonképpen nem 1ohm, hanem rövidzár, csak a járulékos ellenállások és a műszered csinórja miatt 1ohm. Rövidzár és különböző ellenállásokkal dolgozik a Sony, és 2 "adatvonal" van. A legtöbbön van hátul egy 3,5mm.es Jack aljzat a jostickhez, de magad is kivezetheted:
Én már kivezettem egy Sony-t Üdv Inhouse
Kössz a segítséget pont a te írásodat kerestem annó egyszer megtalálltam de még 1x nem lett meg. Nem tudod véletlen hogy határozzam meg az értékeket ehez a rádióhoz? mert ugye gyárilag meg van határozva a gomboknak. Ezen kell módosítani vagy egységes te ,hogy tudtad kiszámolni?
Kössz
Tessékez itt kiindulási alapnak jó lesz
Kell a Sony BT2500 rajza és megnézed az előlapot benne, ott vannak az ellenállások. Ha van joystick bemenet, akkor meg annak a rajzából kell kiindulni.
Üdv Inhouse
Ezen rajta van a vezetékek neve, a főpanelen megkereshető.
Zavarvédettségről gondoskodni kell! Üdv Inhouse
Köszönöm a segítséget Inhouse-nak és kornélnak is remélem így már fogom tudni használni. A hétvégén kiszedem a rádiót és akkor indul a mandula.
Köszönöm mégegyszer.
A BLAUPUNKTok is hasonló elven működnek?
Mert nekem most az van a kocsiban és korábban ugyan általánosságban érdeklődtem is itt, de most konkrétan a blaupunktra lennék kíváncsi. Ez konkrétan egy BLAUPUNKT LAS VEGAS DVD35. Jelenleg ez van a kocsiban.
Hello
Remélem ismét tudtok segíteni itt fôként Inhouse segítségérs számítok. Megnéztem amit feltöltöttél a BT2500 al kapcsolatban. Letöltöttem én is a repair manualt. Sajnos az én rádiom nem támogatja a távirányítós szolgáltatást de forrasztani tudok így megoldom de itt a baj.Nincs annyi vezetékem a kormányban a hangerô gombhoz. De a manualba megnéztem és az összes gomb egy helyre csatlakozik. Szerinted ha oda kötom akkor működne vagy nem. |
Bejelentkezés
Hirdetés |




, az az ára.Kész rablás.
:wave:


