Fórum témák
» Több friss téma |
Fórum » Autóelektronika
Témaindító: sufni-tunning, idő: Ápr 19, 2008
Témakörök:
jójó, értem én csak mégsem. az amatőr kezdőnél is kevesebbet tudok erről az egészről. azért kellene valami konkrét cucc, hogy oda tudjak állni a cimbim elé, hogy na ezt csináld meg
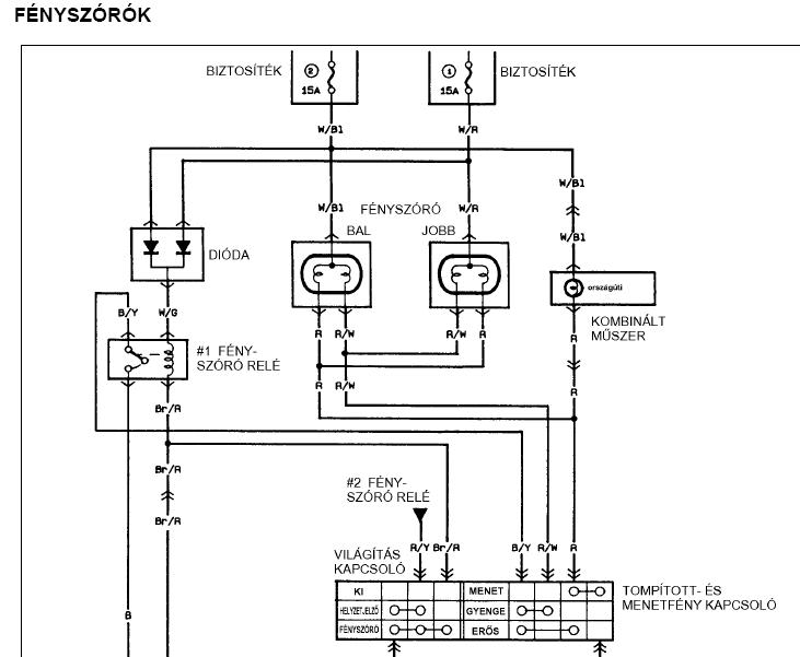
Tessék.
Ezt add a cimbidnek!
A diódákat már kimértem. Mind a kilenc darab jó. Viszont az állórész vasmagja kegyetlenül melegszik, ezért tippelek menetzárlatra.
Tekercsvégeket fel kell szabadítani, ki kell vezetni,és megforgatni a szerkezetet. feszültségmérés, és zárlati áram mérés megmutatja melyikük lóg ki a sorból. Egyszerűbb megoldásra nincs ötletem.
Idézet: „Viszont az állórész vasmagja kegyetlenül melegszik,” Ez pedig arra enged következtetni, hogy teljesen ki van terhelve a generátor. A szabályzás pedig azért hibázhat, mert a gerjesztés kontaktusa nem tökéletes a szénkeféknél (beégtek, vagy kopottak). Ha a kocsit sűrűn indítod és csak rövid távot teszel meg vele, akkor az akku lemezei elszulfátosodnak és nem veszi a töltést. Tényleg ekkora generátor van benne.
Üdv!
Autóba kellene valahogy 13.2V-ot stabilan kiadni. A fényszóróknak menne. Találtam neten készet, de as 13.2V +-10%. Azt meg alapban tudja az autó is. H4-es a fényszóró, és lehet, hogy véletlen együtt ég egy pillanatra a refi meg a tompított. Még 1 mp sincs, de lehetséges. Erre tudnátok linkelni vmi kapcsolást, ami tud mondjuk +- 1-2%-ot?
Izzókiégés ellen kell?
Igen.
Annyi előzménye van a dolognak, hogy egyik oldalon az izzóra direktbe vittem az akksiról a tápot, a másikhoz a gyári kábelkötegből megy. Így a direktbe kötött jobban világít, de hamarabb ki is égett. Ha sikerülne stabilizálni 13.2-n, ami a gyárija, akkor talán tovább bírná. Elolvastam a másik topikban, hogy hidegen a lökéshullámtól védené meg, stb. Ott nem akartam megkérdezni, ez meg inkább általánosabb autóelektronikás topik.
Megint bevillant egy ötlet.
Lehet olyan hiba hogy a diódákat kimérve jónak tűnnek, de nagyobb fesz illetve áram hatására visszafelé is vezetnek? Mert akárhogy is nézem a dvm diódavizsgálója az max 2 voltig dolgozik. Mondjuk egy nagyobb izzóval kipróbálni hogy valóban csak egy irányban vezetnek? Csak azért gondoltam erre, mert már láttam sok érdekes alkatrészhibát. Igaz azok 1 amperes diódák voltak (1N4007)
Ott van az akkud, köss sorba egy fényszóróizzót a diódával, és máris látod, hogy mi a helyzet.
Mérd meg kiloóhm, vagy megaóhm nagyságrendben a záróirányokat, de a Te ellenállásodat ne mérd bele ha lehet (ne érintsd a mérőcsúcsokat kézzel). Ha így nem tapasztalsz átvezetést, akkor biztosan jók a diódák. Nyitó irányban csak néhány ohmnak szabad lennie a belső ellenállásnak. De ha már ennyire szétszeded, a szénkefét ne felejtsd el megnézni, hogy milyen állapotban van.
Az a bosszantó a dologban hogy a szénkefék a szabályzóval együtt lettek cserélve pénteken. Tehát újak.
Ma este szétborítom ismét.
Ha segéddiódahidas, akkor segéddióda szakadása is okozhat gerjesztési teljesítmény csökkenést.
Már kimértem a segéddiódákat is de semmi. Viszont az állórész vasmagja nem kicsit forró.
A D+ ra ugye a vékony madzag megy? Mechanikusan nem súrol egymásba a forgórész és állórész?
Nem, sajna nem ér össze. Amúgy igen a D+re negy a vékony vezeték aminek a másik végén a töltésjelzö lámpa van. Már azt is tudom, hogy ezen keresztül gerjed fel az a rohadék.
Engem tréfált már meg így, de az annyira ritka, hogy azóta is multiméterrel mérem (gyosabb
).Magad megnyugtatására megmérheted akku+izzó párosítással. A melegedés nem feltétlenül rendellenes, pláne ha már kicsit meg van szippantva az akku (pl. pár indítás után). Esetleg az nem lehet, hogy a műszered pontatlan, és nem is tölt keveset?? Cseréltél szabályzót, mindent kimértél és rendben találtál. Hogy is indult ez az egész? Lemerült az aksid? Vagy csak kíváncsiságból rámértél, de nem volt semmi rendellenesség?
köszi, megnézzük mit tudunk vele kezdeni :worship:
valaki írta itt hogy korrekt áron meg is csinálná,de nem találom a hozzászólást..
Egy egyszerűbb megoldás az állórésztekercsekre:
Fél amperes áramgenerátorral megtáplálod őket külön.külön, és feszültséget mérsz rajta, a menetzárlatos darab jó eséllyel ordítóan kisebb értéket fog mutatni.
Sziasztok! Nekem egy 88-as Lada Samarám van és a napokban beszereltem 1-1 Ford Orion ablakemelőt.. A kérdésem az mivel csak alapszintek értek (vagy még annyira sem) az elektronikához, hogy tudnám megoldani hogy ne szívja annyira az akksit az emelő amikor nyomom a gombot.. esetleg lehet-e javítani a teljesítményén.. Jelenleg relé nélkül van bekötve, ha küldenétek egy egyszerű bekötést (relével) mert a relézést nem vágom, és megosztanátok tippjeiteket megköszönném! Mellékeltem egy kicsit nevetséges képet
Üdv!
Miért gond, hogy húzza az akkut, amikor nyomod a gombot? A mozgató motornak kell az energia, az akkut meg nem fogja lemeríteni az a néhány másodperc.
A kép tényleg humoros
Bocs a képet nem így gondoltam.. Valamiért nem mutat semmit lehet más a formátuma. Arra lettem volna kíváncsi hogy van-e valamilyen megoldás hogy ne lehessen annyira észrevenni a visszajelzőkön lámpán stb hogy engedem az ablakot..
Nagy áramot vesz fel egy ilyen motor, főleg ha eléri a végállást! Ne csodálkozz, ha látod mondjuk az izzókon /főleg álló motornál/.
Relével fölösleges babrálni, biztije mindenképpen legyen! Az ingadozásra: Idézet: „Ha van pénzed, időd, energiád, akkor tegyél bele 1F-os kondit, amit autóhifihez használnak. Ne a legolcsóbb vacak SAL-t vedd, valami középkategóriásat válassz inkább. Több autóba is tettem már, nem csak feltétlenül hifihez jó! Teljes mértékben stabilizálja az autó egyenáramú rendszerét! Hatalmas töltést tárol, beszerelése után megszűnik minden ingadozás, önindító, szervó, stb nem fog feszültség ingadozást okozni. A beszerelésnél nagyon körültekintően járj el, vastag jó szigetelésű kábelt válassz, biztosítékot mindenképpen tegyél, az első feltöltést egy soros 10W körüli izzóval végezd, és ha egyszer megszívta magát nagyon ügyelj, hogy rövidre ne zárd!”
Üdvözletem Mindenkinek,
Új vagyok még itt, és adódott egy gond(mivel nem vagyok túl járatos az elektronikai dolgokban) Van egy Opel Kadett 1,7-es dízel autó, és hidegindítási problémái voltak, vannak. A dízelmotorokhoz értek, több adagolót szedtem már szét. Ezen egy Bosch VE adagoló van, és van az adagoló oldalán egy hidegindító szerkentyű, amit egy kis behúzómágnes kapcsolgat, két állása van. Én úgy gondolom, ennek akkor kellene hidegindítani, amikor áramot kap, vagyis behúz a kapcsoló. De nem, akkor indul rendesen az autó, ha nem kap áramot...ha áramot kap, akkor nagyon nehezen, füstöl, dadog, pár henger összevissza jár. Az előtöltés biztosan jó, mert a motor melegen erős, alapjárat mint a vekker, még 3. fokozatban is elmegy a kocsi alapjáraton. Ezt az adagoló oldalán lévő kapcsolót egy relé kapcsolgatja, amit én szétszedtem(levettem a kupakját) és ha ráadom a gyújtást, akkor nem csinál semmit...de! ha egy kis csavarhúzóval a relé fegyverzetét elmozdítom(gondolom így hívják, amit a tekercs behúz áram hatására) akkor bentmarad. Létezik az, hogy ez a tekercs kaphat még nagyobb feszültséget, hogy majd nagyobb fordulaton behúz? Ez a relé a generátorról kapja a jelet, a kapcsolási rajz szerint így a fordulatszám szerint kapcsolgat a relé. (valahol találtam még, hogy nagyobb fordulaton is bekapcsol ez a kapcsoló az adagoló oldalán, mintegy kakaót adva a motornak. Most megoldottam úgy a dolgot, hogy behúztam egy vezetéket az utastérbe az adagoló kapcsolójáról, de ha áramot adok neki, rosszul indul, ha meg nem, akkor indul hibátlanul. Pont, mint ahogy a relé is csinálná normál esetben. Csak nem tudom, ennek így kellene-e működnie. Köszönöm a válaszokat!
Idézet: „Az ingadozásra: Idézet: „Ha van pénzed, időd, energiád, akkor tegyél bele 1F-os kondit, amit autóhifihez használnak. Ne a legolcsóbb vacak SAL-t vedd, valami középkategóriásat válassz inkább. Több autóba is tettem már, nem csak feltétlenül hifihez jó! Teljes mértékben stabilizálja az autó egyenáramú rendszerét! Hatalmas töltést tárol, beszerelése után megszűnik minden ingadozás, önindító, szervó, stb nem fog feszültség ingadozást okozni. A beszerelésnél nagyon körültekintően járj el, vastag jó szigetelésű kábelt válassz, biztosítékot mindenképpen tegyél, az első feltöltést egy soros 10W körüli izzóval végezd, és ha egyszer megszívta magát nagyon ügyelj, hogy rövidre ne zárd! ”” Teljesen felesleges. Egy jó állapotú, megfelelő kapacitású akku többet javít a helyzeten. De ha levezeted, azzal a hatalmas töltéssel mennyi ideig üzemel mondjuk egy önindító, mely tipikusan 100-150A-es áramfelvételt képvisel, emelem kalapom.
Szia!
Tudom, már egyszer levezette nekem egy fórumtársunk, hogy semmit sem ér, de akkor mitől működik??? Mert működik! Nekem indításnál nem kapcsol ki a rádió, s ugyan nem szokásom nagy hangerőn hallgatni a zenét, de mióta a kondi a kocsiban van, azóta az izzók sem halványodnak el, mikor a mester rálép a lábdobra!
Sziasztok.
Ford Mondeo Kiszedtem az Autóból a Cd rádiót és találtam a 4 vezetéket amit nem tudok, hogy mi is volt. Azt tudom róla, hogy a Cd rádióhoz volt kötve Piros +, Kék-, Fekete-,Sárga nem volt sehova sem kötve, vagy nem találtam a helyét. A Piros és a Kék vezetéken van biztosíték is. Én van egy fekete vastagabb szál abban kb10 szál vékony vezeték van, több színű. Van még egy antenna csatlakozója is, de hogy mihez volt azt nem tudom. Ami a szélvédőn van antenna az mi lehet? A fotók minőségéért elnézést!
Az egész úgy kezdődött, hogy tudtam at, hogy lehetne egy kicsivel nagyobb is a töltésem, de ha megyek vele akkor még elmegy kategória. A bondok akkor kezdődtek, amikor beszorultam egy dugóba és elkezdett esni az eső. Ég a tompított, megy az ablaktörlő,fűtöventi és a hátsó ablakfűtés. Na ebben a helyzetben kb 60 perc elég hogy lemerűljön az akku. Szóval elkezdtem terhelni, és azt vettem észre, hogy enél a terhelésnél az aksi kapocsfeszültsége kb.11,5 - 12,1 volt. Hát ezért ugrottam bele ebbe a generátor mizériába. Most 13,0 és 13,9 között ingadozik terheléstől függően. Kapott új szabályzót, és megpucoltam a testeléseket. A generátoron kívül és
belül is. Valószínű hogy ezzel nyertem azt a + 1,5 voltot.
Amúgy az elektromos csatlakozások valami szánalmasak amit a tisztelt Bosch csinált azokban a generátorokban.
Szégyen és gyalázat. A "precíz német technika"... Értendő ez a vezetékekre, és a csatlakozókra is. Ha ezt tudta volna előre szegény Robert Bosch, akkor még életében megtiltja a cégének, hogy valaha is gépjármű elektronikával foglalkozzon. Legalábbis erős áramúval. Vizsont a motorvezérlőre egy szavam sem lehet, pedig az is bosch. LE3 Jetronic. Hibátlan. |
Bejelentkezés
Hirdetés |







Ha sikerülne stabilizálni 13.2-n, ami a gyárija, akkor talán tovább bírná. Elolvastam a másik topikban, hogy hidegen a lökéshullámtól védené meg, stb. Ott nem akartam megkérdezni, ez meg inkább általánosabb autóelektronikás topik. 
).
Üdv! 









