Fórum témák
» Több friss téma |
És teljesen mindegy hogy a jobb vagy bal oldalira kötöm?
NEM!
Nem arra a 2 vezetékre kell kötni a riasztót, ami minden motornál meg van, tehát a kékre és a zöldre. Ezek a motorok vezetékei, ezeket a kp zár vezérlő hajtja. Neked a fehér és barna kell, ami csak az 5 vezetékes motoroknál van meg. A maradék fekete vezeték test, ezt kapcsolja a fehérre, vagy a barnára, attól függően, hogy a motor "lent vagy fent" van. Ha vagy a fehérre, vagy a barnára te (vagy a riasztó) testet kapcsolsz, az állapottól függően ellentétes állapotba vált. Üdv Inhouse
Miért ne lenne mindegy, hogy a jobb, vagy a bal oldali 5 vezetékes motorra köti?
Üdv Inhouse
Rendben. Köszönöm szépen a gyors választ!
Ahha!
A számokat nézve már értem! De, ha valaki ránéz a szövegre, akkor nem jó... Üdv Inhouse
Sziasztok!
Azt szeretném megtudni, hoy az teljesen normális reakció egy riasztótól, hogy ha kinyitom az autót a távirányítóval majd utána felnyitom a motorháztetőt, leveszem az akksisarut és 0,4A áramot mérek? A motorháztető kapcsolóját benyomom akkor pedig visszaesik 0,02A-ra. Amikor felengedem újra 0,4A és nem riaszt nem villog. Bocsi az esetlegesen szint alatti kérdésért... Üdv.:sp2011
Háát, levett aksisarunál nem igazán normális.
Amúgy nem lehet, hogy a motorháztető kapcsolója egybe van kötve az ajtókéval vagy a csomagtartóéval? Lehet, hogy olyankor kigyullad az utastér- vagy csomagtérvilágítás.
Köszi a választ. Nos én eddig azt hittem, hogy ez az egy kapcsoló van és az a motorháztetőhöz van beszerelve.
GTAlarmos legalja riasztó egyébként és nem vettem észre, hogy bármilyen lámpa kigyulladt volna.
Nézd meg a csomagtér világítást!!
A riasztóknál a motortér és a csomagtér kapcsoló egy szálra szokkott bekötve lenni! Az ajtók pedig külön bemenetre! Ezért lehet,hogy nem világít az autón belül,viszont lehet,hogy a csomitartóban igen!!
Üdv mindenkinek!
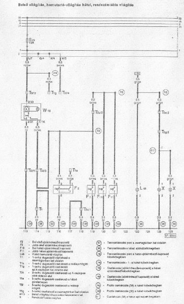
Én is elérkeztem ide, hogy be kell kötnöm egy univerzális bicskakulcsos központizárvezérlő riasztót. A kocsi: Passat 1.9 TDI 1Z, Variant, 1994, gyári pneumatikus központi zárral, csak a sofőr ajtó vezérlős, mechanikus ablakokkal. Szeretném, ha fejben összeállna a dolog és utána állnék neki. Tehát adott egy fantasztikus szett: szett Az előző hozzászólásokból sokminden kiderült számomra, de akad még kérdésem. Mellékelem a bekötési rajzait a cuccnak, és bejelöltem, hogy melyik vonatkozik rám (remélem jól:side: ). Na már ezen az ábrán nem egyértelmű nekem a dolog. Melyik szál hova megy? bekötés 1 Ez pedig maga a vezérlője: Itt sem értem a felül lévő hosszú csatlakozó bekötéseit teljesen: RED: Windows rising output (-) - elektromos ablak hián ezt nem kell sehova kötni? BLUE/BLACK: Side Door triggering (+) - Ez mi? BLUE: Side door triggering (-) - Ez mi? Yellow: Engine cut off - ezt sem értem (ez 1 relé?) azt adtak hozzá White: key on - ? Orange - foot brake switch - ezzel a fékpedálra lehet rákötni, de kell ez? vezérlő Tehát kérdésem, hogy hol kell bontanom a kocsiban? Kormány körül, hátul a vákuumszivattyúnál? Hétvégére kellene képbehozni a dolgokat. Köszönöm!
piros - nem kell
kék/fekete - nem kell kék - ajtókapcsolóhoz sárga - indítástiltás, pl. a gyújtáskapcsolónál egy relével, nem kötelező fehér - gyújtás+ narancs - féklámpakapcsolóra kötve az első fékezésnél lezárja az ajtókat / baromság A vezérlőjét besúvasztani bal oldalon a műszerfal alá, ott közel van minden, ami kell. A központi vezérlését a BE ajtónál rákötni, 3 vezeték megy át az ajtóba, ebből az egyiket kell elvágni és a rajz szerint bekötni.
Eddig oké!
Azon a képen, ahol a piros keretezés van a kötözés nem vili nekem. Nem egyértelmű hol csatlakoznak a kábelek. pl a 'zöld-kék' vezetéket mutatja, hogy vágjam el, és egyik felére 'fehér' a másikra 'narancs-fekete' megy. De a 'narancs' a 'sárga' és a 'fehér-fekete' hova? Jah egy VW-es szaki azt mondta, hogy a " '92 utáni évjáratoknál pozitív jellel vezéreld a központi zárat". Ez lényeges lehet szerintem! Ezek szerint amit az ajtókapcsolóról irtál az előbb, az forditva van, 'kék' szál helyett 'kék-fekete'? Bocs, de meg kell értenem, utána már menni fog.
Köszönöm a válaszokat tényleg világított a csomagtér lámpa... de ez nem butaság egy picit? Mindenesetre engem rendesen megszívatott mert azt hittem valami szívja az akksit... jó papnak jó vagyok
Bocs hogy bele szólok, de nekem is szinte ugyanez volt a bekötésem 92-es Audi-ba. Na, lényeg ahogy a mellékelt ábrán, zöld/kék elvág, a központi kompresszor felé menő vezetékre megy a fehér, az ajtó felé menőre meg a narancs/fekete. A narancs és fehér/feketét pedig egymással kötöd össze. A sárga megy a testre, a sárga/fekete pedig Állandó +12V. Ez fontos, mert ha a gyújtásra teszed, akkor nem fog működni, célszerű egy biztit közbe iktatni. Ezzel megvan a központi mozgatása. Ha azt mondták neked, hogy a 92 utáni autóknál +-ra kell kötni , akkor célszerű megnézni egy próba lámpával, de szerintem még ezek is a testet kapcsolják. Lényeg, ha testet kapcsol, akkor kék, ha pluszt akkor kék/fekete. Egy jó tanács, egy plusz relét (200Ft) érdemes közbeiktatni, mert gondolom neked is késleltetett világításod van és erre érzékenyek ezek a kütyük. Ha vissza olvasol, akkor megtalálod az én hsz-nél mindent, mert én is ezzel szenvedtem. Ha valami még így sem világos kérdezz bátran. Az itt hozzászólók már álmukból felkeltve is "vágják" ezeket a bekötéseket, nekem is nagyon sokat segítettek.
Üdv.
akos70 bocs hogy ezt írom, de nekem nem baromság a fékre rákötés, mert két fiam van és állandóan ki akarnak ugrani 90-nél, ez a kis megoldás egyrészt megkönnyíti a dolgomat, másrészt idegesítő ha piros lámpánál ki akar szállni valaki. Én már megszoktam akiket viszek ők is megszokták. Azt sajnálom, hogy nem lehet kikapcsolni, mert néha tényleg nincs rá szükség. De amúgy az elképzelés nem rossz. Egyik ismerősömet így rabolták ki piros lámpánál, mikor váltott a lámpa hátsó ajtó ki, táska ki, futás! A haver meg csak nézett, hogy kinek kell egy Tescos szatyornyi pelenka! Szóval nem biztos az, hogy nem jó, csak nem feltétlen szükséges mindig. Most ezzel nem megbántani akartalak, csak nekem igazából nincs vele bajom.
Ne haragudj, de ami írsz az khmmm.... fura...
Arra, hogy a gyerekek ne ugráljanak ki ez a megoldás nem jó, mivel az autók zöménél a belső nyitóval a lezárás ellenére nyitható az ajtó. De a gomb is általában hozzáférhető, a gyerek meg tanulékony... Van egy direkt erre kitalált megoldás, a gyerekzár. Azt bekattintva belülről nem nyitható az ajtó. Nagyvárosi lámpák előtt meg csak le kell nyomni a gombot... Üdv Inhouse
Hálás köszönet! Igy már világosak a dolgok!
Még 1 dolog van. A képen bekereteztem 'zölddel' az ajtógomra kötendő vezetékeket, persze majd a polaritás dönti el melyik kell. [ Ajtókapcsoló gomb alatt ugye nem a kp.zár mikrokapcsolóját, hanem az ajtónyitásérzékelő kis gombot értjük a kasztnin. ]Ill. erre a kapcsolóra csak a vezető ajtónál csatlakozzak? A másik az inditástiltás a sárga vezetékkel. A dobozban van 1 db 4 lábú relé, ezt az inditástiltáshoz szánták? Ha nem kötöm be akkor értelemszerűen csak szabadon marad a sárga vezeték, rákötni hogyan tudom? Értem a 4lábú relé működését, de ezt a szaros rajzot nem, pl mi az a henger (+) (-) kivezetéssel , gyújtáskapcsoló?
Ja és mazsi!
Elöl a kormány körül elég bontani? Ott a vezérlő aminek a vezetékeire szükség van, ebben megtalálom a szivattyúhoz menő 'zöld-kék' kábelt amibe csatlakoznom kell? Vagy hátul is kell kötözni a vákuumszivattyúnál?
Üdv.
Igen az ajtónyitás érzékelőre gondoltak, egészen pontosan nálam a barna színű volt, mert van egy barna/sárga is ami a "sípoló" hangot kapcsolja be. Az hogy hány ajtóra, motorháztetőre, illetve csomag tartó ajtóra kötöl, ez már tőled függ, de célszerű. Itt is érdemes minden lekötésnél diódát tenni. Ezen a képen rajta van a plusz relé a késleltetett világításhoz is, ill. a diódák sematikála. A gyújtás tiltásnál elvágod azt a vezetéket, amelyik a gyújtástól megy az önindító felé és közbe iktatod a relét. Elől a kormány alatt, illetve nekem a B oszlopnál kellett bontani, mert ott az ajtónyitó gomb vezetéke már bekerült a kötegbe és ott pontosan láttam, hogy hogy van, ill. amit már írtam az ajtó nyitót itt tudod a legkönnyebben próba lámpázni. A szivattyúhoz nem kell nyúlni, az ajtó átvezető guminál követed és ahol tetszik ott elvágod (nem célszerű az ajtóba tenni semmit, mert a vezetékek eltörnek idővel). Én mindent bekötöttem anno, kivétel a csomagtartó nyitó funkciót, még nem vettem hozzá behúzó motort, de lehet rászánom magam. Remélem így már érthetőbb a dolog.
Üdv.
Már rég beszélgettünk, de úgy látom erre volt szükség ehhez. A lényeg, én írtam hogy nem megbántani akartam senkit, csak a véleményemet fejtettem ki. Nekem az előző tulaj kicserélte a gombokat rövidebbre és ha bezár akkor nem tudod felhúzni, mert bele megy a kárpitba, így azt elég nehéz kihúzni, és nekem a gyerekzár az ajtóban van a nyelv résznél és tiszta zsír állandóan. Ez nem feltétlen baj csak össze kenem magam mindig. Ennek a kis opciónak kényelmi szerepe van inkább, mint sem biztonsági. Az meg hogy mielőtt ki akar szállni valaki az autóból, megnyomom a nyitás gombot és mehet. Ezért szerintem Nálam praktikusabb, mint állandóan kiszállni, gyerekzár be, gyerekzár ki, ha elfelejtem ki kapcsolni és ki akarok rakni valakit, akkor szálljak ki, engedjem ki.... Ez egyszerűbb, csak meg kell szokni. Kinek a pap, kinek a papné. És ez az én véleményem, amit azért írtam, hogy ha legközelebb is ír valaki, akkor tudjon úgy mond válogatni a megoldásokban. Ha akarja beköti, ha akarja nem ,vagy egy plusz kapcsolóval lehet még fokozni. Ki-be lehet kapcsolgatni és kész a gyerekzár "távvezérlős" módszere.
Szó sincs megbántásról, miért is bántódott volna meg bárki...
Én azt a fajta megoldást is utálom, mikor a gomb nem megfogható bezárt állapotban... Nálunk a jobb hátsó ülésen bent van a gyerekülés, az az ő helye. Nagy ritkán vesszük, ki, ha több felnőtt utazik, ő pedig nem, ilyenkor kell csak átkapcsolni, nálam nem zsíros...a legtöbb autónál az ajtó élén van a gyerekzár. Pl. kivétel a Renault Scenic, ahol egy gomb van a műszerfalon és motor kapcsolja ezt is... Még mindig nem értem, hogyan is akadályozza a bent ülő gyerekeket a zárt ajtó a kijutásban...mivel elvileg a belső nyitó húzásakor az ajtó először kinyitja magát, majd nyílik is...ez nem gyerekzár! Üdv Inhouse
Világos!
Az ajtónyitó kapcsolókra olyan helyen kellene csatlakozni, ahol központi, tehát minden bármely ajtó nyitásra ad jelet.? Ha megtalálom azt a szálat, ami a belső villany felé adja a jelet, hogy kinyílt valamely ajtó, akkor az a jel a riasztónak is jó nem? Arra rá van kötve az összes ajtó. tipp? Melyik pontra érdemes csatlakozni? itt a kép a kapcsolási rajzról (Golf/Vento) de a Passat sem különbözik itt szerintem.: http://www.kepfeltoltes.hu/110120/vw_ajt_kapcsol__www.kepfeltoltes.hu_.jpg
Na, hát nem tudom milyen autóm van, mert én most kimentem és megnéztem, ha lezárom a kp. zárat a bal első kivételével a többit nem tudom kinyitni belülről, csak ha felhúzom a gombot, de ez elég nehézkes mint már írtam. Ezért gondolom azt hogy ez nekem "jó" megoldás és kényelmes.
Erre a legmegfelelőbb hely (azt hiszem itt olvastam) a belső világítás szála, de mondom a késleltetett világítás be fog zavarni, tehát az Inhouse féle relés megoldás szükséges, különben össze vissza fog riasztani. Ezzel annyi a gond, ha felkapcsolod a belső villt. menet közben, akkor elkezd vész villogózni, mivel azt érzékeli, hogy nyitva az ajtó. Erre már az én relés megoldásom sem jó, mivel az ajtók zárva vannak. Ezért érdemesebb külön-külön minden ajtót leágaztatni diódával. Nem egyszerű, de hát ki ne szeretné a bonyodalmakat. Felháborító szerintem, hogy erre az opcióra nem találtak ki valami féle megoldást a kedves tervezők. Pl: a kapcsoló 3 állásban tanítható egyéb funkciókra, illetve letilthatók lennének ezek a plusz villogtatós "hülyeségek".
Én az autóm műszerfalán lévő visszajelzőre kötöttem, az nem időzített.
Na pucc, eddig hol voltál? Erre hogy nem gondoltam?
Mondjuk nekem nincs, de havernak most raktam be egyet, és jól jött volna.Azért kösz így utólag, hátha lesz még ilyen gondom. :kalap:
Milyen visszajelzőre gondolsz? Az ajtónyitásra a műszerfalon? Ebben a Passatban nincs olyan sajna.
Akkor érdemes minden ajtókapcsolótól külön elhuzni egy szálat az ajtóérzékelőhöz a vezérlőbe? |
Bejelentkezés
Hirdetés |




A számokat nézve már értem!





Mondjuk nekem nincs, de havernak most raktam be egyet, és jól jött volna.