Fórum témák
» Több friss téma |
Szia. Köszönöm. Bár reméltem, hOGY magyar link lesz, de manapság majdnem mindegy... Csak kicsit hosszabb a szállítási idő
![]() De talán még lesz belőle karácsonyi ajándék... A hozzászólás módosítva: Nov 6, 2018
Moderátor által szerkesztve
Egy kenyérpirítót kissé megpiszkáltak (kislány belekotort késsel).
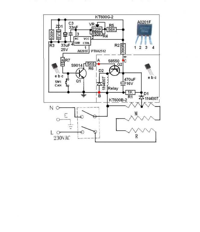
![]() Fűtőszálat sikerült megtoldani, egy PNP tranzisztort cserélni kellett, de amíg ezt el nem végeztem, nem lehetett kideríteni, hogy az időzítő IC is kimúlt. A0201F. Hasonló panelen, mint az alábbi, de máskülönben mindenben tökéletesen megegyezik a másik link Hall érzékelőjével. Lehet-e kapni valahol. Na nem 10 db számra, mert talán az életben soha nem kell még egy. Lehet, hogy valamelyik kínai hirdető ugyanezt adná, de az Alibaba vagy Aliexpress egyes hirdetői csak az IC jelét írják, a funkciót kevesen. Kenyérpirító Hall érzékelő
Közben már több rajzot, fényképet, még .pdf-et is találtam. Volt, ahol már 5 db-ot is lehetett volna venni, mire alaposabban rákerestem a kínált alkatrészre, kiderült, az is Hall... Én is megtaláltam ezt a PT8A2511-et. Potom 7 Euro 10 db. +szállítás. Ennyiért már új kenyérpirítót is vehetnek.
Idézet: „Ennyiért már új kenyérpirítót is vehetnek.” Akkor mi a probléma? Idézet: „Potom 7 Euro 10 db. +szállítás. Ennyiért már új kenyérpirítót is vehetnek.” És? Nem telik 2-3 ezer Ft? Mond, hogy ennyi a javítás és vegyél nekik egy újat. Pl.: 3000 körül.
Sziasztok,
La-50 es pákámhoz keresek 0,8-as hegyet, de sehol se találok hazai forrást. Itt lenne de már régóta "jelenleg nem rendelhető! ". Bármi más is megfelelne ami a képen látható méretekkel rendelkezik és 0,8-1,0 a hegy mérete.
Szia!
A Fahrenheit pákahegyek között is nézz szét szerintem. A 22080-as hegye valamivel hosszabb, de az átmérője majdnem stimmel (5,7mm-nek mértem). Cserébe viszont ezeket lehet kapni még a tescoban is gombokért.
Kösz a tippet, látok köztük hasonlót, majd viszem a pákát és belepróbálom a boltban.
Honnan tudtad, hogy pontosan ez a javítandó példány?
Sziasztok!
Bontott akkupakból ( 18650-es cellák) vennék ki 3 db-ot,össze vezetékelem,a forrasztás miatt nem lesz semmi baja a celláknak? Morzsaporszívóban 3 db van össze kötve,és vége lett valamelyiknek.
Semmi baja nem lesz, de a taknyolást kerülni kell, gyors és precíz forrasztásra van szükség, ami kb. 1-1,5 másodperc.
Az ránézésre is nagyon a régebbi fajta solomon hegyre hajaz, ahhoz van 0,8-as, és néhány száz forintos tétel.
Ez a régi Solomon tényleg nagyon hasonló. Megpróbálok olyat felhajtani valahol a héten.
A Solomon nem jó a kattogósba. Nincs rajta az a hőfok érzékelő pogácsa.
Az LS-50-esem nem kattogós, digitális hőfok szabályozású.
Ja, vagy úgy. Figyelmetlen voltam. Bocsi.
Sziasztok! Bp-n hol kapok vajon lm2575 soic tokozásban? A d2pak nem jó,mert túl vastag a tokozása, és nem fér el a dobozban.
Sziasztok! Van egy néhány darabból álló retro rádio (tuner) gyűjteményem. A lakás átalakítása miatt Betonkoszorú, (vasalva) sajnos elment a többség érzékenysége, ezért antennaerősítőt kellene használnom. Azok viszont 75 ohmosak, a rádióknak pedig csak 300 ohmos szimmetrikus csatlakozása van. Hol kapnék olyan átalakítót, amivel ezt meg tudom oldani?
Köszönöm a segítséget.
Érzékenység nem ment el, csak a térerő csökkent le. Nem biztos, hogy kell erősítő, de külső antenna biztos.
Az általános antennák topikban szó volt róla, ott említettek egy címet, ahol lehet balunt kapni.
Első körben a ChipCAD-et kérdezd meg, microchip cuccokban ők jó árat szoktak mondani és mindenük van.
Kérdezd meg a kollégát, nem ad-e egyet. Holnap pakolászok a garázsban és ha a kezem ügyébe akad egy a régmúltból nem felejtek el szólni.
Honlapon néztem, sajna az összes lm2575-ből 0db elérhető készlet van... :/
Ezért mondtam, hogy kérdezd meg. Igény esetén be szokták rendelni a dolgokat.
Regisztrálj be Náluk, és rendeld meg a szükséges mennyiséget. Beszerzik, és értesítenek, ha megjött. Utána a Lurdy háznál átvehető (ha jól tudom, Neked nem is volna nagyon messze). Megúszod a postaköltséget, és időben is hamarabb megkapod. Akár egy darabot is beszereznek, ha annyit rendelsz meg. Amúgy sok érdekes dolgot lehet még kapni Náluk.
|
Bejelentkezés
Hirdetés |











