Fórum témák
» Több friss téma |
Fórum » Csöves erősítő készítése
Ne feledd betartani a fórum viselkedési szabályait, és a topik megmaradásának feltételeit. [link]
A téma átmenetileg fagyasztva lett, hozzászólni nem tudsz!
Fojtós tápba a nem jó ha a kondik aránya 1:1 , 2:3 arány már jobb közelítés .
Ha félvezetős az egyenirányítás bátran lehet nagyobb kapacitásokat használni . Fojtó induktivitása 5-10H lehet , az áramfelvételtől függ a vasmag mérete .
egyenlőre félvezetős az egyerángatás,de meg akarom csinálni majd csöves egyenirányításra!hát ebben az erősítőben jelenleg egy puffer kondi van csak!de ehez jön még kb 300mf kondi.
Íme az én tápom, én ezt használom a GU 50 hez és semmi maci
![]() A graetz híd egy KBU 606 ( 6A 600V).
Köszönöm az okítást!
Ezekután figyelembe veszem ezeket. Egyébként osztom a nézeteidet, szeretek én is mindent túlméretezni. Sőt van, hogy túlzásba is viszem. További szép napot!
Félvezetős egyenirányítás esetén nagyobb elkók mehetnek .
Ne hallgass téves nézetekre , a tápban lévő kondinak nem csak a brumm szűrés a feledata , nagyon befojásolja a kapott hangot , pláne fojtós táp esetén SE erősítőnél . Fentebb említettem már hogy a C1-C2 aránya fojtó esetén nem jó ha 1:1 !!!!!!! A régi csöves elektrónikákra való utalások , azért is tévedések , mert gondolj bele , ott kb . 50-100Hz alsófrekis átvitelt céloztak meg , tehát elég volt kis kapacitás és nem is nagyon voltak nagyobb kondik . Nagyobb kapacitásokkal a táp belsőellenállása lényegesen kisebb lesz , jobb határozottabb basszus és jobb hang lesz az eredménye . Nem fontos elfogadni ezt , de érdemes kipróbálni és akkor talán meghallod a különbséget .
Köszöm!
Végre egy tiszta elfogadható válasz! /Én a csöves egyenirányítás miatt is gondoltam, hogy nem tudtak nagyobbakat tenni bele./ Köbzoli válasza is igaz lehet, de akkor hol van a túlméretezés? Én a kondikat is inkább túlméretezném. Elvégre a WC-tartály és a víztorony között nagy a kölönbség
"A táp belső ellenállását a tekercselés határozza meg"
Az is !
Kocosom!
A LANEY-ben asszem 8µF-os 400v-os kondiból volt összesen 8db. Ezek is szétosztva 2db az előfoknak, 2db a meghajtásnak, 4db a végfoknak... És az biza 60w-os volt ám!!!
50-100u -val 2-3W -os erősítőknél érdemes próbálkozni , de ott is csak próbálkozni .
GU50 SE-hez már kevés lenne . Szerintem próbáld ki kevesebbel és többel is , akkor a fülednek hihetsz . A rajzon láttad , én mennyit pakoltam bele , de a fojtó induktivitása miatt változhat , fojtóval párhuzamosan kötött 1-2u MKP kondival hangolható a hangzása a cuccnak ...
Tervben van egy FM sztereó rádióadó, régebben már építettem egy 8w-osat /ilyen tranyóm volt/, de most valami keményebb kéne.../készülök a káoszra, és akkor elkél a kalózadó...
No és ennek a végének egyszerűbb lenne csövest összehozni.../nem akarok 2Ghz-es 60w-os tranyót gyilkolni, pedig van egy...!/ 81-el láttam már 1000w-os kapcsolást, de az csak 30MHz-re, 6db 6P45Sz-el, nekem is van 500w-os kapcsom, de az is csak 30MHz-re...ezek a rádióamatőrök, igazán építhetnének 2m-re is...
Köszönöm a meghívást.
Kíváncsi vagyok az általad épített erősítőre és természetesen a hangjára is. Amikor megyek Pécelre egyeztetünk egy időpontot. Én az elektroncső oldalán található GU50 II erősítőt használtam alapnak és CHZ kapcsolásából is merítettem. Nálam nem triódának van kötve hanem pentódának a végcső. Változtattam a felépítésén egy keveset. Megépítem és utána ha kell még csiszolok a kapcsoláson.
És azzal kísérletezett már valaki, hogy van-e különbség a párhuzamosan kötött 2*100 mikronak az egyszeri 200-al szemben (na jo tudom 220 mikro a gyári érték) hangzásilag? Mittom én két kicsi gyorsabban töltődik-kisül mint egy nagy meg ilyesmire gondolok...
60 W 650 V tápfesz 2xEl34, és nagyobb kondik vannak benne, most fejből nem tudom, majd ha olyanom lesz egyzser elővezsem, és belenézek. az biztos, hogy 48 Hz-et tud, mert szólt róla basszgitár E húrja rendesen ( asszem az 48 Hz krül rezeg )
Én úgy tudom, hogy ha több kisebb kondi párhuzamos kapcsolásából rakod össze akkor kisebb az ESR.
Mi az az ESR, jó vagy rossz az nekünk?
Te mekkora puffert raktál a PCL86-odba? Ja igen, nagyon fontos, megrendeltem a toroidot úgyhogy köszi nem kell intézned :yes: !
Biztos , hogy van különbség .
De inkább a létrejövő ESR értéke fogja meghatározni , mint ahogyan djhans említette . ESR az a kondi AC belsőellenállása , kondi nem csak sima kapacitás ként modelezhető , induktivitás és Ohm -os összetevők összessége is . Ha kapacitásmérővel még jónak mérsz 1 kondit , attól még lehet rossz , ha nagyon megnövekedett az ESR értéke .Impulzus tápokban gyakori hiba , az ESR értékének megnövekedése . Az ESR ha kicsi , az jó nekünk , mert magasabb frekiken is érvényesül a kondi hatása .
Küldtem egy elérhetőséget, ha jössz!
Néztem a kapcsolásod és észrevettem,hogy a GU50-en rosszul jelölted a bekötését szerintem.A katódra a másik rácsot szokták kötni/fékezőrács/ a tápot meg segédrácsra.Fel van cserélve szerintem. 650V tápfesznél , sokkal nagyobb töltést tárol 1db 47u , mint 3-400V-on , így már érthetöbb a kisebb kapacitás , ezt is vegyük figyelembe .
Vizsgáljuk meg a "szűrőkondenzátorok" szerepét (az idézőjel azért van, mert az utolsó szűrőkondenzátort is hibásan ide soroltuk, amelyik a kimenőtrafó után az első).
Az egyenirányító utáni kondik a tápegység részei, feladatuk, hogy egyenirányítás után megfelelő simaságú (brummszintű) egyenfeszültséget biztosítsanak a fogyasztó részére. Ezek nagysága attól függ, hogy mekkora terhelőáramnál mekkora brummfeszültséget engedünk meg (számolása pl.: Csz=30*Inull/Unull gyakorlati képlettel (kétutas egyenirányításnál, egyutasnál 60 a szorzó) lehet. Ebben a képletben az áramot mA-ben a feszültséget V-ban kell megadni a kapacitás µF-ban lesz). Nagyobb feszültségre kisebb áramra kisebb puffer szükséges mint kisebb feszültségen nagyobb áramra (ha valaki elfelejtette volna Q=C*U, Q=a kondenzátorban felhalmozott töltés, C= kapacitás, U=potenciálkülönbség). Hatása a kapacitással nő ezért célszerű a számolt érték két, két és félszeresét rakni, de több lépcsős szűrésnél, első kondinál elég a számolt értékhez legközelebbi nagyobb érték is. Amennyi töltés a kondiból kifolyik, mert az erősítő abból vesz a töltést, nem a trafóból, azt a trafónak tudnia kell pótolni. Olyan (kis) belső ellenállású trafót kell alkalmazni, amelyik elegendően rövid idő alatt képes pótolni a kondenzátorok elveszett töltéseit. A kimenő utáni első kondi célja, hogy váltóáramúlag (hangfrekvenciásan) rövidre zárja a telesítmény cső és a kimenőtrafó áramkörét, tehát ennek a célja már nem a szűrés, 20 Hz-en is kis ellenállást kell képviselnie, minél kisebb fázistolással (itt már ez nélkül is brumm mentesnek kell lenni a tápfesznek). Az értékének ez miatt nagynak kell lenni. Ez helyett elvileg párhuzamos stabilizátor még jobb lenne, hiszen annak differenciális ellenálása olyan nagy lehet az alacsony frekvenciákon, amit kondenzátorral nem lehet elérni, azonban gyakorlati nehézségek felmerülhetnek (a rajta átfolyatható áramból, illetve az áramfigyelő ellenállásából adódóan).
Vegyel peldat Soltrol! Itt van par szep GU 81
![]() http://sziget.mine.nu/~danko/digi-kepek/tanulmanyi_kirandulas_2007/...i_ado/
Tudom, de nekem nincs!!
Bár tudnék neki csinálni 2500v-ot, 2db mikrosütő trafóból...
Szia!
Én is voltam Solton, tanulmányi kiránduláson, és láttam élőben a 81-eket, meg a végcsövekből is 1-et, ami megmurgyált... akkora volt mint egy porraloltó/500Kw-os/ A moduláló transzformátora az udvaron van elkerítve, és olyan hangos, mintha egy 100w-os erölködővel hallgatnád az MR1-et... /és ez még jó hatásfok, mert 100kw-al modulálják, ez ám a kimenőtrafó mi?/Nameg mi is világítottunk a kezünkben tartott fénycsövekkel, az antenna tövében...
Igen valóban felcseréltem. :bummafejbe:
Na ebből is látszik hogy mennyire vagyok precíz. Ma felhívom a céget és utána egyeztetünk időpontot.
Gubán Gábor is volt solton,és hát mutatott pár videot a trafóról meg ilyenektről!
D szép ,, kis" darabok!
Köszi kócos!
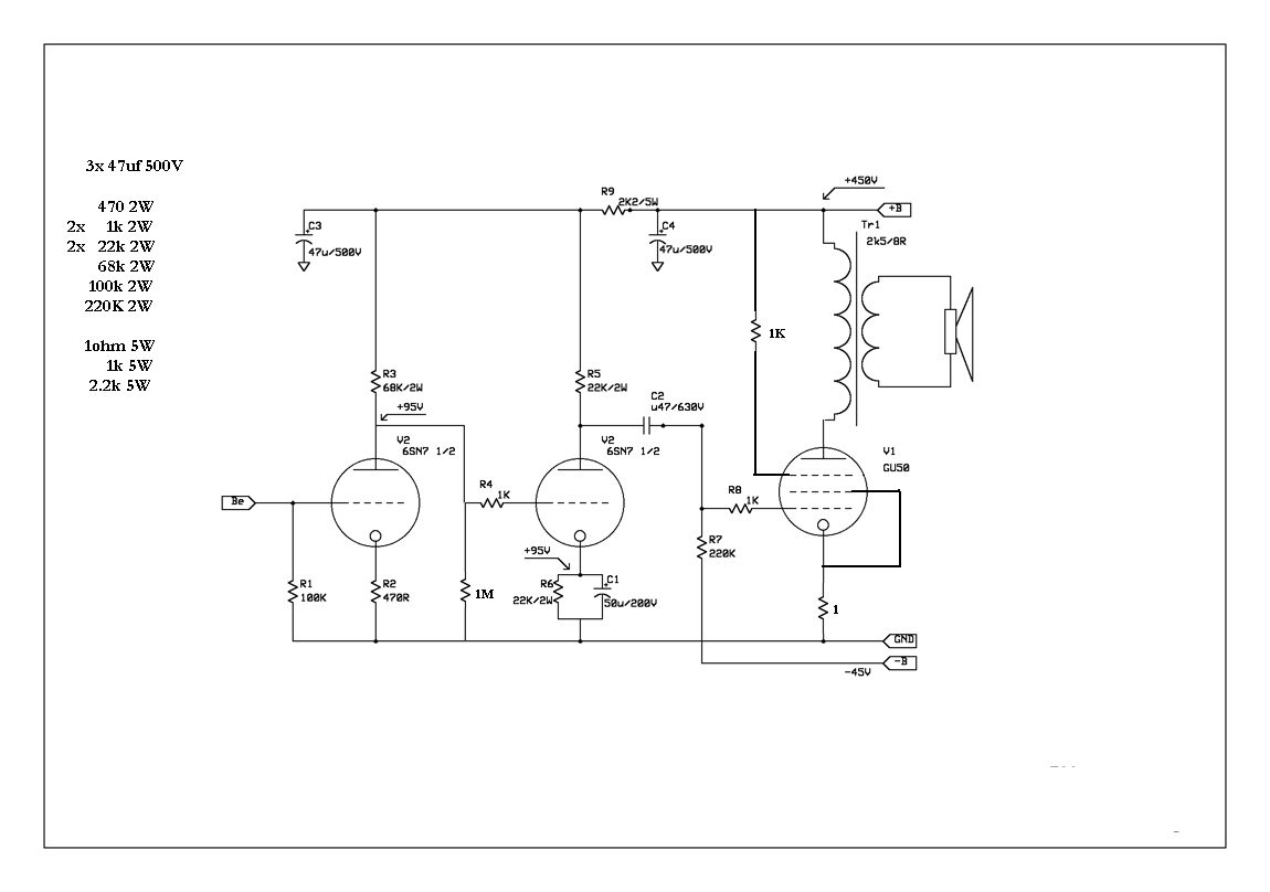
Nézd meg légyszi ezt a kapcsolást, mi a véleményed. Ehhez megvolna minden, de a tiszta csatorna hogyan lenne? mégegy kapcsolás? Ebbő lehetne -e átkapcsolással tiszta csatit csinálni? Nem nagyon vagyok képbe az előfokokat illetően, de igyekszem. ECC808 csövet nem adom el, mert kell az apx 100 végfokába.
Igy áll most a PCL86 piccolo erősítő. Ma mecsináltam a dobozát.
|
Bejelentkezés
Hirdetés |






/és ez még jó hatásfok, mert 100kw-al modulálják, ez ám a kimenőtrafó mi?/

