Fórum témák

» Több friss téma
Fórum » Elektromos kerékpár, robogó házilag
Lapozás: OK   50 / 231
(#) brutu válasza (Felhasználó 13571) hozzászólására (») Okt 12, 2010 /
 
A cinizmus nem vezet előre..... .Még messze van tökéletestől, de kb10% hatásfok növekedést sikerült elérni.Ez látszódik a megtehető kilométeren is.
(#) szsrobert válasza (Felhasználó 13571) hozzászólására (») Okt 12, 2010 /
 
Köszönöm az ötletet. 2db 60V 48000µF kondi ugrik a gépre.
(#) SzervízMacska válasza brutu hozzászólására (») Okt 12, 2010 /
 
El kell keserítselek, mert a hatásfokod egy dekányit sem nőtt. Csupán, kisebb terhelésen nagyobb hányadát tudod kinyerni az akksid kapacitásának. Ez persze, majd a töltéskor kb. ugyanilyen arányban ( esetedben 10% környéki ) többlet energiát igényel...
(#) brutu válasza SzervízMacska hozzászólására (») Okt 12, 2010 /
 
Ez teljes mértékben igaz,de az én szemszögemből(a megtehető kilométer)nyertem 10% "hatásfokot".
(#) brutu válasza (Felhasználó 13571) hozzászólására (») Okt 13, 2010 /
 
Ha viccnek szántad akkor elnézést kérek a félreértésért.
(#) westhorses hozzászólása Okt 23, 2010 /
 
Bővebben: Link
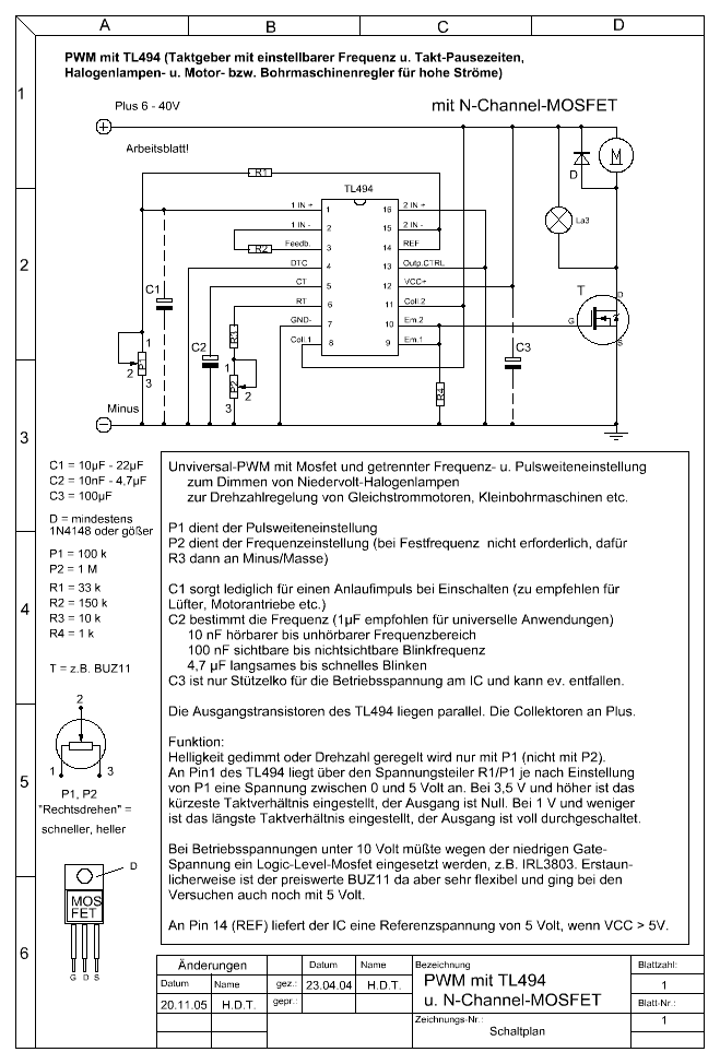
Innen szeretnék motort venni majd. Pontosan még nem tudom hogy melyik lesz az ideális, vagyis melyikre lesz pénzem, de elvileg az 1000w-os és 48V-os motor lesz. Ehez szeretnék építeni motorvezérlőt. Tudna nekem dobni valaki kapcsolás? Vagy ha csak kisebb motorra van akkor az is jólenne
(#) Reuter válasza westhorses hozzászólására (») Okt 24, 2010 /
 
Üdv!
Szerintem ez jól működik, ha házilag akarod megépíteni, és nem kellenek extrák bele, mint pl. fékezés, féklámpa, sebességmérő, stb.
Ez a beépített fet tranzisztortól függően, 48 V os motort is elbír, 30 A-ig. Az 1500 W-ot jelent, ami elég lehet egy 1000 W teljesítményű motorhoz, de ha biztos akarsz lenni, hogy ne menjen tönkre, akkor 2 db Fet-et használj.
Üdv R.

pwm_tl494.GIF
    
(#) westhorses válasza Reuter hozzászólására (») Okt 24, 2010 /
 
Naggyon köszi
(#) Reuter válasza westhorses hozzászólására (») Okt 24, 2010 /
 
Szia!
Igazán nincs mit, örülök ha segíthetek!
Addig se benzinnel mennek a járgányok.
Mellesleg itt van ennek a FEt-nek az adatlapja, de csak egy mellékletet enged a topik, amúgy ide tettem volna.
Most próbáltam én is egy variációt, és nekem bevált, semmi nem ment tönkre, és a rollerem megy mint a...
36V helyett 48V -ot adtam a 36-os motorra, de semmi különös nem történt, csak annyi hogy sokkal erősebb meg gyorsabb lett.
(#) Lajos7404 válasza sanyo1000 hozzászólására (») Okt 30, 2010 /
 
Mindegyik elektromos kerékpár aksija sajnos, melegszik töltés közben.
Ezen úgy lehetne segíteni, ha időnként leállunk a töltéssel,
hogy ne melegedjen túl, mert felpúpusodik,
aztán ki lehet dobni.
A megoldás, ha teszünk egy mechanikus időkapcsoló órát
a töltő és a konnektor közé.
Beállítítjuk pl. így: 45 percig töltse és 15 percig kapcsoljon ki.
Szerintem ez a legolcsóbb megoldás, egy ezresből megvan. Üdv.: Lajos
(#) pintyu válasza Lajos7404 hozzászólására (») Okt 31, 2010 /
 
Az időkapcsoló jó ötlet, én is szoktam javasolni. 4-5 óránál tovább ne töltse az akkut.
A legfőbb probléma nem a melegedéssel van, hanem a túltöltéssel. Ha a kapocsfesz megfelelő akkor a töltő csepptöltésbe át kell kapcsoljon. (párszáz mA)
Ha elromlik a töltő, akkor folyamatosan 1-2A-rel is tölthet. Egy éjszaka alatt lerendezi az akkukat... üdv. laci
(#) bumburuc hozzászólása Nov 1, 2010 /
 
Sziasztok!
Szeretném megkérdezni, hogy nem tud-e Valaki egy eladó 28-as vázat 1000. ft körüli áron???
(#) bumburuc válasza bumburuc hozzászólására (») Nov 5, 2010 /
 
Bocs, de nem váz kell, hanem 28-as KEREKEK!!!
(#) bbalazs_ válasza Reuter hozzászólására (») Nov 5, 2010 /
 
Egy darabig mukodik is...
A kinaiakat ismerve az is lehet, hogy 37V-tol mar tonkremegy, de az is lehet, hogy a duplajat is kibirja, attol fuggoen, hogy milyen terhelhetosegu vezerlo van benne. En nem kisertenem a sarkanyos vezerlot...
(#) mociker hozzászólása Nov 9, 2010 /
 
Sziasztok

Mit szóltok hozzá? ***
(#) mociker válasza (») Nov 9, 2010 /
 
Sokan kerestek,keresnek lehetőséget a kerékpárjuk fejlesztéséhez,hogy hogyan lehetne gyorsabbá tenni.
Itt van egy.
(#) mociker hozzászólása Nov 9, 2010 /
 
Sziasztok
Ma barkácsoltam otthon ráértemben.és belefaragtam ezt a kis műszert a villanybringámba.Szerintem jól néz ki,és hasznos is.

http://kepfeltoltes.hu/view/101109/DSCN0333_www.kepfeltoltes.hu_.jpg

http://kepfeltoltes.hu/view/101109/DSCN0332_www.kepfeltoltes.hu_.jpg
(#) pintyu válasza mociker hozzászólására (») Nov 9, 2010 /
 
Üdv. És mit tud?
(#) szsrobert válasza Lajos7404 hozzászólására (») Nov 9, 2010 /
 
"Mindegyik elektromos kerékpár aksija sajnos, melegszik töltés közben."

Az enyém nem, mert 1A alatt töltök. C/10-zel, vagy az alatt illene.
(#) mociker hozzászólása Nov 11, 2010 /
 
Sziasztok
Mutatja a.
-akku feszültségét
-pillanatnyi A fogyasztást
-pillanatnyi motor teljesítményt
Tárolja a
-max. A felvételt
-max. motor teljesítményt
-akku min.feszültségét
-az akkuból elhasznált A mennyiséget
ezek az értékek minden gyújtás elvételkor nullázódnak.Tehát,mielőtt leveszed a gyújtást,addig kell megnézni az adatokat,mert gyújtás elvétel után elvesznek az adatok.
(#) pintyu válasza mociker hozzászólására (») Nov 11, 2010 /
 
Üdv. Az felvett áram mérését hogy oldottad meg? Esetleg a rajzot közzé tennéd?
(#) mgy válasza mociker hozzászólására (») Nov 11, 2010 /
 
Gondolom, hogy valamilyen microvezérlő (PIC,Atmel) AD bemeneteivel oldottad meg. A tárolást legegyszerűbben (hasonló dolgoknál) úgy oldottam meg, hogy a program minden percben végez egy mentést ( kb. 6-8 bájtot kell lemenetni).
Lehet sűrűbben is, úgy kevesebb az adatvesztés.
Minden újraindításkor a program a lementett értékek visszaolvasásával indul.
A PIC flash memóriája 1 millió újraírást garantál, de vannak olyan számlálóim, melyek már 3 millió felett is stabilan írhatók és olvashatók.
Egye fene, 1 millió perc után, ha a biciklí még bírja, ki kell cserélni az IC-t.
Pintyunak az árammérés lehet:
- 0.1 Ohm-os előtét
- vezetéken feszültségesés
- Hall elemes érzékelés (lakatfogó-szerűen)
(#) mociker hozzászólása Nov 11, 2010 /
 
Sziasztok
Nahát én nem bonyolítottam túl egyáltalán.

http://www.sylkamodell.hu/G.T.Power-akku-tesztelo-watt-mero-muszer-...A.html
(#) mgy válasza mociker hozzászólására (») Nov 11, 2010 /
 
Igy könnyű !
Egyébként amit írtam, az 600 Ft (pic) + 1200 Ft (lcd) + 200 Ft (apróságok) + az alkotás öröme + görcsölés a programmal.
(#) Poc hozzászólása Nov 23, 2010 /
 
Sziasztok!
Az a kérdésem hogy szerintetek egy elektromos kerékpár dobmotorja ami eredetileg 36voltról megy,mekkora feszültséget visel el hiba nélkül?
A vezérlőben a p75nf75 fetek elbírnak ugye 75 voltot 75 amperrel.Van ugyan egy 15voltos stabkocka a vezérlésben,de akár az egész vezérlésről leválaszthatnám a feteket hogy minden más alkatrész az eredeti 36 voltot kapja,csak a fetek kapcsoló lábaira küldenék nagyobb feszt.Ezzel lehetne gyorsítani a gépen,de meddig mehetek el a feszültséggel?mivel a fet kibírja,így akár a 72 voltig is kihajthatnám őket,de kérdés hogy a motor kibírná-e?
(#) mociker válasza Poc hozzászólására (») Nov 24, 2010 /
 
Szia
A motor kibírja,csak a vezérlővel lesz egy kis gond.Én is próbáltam ezt a megoldást,és szétdurrantottam a vezérlőt.
(#) Poc hozzászólása Nov 24, 2010 /
 
Ezért akarom különválasztani a vezérlőről a 6 fetet! Csak annak a lábaira küldöm a 72 voltot,a vezérlő többi részére viszont az eredeti 36 voltot fogom kapcsolni!
(#) mociker válasza Poc hozzászólására (») Nov 25, 2010 /
 
Én is pont ezt csináltam,és mégis szétszállt fékezéskor.Persze lehet,hogy te nagyobb szerencsével jársz.Kívánom,hogy így legyen.
Nagyobb esélyed van az átalakítás sikerére,ha olyan vezérlőt alakítasz át,ami nem tudja az elektronikus fékezést.
Viszont az a véleményem,hogy sokszor drágább a leves,mint a hús.
(#) Poc hozzászólása Nov 25, 2010 /
 
Az én elektronikám csak annyit csinál hogy kikapcsolja a motort fékezéskor!Úgy gondolom hogy egyszerűen megszakítja a gázkar tápvezetékét,és ezért kapcsol ki a motor!
(#) Mary bx válasza Poc hozzászólására (») Nov 26, 2010 /
 
A 36V-os motor a legegyszerübben tuniningolhato 48V-rol meghajtva,de ehez a vezérlöt is cseréld ki 48V-osra.
A motor birni fogja Az izzokat is cseréld át 48V-osra. :heureka:
Ehez az emelt sebességhez még kevés is lessz a gyári fék a megálláshoz,hidd el.
Következő: »»   50 / 231
Bejelentkezés

Belépés

Hirdetés
XDT.hu
Az oldalon sütiket használunk a helyes működéshez. Bővebb információt az adatvédelmi szabályzatban olvashatsz. Megértettem