Fórum témák
» Több friss téma |
Az még nem is lenne nekem annyira nagy baj, mert ugye ott van a többi 21V-os, de akkro a erősítőnek nemlessz baja? ?ert én inkább az féltem
.
Azt nem lehet tudni, akár az erősítő, akár a trafó végleg tönkre mehet.
Annyira sürgős péntekre?
Igen sürgős, mert ballagási buli lessz
. Majd még eldől, hogy melyik táp lessz benne. Köszönöm a segítséged, majd ha vettem stabkockát jelentkezem. Most viszont mennem kell, mert asszony már vár .
helló valaki segitene hogy kell bekötni STK402-070 alkatrészt hifibe
mert eltört és a nyák is elégett szoval egy bekötési rajzot szeretnék hozzá emailma : windows100@freemail.hu
még egy kérédem lenne ezzel a bekötésel kapcsolatban annyira szétéget hogy meglehetne oldani proba nyákra kitenni stk csipet ? mert a hifim az jo de hangot nem ad ez nélkül
Idézet: „meglehetne oldani proba nyákra kitenni stk csipet ?” Igen!
mindenem megvan hozzá csak a csip hiányzik
proba nyákra vasalni kell foliát ? vagy van valami egyszerü mod is ?
Helosztok. Van egy 3 cd-s 2 kazettaás grundig hifim pontos tipust nemtudok irni de az a gondom hogy a hangerő szabályzó gombok nem kattognak vagyis nem működik és nem is jön ki hang a hangfalakon. Ha kicserélem a hangerőszabályo kapcsolot akkor jo lehet vagy mit tegyek?
A kérdésedben választ adtál magadnak. Legalábbis a legvalószínúbbnek tünik, hogy a mikrokapcsolók haltak ki.
A póbanyák ép azért jó mert nemkell nyákottervezni, de épp ez a hátránya is, hogy a kapcsolást kell áttervezni hozzá.
Sziasztok! LG FFH-262Ad azt produkálja, hogy üzemközben kikapcsol. Nem lehet visszakapcsolni. Ezt követően végigmérve a tápot, a feszültségek megvannak. Az ic 301et ( AS 866548V ) megütögetve visszakapcsol, kiírja helló és onnan megint működik perceki, órákig, aztán megint kikapcs. Lábait átnéztem átforrasztgattam, de semmi változás.
Valaki találkozott már ilyen hibával? Válaszotokat előre is köszi !
Hali!
Nem melegszik az IC? Hűtőbordán van? Ha igen esetleg érdemes még azt megnézni, hogy jó-e a hőátadás. Esetleg hajszálrepedés a nyákon az IC környékén...
Nincs hűtőbordán, ha beindul sem melegszik túl. Nagyítóval átnéztem a környékét semmi repedés, körülötte az elektrolit kondikat cseréltem, gőzöm sincs mi lehet.
Sziasztok!
Lenne egy olyan problémám , hogy van egy kenwood hifim és nem nagyon akar mostanában működni.Ha bekapcsolom a cd tárat csak forgatja és lefagy mindenestől. Ha valaki járt már így mint én és tudja a megoldást akkor legyen olyan kedves és segítsen. Köszönettel Dávid
Sziasztok.
Van egy kis problémám a Hifimmel. Egy Sony HCD-R700-ról van szó. Egyiknaprol a másikra meghülyült szegény. A cd tálcát kibe huzigálja meg forgatja a lemez tálcát folyamatosan megállás nélkül. Átkapcsolni sem lehet se AUXra se rádiora még kazira sem. Ha sikerül is akkor egyből visszaáll CDre. Egyik nap még halgattuk azt este kikapcs és reggel már ezt csinálta. Mi lehet a gond vele? Előre is köszi a segitsége.
Sziasztok!
Olyan kérdésem lenne hogy hogyan csináljam azt meg hogy a hifimre kívülről is tudjak neki vinni jelet. A hifimen nincsen mikrofon és egyéb bemenet. Arra gondoltam hogy amelyik paneljén van a hangerő szabályozó (digitális) arra ráforrasztanék egy jack aljzatot oda ahova a deckről meg a cdről illetve a rádióról megy a jel. Szerintetek ez így működne? Nem tudom hogy ott milyen feszültség szint van de fontos lenne a hangerő szabályozás. Ha valakinek van ötlete kérem ossza meg velem. Üdv
Sziasztok az én hifimnek (sony rx70) aza problémája hogy ahangerö potméter tekerésekor teljesen mátcsinál mint amit szeretnék.Vagy nemcsinál semit,vagy lefele tekerés esetén emeli a hangeröt és forditva. Viszont távirányitoval tökéletesen müködik.A kérésem az hogy valaki javitot e már ijen potit,és javithatoe esetleg házilag.Köszi elöreis.
Ha encoderes szabályozó van benne , akkor tisztítása , de inkább cseréje a megoldás .
Itt látható néhány
Köszönöm agyors választ.Egyenlöre nentudom mijen poti mert ahogy néztem a kiépitése mem tulegyszerü.Viszont nem is ojan drága egy ijen poti.Ha ijen kel bele megéri a veszödést.Egyépkén azt hittem hogy valami résopto megoldásuak ezek apotik.Mégegyszer köszönöm a segitségedet,hanekiálok majd jelzem hogy végeztem.
sos (nemzetközi morze kód vészjelzés) kérek thomson altima 3600 tip,
bekapcsolom táp relé bekapcsol gombok világitanak, megse mukan se a cd. kazeta,rádió .részre nem reagál semmi bugás a kimeneten,kijelző semit nem reagál.táp lehet? vagy stk.vagy tda? Most külön kérjelek rá, vagy tudod magadtól is? (Nagy betűs mondatkezdés, értelmezhetőség.) szamóca
Üdv!
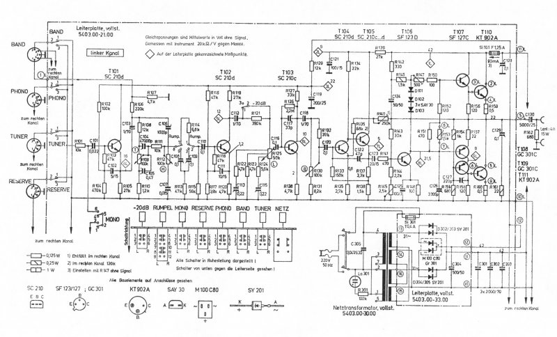
Vettem a napokban egy szép régi német erőlködőt itthoni zenehallgatásra. Teljesen rendben van, szerintem igazán jó hangja van. Ami gond: Hátra ki van vezetve 4 szép tranzisztor (kt902a), amikből az egyik szerintem túlmelegszik, de az biztos, hogy lényegesen melegebb a többinél, meg az is, hogy már kis hangerőn is annyira meleg, hogy nem kellemes odaszorítani az újacskánkat. két 4ohmos hangfal van rajta, az erősítő 2*15-ös, a hangfalak 50/80-asok. Kérdésem: Mit csináljak vele? Jó ez így ahogy van, természetes, hogy az egyik tranyó így melegszik? Szereljek rá valami hűtőbordát? Ha igen, van valakinek valami bevált módszere?Csatolok egy kapcsrajzot, hátha segít, ha kell tudok majd képet felrakni az erősítő hátuljáról, ahova a tranyók vannak kivezetve. Próbáltam keresni valami specifikációt erről a tranzisztorról, hogy megnézzem mennyi is ennek az üzemi hőmérséklete, mármint mennyit bír ki, de nem sok mindent találtam. ![]() Várom az ötleteket..
Szia!
Én csináltam ilyet, igaz nem digitális hangerőszabályzóval. Ha tudod, mérd ki a jelet az a biztos, nekem a hangerőszabályzó előtt vonalszintű jelem volt, de ez gondolom általános nagyjából, és utána ment az eq-ra balance-ra. Fogtam, kicsi kis bicskával átvágtam a panelon az odatartó jelet, fúrtam, elvittem a belső jelet egy kétáramkörös lengőkapcsolóhoz, aminek a másik oldalára meg ment a egy jackaljzat, majd a kapcsolt jel visszament a hangerőszabályzóhoz. Így igazából lett egy kapcslóm a vonalbemenet és bármi más között. Lehet, hogy másnak van jobb ötlete, ami biztos, hogy mindenképp méricskélj valamit, mielőtt elkezded, lehet hogy a digitális poti bekavar, nem értek hozzá.
Szia!
Az adatai: KT902A Silicon, NPN, Pmax 30W Ic 5A, Uce115 f 35MHz Ida helyette bőven jó a 2N3055, BD245, BD249. Ha csak az egyik melegszik az nem jó. Lehet hibás is a tranzisztor, de az is lehet, hogy le van lazulva a hűtőfelületről.
Szia!
Köszi a választ! A rögzítést megnéztem, de nincs vele gond. Mit érdemes akkor csinálni, vegyek egyet, amivel tudom helyettesíteni vagy várjam meg míg egy szép nap elszáll. De gondolom ezesetben más is tönkre mehet vele együtt. Amúgy viszont meg nem nagyon hajtom szét itthon, és 150C-ig bírnia kellene, ez állt az adatlapon... Idézet: „De gondolom ezesetben más is tönkre mehet vele együtt.” Ez benne van a pakliban!
Sziasztok!
Nekem egy Panasonic SA-AK240 típusú HiFim van, ami F61-es hibát ír ki. Egyszerűen bekapcsolom, és 5 mp múlva kikapcsol "F61"-et kiírva. Először úgy kezdődtek a gondok, hogy a rádiót nem fogta rendesen a hifim, aztán elkezdtek recsegni, fura hangokat kiadni a hangfalak és csak ezután jött ez az F61. (Nem értek nagyon az ilyen elektronikákhoz. Kb olyan szinten vagyok, hogy gond nélkül összeszerelek, újrarakok egy számítógépet, de ennél feljebb nem nagyon érdekel a dolog.) El tudnátok nekem magyarázni egyszerűen, hogy mit tehetek ez esetben? Nagyon köszönöm előre is! Gábor-
Szia!
Lehet, hogy a "szokásos" kondenzátor-kiszáradásról van szó Nálad. Sőt,ha fokozatosan rosszabbodott az állapota, akkor szinte biztos az elektrolitkondenzátor kiszáradás. Persze lehet, hogy végfok IC-hiba. Szét kell szedni!
Ugyanez volt nálam is a hibakód, utánaolvastam, a táp ic hibát jelez ez. Ez az ic egy bordán van a végfok ic vel, és én lecsavaroztam, egyből leesett a kupakja is. Na belenéztem, és láttam, hogy a kis nyárol, a siliciumbizbaszhoz vezető drótokból 2-3 elillant
nagynehezen összeforrasztottam, akkor másik 2-3 illant el. Szerviznél elötte volt, de ott azt mondták hogy 35K huf. Na ezt simán kihagytam. Mentsd ki belőle az stk-t és csinálj vele egy erősítőt, szerintem.
Szia!
TDA 7269 a végfok IC. A rajzot privát küldöm mert túl nagy. Sok sikert. Üdv |
Bejelentkezés
Hirdetés |




.
Jó ez így ahogy van, természetes, hogy az egyik tranyó így melegszik? Szereljek rá valami hűtőbordát? Ha igen, van valakinek valami bevált módszere?






