Fórum témák
» Több friss téma |
Fórum » Autó-generátor nem tölt rendesen
Sziasztok.Az MTZ generátor szinte egyetlen,ha nem egyedülálló abban,hogy nincs benne szénkefe,csúszógyűrű,áll a gerjesztőtekercs is.(Ezt az orosz a tajgára gyártotta,nem egy kényes cucc.Kicsi a hibalehetősége.)Kihelyezett szabályzóra ma kötöttem át,most ott tartok,hogy a kihelyezettel fél gáztól kezdve tölt,alapjáraton nincs.(Talán fázishiány-1,2,3 DB fázistekercs kiesett a termelésből,vagy dióda gond-a szétesett csapágy kosara szokta rendezni a bélést.)Azért lassú a haladás,mert nincs sok időm vele foglalkozni.A kihelyezett szabályzónál,ad ki a kontrollra áramot, töltéskor.EGYENLŐRE MINDENKINEK KÖSZÖNÖM SZÉPEN A TANÁCSOT.Még dolgozom rajta.Ha meglesz,és kicsit különleges,akkor írok nektek.
A kontroll lámpa működik.
Sziasztok! Egy egyszerűnek tűnő ötletemet szeretném végiggondolni a segítségetekkel. Nagyon csekély műszaki ismerettel rendelkezem, tehát a kivitelezéshez már szakértő segítséget keresnék, de előbb el kéne dönteni, hogy van-e értelme.
Van egy öreg, dobozos VW transporterem. (Szinkró, meg nem válnék tőle, de azért őszintén szólva már nem sokat érdemes ráköltenem és nincs is miből.) Van ezen kívül egy használaton kívüli vastag gégecsöves mobil klímám. Adatlapja szerint hűtéskor (230 V) 5.1 A áramot igényel. Szóval klímáról álmodok az autóba... :hawaii: A megoldandó feladat az elektromos táplálás. Gondolom, hogy az autó gyári generátora közelébe sincs a szükséges teljesítménynek. Igy van? Reális megfelelő teljesítményű generátort keresni bontóban? (Mit kérjek a bontóstól?) Az átszerelés egy autószerelő számára megoldható lenne, ugye? Az inverter is komoly probléma lehet, de itt főként az ár a bonyodalom. Ha lehet, ezzel kapcsolatban is adjatok jó tippeket! Előre is köszönöm! Tamás
Szia!
Hát a baj az inverternél kezdődik szerintem az lesz a legdrágább a dologban mert kb 1200W-os inverter kellene hozzá, ha letudod az inverter problémát jöhet a generátor csere is szerintem mert az inverter kb 80-100A-t is elfogyaszt majd szerintem. Hát nem tudom menyiért lesz olyan generátor ami lead folyamatosan 120A-t mert ugye világítás és a kocsi többi elektronikája számára is kell áram. (az inverter árama az változó attól függ milyen típusú az inverter ez egy közelítő érték amit reálisnak találtam) Javaslom előbb szerezz be egy invertert és mérd le az áramfelvételét és utána keress megfelelő generátort
Én meg azt javaslom keress autóba való klímát. :yes:
Üdv mindenkinek!
Van egy állandómágnes generátor ami valahogy úgy néz ki, hogy van 12 db. 3 cm magas tekercselés ezeken van 32 menet 1.5mm dróttal.Ez 2 körre 6-6 tekercsre van felosztva.A körök végei közösek.Mivel mérni ezen sokat nem lehetett 0.1 ohm.Ezért már a tekercselést újratekertettem. Úgy hogy kértem a mestert tegyen rá minden tekercsere 5 plusz mentet, nem ismerve a fluxust tehát csak megközelítő számítás alapján ez kb 1.7 v pluszt jelent alapjáraton.De sajnos a probléma továbbra is fennáll.Ha pl az aksiban van 12.3 v akkor beindítás után van 12.5 v alapjáraton.A töltésjelző lámpa alapjáraton világít.(ezért rakattam plusz menetet)Ha emelem a fordulatot elalszik a visszajelző lámpa de a fesz. csak tizedekkel ugrik feljebb Még a 13 voltot sem éri el.Talán teljes fordulaton de inkább kímélem a motort.A feszszab. is új, csatlakozói: 2 a tekercsre egy állandó pozitív, egy kapcsolt 12 v és egy kontroll lámpa.Lehet hogy új de elképzelhető hogy a szabályzó mégis rossz lenne?Ha az aksi zárlatos lenne akkor nem lenne benne 12 v nem? Az összes kontaktust már átnéztem.Azok jók.Mit lehet még kipróbálni?
A az akkuban lenne baj akkor nem is indulna a kocsi vagy csak nehezen mert lassan forgatna az önindító.
És ha esetleg zárlatos is egy cella az akkuban a töltési feszültségnek akkor is meg kellene lenni alapjáraton is a 14V környékének. Nem tudom milyen az új szabályzó igazábol nem is javítottam állandó mágneses generátort szóval többet nem igazán tudok mondani. Esetleg annyit, hogy ha a tekercselés szakszerű a vezetékek nem kontaktosak akkor kizárásos alapon már kb csak a szabályzó marad. Ha jól sejtem akkor ebben a generátorban nincsenek diódák ugye? A "genrátor" csak két tekercsből áll.Azon gondolkodtam rákötök egy diódahidat hogy azzal megnézzem mekkora feszt ad le csak a generátor. Csak ugye ártani nem szeretnék vele. Van itthon 400v-os 35A diódahídam.Az biztos bírná. Dehát a feszszabályzóban sincs nagyon dióda. Szerintem valamilyen triakos fetes vezérlés lehet.
Kommutátor, vagy csúszógyűrű van a forgórészen?
Semmi ilyesmi..
A forgórész csak a mágnesekből áll. Csillag elrendezésben pedig a tekercsek.
Marad a szabályzó hiba szerintem.
Cak az a gyanús hogy a régi szabályzóval se működött rendesen tehát valami más baj is lehet szerintem. Én átnézném még a vezetékeket amik a töltőfeszt viszik hátha ott van a baj,nem multiméterrel hanem valami nagyobb (pl:100W-os izzó vagy hasonló)terheléssel neme megtört vagy eloxidálódott valahol a vezeték.
Akkor értelem szerűen váltakozó, szinuszos feszültség indukálódik az állórészben, tehát mindenképpen szükség van egyenirányításra.
Nahát pont ezért gondoltam egy hídra.
Tulajdonképen a triac is egy dióda..
A kábelt mondjuk bajosan de a szab. közvetlen közelében mérek egy feszt esetleg az ugyanoda vezetne.
ja az egyszerűbb az akku negatívjától mérj rá a szab. kivezetéseire.ha ott se jó a fesz akkor szbályzóhiba vagy generátor probléma? Ami most lett ujjratekerve az nem hiszem hogy rossz lenne...
Lehetett valami kontakhiba...
Egy greatz híddal mérve alapjáraton van 11.97v és egy kevés gázadásra is már felszökik 14 volt fölé. De az aksin mérve még mindig csak 13.5-6 lehet mérni és mikor bekapcsolok valami fogyasztót.(pl. lámpa)akkor a fesz azonnal esik 1-2 voltot. Tehát mostmár csak az áramerősség hiányzik de azt hiszem elegem is volt ebböl a "dinamó"ból. Vettem bontóba suziku1.0 generátort. Úgy néz ki el is fog férni csak a olajszint pálcát kell kicsit alakítani meg egy vizcsövet kell másfele elvezetni.Viszont a generátoron van 4 csat.:Vastag csavar gondolom ez a B+ van egy hármas csuszósaru ebból van egy D gondolom ez a gerjesztés kontroll-lámpán,de az IG asszociálva talán az ignition lenne tehát gyujtás 12v? Na és mi az az L?
Nem ez hülyeség amit írtam találtam valami pdf-et suzukiról amiben :L a lámpa IG a gyujtás meg a B+
az állandó 12v és akkor a D nincs is bekötve?
Kedves elektromos kollégák , kérlek ha tudtok segiteni , meg szeretném szerezni a Magneton PAL 443-116-419-070 vagy 071 tipusu 14V fémházas generátorszabályzó kapcsolási rajzát , nyákrajzát stb esetleg a müködési leirását (ez már krém lenne a tortára ) ha valakinek megvan kérem ossza meg velem , meg szeretném buherálni ,elöre is köszönöm Feri
Hali! Olvastam amit írtál!én is neki álltam csak az inverterem nem bírja a többit lehet megtudom oldani!érdekelne mire jutottál,ha gondolod megoszthatnánk egymással az eredményeket! várom válaszod üdv!!carrast@freemail.hu
Ez már akkor sem működött és most sem fog. Egyébként majd négy éve nem volt itt az oldalon. Nem hiszem, hogy emailt írna neked. Viszont ha valaki akar az adatlapodon megtalálja a címet. Ezért felesleges ide írni.
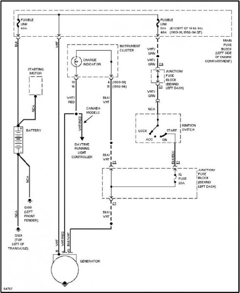
Sziasztok! Egy a képen látható generátorral lenne egy kis problémám, vagyis azzal hogy én nem vagyok autóvillamossági
A fő gond hogy nincsen töltés, motor révén töltésvisszajelző sincs. Kérdésem/kérésem az lenne, hogy milyen pontokon mit mérjek hogy a hibát megállapítsam. Amit idáig feltártam: A gerjesztő +12V rendeben van, szénkefék OK., 1 sz. alkatrész (ha FAT) nem jó (de ez ha minden igaz a gerjesztő áram ki/be kapcsolását végzi... kiszerelve) Ha a szénkefe 1re +12V-ot a 2re -(test)-et kapcsolok, elméletileg elindulna a gerjesztés? A szénkefe 1;2 között (üresen) 0,6 ohm-ot mérek, ez megfelelő a gerjesztő tekercs ellenállásának, vagy zárlat? A +12V (állandó) pont és a tekercsvégek között diódát mértem (fesz. nélkül). És itt megállt a tudományom Válaszotokat előre is köszönöm! üdvözlettel: Z
kedves DUMBO eza segitség igy nagyon reménytelennek tünik , amint a homájos képen látom , az a kalaptranzisztor alakú alkatrész lehet a feszültségszabályzó , minden bele van integrálva , én a gépkocsi generátorrol tudom , hogy a gerjesztö tekercs ellenállása 4-5 ohm , ha jó , de egy kis menetzárlat nem sokat változtat az ellenálláson , de a szabályzót kicsinálja a túl nagy áramigény miatt , a legnagyobb bajt az szokta okozni amikor véletlen forditott polusokkal kerül az aksi a motorba , elég 1-2 mp. a diódák kinyiffannak a szörnyü nagy áram miatt , és utánna fuccs mindennek , elöször meg kell vizsgálni a diódákat , kiszerelt kefékkel és szabályzóval , külön külön minden diódát , vagy egyenirányitóegységet , utánna meg kell viszgálni a szabályzót egy szabályozható tápegységgel , egy 21 wattos égővel szoktam a gerlyesztö tekercset imitálni , tudni kell hogy a szabályzás + vagy - feszt ad a gerlyesztésnek , nagyon fontos a viszgálat szempontjábol , ha a gerlyesztö tekercs egyik vége a testen van fix , akkor + feszkot adogat a szabályzó , ha viszont a + -ra van a vége kőtve akkor testet adogat a szabályzó , vizsgálat közben ha jó a szabályzó akkor világit az égö amig el nem éri a feszkó a 14V körüli értéket , abban a pontban kialszik , visszább tekerve e feszkót ujra kigyullad , ez a szabályzás lényege , na szoval mindent részletesen külön külön meg kell vizsgálni a sikeres földeritéshez ,
bocsi ha kicsit elszomoritottalak , de egyenlöre ennyit , ja , vedd ki a szabályzót és keress rá a neten a tipusra , ott sok minden kiderül róla , fényképezd le külön , sok sikert , Feri
Kedves Feri! Köszön a gyors és hasznos választ. A motor generátora megegyezik az autóéval (300W, 3 fázis). A töltés valahol menet közben szűnt meg, nem volt fordított polaritás. Kezdésnek a fesszabályzót vizsgáltam az említett tápegységgel, negatív feszt. kapcsol a gerjesztésre (vagyis nem kapcsol
) A szabályzón semmi féle felirat sincs, okosak a Yamahások... A forgórész gerjesztése manuálisan egy pillanatra: 15A feletti áramfelvétel, töltés nem indul meg. Egyenirányító egységgel szerelt a generátor, ami látszik és mérőpont lehet: az állórész 3 fázis kivezetése, és a töltő +12V kivezetés, ezen pontok közötti mérés eredménye megegyező értékű dióda, a fázisok egyenként és a töltő kivezetés között. Egyáltalán nem szomorítottál el, sőt örülök hogy még mindig sok-sok segítőkész fórumozó van jelen... Ténymegállapításom: Forgórész "leégett", ami miatt a fesszabályzó tönkrement, és nincs töltés... Egy autós fesszabályzó megfelelő lehet a meglévő helyett (mert a gyári ára 110e Huf)? Persze forgórész tekercselés után... Válaszodat még egyszer köszönöm! Üdvözlettel: Z.
A forgórész láthatóan/mérhetően leégett? Csak azért kérdezem, mert én autóban még nem találkoztam leégett generátor-forgórésszel.
Autós feszszabályzóval nagy valószínűség szerint tudod pótolni a rosszat. Létezik is igen kis méretű (kb 1X2X4cm) univerzális szabályzó, annak biztos találnál megfelelő helyet. Ha diódákat akarsz mérni, nem elég a szabályzót meg a keféket kivenni, le kell forrasztani az állórésztekercs 3 kivezetését is.
Sziasztok mindenki!
Wartburg generátor gond! Menet közben felvillan parázslik a töltésjelző lámpám!! Mi lehet az oka? Az akksi töltőfeszültsége is magas 15,5V a maximum amit mértem rajta! Új akksi van a gépbe! Ja még egy érdekesség, hogy a fogyasztóim(lámpák) pislognak(mindegyik) ha jár az autó! Kicsit elhalványulnak, meg felerősödnek, persze csak minimálisan, de szemmel jól észrevehető! Mi lehet a probléma? Feszültségszabályzó? Vagy lehet hogy a szénkefék elkoptak? Bárki cserélt mér ilyeneket kérjem írjon!!Vagy valakinek hasonló gondja volt autójával az kérem írjon bátran!
Régi vagy új tipusú generátor van rajta?
Az "újban" a szabályzó a generátorra van építve, a réginél a doblemezen egy alumínium fedelű kocka 5 vezetékkel.
Igen új nem a doblemezen van a szabályzó hanem ahogy írtad a generátoron van 1 ilyen szabályzó!
|
Bejelentkezés
Hirdetés |




A "genrátor" csak két tekercsből áll.



