Fórum témák
» Több friss téma |
Köszönöm a segítséged ,szerintem is érdemes lesz összerakni,a dobozolás nálam is nyűgös.
Szia!
Nomeg az a helyzet, hogy csak 10.7 MHz -re egy szignált megépíteni nem érdemes. Hamár szignál, akkor nem sokkal több munka, és megépíthető a teljes kívánt sávra, pl. keveréssel.
Sziasztok
Van egy Sony STR 212-S tipusu radios erositom. Az a problema vele h az eredeti erosito resze kiegett es annak kicserelesevel a keszulek tapegysege es kicserelodott egy 19v-os laptop tapra. Az eredeti tap egy +- 35 v-os tap volt. Amugy a keszulek mukodik csak egyetlen gond van amivel hozzatok fordulok. Nem mukodik a radio AM SW es MW frekvenciavetel. Az FM tokeletesen mukodik. Mar vegigneztem az aramkort de nem talaltam olyan dolgot hogy esetleg nem kapna aramat az ezekert felelos egyseg. Szerintetek miert nem mukodik? Minden otletet szivesen varok! Estleg ha valaki kapna hozza kapcsolasi rajzot az nagyon jo lenne! Koszi elore is!
Próbáld letölteni a SM-t:Bővebben: Link
Üdv mindenkinek!
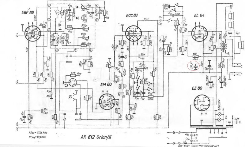
Egy Orion AR612-es "Pacsirta" rádiót próbálok életre kelteni. Kicseréltem az összes csövet újakra, és az összes elektrolit kondit, a kiszáradtak helyett. (EZ80, ECC85, ECH81, EBF89, ECC83, EL84.) A probléma a következő: Teljes hangerőn viszonylag szépen szól, de részterheléskor (halkan-közepesen) torzít! Főleg beszéd és mélyebb hangoknál torz. Olyan "túlvezérelt" zizegő hangja van, mint egy egyszerűbb elektromos gitár torzítónak. Valakinek ötlete?
Ahhoz is hasonlít, mint amikor a zsebrádióban merül az elem és a dinamikusabb hangoknál betorzít...
EL84 rácsára menő csatoló kondit is érdemes megnézni, ha átvezet, akkor + feszültség mérhető a rácson, ami jelentős torzítást okoz, csövet is kinyírja hosszabb távon.
Lehet ott még egyéb hiba is:pl.a fiziológiai hangerőszabályzás, hangregiszter alkatrészei, -kapcsolójának kontakthibája stb., talán segit:melléklet.
Nos, a katód ellenállást kicseréltem, kicsit meg volt égve a közepe, de nem volt rossz.
Ezután elé kötöttem egy 16V/330ľF-os elkót. (mellékletben piros karika) Fülre jó lett, de a hang felerősödött kissé az egész tartományban. Az elko bekötési pontján 6,9-7,1V-ot mérek a testhez, ha bemelegszik. Kicsit kevés, nem? Nem tudom nem ártottam-e többet, mint használtam....?
Felesleges a kondi, persze,hogy hangosabb, mert így csökkentetted a visszacsatolást, a fesz. érték kicsit kevés(elvileg 7,5V), de lehet, hogy az az ellenállat mégis "megnyúlt"-kivesz, megmér, és ha kell-kicserél(az EL84-nek a max.katódárama:cca.53mA!).
Sziasztok. Van a képen látható Videoton RA6363 erősítős rádiónak egy olyan baja, hogy a bekapcsolástól számított kb 10 percig nem fogható rádióadás. Működés közben gyakran elmegy az adás. Az antennát megvizsgáltam és megfelelően működik. Sejtésem szerint egy v. több hibás kondi lehet a dologban.
Tudnátok segíteni, hogy hol lehet a hiba?
Ennek a készüléknek van külön topikja, ott van kapcs.rajz is. Nézd meg a tápegységet(persze a kondikat is), a hangolófesz. stabilitását, valamint a varicapdiódákat-ez a hiba tipikusan ezek körül jellemző.
Sziasztok van egy wega T555 Rádióm.
Nem igazán szeretne semmilyen antennával sem fogni a gyengébb jelű adókat. Kisvárda mellet lakom Pl a nyíregyházi adót. Az autóm sem tökéletesen de hallgathatóan fogja. képek: A bekarikázott (nem tudom mi...) hiába állítgatom ha kiveszem belőle a fekete belsejét csavarját akkor is úgy működik mint amikor benne van. Mármint éppen hogy csak benne. A Másik kérdésem Miért van benne ennyi minden? Mert erősítő nélkül nem jön ki hang gyárilag sem belőle.
Az úgy szokott lenni, hogy minnél több dolgot szedsz ki belőle, annál halkabban szól
![]() Ja és fordítva nem így működik
Szia Ezt nem értem nem szedtem ki belőle semmit....
Ez az idézet tőled van, szerinted hogyan kell helyesen értelmezni akkor:
"A bekarikázott (nem tudom mi...) hiába állítgatom ha kiveszem belőle a fekete belsejét csavarját akkor is úgy működik mint amikor benne van."
ok. értelek.
De ez nem segített. Segítséget kértem nem moderációt.
Szia!
Milyen antennákkal próbálkoztál és hol voltak elhelyezve? És egy fontos szabály: nem nyúlunk olyan dolgokhoz, amik nem nem ismerjük a működését. Egy rádióban nem azért van ennyi alkatrész, mert a gyárban túl sok volt és valahol el kellett helyezni a felesleget.
ok!
Na most először is szinte mindenféle antennával. Szobai FM antenna erősítővel stb Most egy hasonló antennám van "kép" Ahoz meg azért nyultam mert állítani szerettem volna rajta hogy kicsit jobb legyen. De semmi.
Tedd ki a padlásra az antennát és használj hozzá való kábelt. Vigyázz, ha szimmetrikus a rádiód bemenete, akkor a koaxkábel nem jó hozzá. Fordítva is igaz, a szalagkábeles levezetés nem jó a koaxos, aszimmetrikus antennabemenethez.
Ja elfelejtettem a garázsba van és a garázs tetején van kb 6 m magasan a tetőn forgattam is de csak a kereskedelmi jön be pl: class fm stb.
koaxkábeles a bemenete.
Az antenna-dipólnál van aszimmetrizáló balun (kis doboz) a koaxkábeles átalakításhoz?
igen van. egy nagy lepke antennáról.
Ilyen antennám is van. "kép" csak a gerince fából van.
A lepke-antenna UHF-sávú és az ő balunja nem jó a VHF-sáv alján, ahol a CCIR-frekvenciás FM-adők is vannak. Inkább szerezz be egy igazi, rádióhoz való Yagi-antennát, aminek koaxos a levezetése.
Viszonylag ritka a CCIR sávos többelemes antenna.
A rajz alapján ez inkább egy használaton kívüli TV antenna lehet...
melyik rajz?
mindegy egyikkel sem érek el többet mint a mobilom hadeset kábelével.
Bocs csak most láttam.
A gyári uhf vhf antenna miért nem jó? Azzal sem jött szinte semmi pedig koaxos meg erősítős is meg kint is volt...
Mutasd már meg azt az univerzális antennát, amely minden frekvencián jó. Egy ilyen tunerhez a hozzávaló antenna kell, mindenféle erősítő nélküli, a megfelelő hullámhosszra méretezve.
tehát építsek eggyet?
vannak régi antennáim pl nagy lepke, az a nagy aluminium ami kb 1,5 mm es a cső átmérő. a régi aluminium yagi antennák tv hez..... venni nem igazán szeretnék.
Nagyon fontos egy URH-antennánál is az antennát alkotó elemek hosszai. Egy tévéantenna sokkal kisebb méretekkel rendelkezik, mint egy rádióantenna. Ha nem akarsz alumíniumidomokat meg köranyagot vásárolni-darabolni, akkor végy egy gyári antennát.
|
Bejelentkezés
Hirdetés |











