Fórum témák
» Több friss téma |
Kösz, találtam eoscope-hoz hasonló projectet,
Bővebben: Link az eredeti Bővebben: Link két db ads831-el
Sziasztok!
Egy kis segítséget szeretnék kérni. Szeretnék építeni egy egyszerű szkópot, amit rezonánstáp,táp, ellenőrzésére használnák. Komolyabb dologra egyenlőre nem kell. Kinéztem magamnak a bbatka féle szkópot, meg is felelne ha lenne benne trigger "bbatka szkóp" Nézegettem a fazy félét is "fazy szkóp", nem tudom. Ajánljatok egy működő, megbízható kapcsolást! Tényleg csak erre az egyszerű használatra kell. Előre is köszönöm.
Fontolgatom hogy a korábbi szkópomat módosítom. Szerintem idén semmiképpen nem lesz belőle semmi, mert a fejlesztés is hónapokat vesz igénybe. A tervem hogy attól függően hogy a dsPIC30f5011 sebességben hogy teljesít vagy ezzel a dsPIC30f5011-el fejlesztem tovább vagy valamelyik PIC32-vel. A PIC32-vel az a gond hogy 3,3V-os. Ebből kifolyólag tele kell pakolni a panelt 74LVT244 illesztőkkel.
Az elképzelésem hogy az új panelt egyszerűen úgy alakítom ki hogy a PIC18F452 helyére benyomható legyen a cső lábú DIP tokba. A MAX232 kikerülne a panelból és egy USB-UART átalakító kerülne a helyére. Ezzel ténylegesen "valós időben" lehetővé válna a jel változás figyelése. Trigger kiképzés. Csak a legalapvetőbb jel le-felfutás figyelés. Ez a terv. Még át kell rágnom a régi terveit, hogy egyáltalán kivitelezhető-e. Egyébként ha már hozzá szóltam. Egy jóval költségesebb szkóp grafikus LCD (EW32F90FLW) driverén dolgozom. Tegnap már sikerült oszlopokat varázsolnom rá az adatbitjei léptetésével. Külső PIC modulról kapja a 4 bites vezérlő jelet. Próbálom megfejteni hogy egyáltalán hogy is működik ez a 4 bites adat bemenete. Csatolom a sémákat. Remélem ez már a végleges hardver lesz
Szia, bbatka!
Mi nem vilagos az LCD meghajtasaval kapcsolatban? Udv, Andor
Nagyon jól jött volna a fejlesztésed.
Találtam egy jó kapcsolást dsPIC30F2020-al. Barátom szerint nagyon jó a kapcsolás (Ő jobban ért hozzá). Az a baj hogy a forráskód nem hozzáférhető. KIT-ként megvásárolható amerikából, 100 dolcsi postaköltséggel. Postaköltséggel együtt 30 dolcsi a panel és a programozott PIC külön. Fizetés mód paypal, ami nekem nincs. Ha esetleg valaki vállalná a vásárlást annak nagyon örülnék. Barátomnak is tetszik a kütyü, nekünk elég lenne a panel és a PIC is. Talán szerencsénk lesz és valahogy megoldódik.
Valami linket tudnál adni miről is van szó?
Ő lenne az:Bővebben: szkóp
A négy bites adattal nem boldogulok.
Jó lenne egy példa hogy mit kell beadnom neki hogy az első sor első négy pontját ki tudjam gyújtani egyenként. Egyelőre csak azzal próbálkoztam másodpercenkénti növeléssel 0-15 értéket adtam az adat portjára. Így váltakozó oszlopokat kaptam. A bal szélső számsorban az 1-es a kigyújtott képpontot jelenti 1000 beadott érték 0001 üres képernyő beadott érték 0010 1100 beadott érték 0011 üres képernyő beadott érték 0100 1010 beadott érték 0101 üres képernyő beadott érték 0110 1110 beadott érték 0111 üres képernyő beadott érték 1000 1001 beadott érték 1001 üres képernyő beadott érték 1010 1101 beadott érték 1011 üres képernyő beadott érték 1100 1011 beadott érték 1101 üres képernyő beadott érték 1110 1111 beadott érték 1111 Látom az összefüggést csak azt nem értem hogy pont a nekem lényeges részeknél miért marad üresen a képernyő. Megpróbálkozok azzal hogy kizárólag ezeket adom be neki. Tehát 0001,0010,0100,1000
Ha saját fejlesztésbe akarsz kezdeni , akkor dsPIC33FJ64GS608 -ba már 4MSPS sebességű az A/D.
Tehát 2x gyorsabb.
Ahhhh...saját fejlesztés semmiképp, nem értek hozzá. Megépíteni és használni. Többen vagytok itt az oldalon akik vágjátok a témát, nekem elég ha megépítem.
Szia!
Csak akkor mukodik, ha folyamatosan kuldod neki a teljes kijelzonyi adatot. Mint egy monitornak. Az adatlapja szerint a CL2 jel frekvenciaja 1.34MHz es 1.53MHz kozot kell legyen. Egesz pontosan azt irja az adatlap, hogy a 80 x 4 bitet 52...59.5 us ido alatt kell beleirni a kijelzobe. A 4 bites adatot mindig a CL2 lefuto elenel veszi el a kijelzo. A sor jobb szelso 4 pixelenel (a nyolcvanadik 4 bites adatnal az adott sorban) az adat mellett a CL1 jelet 1-be kell tenni egy CL2 orajelnyi idore. Ez 320 pixel, azaz egy sor. Ezen felul az FLM jel a legfelso sor kuldese alatt 1-ben kell legyen. Nem az egesz sor ideje alatt, eleg csak a sor vegen levo CL1 impulzus idejere 1-be tenni az FLM jelet. A 4 bites adatbol a D3 lesz bal oldalon, a D0 a jobb oldalon. Megvan neked a kijelzo pdf-je? Ha veletlenul nincs, odaadom szivesen. Udv, Andor
Szerintem is nagyon jó kapcsolás!
Már megrendeltem a panelt és a PIC-et, remélem hamarosan megérkezik. Ebbe a topikba is jó lenne, de ide írtam: Bővebben: Link PC már szinte mindenhol van, a jelalak jobban néz ki szerintem a displayen, mint egy kis LCD kijelzőn, ezért döntöttem mellette. Az áramkör paraméterei nagyon jók hobbi célokra, egyszerü, olcsó. Sajnos az IC-ket csak SMD-ben lehet kapni, ezért elkészítettem hozzájuk az SMD-DIP adaptert. Már csak a 16 MHz-es rezonátort kell beszereznem, ha nem sikerül, akkor kvarc lesz két kondival. Nem csak Paypal-lal lehet fizetni, kártyáról utaltam nekik a pénzt.
Szia!
"Csak akkor mukodik, ha folyamatosan kuldod neki a teljes kijelzonyi adatot. Mint egy monitornak." Az adat biteket másodpercenként léptetem 0001,0010,0100,1000 így CL2 lefutó élénél mindig van adat. Ennek ellenére csak 0001-nél látszik ez 1000. CL2 nálam 1428571Mhz => 700ns CL1 56us = 80 x 700nS FLM 13440us = 240 x 80 x 700ns Halál pontos mivel CPLD-vel generáltam. CL1,CL2,FLM hossza egyaránt 100ns. CL2, FLM közvetlenül követi CL1-et. "A sor jobb szelso 4 pixelenel (a nyolcvanadik 4 bites adatnal az adott sorban) az adat mellett a CL1 jelet 1-be kell tenni egy CL2 orajelnyi idore. Ez 320 pixel, azaz egy sor." Ezen még gondolkodom. Nálam csak 100ns széles a CL1. Az adatlapon lévő ábrának megfelelően. Úgy érted esetemben 700ns szélesnek kell lennie. "Ezen felul az FLM jel a legfelso sor kuldese alatt 1-ben kell legyen. Nem az egesz sor ideje alatt, eleg csak a sor vegen levo CL1 impulzus idejere 1-be tenni az FLM jelet." Igen. Az adatlap szerint is 1 sor hosszú az FLM. Nálam csak 100ns. Egy leosztott órajelből származtattam. Azt észre vettem hogy néha elmegy a kép, de szerintem ez valami más. Órákig nem volt semmi, aztán hirtelen megbolondult. Kontakt hibára gondolok. Eddig még nem sikerült rábukkannom. Megpróbálkozok az FLM hosszának növelésével is. "Megvan neked a kijelzo pdf-je? Ha veletlenul nincs, odaadom szivesen." Köszönöm a segítséged. Megvan. Több változatban is. Amit az 1/240 duty kijelzőkről tudni lehet azt már végig néztem a neten
Közben csináltam a szimulációról egy képet.
Nagyon jó lenne nekem is, az én igényemet kielégítené. Farnell-től meglehet venni a másik 3 IC-t, ahogy írtad adapterrel megoldható.
Írtam privit, egy kis segítség reményében.
Szia!
Nem tudtam, hogy CPLD-vel csinalod, azt hittem, hogy uC-vel. Bocs. Szoval. Persze, eleg a 100ns impulzus a CL1-en, csak az a lenyeg, hogy a nyolcvanadik CL2 lefuto él utan legyen minimum 51ns-mal a CL1 lefuto éle. (tLSU). Az FLM is lehet 100ns, de lenyeges, hogy az FLM allapotat a kijelzo a CL1 lefuto elevel mintavetelezi, szoval CL1 lefuto ele ELOTT 30ns-mal be kell alljon es CL1 lefuto ele utan legalabb 50ns-ig ugy kell legyen. Csatolom egy hirtelen szerkesztett kepen, hogy az en szkopomban hogyan neznek ki ezek a jelek.
Szia!
Köszönöm az ábrát. Délután neki esek és módosítom az FLM-et. Előzőleg próbálkoztam egy olyan verzióval hogy CL1 felfutó éle után 50ns várakoztatással indítottam CL2,FLM-et. CL1,CL2,FLM egyarát 100ns széles volt. Üres maradt a képernyő. Továbbra sem értem hogy miért pont b0010,b0100,b1000 értékeknél marad üresen a képernyő. Az ábrád nagy segítség. Legalább van egy biztos pont.
Az elmúlt hetekben sem tétlenkedtem. Számtalan verziójú hardvert írtam CPLD-re de egyik sem működött. Míg nem a logikai analizátor képét össze nem nyomtam. Ekkor erős düh uralkodott el rajtam.
A probléma forrása továbbra is a Texas gyártmányú 74LVT244. Egy LCD képernyőnyi tartalomnál is már beszakadások a digitális jelfolyamban. A 74LVT244 helyére találtam láb kompatibilis , (tokozás) szempontjából azonos 74ACT244-et. Nem sok reményt fűztem hozzá, ezért előszedtem a dsPIC30F5011-re írt programot és kibővítettem az SRAM címzéssel. Rákötöttem az LCD-t. Úgy működött ahogy kell. Csakhogy 39,5Hz-en. Meglepő, de még így is alig villog a kijelző. Ezután megépítettem ehhez is a memória panelt. Megrendeltem a 74ACT244 -et is. Megérkezés után azonnal beforrasztottam őket. A dsPIC modulra is írtam egy egyszerű programot. Épp csak annyit hogy a CPLD-nek a legszükségesebb vezérlő jeleket és az adat bitek léptetését végezze. Kellemes volt látni hogy a kapcsolás eddig úgy működik ahogy kell. Az oszlopok egymás után lépkednek balról jobbra. Így most két út van. Először a CPLD-s vonalon indulok tovább.
Neki álltam a tervet kijavítani. Aztán látom hogy nem 74ACT244 a kiváltó hanem SN74AHC244DW.
Lehet, hogy ismerős már a kapcsolás. Egy AVR-rel megvalósított kapcsolás, mindenféle letölthető anyaggal.
Üdv az Uraknak!
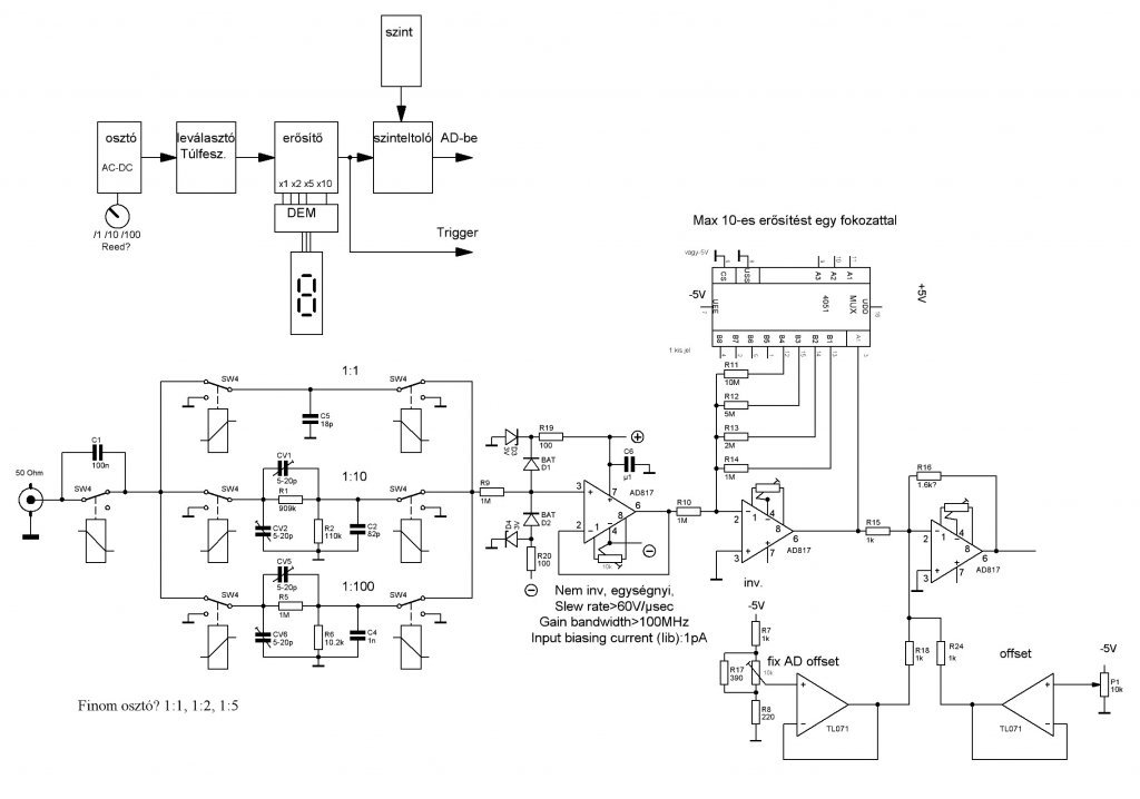
Építettem egy szkópot, 80MHz-es AD-vel és most ehhez szeretném az analóg fokozatot elkészíteni. Maximális frekvenciának a 8MHz-et céloznám meg vele. Azt hiszem klasszikus a felépítése, a mellékelt ábrán látható az előzetes. OPA-nak az AD817-et választottam. (ez van ) A kérdésem az, hogy ez milyen választás erre a célra? Nem FET es bemenetű, az "input bias current" 3uA. A "unity gain bandwidth" 50MHz, "Slew rate" 350V/us, de videót illetően kiváló. Jól átvinné a 8MHz-et? Képes azon a 10 szeres erősítésre? Jelentős az OPA bemenetének terhelése az osztóra nézve? AD817 adatlap
Szia!
Sajnos az 1MOhm-on (R9) a 3uA bemenő áram esetén éppen 3V esik. Ezzel a problémával én is szembe kellett nézzek, és sajna csak FET-es OPA jó, pár pA bias árammal. Én OPA656-ot használtam. |
Bejelentkezés
Hirdetés |









) A kérdésem az, hogy ez milyen választás erre a célra? Nem FET es bemenetű, az "input bias current" 3uA. A "unity gain bandwidth" 50MHz, "Slew rate" 350V/us, de videót illetően kiváló. Jól átvinné a 8MHz-et? Képes azon a 10 szeres erősítésre? Jelentős az OPA bemenetének terhelése az osztóra nézve? 





