Fórum témák
» Több friss téma |
Fórum » Házilag építhető fémkereső
Igen szépen kiöntötted, én is próbálkoztam öntéssel, de még nem találtam olyan anyagot, amiből megfelelő öntőmintát készíthetnék. Sajnos a gyantám oldja a hungarocelt, rétegelt lemezből pedig nem kaptam elég vastagot.
Ha a hungarocell sablont vízbázisú lakkal több rétegben lekezeled, akkor használhatod. Csak kellően vastag réteget vigyél fel rá. Persze próbálni kell előtte a lakkot, de tapasztalat szerint nem oldja a gyanta.
Sziasztok!
Szeretném megcsinálni a deltát és azt szeretném meg kérdezni hogy milyen tekercset érdemes csinálni hozzá(átmérő,alak huzal vastagság,hossz,menetszám)? Múltkor egy fórumban láttam hogy a csávó UTP-ből csinálta de nem vagyok benne biztos hogy ezt a példát kellene követnem. Esetleg valaki már csinált hozzá nyákot? Vagy megtudná csinálni nekem amit csatoltam? Én már rég csináltam és újra mindent meg kéne venni hozzá, amire amúgy sincs keret most, viszont nem szeretném próbanyákra csinálni, arra sem fér rá sajna. (Az lcd-s nyákrajz szerintem nem épp méretarányos.) Köszi!
Csináltam hozzá nyákot, de még az enyém se megy tökéletesen ezért nem hiszem hogy jól járnál vele
Mi nem megy normálisan?
Hát azt tudom hogy a boltba a 10k poti helyett 100k adtak és ezt most vettem észre. A problem az hogy hangolható beállítható de fémre nem jelez és a tekercs melegszik. De a nyák hibátlan ha kell tudok képet küldeni.
Áramfölvételt mértél már? A tekercs nem kap folyamatos egyen feszültséget?
Kellene egy szkóp.
sajna szkópom nincs
de majd a hétvégén méregetek.
Üdv.
Megoldani megtudom (már meg is oldottam) csak a legjobb helykihasználás végett kérdeztem meg, ugyanis még belenyomorítok négy darab Li-ion akkut is. A kereső készen van, és találtam is vele rendesen. (Első nap: 10-, 20-, 50fillér külömböző 1- és 2forintok, 5-, 10-, 20forintok (ezekből mindből van legaláb egy tucat), végül a legértékesebb tárgy amit találtam rögtön a használat második napján került elő a földből, egy Ezüst gyűrű.) A megkésett válaszért pedig elnézést kérek, épp válaszírás közben ugrott meg a tápegységem. Legközelebb töltök fel képeket is. Végül szép időt és jó keresést kívánok minden fórumtársnak.
Üdv mindenkinek.
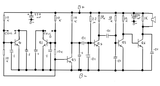
Megpróbáltam megépíteni ezt a BFO detektort,de problémáim adódtak. A nyákot magam készítettem,marattam hozzá,Az alkatrészek részben megegyeznek.Ez a link volt a forrásom: Bővebben: Link Az itt leírtak alapján az ellenállások szétrétegűt használtam 0,25W(1/4) és 5%ékosakat 1kohm,10Kohm,39Kohm,2,2Mohm A két 220µF 16-voltos kondik elektrolit kondik, viszont a 10nF és 100nF-os kondik nekem nem poliészterek,hanem kerámia kondenzátorok 100V-osak nem tudom ez baj e??? A hangszóró egy piezzo mini csipogó(autóhoz való mini tolató vagy index csipogó) megépítettem a tekercset is a videóhoz hasonlóan be van kötve minden de állításra nem reagál folyamatosan sípol.... A másik link ahonan még merítettem.Ugye mind a két videó és a weboldal is 1 és ugyan az a BFO.... Bővebben: Link Rosszul kötöttem volna be a tranzisztorokat?Vagy mi lehet a baj?Ellenállások 10és 100nf-os kondik bekötése mind1 ha jól tudom igazából a két 220µF és a transzitorok kiosztása a mérvadó...Segítsetek!!!Köszönöm!
"Az alkatrészek részben megegyeznek"...
Lehet ez a hiba?
Minden megegyezik csak a 10-és 100nF-os kondik jellege???Neten valami polyestert ír én meg kerámiát raktam bele....ennyi a kölönbség értékekre egyformák
A csipogóban nincs véletlenül beépített oszcillátor?
Ugyanis olyat is lehet kapni. A sípolás hangmagassága változik? A piezo szerintem egyébként sem jó ,mert nem tud lesugározni alacsony frekvenciát. Tegyél rá egy walkman fejhallgatót. A kondi értékre jó ,viszont a kerámiának más a hőmérsékleti együtthatója . Attól működnie kell csak könnyebben elhangolódik.Nekem poliészterrel is elmászik 10 percenként.
Valaki az általam pár hozzászólásal feltöltött képeket átnézné abból is a kapcsolás 2222.jpg-t?
Magamnak jelöltem be a videó és a másik sematikus kép alapján a tranzisztorok bekötését de nemtalálok hibát... Én is 2n5551-es tranzisztort használtam, most raktam rá egy sima hagyományos hangszórót 4ohmosat de sehogyse jó. A videón olyan jó erősen hallani a jelet és jól reagál az állításra is...nekem se állítani nem lehet se nem reagál,a videón van egy rész ahol összehidal 3 pontot az erősebb jelért...ezt se értem...Aki tud kérem jelezze megkeresném facebookon hogy chaeten gyorsabbban tudjunk kommunikálni.Köszönöm!
Csinálgattam fejet a gépemre. Az egyik jó lett. A másik nem. Sziloplaszttal kentem ki a sablon belsejét vékonyan, hogy ne ragadjon bele a gyanta. Persze megvártam, hogy a sziló megkössön. A neutrális szilikontól nem kötött meg a gyanta szilóval érintkező 1-2 milliméter vastag része. Az ecetsavas az jó. A jobbik fej 15 kilohertzen működik, és 28-30 centiről hozza levegőben az egy forintost.
Azt hiszem rájöttem a hibára
Segítséget szeretnék abban kérni hogy 0,53mm vastag rézkábelel milyen paraméterekkel tudom elérni azt a bűvös 100khz-et ennél a BFO-nál?(amire felakarom tekercselni az 12mm-er átmérőjű műanyag és milyen hosszan kellene? Az amit neten találok 12X50mm-eres műanyag csőre tekernek 0,42mm-eres rezet és 123 a tekercserlés száma...nállam ugyan ez 12X50mm-eresre 0,53?al? Ez a referencia tekercs lenne De érdekelne 0,53mm-et vastag kábelel a keresőfejek tekercserlése pl egy 92mm-átmérőjű 9mm-er vastag körfejnél menyi menetszám kellene?
Nem biztos, hogy csak ez a hiba, de az biztos, hogy ez egy hiba. Ha nincs szókpod, el nem tudom képzelni, hogy ezt össze lehessen hozni, mert sem azt nem látod, mikor indul el az oszcillátor, sem azt, jó felé hangolod-e. Azért vannak türelmes emberek, akik így építenek detektort és végül többhetes munkával sikerül megközelíteni egy tescoban kapható 5000Ft-os játékdetektor teljesítményét. Ne vedd bántásnak, van itt egy csomó használható ketyere, amit a srácok építenek, több alkatrész, nehezebb, csak van értelme.
Hogy mennyi a menetszám? Ki lehet számolni, csak ilyen nagyméretű tekercseknél a tekercselés minősége olyan mértékben határozza meg az induktivitást, hogy mindenképpen próbálgatós.
Igaz szkópom nincs,nincs is orbitális nagy tudásom,de a külföldi oldalak tele vannak ezzel a home made jellegű BFO-val.
Az általam építeni akart BFO innen származik,teljesen házi jellegel készült primitíven! Bővebben: Link És a második videóban működőképes is ez a házi ketyere ![]() Bővebben: Link Sémát átnéztem tranzisztorok jól bekötve minden érték stimm de a tekercselést nagyon elrontottam ![]() Ugyanis a videón 0,42mm-eres rézhuzalt használ mind a kereső mind a referencia tekercsnél,adott méretekkel én ezt a légmagos tekercset eleve elrontottam mert a videón 12X50mm-eres darabra tekercsel fel 0,42mm-eres huzalt 123 menetel,én ugyanezt betartva csak 0,53-asal tettem.......... Most kikéne tudjam számolni 0,53-as rézkábellel milyen méretű darabra tekercseljek mekkora menetszámmal hogy elérjem a 100khz-t.... írnak programot de nem értem ez lenne az tekercs számításra: Bővebben: Link egy webes leírás is 26AWG-t használ azal 0,4mm-eres tekercselést 12X50mm-eres darabon csak ott 120menetszám.... valahogy csak kilehet számolni 0,53-asra mind a referencia mind a keresőfej értékét,ugyan ezekre méretekre Kérlek segítsetek ebben ![]() Nem célom nagyobb méretű komoly gép építése ez sak egy szórakozás kép csinálom,ahhoz több tudás kell....az majd idővel de ha ez kudarc lesz akkor kedv is 0..... szögszedésre,vasszedésre működik azért ez a gép is....nem érmézni akarok vele...ha meg nagy fejel már egy falban futó vízcsövet is meghatározhatnék vele maga a mennyország
Hát ez igen komoly lett! A tekercs adatai publikusak?
Igen. A fej közép átmérője 28 centiméter. Az adó tekercs 90 menet, 0.4-es huzalból, a vevő pedig 150 menet 0.2-es huzalból. A meneteket kétkomponensű parkettalakkal rögzítettem árnyékolás előtt. Az árnyékolás, tudom szégyen, de csak tróger módon elkövetett alufólia bandázs, amit szigszalag rögzít a tekercsen. A következőhöz szerzek grafit spray-t. Itt kell megemlítenem, hogy a horgany és cink spray-k nem alkalmasak erre a feladatra, mert nem vezetik az áramot, még csak minimálisan sem. Pedig a dobozra az van írva, hogy elektromosan vezető bevonat. Svindli. 4 félét vettem, egyik sem jó. Csak a fej festéséhez. A vezeték USB2. A gyanta poliészter, csak a szükséges edző ötöd, tized részével, hogy ne melegedjen, deformálódjon. Cserébe lassan köt. Üvegszál pedig egy negyed négyzetméternyi üvegszál szövet szálakra szedve. Amennyit bele tudok csak tenni, annyit beleteszek.
Masszívra sikerült, mert a fű és a gaz nem cicergeti.
Ha végeztem az érettségivel, szerintem nekiállok még egyszer a tekercsnek. Amúgy szerintem a tiednek olyan jó az érzékenysége, hogy nem is érdemes grafit sprével foglalkozni.
Elkészítettem a Geotech fórumon közölt IDX-PRO-t. Kiváló műszer. Van egy eredeti White's3900 fejem. Nem lát túl mélyre, de úgy gondoltam tesztelni jó lesz. Szépen diszkriminál bár a GEB funkcióval bajom van. A ferrit gyűrűt nem igazán ejtegeti ki. Lehet, hogy a fej a ludas?
Elkészítettem a hozzá való grafikus kijelzőt. Elvileg a különböző fémek más-más VDI értéket kellene jelezzenek. Ennek ellenére mindíg ugyanazt az értéket mutatja. Amennyiben a készülék jelez (a diszkrimináció függvényében) mindíg +16 értéket (vagy ahová a potit tekerem). Találkozott már közületek valaki ezzel vagy hasonló készülékkel? Miként lehetne megtudni (szkóp nélkül - bár úgy látom nem úszom meg a beszerzését egy használt skópnak), hogy a tekercs hangolása rendben lévő-e? A két csatorna jelét hasonlítja össze egy kis program. Nem tudom azt hogyan tudnám tesztelni.
Üdvözletem!
Jó ideje kész a deltám és ügyesen muzsikál. Jómagam a korábban közölt verziót készítettem el, melyen még nincs mód manuális tuningra. Később ezt is átalakítottam mivel a kézi beállításnál kis tekercsek esetében elkerülhető, hogy lehalkuljon kis fémeknél. Az LCD kijelző az analóg műszert helyettesíti, ne várj tőle diszkriminációt. Az első elindításnál lehet vele szívni. Elszállhatnak ledek, IC. Nálam is ez történt. Javaslom ezért, hogy szerkezeti egységenként forraszd be az alkatrészeket s teszteld az alapvető funkcióit. Első menetben a TL062(72) által létrehozott virtuális '0' pontot és az ettől egyenlő feszültségkülömbséget jelentő +E, -E meglétét ellenőrizd. Utána az is fontos, hogy tekerccsel próbálva rezeg-e az ne555 által fenntartott rezgőkör. Nálam ennek a generátornak csak az első fele ketyegett, mire észrevettem, hogy a poti beforrasztásánál keletkezett szakadás akadályozta a másik fél rezgését. Tekercset próbára bármilyen szigetelt rézdrótból tudsz készíteni. Nálam 450 uH-s, kb 3R ellenállású a kis fej (25 cm átmérő). Elég dinamikus. UTP kábelből is jó, de ne legyen szigetelt. Ezt főként a nagy (1x1 m) tekercsnél használják. Mivel nem sérül könnyen összecsukhatóra is legyártható. Állj neki nyugodtan, biztosan többen is segítségedre lesznek. Addig pedig a geotech fórumon nézz kérlek körül.
Biztos vagyok benne, hogy nem rezeg a cucc.
A kerámia kondik érzékenyek állítólag a hőingadozásra, ezért nem szeretik. Amúgy a kisebb boltokban egyből ezt sózzák rád, mert sok van belőlük.
bocs: nem ledek, hanem diódák...
))Az UTP-nél nem szigetelésre, hanem árnyékolásra gondoltam
A grafit spray-t az árnyékolás elkészítésére, alufólia helyett kell használni. Az alufólia is megfelelően árnyékol, csak mechanikailag kissé instabil, mivel nincsen olyan frankón a tekercsen, mint a spray.
Ami a fejnél számít, és utólag nem nagyon lehet vele mit kezdeni, az a tekercsek "kinullázása", miközben locsolod rá a gyantát, meg tömöd bele az üvegszálat. A mostani tekercsemben, a beállítást segítendően kettő darab cigicsikknek a szűrője is megtalálható, mivel hirtelen az volt kéznél, hogy a tekercsek megfelelően álljanak.
Üdv!
Az a baj senki se ér rá velem foglalkozni. kezdő vagyok az elektronikába,mindent magam építettem hozzá,szereztem be. Nem tudom túlzás lenne a videólinkeken látható Bfo???...Nekem nem is akar működni..... Hestoréról vettem nyákot,maratót,elkészítettem a nyákot ami a neten van.Sokadik kudarc után biztos ami biztos befuttatam a pályát ónal. Lábkiosztások jól vannak bekötve. Szereztem 0,4mm-eres rézhuzalt elkészítettem ma a referencia tekercset,és ugyancsak 0,4mm-eres huzalból a kereső tekercset.Mindent csak próbára készítek szóval a referencia tekercs is csak egy 12mmX50mm-eres műanyag csőre volt feltekrcselve sem burkolat sem fémanya rajta hogy majd hangoljak,csak a közelébe raktam fémanyát kézel. Kereső tekercs úgyszint betartva a 160mm-eres átmérőt 7 menetszám egy műanyag vödör tetőn tekertem körbe(bár ez nem lett egyenletes,néha átfut az egyik tekercs a másikon.Nemtudom ez baj e. hagytam 90mm-eres hoszt a végeknek és beforasztottam.igaz a fej és a referencia tekercs között nincs távolság nagyon mert nincs bedobozolva se meg semmi.Ez baj működésből? vagy kell hogy távolság megfelelő legyen?Esetleg pl mivel a kereső fejet felvezetik ott pl szigetelt kábelt használnak,ha jól tudom ez baj hogy a nyákon így elég közel vannak a két tekercs bekötési huzaljai a rézkábelek? nem építettem meg előre dobozolást meg szerkezetet mondom ne szív"-ak vele....azt 4 napja próbálkozok órák hosszan de semmi ![]() Leírnátok nekem hogyan készítsem el ezt a gépet? Rajz elmélet mindenre vevő lennék.... |
Bejelentkezés
Hirdetés |




de majd a hétvégén méregetek. 












