Fórum témák
» Több friss téma |
Fórum » Csöves erősítő készítése
Ne feledd betartani a fórum viselkedési szabályait, és a topik megmaradásának feltételeit. [link]
A téma átmenetileg fagyasztva lett, hozzászólni nem tudsz!
Köszönöm a választ. Én is erre gondoltam , de inkább megkérdezem. Abból baj nem lehet. A puffer elkó 47 mikró lesz majd.
Idézet: „Idézet: „a szűrőlánc 1. elkója” A becsületes neve: puffer elkója. Nem igazán része a szűrőláncnak” Már hogyne lenne része? CLC szűrőt pláne nincs értelme C és LC tagokra szétválasztani. A puffer (buffer) többértelmű szó, itt speciel (energia)tárolót jelent. Ha a CLC első kondija 8uF, a második pedig 30uF, akkor melyik tekintendő energiatárolónak? Rávághatnánk, hogy a nagyobb kapacitású, de a helyes válasz, hogy egyik se ![]() A fojtó és a két kondi egyaránt energiát tárol, tehát maga a CLC hálózat a "buffer". A hozzászólás módosítva: Jún 9, 2014
Az egyébként helyes megjegyzéseiddel mit szeretnél cáfolni? Nem értelek...
Az egyenáramú csőfűtés rövidíti a cső élettartamát, mint egy izzólámpáét is (a polaritás függvényében a szál egyik vége vékonyodik, a másik meg vastagodik). Végcsőnek tényleg felesleges. Az szólhat mellette, hogy könnyebb esetleg rá kivitelezni valamiféle lágyindítást. Építettünk már pár csövest és a fűtés a legritkább esetben zavaró, ha AC.
A direktfűtésű végcsövek esetében nem árt az egyenáramú fűtés, ugye?
Ehhez nem tudok hozzászólni. Még ilyen végcső nem volt az általam épített erősítőkben. Elképzelhető, hogy ott érdekes lehet.
Sok olyan erősítőt láttam hallottam, ahol a direkt fűtésű végcső (300B, 211, 245...) váltakozó árammal volt fűtve. Ha rendesen ki van közepelve a fűtés, nem szabad hogy emiatt brummos legyen. Sokak szerint viszont csak az egyenáram jöhet szóba. Igazából egyéne válogatja, hogy ki hogyan oldja meg a fűtést.
A puffer (és nem buffer, ezt többnyire a teljesítmény fokozó értelemben használjuk, vagy a vasutasoknál idegen nyelven az ütköző, energia elnyelő) határozottan tároló elemet jelent, mint a vizeseknél a puffer tartály.
A puffer elkó az egyenirányító része, és a csúcsegyenirányításban van szerepe, akkor is alkalmazzák, ha nincs utána szűrőlánc. Egyébkén sem igazán értem, minek kell idegen nyelvekből új fordításokat alkalmazni, mikor sok-sok éve van magyar nyelvben használatos megnevezése. Nem gondolom, hogy fel kéne találni a melegvizet. A hozzászólás módosítva: Jún 10, 2014
Így van, a direkt fűtésű csöveket is lehet váltóárammal fűteni, ha elég nagy a hőtehetetlensége. Nagyteljesítményű csöveknél így van.
bakos13gab: Valószínűleg kevered a fénycsövek fűtésével. Ott jellemző ez a jelenség. A csöveknél is fogy a katód az üzemük során, egyik sem tart végtelenségig. De ehhez az egyenáramú fűtésnek nem sok köze van.
Igen, lehet találni a neten mindenféle állítást pro és kontra, gondoltam megkérdezem.
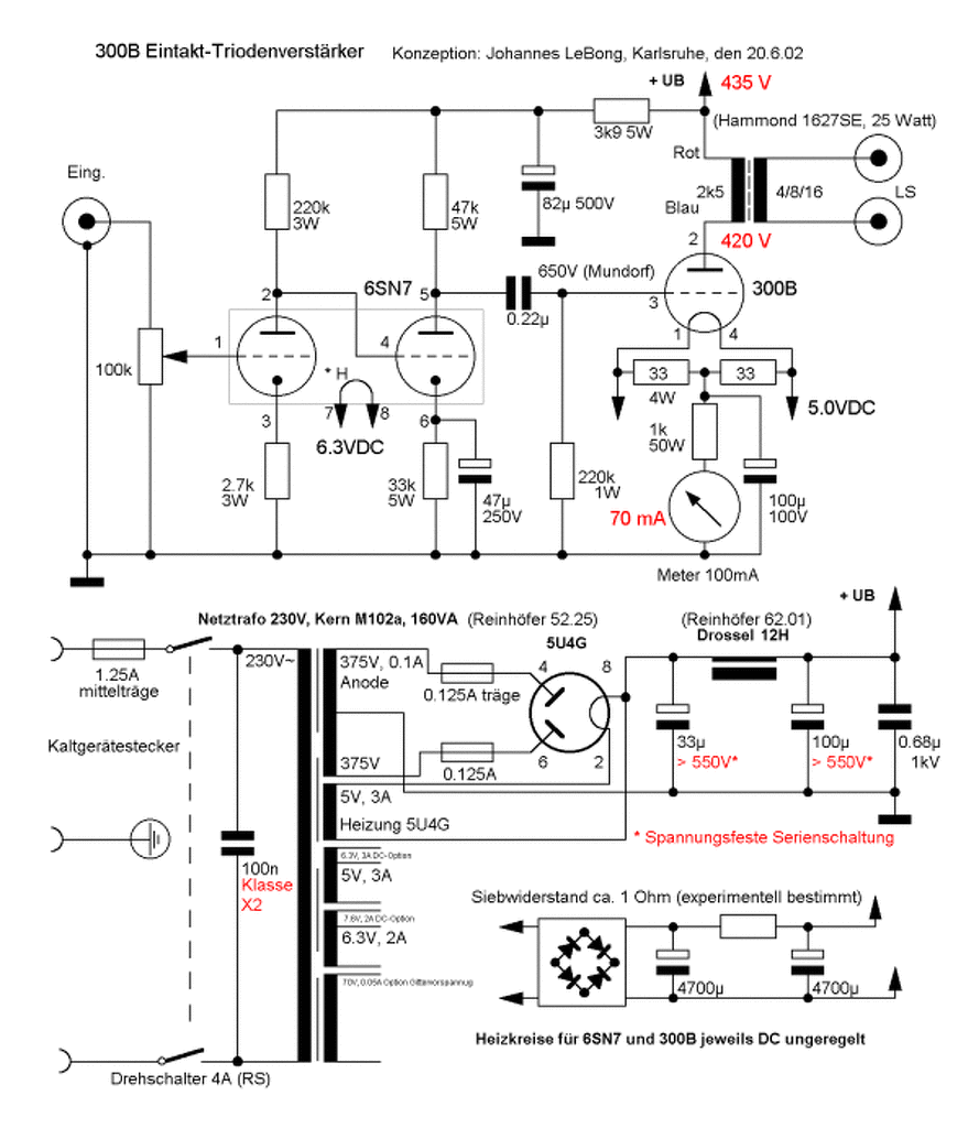
LeBong féle 300b cikkben az író kitér az AC-DC fűtésre. Az ottani kapcsolási rajzon az 5V-ot egyenirányítja és úgy kapja a végcső. Nem lesz az neki magas?
A fénycsövekről tudtam. A sima wolfram izzókról olvastam valahol (ha jól emlékszem, nem neten, hanem megbízhatóbb forrásból), hogy az izzószál is produkálja ezt a jelenséget egyenáram esetében (a pozitív sarka vastagodik, a negatív vékonyodik vagy fordítva).
A hozzászólás módosítva: Jún 10, 2014
Igy biztos magas lenne neki a fűtés,de a két elkó között lévő ellenállással lehet szerintem beállitani a kivánt 5 voltot.Nekem a 307A csövem direkt fűtésű és váltóval fűtöm,50 ohmos huzalpotin keresztül.Nagyon szépen be lehet állitani,hogy csendben maradjon.Poti nélkül iszonyúan búg.
Gitárerősítőkben DC fűtést használok, teljesen jó.
Én nem arra gondolok, hogy nem jó, hanem túlzott dolognak tartom, valamivel több buktatóval.
A zajjal úgyis volt bajom, a házban csak itt.ott van föld, lehet, hogy brutal force, de eggyel kevesebb gondom van. Gitárcuccnál elég nagy erősítések vannak, kis hiba rettentő zavaró tud lenni. Zenehallgató erősítőbe nem biztos, hogy Dc fűtést tennék. Ínyenceknek meg ott van még a nagyfrekis
Idézet: „Ínyenceknek meg ott van még a nagyfrekis” Sok mindenre képesek vagyunk, amatőrök, hogy ne legyen egyszerű az élet. ![]() Nekem egy füles erősítős tervemnél van az egyen, de azt mondják, az jól ki van találva.
Kedves Fórumtársak!
Akad a birtokomban 2 kimenő transzformátor pontosan mint a linken láthatóak: Bővebben: Link Amelyek régi Silvania luxus rádiókból lettek guberálva, ezek a régiségek EL84 es csövekkel működtek 8ohm os hangszóróval, primeren 3300ohm ot mértem. A táp trafó meg a csöves egyenirányítás is megvan. A gond a következő EL84 es csövem nincs, viszont pcl82 , 84 , 86 mindegyikből egy 7-8 darab. Szerintetek megoldható e valamelyik csővel a kimenő működtetése? Link javítva. Használd a link gombot! -moderátor- A hozzászólás módosítva: Jún 11, 2014
Jó lehet, megfelelő beállításnál az E/PCL86. A 3300 ohm nagyon sok, ott sokkal kevesebb szokott lenni, általában a tizede.
A hozzászólás módosítva: Jún 11, 2014
Tehát a PCL86 os al lehetne kísérletezni. Valamit akkor keverhetek a 3300ohm al.
Esetleg kisegítenél pár tanáccsal a kimenők méricskélését illetően?
Szerintem igen csak. A tekercsek ellenállásának nem sok köze van az illesztés kiszámításához. Olvasd végig ezt , nem hosszú, és a lényeg is ott van, amire szükséged lesz.
Emlékezetem szerint az EL84 is, és a E(P)CL86 is ~5kOHM -ra illeszkedik. SE-ben.
A hozzászólás módosítva: Jún 11, 2014
Az emlékezet szép dolog főleg ha van belőle, de neked pontos is!
SE Class A ban a PCL86 5,1-5,6kOHM EL84 5,2kOHM adatlap szerint. Az imént olvastam valahol, hogy a PCL86 egy lebutított EL84 es pentóda és egy ECC83 as fél trióda egy búrába integrálásával született.
Azért szerintem a szál egyik vége/másik vége vékonyodik dolog nem igaz, legalábbis konkrét magyarázatot nem találtam rá. A szál a hibahelyein vékonyodik, ahol egy kis szakaszon a vastagsága is kisebb, ott az ellenállása is, lokálisan nagyobb lesz a teljesítménysűrűsége, emiatt fog jobban párologni a wolfram.
Egyen/váltóra visszatérve: ha váltóárammal fűtöd, I^2Z lesz a fűtött teljesítményed. Ha egyennel I^2R. Z ben benne van az ohmikus ellenállás, plusz a kapacitív és az induktív. Azonos fűtési teljesítmény mellett Igy váltóáram esetén kisebb fesz esik a szálon, kisebb az áramerősség, és ez javít az élettartamon: kisebb bekapcsolási áramfelvétel kevesebb, a hibahelyekről elpárolgó wolframot jelent. Idézet: „plusz a kapacitív és az induktív” Nem gondolnám, hogy 50 Hz -en a fűtőszál reaktanciáinak lényeges hatásai lennének. Izzólámpában a kiégés nem az egyen, vagy váltó miatt történik, hanem a Wolfram szennyezettsége miatt. A vékonyra húzott izzószál apró szennyezési problémái miatt vékonyodik el a szál, a hibahelyen magasabb lesz a hőmérséklet, jobban párolog, vékonyabb lesz, mégjobban melegszik stb. Ez a jelenség a csövek fűtőszálainál is megvan. A másik, ami a közvetlen fűtésű csöveknél, és a fénycsöveknél is előfordul, az az emisszió következtében előforduló anyag párolgás. Közvetett fűtésű csöveknél ilyen nincs, ott csak ugyanaz a hatás érvényesül, mint az izzólámpánál. Ezért mindegy ebből a szempontból az egyen, vagy váltakozó áramról történő fűtés. Sokkal inkább az érzékeny erősítő fokozatoknál jelentkező fűtésből származó brumm okozhat gondot. Pl. csöves mikrofon erősítőknél, ahol néhány mV -ot kell erősíteni, ott érdemes az egyenfeszültségű fűtést alkalmazni. A közvetett fűtésű csöveknél van a fűtés katód között átvezető ellenállás, és kapacitás is. Kritikus helyeken ezzel is számolni kell.
Pont erről akartam véleményt kérni, de pucuka fórumtárs megelőzött a kérdésem elküldésénél.
Ez az induktív ellenállás milyen nagyságrendű lehet? Van olyan eltérés a két rendszer fűtés között, ami számszerűsítve nyilvánvalóvá teszi a különbséget? Most nem akartam megmérni egy fűtőszál induktivitását, hátha van kész válasz. Egy feltekercselt fűtőszál és az "U" alakú egyenes közt el tudom képzelni a jelentős különbséget, de a fűtésteljesítményben ez milyen nagyságrendű? Köszönöm
Akkor becslésként számoljunk egy kicsit. Egy átlagos cső fűtés ellenállása 6,3/0,3=21 ohm.
Egy 1 H -s tekercs ellenállása 50 Hz -en 314 ohm. Tehát több, mint 10 -szer akkora. Ez már így is elhanyagolható lenne, de egy 1 H -s tekercs igen nagy méretű, néhány 1000 menetű, vasmagos tekercs. A fűtőszálnak sacc szerint maximum néhány uH -s induktivitása lehet, Ami legalább miliószor nagyobb reaktanciát jelent a fűtőszál ohmos ellenállása mellett. Ha ez nem elhanyagolható, akkor semmi.
Nem mertem ezt írni - de becsléssel - volt egy ilyen gondolatom.
Nem mondom hogy nem elhanyagolható alapvetően, csak próbáltam egy pro érvet felhozni az AC fűtés mellett az egyszerűbb kivitelezés persze nyilvánvaló. Az már hogy ez nagyságrendileg alig számít, az más kérdés.
Nézd. Pont a fűtőszál (rezsó) esetében semmi jelentősége, hiszen az effektív érték az pontosan az egyenáramú egyenérték az azonos hőhatás miatt (definíció). Tehát fizikailag nincs különbség.
Az impedanciára nézve, valószínűleg nem asztmásak a fűtőszálak (ilyenekről nem tudok) hogy annyira érzékeny legyen, hogy egy nagyobb, mint egymiliószor kisebb mennyiség észrevehető változást idézzen elő. Ez 60 dB -nél nagyobb különbséget jelent. Sok erősítő boldog lenne ha a jel/zaj viszonya ennél jobb lenne. Egy fűtőszál pedig ennél nagyságrendekkel robosztusabb eszköz. |
Bejelentkezés
Hirdetés |





