Fórum témák
» Több friss téma |
Sajnos ennél a kazánnál ez sem így van. Külön érzékelője van, és nincs külön álló csatlakozó ehhez. Pont ez miatt vagyok tanácstalan. Már elég sok vezérlőpanel volt a kezemben, de ez megfogott. Ezen semmi nem olyan kialakítású mint az átlagos kazánvezérlőkön.
Itt egy lap a fellelt doksiból, ezen látható a külön égésbiztosítás.
JZoli, köszönöm a gyors, szakszerű választ. Visszajelzem a hiba okát.
Nehéz szétszedni a burkolatát, mert van benne középen is egy kicsi "nyelv" ami fogja. Ahhoz csak az alján lévő papír bevágása után férsz hozzá!
Szia!
Több esetben találkoztam már ezzel a hiba jelenséggel. Esetek többségében, valóban egy kondi csere és készen is van. De már olyan eset is előfordult, hogy egyszerűen nem volt megfelelő az elektróda földelése. Többször alkalmaztam már, hogy az elektróda rögzítő csavar és a föld között egy új földelő vezetéket helyeztem el. Alattomos hiba. Érdemes ezzel a gondolattal is foglalkoznod.
Hello szerediattis,
Végre kimértem. Igen a mikrokapcsolo a hunyó. Mivel váltottad ki? Ami benne van, az a világon sincs, ha neked megvan a cseretípus, megköszönném.
Köszönöm a tanácsot, ezt megnézzük, mert a panelon a kondik 95%-át megmértem és mind jónak bizonyult. Így nagy rá az esély, hogy ilyen jellegű dolog miatt van vele a probléma!
Üdv ,Egy honeyvel vezérlőt rendeltünk,meg jött de a száma más és csak a gyyújtó lángot inditja utána semmi.DoDo69 írt és kérdezte a problémám.Most írom a starktherm álló kazán.Köszönöm előre a segítséget.Sajnos a háziak kibontották a dobozt nem nézve mily számú vezérlő van benne.
Hello szepy.
Örülök hogy sikerült.Én a képen láthatóhoz hasonló kapcsolóval oldottam meg,egy kb. 50x15mm-es alu lemez,és 4 darab 2,5-ös csavar felhasználásával,az eredeti kapcsoló szegecseit lefúrtam,a helyére csavaroztam a lemezt,lemezre a kapcsolót.A kapcsoló nyelve végét meghajtottam a membrán felé,és a kapcsolót tartó csavarok minimális mozdításával beállítottam abba a helyzetbe,ahol kattant a kapcsoló.(A cső végét bekaptam a szám sarkába úgy,hogy mellette egy ujjnyi résen nagy levegőt vettem.) Még mindig jó,mivel erősebb a rugója a kapcsolás is határozottabb,szerintem tovább bírja majd.
Sziasztok.
Gázkazán elektronikához értők segitségét kérem.Junkers Euroline (kerek hibagombos,2003-as).Az utóbbi 14 hónapban 2x cseréltek elektronikát(javítottat).Ha lehűl a készülék, nem gyújt be,eleinte 45-ös led,most már 60-as villog.Szerelő jön,valamit müttyög,de nem meggyőző,a hiba nem szünik meg.A garancia még él,de úgy látom fogalmuk sincs,mit csináljanak.Áramláskapcsolót is cseréltek már.Egyébként melegen tökéletesen működik. Előre is köszönöm a segítséget.
Továbbra is vezérlés hiba. A gázszelepet érdemes lenne megmérni, hogy jók e a tekercs értékek, az szokta hazavágni, mert megterheli.
Ez akkor érvényes, ha szikráztat, de nem gyújt be.
Kedves Zoszka!
Köszönöm a választ.Ha 1-2 órát nem megy,nem szikrázik,vagy csak nagyon szaggatottan,2próbálkozás után hibát jelez (60-as led)
Kedves Zoszka!
Még egy kérdés.A régi panellel be tudtam úgy állítani a fűtést,hogy csak a 45-ös led égett és szinte csak termosztátra kapcsolt le.Az új panellel a 60-as led is ég,a radiátorok túl melegek és sűrűn lekapcsol függet lenül a termosztáttól(talán túl magas a láng?).Ha lejjebb tekerem folyton leáll.Ez összefügghet a gázszeleppel?Így nagyon nehéz egyenletes hőn tartani a lakást. Köszönöm a segítséget.
Kedves mikrocipo!
Az a hiba miszerint nem modulál a gázszelep, nagyláng kisláng, rendszerint eredetileg panelhiba. Ha a szerelőnek nincs halvány fi... ja a dologhoz csak szét állítja a szelepet, és nagyon vagy egyáltalán nem modulál a szelep. Újpesten egy ilyen ellenőrzés, 5000 ft. Javítható a hiba, mivel én hasonló hibával sok vezérlést vittem oda javíttatni.. Azóta mind jól működik. Ha meg van, a régi panelod semmit nem veszítesz azt kéne megnézetni szerintem.
2 féleképp lehet és kell is alaplángot állítani. Égőnyomáshoz manuálisan és modulációhoz a vezérlésen. Ilyen alacsony hőmérsékleten tönkre teszed a kazánt!!
Szia JZoli!
Kicseréltük a TFI gyújtásvezérlőt és a kazán működik. Nem volt olcsó dolog és arra gondoltam, hogy érdemes lenne megjavíttatni. Én nem értek hozzá. Esetleg tudsz-e, vagy tudtok-e ajánlani olyan céget vagy szakembert aki otthon van ilyen típusú elektronikában. Üdv.: duna
Szia,
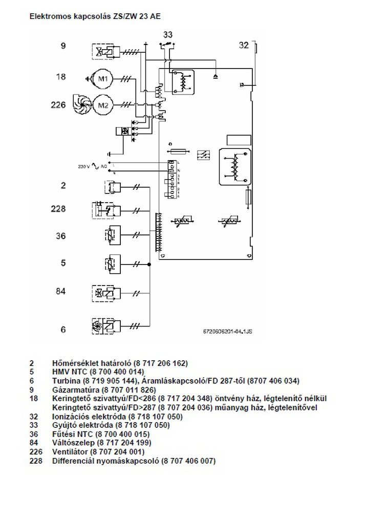
Úgy látom te mestere vagy ennek a témának, hátha tudsz segíteni a következő problémámban: Van egy ismerősöm akinél megállt Junkers ZS 23 AE a következő hibával: gyújt gyújt, de olyan mintha gázt nem adna rendesen. Állítólag néha kicsi lángot sikerül begyújtania. A középső LED ég rajta ilyenkor azt, hogy ez fizikailag melyik azt nem tudom, csak a panel jutott el hozzám. Egy Honeywell 45.006.837-002 vezérlő van benne ami egy Honeywell VK4105 szelepet hajt ami egybe van építve a modulátorral. A panelen a kézenfekvő dolgokat (dióda, ellenállás, relék) kimértem, működés közben még nem volt alkalmam debugolni. Elvileg volt kint a szakszerviz, ők panelcserét állapítottak meg. Egy orosz oldalon azt találtam egy rajzot, ami szerint a szelep két tekercse 1.7KOhm és 3KOhm ellenállású, ami rendben is van. Van-e ezen kívül más mód arra, hogy megállapítsam, hogy nem-e a szelep illetve más periféria a hibás? Esetleg valami tipp, arra, hogy a panelen mit érdemes megvizsgálni. Előre is köszönöm a választ.
Szia!
Elsősorban megnézném a helyszínen, hogy meg van e a hálózati gáznyomás. Sok esetben, csak a nyomáscsökkentő old le. Aztán működés közben mérném a szelepen a feszültségeket, mert ha nincs meg vagy kevés akkor lehet panelra gyanakodni. A középső led (60C) meg villog a resettel együtt ha nem sikerül begyújtani a 3. próbálkozásra sem. A hozzászólás módosítva: Márc 29, 2015
Ez a nyomáscsökkentő (reduktor) része gondolom a kazánnak? Honnan ismerem fel, hogy le van oldva. De tfh. ezt a szakszerviz ellenőrízte már.
Milyen feszültségeket kellene mérnem a szelepen? Elkezdtem visszarajzolni a szelepvezérlő részt, és annyi jött le belőle, hogy reléken kapcsolva rámegy a 230V, van egy graetz közvetlenül a szelepről visszahozva, illetve van egy LM358-ból kialakított áramkör amit egy optón keresztül a proci hajt meg, és egy nagyfeszes tranyót kapcsol aminek a kollektora a szelepre van kötve, emittere meg a Graetz által egyenirányított GND-hez. Bent hagytam az irodában a rajzot, de majd felteszem ide archiválási célokból. Egyáltalán hogyan működik ez a szelep, miért van négy lába? Az egyik pár valami visszacsatolás lenne? Az a legszebb, hogy a Honeywellnek nagyon szép dokisja van róla, de a vezérléséről egy szó nem esik benne. V1, V2, meg meg van adva, hogy mennyi a max fogyasztása és slusz.
A nyomáscsökkentő a gázóra előtt van, ha van.
A szelep paraméterei: V1 (biztonsági tekercs) 95V ac (75-125V) ---> 2820 Ohm (2600-3750 Ohm ) V2 (modulációs tekercs) 25-35V ac (25-65V) ---> 1620 Ohm (1500-2150 Ohm ) A hozzászólás módosítva: Márc 29, 2015
Sziasztok!
Immergas Eolo Mini24 gázkazánom van, vizkőtelenítés közben beázott a vezérlőpanel és azóta csak pirosan villog...Nyíregyháza környékén tudtok valakit akihez elvihetném és megnézné nekem a panelt? Egy kis részen van megégve...
üdv!
Ami biztos,hogy van megoldása itt érdemes lenne beszélni vele. Javít, és 24óra alatt kész ha a postát is számoljuk keddre a helyén van a panel .Lehet a tulajnak jobb,és gyorsabb is, mint találgatni hol a hiba. A hozzászólás módosítva: Márc 29, 2015
Ez drága vízkőmentesítés lesz. Az a baj, az égés minden bizonnyal magával rántott több alkatrészt is, amit vagy be lehet szerezni, vagy nem. Ne csodálkozz majd, ha 30-50 eFt -ért panelcserét javasolnak.
Rossz helyre címezted
... ismét Nem én akarok javítani, javíttatni.
üdv!
Ja most nézem, a fentebbi üzenetem nem jól címeztem. Lucifernek szántam volna.
Kösz az infót, majd beszámolok a fejleményekről.
Áthúzott a 150v-os rész az 5v felé...... necces lesz a javítás "fater". Proc-hiba nagyon valószínű, én kidobnám.... az üzemelés nem biztonságos már ezzel a panellel
A hozzászólás módosítva: Márc 31, 2015
|
Bejelentkezés
Hirdetés |






Még mindig jó,mivel erősebb a rugója a kapcsolás is határozottabb,szerintem tovább bírja majd. 



... ismét 




