Fórum témák
» Több friss téma |
Fórum » Villanymotor bekötése
Ha értesz a villamossághoz, erősáramhoz, tegyél rá vizsgálófeszt, áramot korlátozva a motortest és bármelyik kábel közé és ha az áram tkp. 0, akkor csak a fázisceruza vág át. Ebben az esetben köss rá védőföldet.
A mérést term. úgy csináld, hogy miután feszt adsz rá, ne nyúlj semmihez. Egyszerűbb esetben elég lenne egy feszháromszorozó a 230-ból ( ez már 1.000 volt DC ! ), ellenállás pedig egy 100 kohm pár wattos darab és ha az ampermérő 200 mA-es állásban mutat valamit, vidd el szakemberhez és tekercseltesd át.
Szervusz!
Ha rákötöd a védőföldelést, a világításod meg fog szűnni. A jelenség valószínűleg csak a "szivárgó" áram miatt van, ami a motortekercs-szigetelés-fémház közötti kondenzátor kialakulása miatt van. Védőföld nélküli konnektorba dugott villanyvasalón ugyanígy lehet ezt a jelenséget tapasztalni.
Sziasztok!
Van egy kama 5-ös szivattyúm 300W-os. Univerzális kefés motorja van és van rajta 2db kondi. Azoknak mi lehet a szerepe, pusztán zajszűrés? A kondik külsejét egy vaspánt szorítja a motortesthez, ha leveszem ezt a bilincset és a kondik külső része nem ér hozzá megfelelően a motorházhoz eszméletlenül szikrázik. De mostanában néha magától is elkezdi aztán tök normálisan megy 30-40 perceket. Előfordulhat hogy zárlatos valamelyik kondi és miért szikráznak annyira a kefék ha nincsenek a motor házához odafogatva a kondik? A kondi két végén van kivezetés egyik kondi az egyik 230-as vezetékhez a másik a másikhoz megy, a másik 2 végük össze van kötve a földelőcsavarral. A hozzászólás módosítva: Júl 21, 2015
Szia!
Szikraoltás és zavarszűrés a feladatuk. A gyárban a tekercs induktivitásával hangolták össze a kondenzátorok értékét és ha azok nincsenek megfelelően bekötve, akkor a látott jelenség mutatkozik.
Értem, de vajon mitől kezdhetett szikrázni magától? Valamelyik kondi haldoklik? Bár az sem világos, hogy a kondi külsejének mi köze van a szikrázáshoz?
Vélhetően nincs is. Hiszen a motor háza nem lehet hálózati bekötési pont, csak a zavarszűrő kondi testpontja. Az meg azt tesz amit akar. Ha zárlatos, testzárlat lesz, ha meg szakadt, nincs rádiófrekis zavarszűrés.
Nekem az a sejtésem, hogy inkább a kefe akad fen, vagy valamelyik szegmens bekötése nem érintkezik. Ezért az időszakos viselkedés..
Üdv. Mindenkinek.
Kérdésem a következö: Egy pedrollo 7,5 kw os vizpumpa adatlapján a következö olvasható. Delta 230V, Csillag 380V Ha ezt 3 fazisu 380V hálózatra szeretném beüzemelni,akkor csakis csillag kapcsolásban köthetem? Mely esetben használhatom akkor a Delta kapcsolást??
Szia!
Ezt a motort csak csillagban üzemeltetheted nálunk.... hacsak nincs egy 8-10 kW-os háromfázisú 120 voltos rendszered ( trafód ) a delta kapcsoláshoz.. A hozzászólás módosítva: Júl 22, 2015
Ez a motor Delta 220V kötésekor, esetleg üzemeltethető freki szabályzóról,ahol 3X220V a kimenet?
Úgy persze, ha tudja a frekiváltó ezen a feszültségen tartani... lényeg, hogy ez vonali feszültség legyen.
A hozzászólás módosítva: Júl 22, 2015
Miért készítenek ilyen bekötéssel motorokat? Ekkora teljesítménynél már legtöbbször Delta kapcsolásban használjuk a motorokat. Sőt csillag -delta kötésben,a hálózatot kímélve.
Nem ismerem ezt a motort, valszín más országban használják, ahol más a villamos hálózat.
De az biztos hogy akárhányszor leveszem a kondi lefogatólemezét elkezd erősen szikrázni.
Ha nem földeléses konnektorba van bedugva akkor kicsit ráz is, inkább nedves kézzel vagy kézfejjel érezhető. Annyit láttam rajta hogy a kommutátor egyik felénél a szegmensek széle mintha picit "kiégett" volna. Mintha az éle le lenne reszelve, de csak az egyik oldalt. Valószínűleg a szikrázásnak köszönhetően és a forgásiránynak megfelelően csak a szeletek egyik oldalán. Maga a beégés is inkább a kommutátor felére vagy kicsit több mint felére terjed ki. A hozzászólás módosítva: Júl 22, 2015
Nem ártana azt a motort egy szakemberrel is megnézetned.
A másik meg az, hogy csak védőföldes konnektorból használd.
Még sosem láttam ilyen motort, de nekem ez varázslásnak tűnik, hogy egy pár nF-os kondi jelentősen csökkentené a szikrázást. Próbáld meg úgy is, hogy ha a lefogató lemez nincs a helyén, és egy drótot hozzáérintesz. (Vagy is azzal zárod a kondi háza és a készülék közötti áramkört.) Ha így is el tudja tüntetni a szikrázást, megemelem a kalapom előtte. Mert nem lehet, hogy a kiemelt kondi vezetéke elmozdít valamit a kefénél?
Gyanítom, hogy a kommutátort le kell szabályozni, kefét cserélni. De azt is rácsiszolni a kommutátor ívére. Járatás után takarítani a szeletek közötti hézagot. stb. Szóval "érteni kellene hozzá", gyakorlott kéz kell. Az természetes, hogy ráz ha nincs föld. A két zavarszűrő kondi, kb. 110V-ot "gyárt" a készülék házra, és az már rázhat is. Ilyen berendezésnek földelés kell.
Gondolom arról a szivattyúról beszélsz amelyiknek egy csengő fedél szerű teteje van olyan ives, nekem volt egy pár az CCCP-ből hozták.nagyon jól működött csak amikor elkezdett zörögni meg szikrázni akkor már rendesen népességkorlátozó volt.őrdekel hogy ha a kommutáort felcsiszóltuk és a hézagokat kipucoltuk akkor ideig óráig jó volt .de mindig kevesebb idejig ment a szénkefe felakadt az is hazavágta a forgórészt,.ha ujjat tettunk a kutba az 2-5 évig ment feljavitás után 2-4 hónapot a második feljavitás 2-3 hét készitettők az ujjat és kuka lett,de az első krakk -ig jól szolgált mindig ,aztán sajnos kuka.azóta kis buvárral locsolok sokkal jobbak
üdv Oszkár
Igen arról a szivattyúról van szó. Megtörtént a javítás időnként meg szokta kapni a kommutátor csiszolást mikázást csapágycserét, szimeringcserét stb. Ez a motor kb. 20 éves, igaz 1x már volt tekercselve vagy 15 éve.
A helyzet ismét az hogy megy normálisan aztán egyszer csak kezdi a szikrázást. Mondjuk az is érdekes hogy hova állítsam be a keféket? A semleges zónától picit a forgásiránnyal szembe van eltolva 1,55-1,6A-t vesz fel ami sztem normális egy 350W-os motornak. Még nem próbáltam ki amit javasoltál proli, de hamarosan pótolom és tényleg körülnézel hogy mi lehet a gond. Még annyit, hogy most a kefék rugóját is kicseréltem kicsit erősebbre, szerintem a régiek kilágyultak, de ez sem hozott végső megoldást.Bár érdekes akárhányszor leveszem a tetejét és úgy jár nem szikrázik.
Engem sokszor kiakasztott és ha nem földeléses konnektorba dugtam,rázott mint a fene,lehet hogy valahol hentereg nekem egy,mert amikor ideköltöztem 2008-ban két hónapig olyan volt , ha csak nem kerűlt a Méh telepre,de vettem káma búvárt ,tavasszal cseréltem le mert a gumiszelepje elfáradt ,és nem szivott,pár száz a javitókészlet.és nincs benne csapágy mert membrános.én már nem kűzdök többet centrifugál szivattyuval
Ez a szivattyú nagyanyámnál van csak ott van használva itthon egy bácska van és az tényleg egy normális szivattyú 2 évenként szimering csere semmi más baja nem volt eddig, ráadásul még öregebb nálam is.
Sziasztok mindenki!
Kérném segítségeteket kérni kondenzátor méretezési ügyben. 3fázisú motor 1f re való vissza kötést szeretnék,2 motor esetébe1,5;2,2kw motor vissza kötni. Az alap kapcsolás egyértelmű,csak szeretném meg tudni,hogy ha nyomó gombon keresztüli 70mikro/kw,akkor az üzemi kondit ami állandó jelleggel bent marad a körbe azt kw onként mennyivel kell számoljak??? Köszi mindenkinek! A hozzászólás módosítva: Júl 28, 2015
Szia!
Ebben a doksiban találsz indító-és üzemi kondikat is.
A motorból ami jön zöld sárga, megy relébe, az nem lehet akkor föld igaz? a motornál C1 jelölés van rajta. Rámértem, de elvileg nincs összekötve a motor testtel sehol sem. A fehér kábel, ami a motornál fekete ott meg C2 és N2 legalábbis kis nyomtatott n-re hasonlít.
A barnánál meg n1. A képen kapcsolónál fehér van még,. vagyis volt rákötve földnek, bár én azt már rég átkötöttem a zöld sárgára. A panelra van rákötve, a panel pedig össze volt kötve azzal amin a motor és szivattyú állt. Akkor most elvileg motorból nem jön semmi föld? Ki lehet cserélni ezt kapcsolót egy másikra plusz a képen látható kismegszakítóra a relé helyett? Amúgy ez indító relé? Jó múltkor, amikor megnézettem egy szerelővel, mondta hogy kössek be sima kapcsolót, plusz a relé helyett egy nyomógombot, le is írta már mit hogy, de már ne emlékszem és nincs is meg. Nyomógombnál mire gondolhatott, milyen jó a relé helyett? A hozzászólás módosítva: Júl 30, 2015
Szia! Az a kapcsoló jó lenne ha meglenne a burkolata is, a Kismegszakító értékét nem látni mert a kapcsoló billentyűje eltakarja, Kismegszakítót a motor teljesítménye alapját lehet választani. Mellékeltem egy rajzot, de jó lenne ha jobban láthatnánk a motor kivezetéseit és a motor típusát is.
A hozzászólás módosítva: Júl 31, 2015
B25. Burkolat meg van, csak most szétszedtem. A motor meg nem tudom milyen, régi ruszki, nincs már adat táblája. Fejőgéphez van a motor.
Szia!
A szögletes dobozkában valóban indító és túláramvédő relé van. Itt a fényképét is mellékeltem. A motorod, ha jó a tippem, ДАО 550-3-УХЛ4 névre hallgat. 1 fázisú, kb. 1300 W teljesítményű motor 5,9A névleges áramfelvétellel. Szivattyúkhoz és fejőgépek vákuumszivattyúihoz előszeretettel használta anno a "Nagy Tesó". További érdekesség, hogy az indításhoz nem kell kondenzátor. A segédfázisát "ellenfázis-menetekkel" tekercselték. (Előre 60 menet, majd visszafelé 32. A második tekercslábnál vissza 32, majd előre 60 menet.) Ha megfelelő pozícióban működik a relé, én nem cserélném ki. Ha mégis hibás, természetesen egy nyomógomb és egy helyesen választott kismegszakítóval ki lehet váltani. A zöld-sárga vezetéket kösd át a kellő helyeken védőföldnek! Ne legyen emiatt később életveszélyes kavarodás! A motort is testeld le, ahogy már korábban javasolták.
Ezt a fajta tekercselést az IMI motoroknál is alkalmazták régen a "KD" darálók motorjai voltak ilyenek.
Köszi, végre akkor legalább tudom, a típusát.
![]() Utoljára beindult így, de aztán meg le is állt.. Ha ki kell cserélnem, akkor pontosan milyen kismegszakító kell, és milyen nyomógomb? A kapcsolónál már rég bekötöttem a színek szerint, hogy ne legyen gond. A motornál akkor melyik kábel melyik? A zöld sárga nem föld igaz?
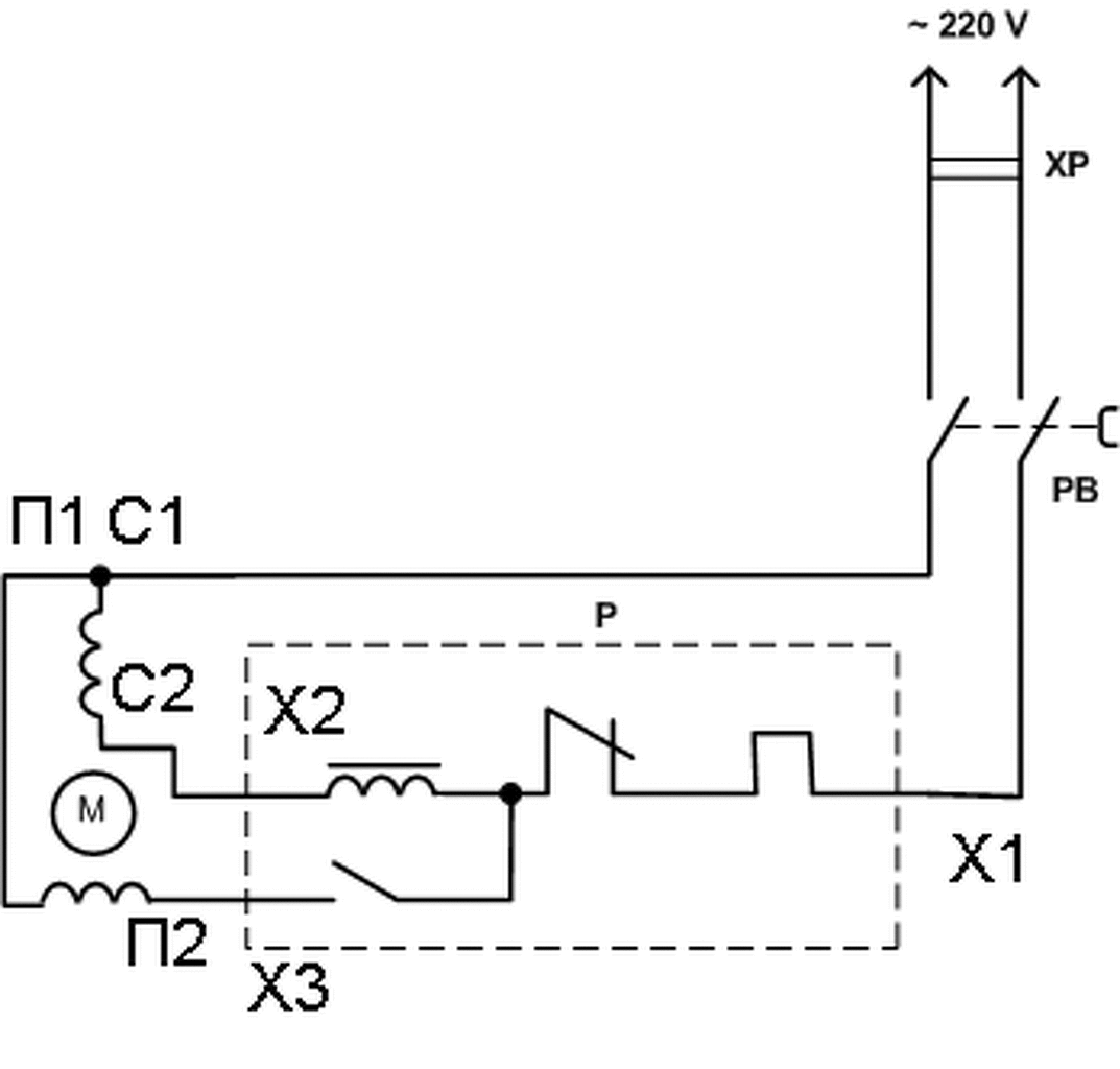
Nem biztos, de valószínűleg a C1-C2 a főfázis tekercsek végei. A П1-П2 ( a cirill "P", ez tűnhet kis "n" betűnek ) a segédfázis két vége.
De a legbiztosabb ezt ellenállásméréssel kideríteni. A segédfázis ellenállása a nagyobb. Lennie kell egy közösített Cx-Пx pontnak. Valamelyik főfázis vége össze van fogva az egyik segédfázis véggel.Ide kösd a kapcsolón átmenő 230 V egyik ágát. A kapcsoló másik kimenete a relé X1 bemenetére kerüljön. A motor másik Cx főfázis kivezetése a relé X2 kivezetésére csatlakozzon.A motor másik Пx segédfázis kivezetése a relé X3 kivezetésére kerül. Ha nem jó irányban forog, a C1-C2, vagy a П1-П2 kivezetéseket egymással felcserélve a forgásirány megfordul. Egy móricka rajz a bekötésről:
Bocsi, de belekavarodtam a relé számozásába.
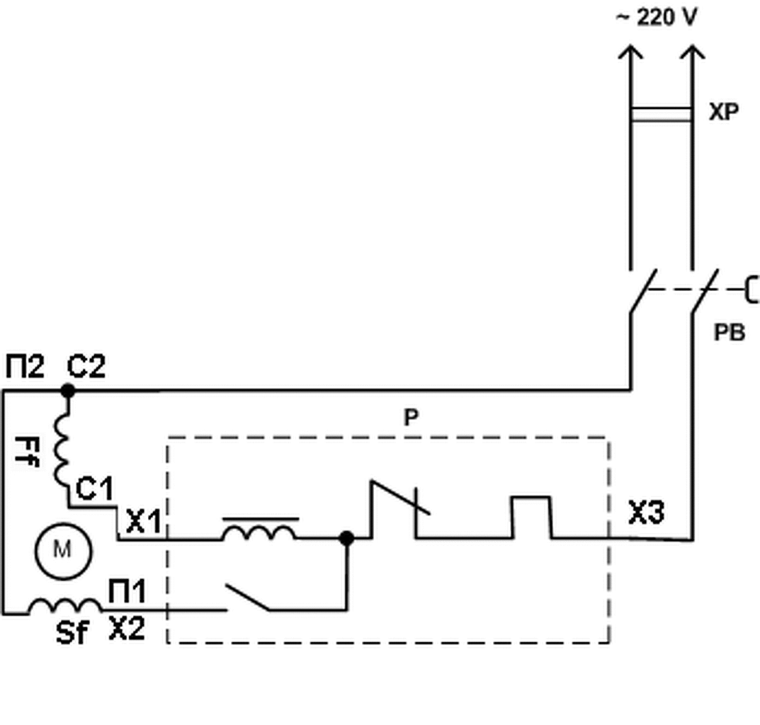
![]() Mellékelek egy javított változatot. Viszont a fotód, (000011.jpg) alapján még ez sem egyezik az általad vázolt bekötéssel! A jelenlegi bekötés szerintem hibás.Csak akkor lehet jó, ha, újratekercselték a motort, nem törődve a gyári számozással. Minden esetre ellenőrizd, hogy a C1- C2 a főfázis kivezetés-e, és a П1-П2 a segédfázis kivezetés-e? Ha jól látom, a П2-C2 kivezetések a közösek. A gyári kivitel esetén a kapcsoló egyik kimenete közvetlenül ide kellene hogy csatlakozzon. A kapcsoló másik ágának a relé X3 kapcsára kellene csatlakoznia. A motor C1 kivezetése a relé X1 kapcsára, A П1 segédfázis vég pedig a relé X2 kivezetésére kapcsolódjon. Remélem ez már a helyes megoldás! ![]() A motor csatlakozó kábelét ki kellene cserélni négyeresre, hogy ne legyen a zöld-sárga ér vezetőként használva és le legyen földelve a motor test is. A kavarodásért az elnézésedet kérem!
Semmi gond
Köszi. Tudtommal, ez így volt végig, és nem lett újratekercselve.. Azt ki akarom cserélni mert zavaró, hogy ne legyen benne sárga-zöld. |
Bejelentkezés
Hirdetés |



















