Fórum témák
» Több friss téma |
Fórum » Csöves erősítő készítése
Ne feledd betartani a fórum viselkedési szabályait, és a topik megmaradásának feltételeit. [link]
A téma átmenetileg fagyasztva lett, hozzászólni nem tudsz!
Semmiben nem hasonló, csak ezzel a szlogennel tudtak sokan megszabadulni (6N1P=ECC88) felesleges készleteiktől Oroszországban. Aztán elterjedt ez a hülye városi legenda a butaneten. De van egy jó hírem is: A 6N1P, pláne az EV változat meglehetősen alulárazott cső (egyenlőre) Mértem, jók, nem véletlen, hogy az ARC-nek!! is megfelelt. High-End erősítőkbe
![]() Amúgy leginkább az E80CC-nek felel meg. Vegyétek, amíg olcsó, de csak mérve!!
Sziasztok.
Először is kellemes ünnepeket minden fórumtársnak. Másodszor, valaki meg tudná mondani hogy egy 6C33C PP nyugalmi áramát mennyire kellene belőni, mert utána nézve 40- a 110ig mindent találtam. Áramot macerás mérnem, de a feszültség most 550mV ami a 10ohm-on esik, és 250V az anódfesz.
Rajzolj munkavonalat, max anoddisszipació 75%-ára belőve nagyon nem lőhetsz mellé szerintem.
Melyik kapcsolást csinálod? A Jogis féle 110-130mA ír/cső.
Igen 110-130mA korul ir de a Tibi erositojeben csak egy csofel van bekotve ha jol tudom.
Igen, ezt a nem elhanyagolató infót kihagytam, hogy csak egy csőfél van használatban.
Sziasztok !
Szerintetek érdemes kiépíteni anódfeszültség késleltetést egy AVA 2A csöves végfokba, gyárilag nincsen benne, 4 db EL84 dolgozik benne párhuzamosan PP-be kötve, a legegyszerűbben az anódfeszt egy kapcsolóval, manuálisan kapcsolnám rá a csövek felfűtése után. Mekkora jelentősége van ennek ? Üdv: Antal
Az örök vita..
Igazából nem sok jelentősége van, ha nem úgy használod hogy kapcsolgatod 10 percenként az erősítőt ki és be.. szerintem.
Üdv !
Köszönöm a választ, hétvégén van időm hallgatni, de akkor a bekapcsolás után non stop 3-4 órát folyamatosan megy. NOS Tungsram EL84 vannak benne válogatva igazából azokat szeretném kímélni minél jobban.
Szerintem inkább jó, ha van az a kapcsoló, bár igaz, hogy ezügyben az EL84 kevésbé érzékeny, mint pl. az EL34.
Én mindig időzetem, abból nics gond. A legújabba már egy Arduino is került, az egyik feladata az anódfesz kapcsolása egyéb sok máson kívül (I2C kijelző meghajtás, üzemidő számlálás, hőmérséklet mérése, de később még egy biztonsági kikapcsolást is beépítek, ha túlmelegedne, akkor kikapcsolja az anódfeszt)
Szép estét mindenkinek!
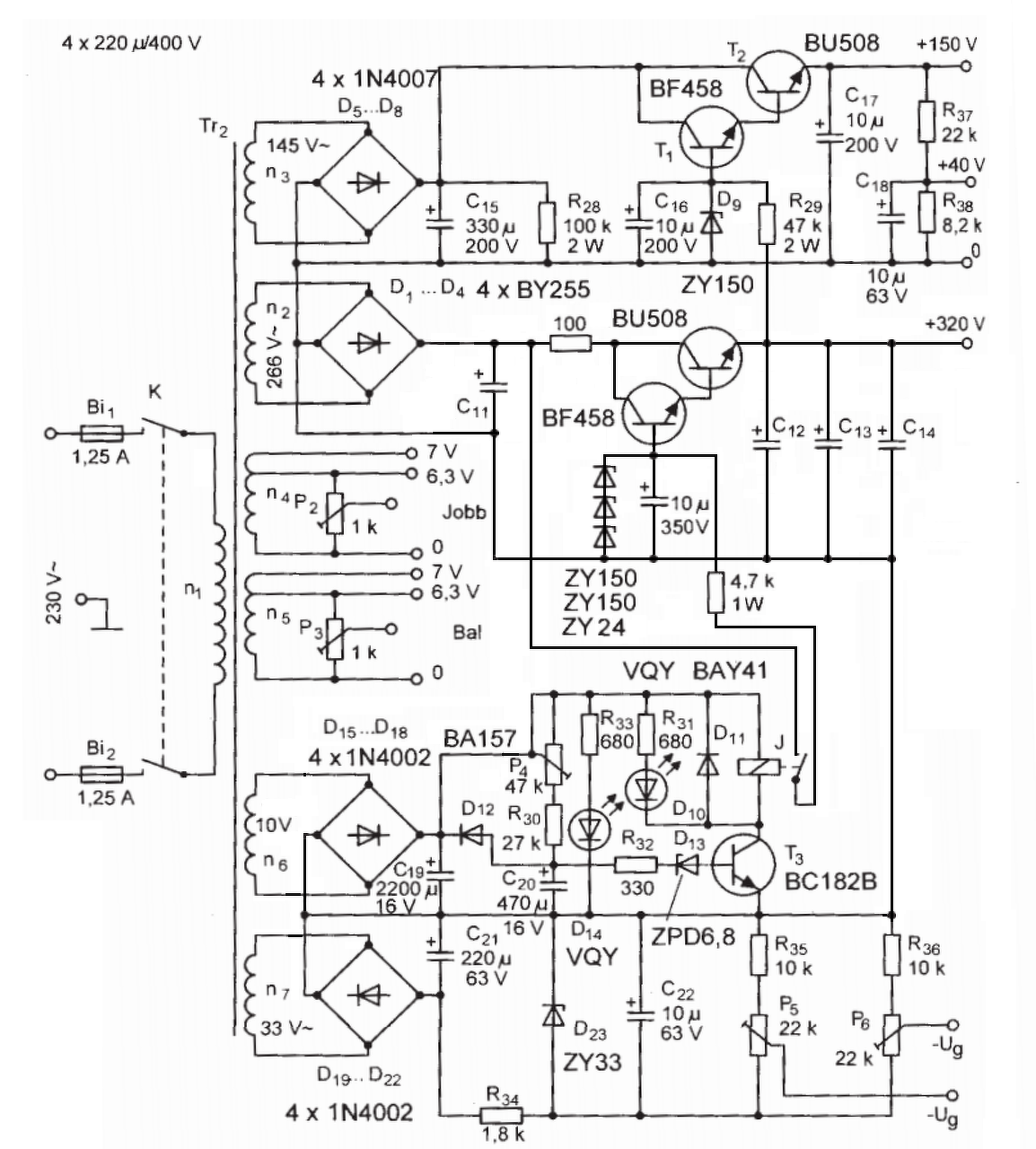
Most annyira nem is pont a csövekről szeretnék kérdezni ,de félúton van a csövekhez ![]() Adott a képen látható tápegység, RTÉK2005-ben leközölve .60.oldal körül.Megépítettem , élesztettem viszont valami nem stimmel.n2-tekercskör(Anódfesz 320V) a cikk szerint 2 db 100W-os izzó sorosan a megfelelő"műterhelés" a tápegységre.Most viszont nekem a műterhelés mellett is 370V-om van a kimeneten.trafón mértem.U-üresjárási 285V U-terhelt pedig 266V mint ahogy a képen is van.Viszont U terhelt mellett a kimeneten marad a 370V-om.Lehetséges ,hogy elírás történt a cikkben? Vagy valakinek valami tippje a túl magas feszültségre?
Hova kototted az izzokat?
0és 320V-os pontok közé.
Azon goldokodtam ,hogy Megépítem a kimenetre ugyan azt az áteresztő tranzisztort ami n3-as 150V-os segédfeszre van rajzolva csak 320V-os Zenerrel ezzel lehúznám az anódáramot 320V-ra és eldisszipáltatnám a maradék 50V-ot.BUH515-ös tranzisztorral gondoltam A hozzászólás módosítva: Dec 31, 2016
Szia! Nem csináltál semmit se rosszul. El van írva ott a feszültség. A cikk még saját magával sem konzekvens, ha megnézed a 33.ábrán lévő tápegységet, ott anódfeszültséget kettő tekercs sorba kötésével oldotta meg szerző. Ott az egyik tekercs ~172V a másik pedig ~98V, ugye ez a kettő együtt ~270V, de itt a rajzon már 360V egyen feszültség szerepel.
Ha pedig kiszámolod hogy 266V*1,41 = 375V és ha ebből levonod a graetz híd kettő diódájának a nyitófeszültségét, akkor is ez 370V körüli érték jön ki. A zéneres stabilizátoros megoldás jó, de a tranzisztor disszipációjának csökkentése érdekében berakhatsz egy RC szűrést a zéneres stabilizátor elé, úgy hogy teljes kivezérlésnél 25V-30V feszültség essen (kb. 140-170Ohm /10W) és így a tranzisztornak csak kb. 5W-ot kell disszipálnia teljes kivezérlésnél.
Akkor most az a kérdés ,hogy így a 370V a megfelelő anódtápfeszültség vagy a 320??E130L PP-nek.
A cikk Raa=1,6KOhm-ot ad meg ami a 320V/180mA-ből ki is jön. A kimenőtranszformátor menetszámai alapján az áttétel 13,5. így amit ír a szerző a kimenőtranszformátornál, hogy 8Ohm-os kivezetésre ha 24V-ot rakunk, akkor a primér oldalon 320V-ot kell mérnünk, az igaz mert 24Vx13,5=324V. Ezért ez a rész konzekvensnek tűnik.
Ó de jó dolog . hogy ... a kedves cikkszerkesztő.
A trafót 266V-ra tekertettem így valamit ki kell rá taláni,hogy lehozzam 320V-ra. Így megoldható lenne a dolog?
Igen ez jó.
Mondjuk a 100 Ohm -ot elhagynám, szerintem nem kell oda .
Hiszen ha anódáramon 180mA folyik az 320V-nál már tekintélyes teljesítmény lesz nem?
Szerintem ne hagyd el! 3,5W-ot diszipál. Kettő 5W-os 200Ohm-ot bekötsz párhuzamosan, akkor az jó szerintem. Kevésbé melegszik az átmeresztő tranzisztor, illetve a tranzisztor utáni kondenzátorok bekapcsolási töltőáramát is korlátozza.
Hagyd el a 100ohm-os ellenállást. 36V esik rajta, és 13W-ot disszipál el. Nagyon sok.
A 4,7k-s ellenállás nem biztos, hogy jó lesz a zénereknek, mert a 150V-os típus max. 9mA-t tud elviselni. Jobb lenne lemenni kb. 5mA-re.
Zenerből van 5W-os típusom.
Vagy gondoltam arra ,hogy a BU508-ból vagy BUH515-ből kettőt teszek párhuzamosan ezzel megosztva a disszipációval keletkező hőt.BF458 úgy is ki tudná nyitni mint a kettőt. A hozzászólás módosítva: Dec 31, 2016
Valóban! Én csak egy oldallal számoltam, így tényleg 36V esik rajta, de ez esetben ezt 13W-ot is az áteresztő tranzisztor fogja elfűteni.
Csak egy oldalt fogok hajtani, hálótrafót duplára tekertettem és a tápot is duplán építem.
Ha csak az egyik oldal terhel akkor maradjon a 100 Ohm ?
Én benne hagynám.
és akkor lehet ,hogy elég egy BUH515 is .Nem kell kettő.
Szerintem arra a meghajtótranzisztorra ott szükség van.
Darázsfészekbe nyúltál
![]() Ha olvasol angolul, nézd meg az alábbi írást: Power and Standby Switches A szerző lett már néhány könyvet az asztalra csöves témában. Idézet: „ standby switch does not extend the life of the valves, in fact it is more likely to reduce their useful life. The valves do not care if you switch on the heaters and HT at the same time” Vagyis szerinte nemhogy növeli az élettartamot, hanem csökkenti. Illetve sokatmondó a megvalósításról szóló rész alcíme is Idézet: „Implementing a Standby Switch (The Least Bad Way)” Vagyis nagyon szabad fordításban, hogy ez értelme is átjöjjön: Ha már csinálod, akkor így csináld, ez a legkevésbé rossz megoldás... Nyilván vannak olyan csövek ahol nem mindegy, de ezeknél direkt fel is tüntetik a dokumentációban (lásd pl. a csatolt képet, ez egy Siemens adócsöves doksiból való). Az EL84 pedig nem ilyen cső. |
Bejelentkezés
Hirdetés |




Igazából nem sok jelentősége van, ha nem úgy használod hogy kapcsolgatod 10 percenként az erősítőt ki és be.. szerintem. 


