Fórum témák
» Több friss téma |
Fórum » MIG/MAG/Co2 hegesztő készülékek házilag
Témaindító: electorkalandor, idő: Feb 19, 2009
Témakörök:
Szia. A kondi miatt csinálhat ilyet?
A hozzászólás módosítva: Jan 16, 2017
Nem a képességeidet véleményeztük, hanem a képet. Most már legalább azt is tudjuk, ki vagy.
![]() Ha megírod, merre laksz, segítség is akad talán.
A segítség mindíg jól jön! Hajdúböszörményi vagyok! Ha esetleg lenne valaki aki tud segíteni, keressen! Termézetesen nem kérem ingyen! Köszönöm!
A hozzászólás módosítva: Jan 17, 2017
Adatlapomon ott a lakóhelyem.
De ha közelebb költözöl, szívesen segítek.
Szia, egyeniranyitó hibàja, Diodakat merd ki
Szia,
Én balmazújvárosi vagyok, hegesztőgépeket javítok, ha gondolod megnézhetem.
Még 1 valami!
Valamikor réges régen de szerintem több mint... nagyon régen! Szerettem volna co gépet, de sosem volt rá elég zsé, és ami a lényeg az egyik ismerősöm, a volt cégénél/ ahol én is sokáig dolgoztam/ összetörtek 1 kis co-t! Na most az a lényeg hogy egy azt hiszem Einhel sga 150 kis gép volt az áldozat! A nagyfőnöknél fusiztam és rákérdeztem mi van vele! Kiberhelték. Nekem sikerült ezt megnyernem mivel értéke nem igazán volt! Ez a kicsi jószág azóta is a polc mélyén hever és csak most fedeztem fel pár napja. Azóta azon gondolkodom ezt is működő képessé kellene tenni! Mindene megvan, főtrafó, fojtó, huzaltoló, azt hiszem 5 fokozatú kapcsoló,ventilátor és a panel! Már csak 1 valami hiányzik az pedig egy rajz ami alapján be lehetne kötözgetni, és egy egyenirányító! Jelenleg robbantott állapotban van, minden értelemben! Dobozolást kellene csinálni hozzá, de ha nem éri meg vagy nem müxik akkor meg felesleges! Egyszóval ha valakinek van rajza hozzá az kérem tegye fel ide! Ezen kívül még megoldásra vár az egyenirányítás! Ezt hogy érdemes és mivel? Válaszaitokat előre is köszönöm!
Legegyszerűbb a meglévő alkatrészek alapján csinálni hozzá egy rajzot.
![]() Egyébként ezek a kicsi egyfázisúak annyira egyformák, bármelyik rajza alapján fel lehet építeni. Lehet kapni kész diódahidat is hozzá, de házilag is lehet készíteni alu hűtőbordákat, rá 4 db komolyabb ruszki dióda és már mehet is. A tolómotor tápja bonyolultabb lehet, mint az egész gép, ha komolyat szeretnél.
Ahhoz nem tudok mutatni rajzot, de nem nagyon szokták ezeket túlzásba vinni, ahogy a mellékelt rajz is mutatja. Az előtoló motort egy mezei áteresztővel lehet szabályozni, némi veszteség árán. A tranyó helyett fetet kell belerakni és akkor örökös lesz, persze hűtés az kell rá. Néhány plusz alkatrésszel lehet a motor feszét stabilabbá is tenni, meg az áramát áramkorlátossá, bár nem tudom mennyire van rá szükség.
Köszönöm a rajzot, ezzel csak 1 probléma van szó szerint szétbarmolták a kötéseket!
Emiatt csak az a fajta lenne jó hozzá! Elvileg ki lehetne mérni milyen feszültség jön le a trafóról, csak kérdés hogy primer oldali csapolásos-e? Lehet hülyeséget kérdezek de igazítsatok ki ha tévedek! A hozzászólás módosítva: Jan 19, 2017
Biztosan a primer megcsapolásokkal váltják a fokozatokat. Ha a szekunderén kettőnél több vastag vég jön ki (3
), akkor az kétutas egyenirányítású. Lehetnek esetleg még vékony szekunderek. Néhány méréssel és a kapcsoló állásainak kirajzolásával már meg is lehet rajzolni.Nem túl rég láttam egy Einhell rajzot. Kerestem itt, de nem látom, biztos máshol találkoztam vele.
Helló!
Az valóban nem a te géped rajza. Alapvető különbségek vannak. A primerje megcsapolásos, az alsó kivezetés és a hozzá legközelebbi, ugyanolyan vastag, csak két szál van a varnis csőbe a 220.v. A többi az alacsonyabb fokozat, a vége vékonyabb is. A szekunderje a grécre megy, nem két utas. Az egyenirányítóról ami le jön, a pozitív a munkakábelre, a negatív a fojtón keresztül a testre megy. A toló panel a főtrafóról kap áramot. Ha ki akarod kapcsolni, körbe kell tekerni a fokozat kapcsolót, a hatodik fokozatról nem lehet egyből kikapcsolni, hiába ott van mellette a nulla. Ez a gyári állapot. Valószínű azért nyúltak bele, mert az a gép gyári állapotába nehezen használható, nem probléma mentes. Ha vissza olvasol, találsz rá magyarázatot, és megoldást.
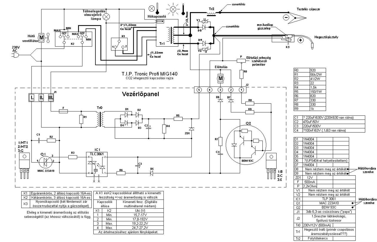
Talán ez a rajz jó lesz hozzá .
Üdvözletem!
Találkozott már valaki olyannal, hogy ívgyújtás előtt szépen adagolja a huzalt a gép aztán amikor hegesztenék csak odatapad és megáll? Egy ismerős olyasmit emlegetett hogy "a huzal letestel a munkakábelbe" , de én nem gondolom. Esetleg hogy tudnám megtalálni a hibát? Most fix munkakábel van rajta, de ha az a baja akkor a szabványos csatlakozós megoldásra alakítanám; ez mennyire működhet?
Nem tud letestelni, mivel a munkakábelben nincs is test. Feltételezem, hogy valami barkács géped lehet aminek a motorvezérlése a hegesztőfeszültségről megy. Amikor nem hegesztesz, akkor csak annyi az áramfelvétel ami a motor működéséhez és a trafó gerjesztéséhez szükséges, viszont hegesztés közben leesik a feszültség annyira, hogy a motort sem képes meghajtani. Oka valamilyen kontakt hiba, vagy rossz csatlakozás lehet. De látatlanban csak találgatni lehet.
A hozzászólás módosítva: Jan 20, 2017
Köszönöm!
A nagy hideg miatt már csak jövőhéten fogok hozzálátni.
Szívesen . Semmiség az egész csak bepötyögtem a gugliba hogy "Einhell SGA 150" .
Google csak egy van - bepötyögöd ami érdekel aztán keresgélhetsz a sok ajánlat között - bár én hüle vagyok a számítógéphez ezért ezt a megoldást használom legtöbbször .
Sziasztok!
A listát olvasgatva sajnos nem találtam választ a felmerülő kérdésemre. Egy MSG 60 előtoló egység esetében (magyar változat) cserélni kell a reléket, de olyat, mint az eredeti már nem lehet kapni. 12V 720 ohm és 36V 800 ohm tekerccsel rendelkeznek és 2-2 morze érintkezővel. A kérdés az, hogy a tekercsek ellenállását vagy a feszültségét vegyem figyelembe, ha az alábbi rajznak megfelelően vannak bekötve (2-3. lapon lévő kapcsoláshoz kísértetiesen hasonlít)? 12V esetében jóval kisebb ellenállású tekercsek vannak, míg 36V-os relét nem is találok, de 24V-os változatban van 900ohmos. Ha esetleg van valakinek a magyar változathoz is rajza (BHKV-T400 gép huzaladagolójában van MSG-60 néven), azt is szívesen fogadom! Előre is köszönök minden építő jellegű hozzászólást!
12V-os relé nincs az MSG60-ban. Az MSG60 sokféle vezérlőpanellal készült, van amelyik 5db relével van szerelve, van amelyiken csak 2 db van. Azok a relék amelyek a gázszelepet és az alapgépet vezérlik, 36V DC feszültségűek, de készült ez 24V DC relével is, ebben az esetben220 ohm 2W-os előtét ellenállások vannak a relé tekercsével sorban. A beforrasztott relés verziónál 36V-os NDK gyártmányú relék vannak, a magyar kártya készült 24V-os és 36V-os relével is, az egyik verziónál 36V-os telefongyári relék, a másik verziónál 24V-os RE-CO relék vannak a foglalatban, az utóbbinál 220 ohmos soros ellenállás van a relé tekercsével sorbakötve. Abban egyforma az összes kártya,hogy a reléket is vezérlő áramkör 42V-os, tehát a reléknél minden esetben a feszültséget kell nézni, illetve ha kisebb feszültségű relét akarsz betenni akkor a relé meghúzó áramát vedd figyelembe és ehhez számolj soros ellenállást. Az alapgép reléjével van párhuzamosan egy elkó is, ennek a feszültségét is vedd figyelembe. kisebb feszültségű relé esetén ide nagyobb kapacitású elkó kell.
Szia mpisti!
Nálam a panelen van MSG-60 felirat, nem a gépen. A relék viszont 12V-osak (a kicsik, 3db), a nagyobbak (2db) pedig 36V. A csatolt képeken a kék a 36V, a másik (ezen olvasható is) 12V. A típusokat a fájlnév jelöli. A hozzászólásod alapján viszont úgy érzem, hogy boldogulni fogok. Egy kicsit át kell szabni az ellenállásokat, de menni fog. A hozzászólás módosítva: Jan 25, 2017
Üdv MIG /Einhell Sga 145) hegesztő gépet szeretném kicsit tuningolni egy 33 ezer mikro farádos kondenzátorral, ez jó lehet az egyenirányító híd után kötve:
63v 33000uf Audio Filter Capacitance Aluminum Electrolytic Capacitor: Bővebben: Link |
Bejelentkezés
Hirdetés |






De ha közelebb költözöl, szívesen segítek.







