Fórum témák
» Több friss téma |
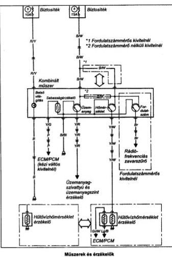
Szia! A rajzok alapján lenni kell egy zavarszűrő egységnek a gyújtáselosztó környékén az elektronikához csatlakozik egy barna színű vezeték, onnan kap a fordulatmérő jelet.
Sziasztok. Megörökölt 2001 Swift GL óra helyén egy rekesz. Most kaptam egy idevaló órát, de nem tudom hogy tudnám törés nélkül szétszedni és beletenni. A csatlakozója ki van építve, kiszedtem a rádiót, és úgy találtam meg. Ha valaki már csinált ilyesmit, megköszönném a tapasztalatait.
Az óra nem a rekeszbe, hanem a rekesz helyére megy. Középkonzol keret leszed, rádió kiszed, és keresed a rögzítőcsavarokat... Lehet hogy hátul középen is van egy, legalábbis az óra egy "tálcán" van aminek van hátul is csavarja. Üres rekeszt még nem láttam, de lehet h az is így van berögzítve.
Köszönöm szépen a válaszod. Nem tudtam kivenni a rekeszt, és a középkonzol keretet sem tudom hol kell feszegetni. Tovább próbálkozom.
Sziasztok! Swift 1.0. MAP Sensor. Gondom az, hogy hidegen nincs, melegen meg magas az alapjárat. Na most én úgy tudom, hogy a MAP sensor egy 5 voltos referencia feszültséghez képest állítja a feszültséget, fel és le a vákum segítségével, és azt küldi vissza a ECU-nak.
Na most arra gondoltam, hogy meg oldható-e , hogy valami elektronikával én tudjam, manuálisan szabályozni egy potméterrel ezt a feszültséget. Ti mit gondoltok? A hozzászólás módosítva: Máj 30, 2018
A közép kereten jól látszik a rádió feletti 2, a fűtéskezelők feletti 1 csavar., és fent a 3 fül ami a szellőzők fölé csúszik be. A képeken még az óra a tálcán, és a rekesz oldalról. Amúgy gugli a barátod
Köszönöm szépen a segítséged. Próbálkoztam már a Google-val is, de nem voltam elég ügyes. Most úgy tűnik, nálam hiányzik a keret. Az órából csak ennyi van:
Sziasztok!
A tulajdonomba került egy 99-es 1.3-as ferdehátú. Feledékeny vagyok, és égve hagyom a tompított fényszórókat, a drága viszont nem szól, hogy ezt nem kéne. A sofőr oldali ajtónyitás érzékelő tuti rossz, de szerintem magát a csipogót is kikötötte az első tulaj. Merre lehet megtalálni a készüléket, illetve a bekötési pontokat? Köszi!
Középkonzol hátulján, rádió / óra mögötti részen.
sziasztok!
Van egy 2000.12 évjáratú Suzuki Swift 1.0 GL autóm. A hiba,amit produkál lassan az őrületbe kerget. Gyakran előfordul,hogy használat után leállítva nem akar elindulni,csak ha lehűlt a motor,olyankor viszont mindig elindul. Tegnap 3 óra várakozás után volt hajlandó elindulni. Azt figyeltem meg,hogy hidegen mindig elindul, ha leállítom meleg motornál és egyből indítom, elindul, de ha meleg motornál leállítom és pl. 30 perc múlva akarom indítani, olyankor néha csak teker és várni kell míg lehűl és csak akkor indul. Ami még érdekesebb, megfigyeltem, hogy enyhe emelkedőn leállva fordul elő ez leggyakrabban.. pl olyan parkolási helyzetben, ami nem teljesen vízszintes. Az injektor cserélve lett újra, akku is teljesen új, de nincs változás. Mi lehet a probléma?
Szia!
Azt sikerült-e egyértelműen eldönteni, hogy benzint nem kap vagy nincs gyújtás? A benzin vezeték nincs-e közel a kipufogóhoz akkor abban felforr a benzin és hasonló tüneteket produkál. Esetleg AC pumpa hiba is elképzelhető, valamelyik szelepe átenged. Üdv: Gábor
Vagy esetleg nézd meg az injektor villamos csatlakozóját,esetleg nyomd egy kicsit összébb.Volt már a fórumon ilyen eset. regiswiftindex fórum.hu
Sziasztok. 1998 swift klimája neha leáll. A kapcsoló továbbra is világít. Ha a gyújtást leveszem és visszaadom újra működik egy ideig. Klimás ellenőrizte nyomás, töltöttség jo. Ha a relének külön adok vetérlést a klima beindul.
Arra gondolok, hogy a klíma vezerlő rakoncátlankodhat, tulmelegszik, stb. Kerestem de nem találtam kapcsolási rajzot hozzá. Találkoztatok már esetleg ilyen hibával? Van valakinek a/c vezerlő kapcsolási rajza? Előre is köszönőm Balázs
Ha a rekesz hátulján van lyuk, ahol bevezesd a kábelt, akkor be kell menjen faragás nélkül a helyére az óra.
Szia, a rekesz hátuljának közepén egy kikönnyített (kitörhető) rész van, ugyancsak kikönnyített két kis téglalap alakú rész az óra kétoldali "fülének" bepattintásához. Az óra azonban csak reszelgetés árán volt beépíthető, és így sem pontosan. A rekesz befelé szűkül, már arra gondoltam, h. az óra más Suzukiba való. De működik. Köszönöm a segítséged.
Szia! Nem a ventillátornak van baja véletlenül? Talán nem mindig működik és a rendszer túlmelegszik? Ha az üzem meleg motornál nem megy a klíma ventillátora akkor annak van valami hibája. Ez lehet csapágy vagy szénkefe. A csaapágy kenetlenség miatt szorulhat a szénkefe pedig kontakt hibát okozhat. Ha nem működik a ventillátor és erre a motorra rákoppintasz és mozdul vagy el is indul akkor az szétszedős lesz, mert többsége javítható.
Sziasztok
Valaki tudna segiteni? 92 suzuki swift sedan, vasaroltam 4 konplett ajtot e.ablakkal kozpontival A kozponti egysegbe be tudtam kotni hogy mindegyiket nyissa zarja a taviranyitoval, Szerintem meg a kulccsal valo nyitas zarast is betudom kotni az e ablak vezerlibe, Viszont fogalmam sincs melyik kabel micsoda Upsz, elektromos tukor is van rajta, A kocsi lban gyarilag egyik sem volt, Valaki nem tus egy olyan rajzot amibol egy laikus is megerti, higy melyiket kabelt melyikkel kossem majd, 12t adjak neki vagy testet, melyik kabel megy a vezerlobolba masik harom ajto ablakaihoz, illetve a tukorhoz csak kapcsolom van egy csatlakozo-vezetek parossal, azt ertem, hogy a tukrokbbe 2x3 kabel megy, de hiva megy a test es 12v melyik kabel lesz a bal es jobb tukor? Bar azt mar ki tudom talalni a vegen
Jobbra fenn piros!
A hozzászólás módosítva: Júl 30, 2018
Ez 3 külön rendszer, 3 külön rajz. Amit laikusként elsőre nem fogsz megérteni. Másodikra, ha van hozzá érzéked, akkor már talán
Emailcím, és küldöm. De mielőtt sokat visszakérdezel, előbb tényleg alaposan nézd végig, ha úgy könnyebb színes tollal rajzold át a vezetékeket, azt könnyebb követni mint az angol rövidítéseket
Köszönöm a tanácsot. Mostanában jól működik. Ha előjön ismét a hiba megnézem a ventillátort.
Sziasztok. Adott egy 99-es megörökölt 1.3-as 8 szelepes Swift. Nincs benne fordulatszámmérő. Be lehet kábelezni egy külön kapható mérőt vagy keressek másik óracsoportot hozzá? Előbbi megoldást kihozom 2-3000-ből míg utóbbihoz nem találtam 5000-nél olcsóbban. Illetve melyiket könnyebb szerelni?
Sziasztok.
Megörököltem egy 1994-es 1.3-as Swiftet és egy párhete a következőket produkálja. Reggel indulásnál amikor fölkapcsolom a világítást rendesen fölkapcsolódik minden rendben majd ezek után leszoktam kapcsolni míg indítózom és amíg ki állok az udvarból ezek után szoktam fölkapcsolni de ilyenkor viszont már nem kapcsol vissza, majd miután így elindulok egy kis idő múlva fölkapcsolódik. Ez a magától vissza kapcsolódás változó idő alatt megy végbe volt hogy fél perc múlva fölkapcsolt, volt,hogy 5 perc múlva, de momentán ma 30-40 perc múlva se kapcsolódott vissza sőt még órák múltán se. Izzó nincs kiégve mert ellenőriztem, biztosíték jó, a kormány kapcsoló is jó mert hiába kapcsolgatom fel le a világítást nem világít csak az oldalsó kettő helyzetjelző. Valakinek van esetleg valami ötlete? Köszönöm.
Szia! Már nincs meg az autóm, de az enyémnél az üzemanyag nyomásszabályozó membrán miatt csinálta ezt, plusz kezdett átszakadni az üzemanyag cső a légszűrő alatti bekötési pontnál. Próbáld meg úgy indítani hogy többször adod rá a gyújtást egymás után, mielőtt indítózol, hogy felépüljön a nyomás az injektor fejnél.vagy mérd meg az üzemanyag nyomást a gépkönyv szerint leállítás után megtartja-e a 0.9 bart.
Plusz egy lehetőség , úgy indítsd hogy egy nagyon picit rálépsz a gázpedálra. Kis köszörülés után úgy indult az autó. A hozzászólás módosítva: Szept 5, 2018
Szia. Sikerült a javítás? Az enyém azt csinálja hogy nem mér 3000 felett és ott is megakad ha eléri nem esik vissza utána alapjáratra
Sziasztok, 2001-es, három hengeres Swift bal hátsó lengőkarnál benzincsöpögést tapasztalok. Ott van a benzintank ugyebár. Aknám nincs, a félhomályban elemlámpával alábújva úgy láttam, hogy itt valahol (jobb képet nem találtam hirtelen a neten) lép ki a rendszerből a benzin, ami aztán lecsöpög. Egyelőre azt sem látom, hogy pontosan hol, de azért azt jó lenne tudnom, hogy ez az AC, amit alulról látok? (Pontosabban látNÉK, ha rendesen odaférnék.)
Köszi előre is a segítséget!
Na, most látom, az AC fölül van (Bővebben: Link). De akkor mi az a valami alul?
Ő lesz az.... Az üzemanyagszűrő.
Valami foglalkozott már ezzel az alkatrésszel? Ez tényleg ott van a bal hátsó lengőkar fölött? |
Bejelentkezés
Hirdetés |












