Fórum témák
» Több friss téma |
Aha, akkor ezt kellene valahogy összehoznom.
Szia!
Helyes! Elméletileg ez már jó, mostmár csak azt kéne tudni, hogy a generátorod milyen lépésközzel működik, a frekimérőd milyen felbontású. Egy kristályból felépített létraszűrő, pár 100 Hz sávszélességű, könnyű átugrani, ha ennél nagyobbakat lépked a generátorod. Üdv: Gábor
Szia!
A frekimérő jónak tűnik szép munka. A pontossága a mostani méréshez annyira nem fontos. A generátor talán elég durván lép a mérésnél, jó lenne egy dekáddal lejjebb menni. A VXO lehet jobb lenne. Üdv: Gábor
Azért kérem ne túlozzunk, nem olyan szép az.
![]() Ezt a projektet gondoltam majd megcsinálni a közeljövőben, mint méréshez használt jelgenerátort. Itt majd lehet finomítani a lépést. Végül is összerakhatom próbapanelen is. Csak úgy nem tudom, hogy elérem-e a célt. A hozzászólás módosítva: Márc 16, 2021
Adott egy vevő. Ezt a vevőt ellenőrözni szeretném, hogy működik-e, nem az érzékenységére lennék kíváncsi. Pl. nincs vezetősáv szakadás a vevőben, vagy tekercs kivezetésének rossz forrasztása stb. A kérdésem az lenne, hogyha Kera_Will de-luxe jelgenerátorát közvetlen rákötném az adott vevő antenna bemenetére, akkor ezt a jelet tudnám követni az egyes fokozatokon?
Persze, hogy működik. Csak az a baj, hogy pont olyan frekvenciájúnak kell lenni az oszcillátornak, hogy vagy az alap, vagy valamelyik harmonikus a vételi sávba essen.
Tudtommal van frekvencia mérőd. Nem nagy ügy összeütni egy a vevőd vételi sávjába eső hangolható oszcillátort. Ha még meg is modulálod, akkor már fülre is hangolhatsz.
Van több különféle TXCO-om, az egyik csak bele esik.
![]() Lenne másik kérdésem is. ![]() Adott egy 45MHz-es gyári filter, a típusa a képeken látható. Ezt a filtert lehetne tesztelni működésre, ha pl. TXCO- nak 50MHz-et választanék? Sajnos ezt már mérni igaz nem tudnám. De kötnék mögé egy RF erősítőt.
A sok kép közül nem tudom mellik van, de nagyjából mindegy.
A 45 MHz -es szűrő, az KF szűrő. A sávszélessége nem túl nagy, általában egy csatorna sávszélessége, 15, 20, 25 kHz. Abba nem fogsz beletalálni az 50 MHz -es TXCO -val. Ilyen magas frekvenciájú szűrőket magas frekvenciájú (UHF) vevőkben használnak, a tükörfrekvencia miatt. A hozzászólás módosítva: Márc 31, 2021
45 MHzes körüli filtert csak 45 MHz körüli jellel tudod vizsgálni az áteresztési sávban.
+/- 20 kHz után már jelentősebb vágást kell , hogy tapasztaljál. 50 MHz-el nem tudom mit tudnál kezdeni ? Esetleg a csillapítását mérni 5MHzel arrébb a sávközepétől.
A vevő antenna bemenete mellé elég rakni ... akkor is üvölteni fog ha nem ezt teszi akkor beljebb kell menni a rádió többi fokozatai közé és azokat eggyessével megvizsgálni.
kb.: 10 centis drótdarabbal elég csatolni a jelet az antenna csatiba dugott másik 10 cm drót . Másik lehetőség egy "jelnyomozót" építeni ami nem más mint egy hangfrekvenciás négyszög generátor (pár száz Hzes astabil multivibrátor egyik kollektorról 10-100nF kicsatolva) , azzal a hangfrekvenciás fokozatoktól visszafele haladva végig tudod tesztelni a rádió minden fokozatát. Ha van hangolható generátor akkor azzal tudod tesztelni . Ha van a KF-edhez közeli kvarcod (mert van ) , akkor abból is építhetsz egy oszcillátort (mert van/volt , amivel válogattál kvarcot ) és a demodulátor működését ezzel is tesztelheted. (A különbségi frekit párszor 10-100 Hz hangot kell hallanod a hangszóróból attól függően mennyire húzod el a külső kvarc frekvenciáját.)Ezzel a KF szűrőt is ellenőrizheted ha a szűrő elé kötöd az oszcillátort. Másik lehetőség a zajgenerátoros mérés. Ha a KF szűrőd átviteli sávszélességet akarod ellenőrizni. Ha a vevőd jól viselkedik az antennáig végig mérve és már hallasz is valamit a sávban állomásokat. De mégis csak kíváncsi milyen sávszélességű a szűrőd és mekkorát fog át a hangolással (varikapos) ? Akkor az antennára kell rakni egy zajgenerátort és a hangfrekvenciás kimenetet egy hangkártya vonalbemenetére kötni. Kell keresni egy olyan programot ami szépen mutatja a bejövő jel hangfrekvenciás spektrum képét . (vízesesés diagram). pl.: a pilóta vizsgás Spectrum Lab. Ennél egyszerűbbek is vannak különböző rádióamatőr digimódokat ismerő programok pl: MIX-W , Digipan ...stb. Ezeknek a vízesés diagramját figyelve "mérhető", indikálható a vevő sávszélessége. A rádió hangerejét annyira levenni , hogy a hangkártyán keresztül a program vízesés diagramja nem vezérelődjön túl.
folytköv...
Idézet: „A rádió hangerejét annyira levenni , hogy a hangkártyán keresztül a program vízesés diagramja nem vezérelődjön túl.” Ekkor látszani fog egy viszinylag "fényes, színes" ábra. Bemeneti jel nélkül közel fekete vagy kék színű a jel. Amint hasznos jel kerül a programhoz akkor a vízesés ábra színesebbé válik . kékül , sárgul , zöldül , vörösödik ...stb. annak függvényébe ahogy a hangfrekvenciás spectrum intenzitása változik.A zajgenerátor elvileg közel minden tartományban azonos szintű jelet ad ki . Ezt erősíti és konvertálja át a rádió hangfrekvenciára előbb utóbb. A demodulátor előtt lévő KF szűrő fokozat ezt a zaj spectrumot határolja be . A demodulátoron keresztül már csak ez érkezik a hangfrekvenciás fokozatból a vízesés diagramot ábrázoló programhoz. Így lehetőség van a kF szűrő átvitelének az indikálására. Ennél pontosabban wobblerrel lehetne mérni.
Sziasztok!
Egy viszonylag nagy távolságú kapcsolót szeretnék építeni, kb. 1-1,5kmről kéne működnie egy távirányítóval majd a jel fogadása után csak egy relét kéne kapcsolnia. Ehhez elegendő lenne a HC-12 RF modul? Még mit kéne ehez vásároljak? Köszönöm,
LoRa modulokkal jobban jarnál e célra.
GSM modullal biztos a megoldás.
Ekkora távolságra már szükség lehet a mögöttes hálózatra (hálózati lefedettségre) A LoRa -nál, és a GSM -nél is. Közvetlen összeköttetéssel valószínűleg nem fog menni, még mutatványoskodással sem.
Ezen kívül még egy processzor is kell ami kiszolgálja. A tiéd 1Km re van írva, LORA modult vettem, arra 5Km volt adva. Olyan 800-1000 métert sem igazán tudott házak között ( falu, nem panel) Tető antennával lehet ment volna, de annyira nem érdekelt.
LoRa-val akár 40km is lehet a táv, ideális esetben...!
Akkor ott valami bibi lehetett még, néhány km-t simán megy még városi környezetben is...általában!
Az eredeti drót antennával letéve valahova épületbe, a párja meg egy műanyag dobozban, kézben. Amennyire értettem hozzá, lehet még a max adóteljesítmény, meg az érzékenység sem volt beállítva rajta. Mellette az elem...Nekem üzembiztosan tudja a 200-300 métert, az elég. Így nem is foglalkoztam vele többet. A többi modul allergiás volt rá, hogy tartom, hogy állok, vagy nagyobb antenna kellett volna hozzá, így lehet kicsit ágyúval verébre, de működik biztonságosan.
Egyszerű folymatosan állítható 60 dB attenuator leírása
SMD verziója sokkal kisebb hullámossággal rendelkezik. BA243 vagy hasonló diódákkal lehet még jobb mint a kommersz 1N4148-al.
Sziasztok!
Szemezek egy ilyen DDS függvénygenerátorral Elég jó az ára is, meg a tudása is. Az Amazontól vásárlás még új lenne nekem. Remélem nem vágnak nyakon mindenféle plusz adóval, vámmal, kezelési költséggel, tárolási költséggel, postás kisasszonyok egyenruha hozzájárulásával, meg hasonlókkal.
Ha meg nyakon akarnának vágni akkor megveszed az enyémet mert én gondolkodom rajta hogy eladom, tán háromszor volt békapcsolva, és ez a 60 megás változat.
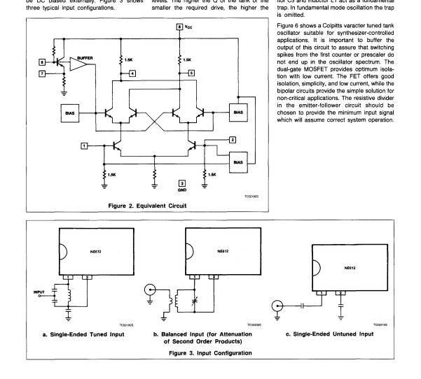
Az NE612AN IC-vel kapcsolatban lenne kérdésem.
![]() Meg tudnám-e mérni valahogy, azt hogy az IC-re kapcsolt külső elemekkel kiegészített belső oszcillátor valóban működik-e, illetve oszcillál-e? Frekvenciamérővel rámértem a 6. és a 7. lábra, azonban, sajnos, a frekvenciamérő szerint nincs rajta semmilyen frekvencia. Ha jól emlékszem, de lehet nem ennél az IC-nél volt, hogy a frekvencia megjelenik, illetve mérhető a 7-es lábon.
A 7-es lábon megjelenik a frekvencia, ha működik az oszcillátor. Viszont azon a ponton kis kapacitások és nagy impedancia van. Ha egy 50 Ohmos bemenetű frekvenciamérővel arra a pontra csatlakozol, az simán leállíthatja az oszcillátor. Ha a frekvenciamérőnek van nagy impedanciás bemenete (MOhm II pár pF) az lehet, hogy nem állítja le az oszcillátort.
Legjobban spektrumanalizátorral lehet látni, hogy megy-e egy oszcillátor. Ez általában nem szokott lenni az asztalfiókban, de lehet próbálkozni valami szkennerrel, az sem befolyásolja az oszcillátort. Ha ez sincs, akkor össze kell dobni a doksiban látható buffer kapcsolásokhoz hasonlót, és azzal leválasztani (erősíteni) az oszcillátor jelet. Ahogy nézem, 2 pF csatolókondenzátor után 100 kOhm terhelés már jó lehet.
Építsd meg a 8-as ábrán lévő leválasztó fokozatok egyikét, és azon mérd a frekvenciát. Valamint az IC áramfelvételét figyelve is megállapítható az oszcillátor berezgése. (Bár ezt még a gyakorlatban nem volt alkalmam megfigyelni)
Megy nem megy-re lehet elég egy feszültségmérő.
Semmi csak frekimérő van.
Akkor erősítés nélkül, ne is próbálkozzak? A kapcsolásban, amit mérni szeretnék a 7. lábon egy 1 MΩ-os egy és 100 pF-os értékű párhuzamosan kapcsolt RC tag van. A tagot kiforrasszam a mérés idejére?
Ezeknél az IC-knél gyakran kritikus tud lenni a rezgőkör Q-ja is. Volt már olyan példányokkal dolgom, amiknél meg kellett izzadni, mire berezgett! Elsőre mindenképpen próbáld meg erre figyelve kialakítani a rezgőkör környezetét...
|
Bejelentkezés
Hirdetés |












